Основные положения БЖД
Аксиома о потенциальной опасности деятельности человека
Всякая деятельность потенциально опасна!Критерием (колическтвенной оценкой) опасности является понятие риска.
Риск — отношение числа тех неблагоприятных событий или проявлений опасности к возможному числу за определенный период времени.
Риск гибели вследствии аварий, несчастных случаев и т.д. 1,5×10-3, у летчиков — 10-2.
Под безопасностью
понимается такое состояние деятельности, при котором с некоторй вероятностью (риском) исключается реализация потенциальной опасности. Поэтому возникают вопросы, связанные с реглпментированием риска.
Нормированный (приемлемый) риск равен 10-6.
Фактический риск в 100 и 1000 раз превышает приемлемый. Нормативный показатель приемлевого риска не остается постоянным.
БЖД можно определить как область знаний, изучающая безопасности и защиту от них.
Аксиома о потенциальной опасности
Любая деятельность потенциально опасна.Количественная оценка опасности — риск (R).
, где n - число случаев, N - общее количество людей.По статистике n = 500 тыс. чел. ( погибают неестественной гибелью на производстве за год)
N = 160 млн. чел.
Существует понятие нормируемого риска (приемлемый риск) R=10-6 .
Автоматическая защита сетевой радиоаппаратуры
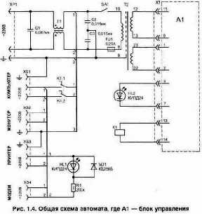
По ГОСТу сетевая радиоаппаратура должна сохранять работоспособность при изменении питающего напряжения в диапазоне 187...242 В (220 В +10-15%). В городской сети напряжение в течении дня может сильно отличаться от номинала 220 В. Это часто бывает в зимний период, когда подключаются мощные потребители энергии, например электронагреватели, и напряжение в сети "просаживается" до границы нижнего допуска. Особенно не любят снижения напряжения ниже допустимой величины (187 В) импульсные источники питания телевизоров, видеомагнитофонов, персональных компьютеров, а приведенные в предыдущей статье устройства не защищают радиоаппаратуру от пониженного напряжения в сети. Как показывает практический опыт, имеющиеся в продаже простейшие отечественные сетевые фильтры типа "Пилот" и аналогичные импортные блоки (даже с индикацией нахождения напряжения в допустимом интервале) не обеспечивают сохранности аппаратуры в случае отклонения сетевого напряжения за допуск. Сетевые фильтры борются только с кратковременными выбросами и помехами, а стоят неоправданно дорого. По этой причине пришлось заняться изготовлением собственного устройства, которое сможет следить постоянно за состоянием напряжения в сети и вовремя спасет радиоаппаратуру. Приведенная на рис. 1.4 и 1.5 схема позволяет быстро (за 4...10 мс) автоматически отключить радиоаппаратуру или любую другую нагрузку от сети в случае отклонения напряжения за допустимый диапазон.
Блок защиты был изготовлен для питания персонального компьютера и используемых совместно с ним устройств, поэтому внутри содержит также фильтр от сетевых помех (элементы С1...СЗ и Т1). Применение сетевого фильтра не будет лишним для питания любой
радиоаппаратуры. Кроме того, схема обеспечивает защиту подключенной радиоаппаратуры от прерывистого исчезновения напряжения. Так, например, компьютер рекомендуется повторно включать не раньше чем через 15...30 с— когда внутри него закончатся все переходные процессы в источнике питания и других узлах. Электрическая схема устройства состоит из источника питания для схемы управления выполненного на трансформаторе Т2, стабилизатора напряжения DA1, компараторов (DA2, DA3) контроля уровня напряжения и узла задержки на микросхеме (DD1). Применение компараторов позволяет с высокой точностью настроить необходимые пороги срабатывания защиты, а схема задержки, собранная на КМОП триггерах (DD1.1 и DD1.2), исключает дребезг срабатывания реле в случае, если сетевое напряжение находится на границе срабатывания защиты. Устройство включается переключателем SA1. Переменное напряжение, снимаемое со второй обмотки (22-23) трансформатора Т2, используется для контроля уровня напряжения. Оно преобразуется в постоянное (VD7) и через делитель R8-R7 подается на входы компараторов DA2/2, DA3/3. Их пороги срабатывания устанавливаются: на превышение допустимого напряжения резистором R4, а на снижение — подстройкой R6. В компараторах используются эмиттерные выходы внутренних транзисторов, что обеспечивает их совместную работу на одну нагрузку — R10. На резисторе R10 будут появляться импульсы или положительное напряжение (уровень лог. "1" для триггеров DD1) в момент нахождения сетевого напряжения на уровне порога или за его пределами. Узел задержки включения работает следующим образом. Если сетевое напряжение находится в пределах допуска — на R10 будет нулевой уровень. При первоначальном включении цепь из С7 и R10 за счет тока, проходящего при зарядке С7, формирует короткий импульс начальной установки триггера DD1.2 (на выходе DD1/1 при этом будет лог. "0"). Аналогичная цепь из элементов C9-R11 формирует более широкий импульс на входе DD1/8 (на DD1/13 появится лог. "1"). Как только через резистор R12 зарядится конденсатор С8 (появится лог. "1" на входе R) — триггер DD1.1 вернется в исходное состояние (DD1/12 — "1", DD1/13 — "О"). При этом положительный фронт импульса на входе DD1/3 (при наличии уровня лог. "1" на DD1/5) переключит триггер DD1.2 и на выходе DD1/1 появится лог. "1". При этом реле К1 включится и своими контактами К1.1-К1.2 подаст сетевое напряжение в нагрузку. Если же сетевое напряжение находится на краю допуска или за его пределами — в момент включения схемы (SA1) на резисторе R10 будут присутствовать соответственно импульсы или лог. "1" и на выходе DD1/13 появится лог. "0". В этом случае триггер DD1.2 не включит репе. При изготовлении устройства использованы детали: постоянные резисторы типа МЛТ; подстроенные R4, R6 типа СПЗ-19а; конденсаторы С1...СЗ типа К42У-2 на 630 В; С4 — К52-11 на 32 В; С5, С6 — типа К50-35 на 25 В; С7...С9 — К10-17. Можно отметить, что схема не критична к выбору номиналов элементов и для ее сборки могут применяться резисторы и конденсаторы ближайших значений из ряда. Так как КМОП микросхемы обладают малой нагрузочной способностью, для включения реле используется транзистор VT1 с большим коэффициентом усиления. Его можно заменить на КТ972. Светодиоды HL1, HL2 подойдут любые из серии КИПД. Конструктивно все элементы схемы блока управления А1 расположены на печатной плате из одностороннего стеклотекстолита толщиной 1...3 мм с размерами 85х60 мм, рис. 1.6. Плата имеет три объемных перемычки, что делает проще ее изготовление (разводку проводников). Для удобства соединения платы с внешними цепями установлен разъем Х1 типа МРН14 (на печатной плате вилка). Гнезда XS1...XS3, так же как и сетевая вилка ХР1, должны соответствовать евростандарту, а число гнезд может быть увеличено до нужного количества. Реле К1 типа ТКЕ54ПОД или более современные из серии РНЕ44. Если блок будет использоваться только для питания компьютерных устройств, то может быть использовано также реле типа РЭН33. Трансформатор Т1 является дросселем и изготавливается самостоятельно на броневом магнитопроводе типоразмера ШЛ25х20 (сечение железа в месте расположения обмоток 25х20 мм). Обе обмотки содержат по 60...70 витков проводом ПЭЛ-2 диаметром 0.8...1,0 мм. А для того чтобы обеспечить симметричность обмоток — число витков в них должно быть одинаковым. Намотка выполняется на каркасе со средней перегородкой, рис. 1.7. Перегородка позволя-
ет исключить пробой изоляции между проводами обмоток. Такой дроссель фильтра дает возможность подключать к гнездам XS1...XS3 нагрузку с общей мощностью до 2 кВт. Трансформатор Т2 взят унифицированный типа Уа4.709.066 (ОСТ 25-99-71), но подойдут и многие другие из серии ТПП с напряжением во вторичных обмотках: (12-13) — 20...24 В (0,2 А) и (22-23) — 5...7 В (0,01 А). Его мощность должна быть не меньше 9 Вт. Вся схема блока защиты потребляет от сети ток не более 30 мА.
При желании в устройстве легко можно сделать автоматическое отключение (в случае аварийной ситуации) не только внешней нагрузки, но и самой схемы блока защиты. Для этого потребуется внести в схему изменения, приведенные на рис. 1.8. Вместо переключателя SA1 устанавливаем кнопки SB1 и SB2, а также подключаем одну свободную группу контактов реле К1.3, как это показано на Трансформатор Т2 взят унифицированный типа Уa4.709.066 (ОСТ 25-99-71), но подойдут и многие другие из серии ТПП с напряжением во вторичных обмотках: (12-13) — 20...24 В (0,2 А) и (22-23) — 5...7 В (0,01 А). Его мощность должна быть не меньше 9 Вт. Вся схема блока защиты потребляет от сети ток не более 30 мА.
При желании в устройстве легко можно сделать автоматическое отключение (в случае аварийной ситуации) не только внешней нагрузки, но и самой схемы блока защиты. Для этого потребуется внести в схему изменения, приведенные на рис. 1.8. Вместо переключателя SA1 устанавливаем кнопки SB1 и SB2, а также подключаем одну свободную группу контактов реле К1.3, как это показано на напряжение, пропорциональное току в нагрузке. Это напряжение выпрямляется диодным мостом (VD1) и поступает через резистор R5 на управляющий электрод тиристора VS2. Если данное напряжение достигнет уровня, необходимого для срабатывания тиристора VS2, он откроется. В этом случае VS2 через диод VD2 закорачивает цепь заряда конденсатора С2 и автогенератор перестанет работать. Когда импульсы, управляющие коммутатором VS1, пропадут — нагрузка отключится и начнет светиться индикатор (HL1) работы защиты.
В этом состоянии схема может находиться долгое время и чтобы вернуть ее в исходное, необходимо нажать кнопку SB1. А с помощью кнопки SB2 нагрузку можно при необходимости отключить вручную. Общим выключателем является также SA1. Чувствительность срабатывания схемы можно плавно регулировать при помощи резистора R3. Конденсатор С1 предохраняет от срабатывания защиты при кратковременных помехах в сети. Токовый трансформатор Т1 потребуется изготовить самостоятельно. Для намотки удобно использовать каркас и магнитопровод от любого трансформатора, применяемого в старых отечественных телефонах. Подойдет магнитопровод из железа или феррита М2000НМ типоразмера Ш5х5 (в месте расположения катушки у него сечение 5х5 мм). При этом обмотка 3-4 выполняется проводом ПЭЛ диаметром 0,08 мм и содержит 3000...3400 витков. Последней наматывается обмотка 1-2 проводом ПЭЛ-2 диаметром 0,82...1,0 мм — 30...46 витков. Импульсный трансформатор Т2 выполнен внутри броневого магнитопровода типоразмера Б14 из феррита с магнитной проницаемостью М2000НМ. Его конструкция показана на рис. 1.43. В центре сердечника необходимо обеспечить зазор 0,1...0,2 мм, что исключит его намагничивание в процессе работы. Обмотка 1 содержит 80 витков, 2 — 40 витков проводом ПЭЛШО диаметром 0,1...0,12 мм. В схеме использованы детали: подстроенный резистор R3 типа СПЗ-19а, остальные резисторы любого типа; конденсаторы С1, СЗ типа К50-35 на 25 В; С2 и С4 — К73-17В на рабочее напряжение не менее 63 и 400 В соответственно. Кнопки SB1, SB2 и светодиод HL1 подойдут любые миниатюрные. Настройку схемы лучше начинать с проверки работы автогенератора собранного на транзисторе VT1. Для этого удобно питание подавать не от сети, а использовать внешний источник постоянного напряжения 15...20 В, подключив его в точки а-б.
При работе автогенератора на конденсаторе С2 должно быть напряжение, форма которого показана на рис. 1.10. Если таких импульсов нет, то может потребоваться подбор номинала резистора R2. Срабатывание тиристора VS2 при нажатии на кнопку SB2 должно фиксироваться. Если светодиод HL1 постоянно не светится после отпускания кнопки — надо уменьшить номинал резистора R4 для увеличения тока, необходимого, чтобы удерживать V32 в открытом состоянии. Проверить работу устройства можно, подключив к гнездам XS1 лампу и стрелочный вольтметр. Прежде всего необходимо убедиться в том, что симистор VS1 полностью открывается (измерив напряжение на лампе). Если это не так, то нужно поменять местами выводы в любой из обмоток импульсного трансформатора Т2. Схему электронного предохранителя можно упростить, убрав токовый трансформатор Т1, а вместо его обмотки 1-2 использовать резистор (R10) с маленьким сопротивлением (0,2...0,3 Ом) и диод, рис. 1.11. Величина сопротивления R10 подбирается под нужный ток защиты. Но в этом случае схема защиты будет работать на одной полуволне сетевого напряжения, что, естественно, может снизить быстродействие при отключении нагрузки.
При использовании схемы следует учитывать, что некоторые потребители энергии, например лампы, импульсные источники питания, электромоторы и некоторые другие, в момент включения дают бросок тока. В этом случае порог срабатывания защиты надо увеличивать или, что будет значительно лучше, принять меры по уменьшению броска тока в нагрузке. Например, для лампы освещения можно обеспечить режим плавного увеличения напряжения при включении. Это не только продлит ее срок службы, но и уменьшит помехи в сети. Простейший способ уменьшения броска тока при включении лампы — применение защитных терморезисторов с отрицательным температурным коэффициентом сопротивления. В настоящее время такие резисторы, например из серии ТР-15, выпускает отечественная промышленность. Эти резисторы позволяют сглаживать пусковые броски тока в лампах накаливания, кинескопах, импульсных источниках питания, электромоторах и других устройствах в 5...10 раз. В рабочем режиме торморезисторы нагреваются проходящим через них током до температуры 150...200"С. При этом они уменьшают свое сопротивление более чем в 100 раз. Так, например, для защиты ламп накаливания мощностью 100...200 Вт подойдет терморезистор типа ТР-15-470-1,6 (номинальное сопротивление при 25°С — 470 Ом, а в прогретом состоянии 4,3 Ом). Для мощности лампы 25...100 Вт — ТР-15-1000-1,6 (номинальное сопротивление при 25°С — 1000 Ом, в прогретом состоянии 9,2 Ом).
Безопасность оборудования и производственные процессы
Эксплуатация любого вида оборудования связана потенциально с наличием тех или иных опасных или вредных производственных факторов.Основные направления создания безопасных и безвредных условий труда.

Цели механизации: создание безопасных и безвредных условий труда при выполнении определенной операции.
Исключение человека из сферы труда обеспечивается при использовании РТК, создание которых требует высоко научно-технического потенциала на этапе как проектирования, так и на этапе изготовления и обслуживания, отсюда значительные капитальные затраты.
Биологическое действие ионизирующих изл
учений1. Первичные (возникают в молекулах ткани и живых клеток)
2. Нарушение функций всего организма
Наиболее ралиочувствительными органами являются:
— костный мозг;
— половая сфера;
— селезенка
Цель БЖД
Цель = БС + ПТ + СЗ + ПР + КТБС — достижение безаварийных ситуаций
ПТ — предупреждение травматизма
СЗ — сохранение здоровья
ПР — повышение работоспособности
КТ — повышение качества труда
Для достижения поставленной цели необходимо решить две группы задач:
1. Научные (мат. модели в системах человек-машина; Среда обитания-человек-опасные (вредные) производственные факторы; человек-ПК и т.д.)
2. Практические (обеспечение безопасных условий труда при обслуживании оборудования)
Часы для автоматического управления устройствами
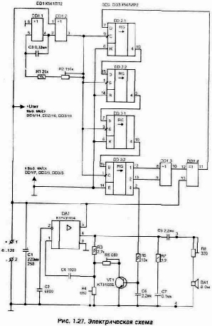
Для автоматического управления режимом работы различных бытовых электроприборов или радиоаппаратуры в домашних условиях, а также на производстве иногда бывает необходимо иметь времязадающий автомат. Например, такое устройство может по заданной программе управлять поливом растений на дачном участке в течении всей недели, пока вы работаете в городе. Циклический таймер легко выполнить на основе цифровых часов с кварцевой стабилизацией частоты. Использовать для изготовления управляющего автомата уже готовые цифровые часы промышленного изготовления неудобно, так как у них выходные сигналы рассчитаны на управление индикаторами в динамическом режиме, что затрудняет подключение узла управления. Наиболее часто в опубликованных конструкциях для изготовления электронных часов используют специально разработанную для этих целей еще в 70-х годах 176-ю серии МОП микросхем. В настоящее время они являются устаревшими и имеют существенные недостатки: невысокую надежность; номинальное рабочее напряжение +9...12 В (при меньшем могут неустойчиво работать); узкий диапазон рабочих температур (-10...+70°С). Предлагаемое устройство выполнено в основном на микросхемах 561-й КМОП серии и лишено всех этих недостатков. Хотя при этом схема содержит больше микросхем и получается сложнее, но она работает при меньшем питающем напряжении, а также позволяет добиться более высокой точности хода часов. Электрическая схема обеспечивает индикацию текущего времени (часы и минуты) и дня недели. Имеется индикация секундных импульсов, а также предусмотрена возможность контроля работы программы (суточного цикла) в ускоренном режиме. Основным источником питания устройства является сеть 220 В. В дежурном режиме схема часов потребляет микроток, что обеспечивает ее длительную работу от резервных элементов питания (аккумулятора) в случае отключения основного источника. Учитывая, что в часах больше всего потребляют энергии светодиодные индикаторы и микросхемы, ими управляющие, эти элементы подключены так, что в случае исчезновения сетевого напряжения они обесточиваются, а от аккумулятора питание подается только на КМОП микросхемы. Применение в часах светодиодных индикаторов позволяет сделать видимым время даже при слабом освещении. Приведенный вариант устройства позволяет управлять по двум каналам сетевой нагрузкой мощностью до 10 кВт (ток 5 А). Число каналов легко увеличивается до 10 путем подключения дополнительных микросхем памяти. Кроме того, схема при монтаже легко поддается изменению своих характеристик в зависимости от тех задач, которые необходимо выполнить, например, все каналы или один из них может работать в недельном цикле (для выходных дней записывать свою программу управления, если два входа старших разрядов А11 и А12 микросхемы памяти подключить к выходам счетчика дней недели — DD9). Дискретность установки необходимого временного интервала составляет 2 мин (или 10 мин при использовании недельного цикла).
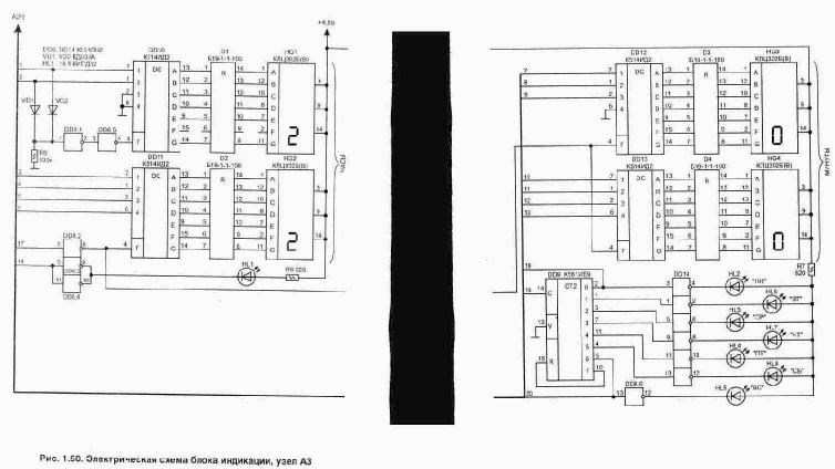
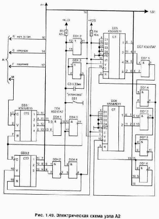
Структурная схема автомата показана на рис. 1.47. Устройство для удобства представления условно разделено на следующие узлы: А1 — кварцевый автогенератор с делителем частоты до минутных импульсов, рис.1.48; А2 — делители частоты для получения отсчета времени в минутах и часах, рис.1.49; A3 — узел индикации текущего времени и дня недели, рис. 1.50; А4 — узел установки временных интервалов для управления работой внешних устройств, рис. 1.51; А5 — электрическая схема источника питания, рис. 1.52. Формирователь минутных импульсов (А1) выполнен на микросхемах DD1.1, DD2. Частота стабилизирована кварцевым резонатором ZQ1 на 32768 Гц. Для того чтобы обеспечить устойчивую работу счетчика DD2 при пониженном напряжении питания, задающий автогенератор выполнен на внешнем элементе DD1.1. Счетчики внутри микросхемы DD2 делят частоту до формирования минутных импульсов.
С выхода DD2/10 минутные импульсы поступают на счетчики с коэффициентом деления 60 (минуты) DD3 и 24 (часы) DD5, DD6 (рис. 1.49). Логические элементы DD4 и DD7 обеспечивают необходимые коэффициенты деления у счетчиков за счет их обнуления в нужный момент по входам R. Нажатие кнопки "установка" (SB1) также формирует импульс обнуления всех счетчиков, а с выхода элемента DD1/11 передний фронт импульса устанавливает в счетчики DD5, DD6 начальное число 22-00 (при появлении импульса на выводах DD5/1, DD6/1 производится запись двоичного кода, установленного на входах D1...D4 микросхем). Время для начальной установки при изготовлении устройства можно выбрать (перемычками в двоичном коде) любым из тех чисел, что вам наиболее удобны.
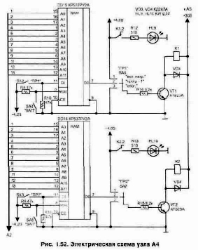
Применение всего одной кнопки для установки времени позволяет упростить схему. Эта же кнопка при очередном нажатии переключает день недели, так как импульсы поступают через элемент DD1.4 на вход счетчика дней DD9/14, рис. 1.50. Конденсатор СЗ устраняет дребезг контактов кнопки при формировании импульса на переключение счетчика дня недели. Переключатель SA1 позволяет проверить работу часов и установленной программы управления в ускоренном режиме (положение "ускорение"), когда используется повышенная частота с выхода DD2/6. Схема узла индикации состоит из дешифраторов двоичного кода (DD10...DD13) в семисегментный код, необходимый для управления работой цифровых индикаторов, выполненных на основе светодиодов. На рис. 1.51 показано соответствие входных сигналов сегментам индикатора. Резисторные матрицы D1...D4 ограничивают ток через светодиоды индикаторов, а диоды VD1, VD2 и элементы микросхемы DD13.1-DD13.2 обеспечивают формирование сигнала гашения старшего разряда в часах, когда на обоих входах DD10 нулевой уровень (при лог. "0" на DD10/4 индикатор светиться не будет). По этой причине сегмент F в индикаторе HG1 можно не подключать. Светодиод HL1 мигает с частотой 1 Гц, а из светодиодов HL2...HL8 будет светиться только один, соответствующий дню недели .(элементы микросхемы DD14 позволяют обеспечить необходимый для свечения светодиодов ток). В цепях снижения потребляемого тока от источника питания на остальные входы гашения индикаторов DD11/4...DD13/4 подаются импульсы, но из-за инерции зрения это не заметно. Узел установки временных интервалов, рис. 1.52, собран на микросхемах оперативных запоминающих устройств (ОЗУ) из серии 537. Они изготовлены по КМОП технологии, что обеспечивает длительную работу схемы от автономного источника питания (сохраняют содержимое памяти, пока есть питание). Количество микросхем памяти может быть увеличено до необходимого числа каналов управления. Так как оба канала управления нагрузкой выполнены аналогично, рассмотрим функционирование на примере одного. Схема предусматривает индивидуальную запись информации в каждую из микросхем памяти. Работу данной микросхемы памяти поясняет табл. 1.4.
Таблица 1.4. Таблица истинности для микросхемы 537РУ2
| Входы | DO | Рабочее состояние | ||
| СЕ | WE/RE | DI | ||
| 1 | х | х | Большое Рвых | Выборка запрещена |
| 0 | 0 | 0 | Большое Рвых | Запись "0" |
| 0 | 0 | 1 | Большое Рвых | Запись "1" |
| о | 1 | х | 0 или 1 | Считывание |
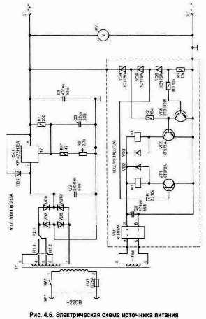
где х — любое значение логического сигнала, т.е. лог. "0" или лог. "1". На входы адресов А0...А11 поступает двоичный код с выходов счетчиков часов и минут, а если надо, то и дней недели. Для записи нужной программы в канапе 1 (DD15) необходимо выполнить действия в следующей последовательности: 1) переключатель SA1 устанавливается в положение "ускорение" цикла — в этом случае сигнал на вход счетчика DD3/2 подается с DD2/6 и часы проходят суточный цикл примерно за 12 мин; 2) включить переключатель "ЗАП", для канала 1 это будет SA4 — в этом случае микросхема ОЗУ работает в режиме записи состояния на входе DI (лог. "0"); 3) нужно дождаться момента индикации на часах необходимого времени включения нагрузки и в этот момент включить SA2 ("ПР1") — на интервал, в течение которого нагрузка должна работать (происходит запись лог. "1"); 4) после окончания записи всего цикла переключатель SA4 вернуть в исходное положение (режим чтения) и по часам проверить срабатывание реле К1 на нужных интервалах времени; 5) вернуть все переключатели в исходное положение (как это показано на схеме) и кнопкой SB1 установить день недели и точное время. Теперь на выходе D0 микросхемы (DD15/7) будет присутствовать уровень лог. "1" только в течение нужных интервалов времени. Этот сигнал открывает транзистор VT1 и срабатывает реле К1, включая своими контактами К1.1 нагрузку на гнездах XS1. Схема предусматривает также ручное управление включением нагрузки в любой момент времени при помощи трехпозиционных переключателей SA6 и SA7, рис. 1.52. Светодиоды HL9, HL10 являются индикаторами включения нагрузки в соответствующем канале. Для питания устройства от сети выполнен источник питания по схеме, показанной на рис. 1.53. Трансформатор Т1 подойдет унифицированный, типа ТПП255-127/220-50 или ТПП255-220-50, но его можно изготовить и самостоятельно, воспользовавшись методикой расчета, приведенной в литературе, например Л20, стр. 167. Ток потребления по цепи 4,8 В составляет 0,35...0,55 А, по цепи 30 В — зависит от числа реле и для двух обычно не превышает 120 мА.
Для получения высокой точности хода часов использован стабилизатор напряжения (DA1). Он может быть также собран по схеме, приведенной в разделе источников питания на рис. 4.3. Конденсаторы С8 и С9 располагаются вблизи от логических микросхем, а С7 установлен рядом с выводами стабилизатора (лучше, если оксидные конденсаторы использовать танталовые). В качестве резервного источника питания (G1) подойдут 4 аккумулятора типа Д-0,115 или Д-0.26Д. Диод VD13 предотвращает разряд элементов через схему стабилизатора при отключении сетевого питания. А в нормальном режиме через него происходит подзаряд аккумуляторов. Включатель SA8 служит для исключения полного разряда аккумулятора при отключении часов на длительное время. Питание на выводы микросхем подается в соответствии с табл. 1.5. Таблица 1.5. Питающее напряжение на микросхемах
| Номер и тип микросхемы | Напряжение на выводах, В | |||||
| 7 | 8 | 9 | 14 | 16 | 18 | |
| DD1 К564ЛЕ5 | on | +4,2 | ||||
| DD2K176ИE12 | on | +4,2 | ||||
| DD3K561ИE10 | on | +4,2 | ||||
| DD4, 007К561ЛА7 | on | +4,2 | ||||
| DD5,DD6,K561ИE11 | on | +4,2 | ||||
| DD8,DD14K56ЛH2 | on | +4,2 | ||||
| DD9K561ИE9 | on | +4,2 | ||||
| DD10...DD13K514ИД2 | on | +4,8 | ||||
| DD15, DD16KP537PУ2A | on | +4,2 |
Печатная плата для сборки часов не разрабатывалась. Монтаж выполняется на универсальной макетной плате (лучше, если она будет предусматривать установку любых микросхем — с планарным и обычным расположением выводов). Конструктивно узлы А1 и А2 удобно располагать на одной плате, соединяемой с блоком индикации A3 через 32 контактный разъем (например, типа РП 15-32). Аккумуляторы закрепляются так, чтобы к ним был легкий доступ, так как раз в год с поверхности элементов необходимо удалять выступающий налет. Уменьшить габариты платы и всего устройства можно, если вместо серии 561 применять аналогичные микросхемы с планарным расположением выводов из серии 564, но они стоят значительно дороже. Для сборки устройства резисторы подойдут любого типа. Резисторные сборки D1 ...D4 можно заменить обычными резисторами сопротивлением 100...120 Ом и мощностью 0,125...0,25 Вт. Конденсаторы С1, С2 должны иметь малый ТКЕ (М47, М75); СЗ типа К10-17; оксидные С4...С8 — К53-1. Кварцевый резонатор ZQ1 подойдет любого типа — они широко распространены, так как специально выпускаются для применения в часах. Диоды VD1, VD2 подойдут любые импульсные; выпрямительные диоды VD3...VD12 могут быть любого типа на ток не менее 1 А, но лучше применять КД257 или КД258 (последняя буква в обозначении для данной схемы может быть любая), так как у них есть очень полезные свойство: в случае возникновения неисправности в схеме диоды при перегрузке лопаются и разрывают цепь, выполняя роль предохранителя, что делает такой источник питания безопасным даже в аварийной ситуации. Светодиоды HL1...HL10 лучше применять из серии КИПД05А (Б, В — с разным цветом свечения) — они при токе около 1 мА светятся достаточно ярко. Цифровые индикаторы HG1...HG4 могут быть использованы АЛС321Б или АЛС324Б, но они имеют меньше высоту цифр (8 мм) в отличие от указанных на схеме (18 мм). Микросхема DA1 должна устанавливаться на радиаторе. Микросхемы памяти DD15, DD16 заменяются на 537РУ6. Реле К1, К2 использованы польского производства, но подойдут многие другие на рабочее напряжение обмотки 24...27 В и допускающие прохождение тока через контакты 5 А. Микропереключатели SA1 ...SA5 типа ПД9-2 или ПД9-1; SA6, SA7 — типа ПД21 -3. При первоначальной проверке работы схемы ее лучше питать от лабораторного источника, контролируя потребляемый ток. Настройка устройства при правильном монтаже заключается в установке на выходе источника питания напряжения 4,8 В и проверке работы записанных в память программ. Для получения высокой точности хода часов потребуется также точная подстройка при помощи конденсатора С1 частоты автогенератора по частотомеру. Частоту можно контролировать на выходе DD2/13 — она должна соответствовать 32768,0 Гц. Точно подстроить автогенератор можно и без частотомера, контролируя за месяц отклонение хода часов по секундной стрелке в телевизоре, но это займет довольно много времени. Установку любого времени можно выполнить и не используя кнопку SB1. Для этого потребуется переключатель SA1 установить в положение "ускорение" и дождавшись, когда на индикаторе будет нужное числовое значение, вернуть переключатель в обычное положение. Но такой метод установки времени менее точный, так как в этом случае счетчики секундных импульсов могут иметь произвольное значение числа.
Достоинства и недостатки систем естественной и механической вентиляций
| Естественная | Механическая | ||||
| Достоинства | 1. Не требует затрат на создание 2. Простота в эксплуатации | 1. Независимость от погодных условий 2. Наличие систем очистки | |||
| Недостатки | 1. Отсутствие систем очистки 2. Зависимость от погодных условий | 1. Затраты при проектировании |
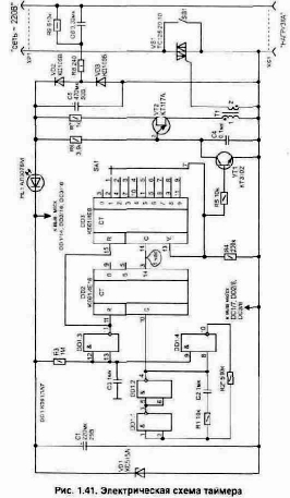
Два таймера для ограничения времени работы зарядных устройств
В продаже имеется много простейших зарядных устройств к аккумуляторам. Некоторые из них входят в состав конструкции изделия, где и используются сами элементы питания (например, в аккумуляторных фонариках). Но большая часть зарядных устройств выполнена в виде отдельного блока, имеющего корпус с отсеком для установки туда аккумуляторов — от одного до четырех одновременно. Процесс заряда обычно осуществляется в течении 4...20 ч. А время заряда зависит от степени разряда аккумулятора. Включив такое зарядное устройство в сеть, можно забыть вовремя его отключить. В этом случае аккумулятор получает избыточный заряд и может быть поврежден или же существенно снизится его ресурс. Только при правильной эксплуатации аккумуляторы обеспечивают 600... 1000 циклов заряд-разряд и жалко их выбрасывать раньше времени из-за невнимательности. Простой таймер позволит избавить вас от необходимости следить за временем и отключит из сети зарядное устройство через заданный переключателем SA1 интервал времени, рис. 1.41. При этом сам таймер по окончании интервала тоже отключится. Так как к такому таймеру не предъявляется высоких требований по точности заданного интервала, задающий тактовый автогенератор на элементах DD1.1 ...DD1.3 выполнен без кварцевой стабилизации частоты. Это позволяет упростить электрическую схему. Такой таймер при использовании термостабильного конденсатора СЗ обеспечивает точность выдержки интервала не хуже ±1% при изменении температуры в диапазоне +10...30°С. Автогенератор на выходе DD1/4 формирует импульсы, которые удобнее контролировать после делителя DD2. На выходе DD2/5 лог. "1 " должна появиться через интервал в 14 с (точная настройка выполняется подбором резистора R2). Счетчики на микросхемах DD2 и DD3 обеспечивают деление до получения нужного временного интервала. На соответствующих выходах DD3 будет появляться уровень лог. "1" через 2-4-6-8-10-12-14-16-18 ч. Зарядное устройство подключается к гнездам XS1 ("нагрузка"). В начальный момент, чтобы подать питание на схему таймера и в нагрузку, необходимо нажать кнопку SA1 и подержать ее в таком состоянии в течении 2 с — пока не станет светиться индикатор HL1. При этом начинает работать автогенератор на однопереходном транзисторе VT2. Приходящие на управляющий электрод симистора VS1 импульсы (с частотой около 2 кГц) его открывают и цепь кнопки SB1 блокируется.
Так как частота следования импульсов автогенератора значительно больше, чем сетевая, то симистор открывается'практически в начале каждого полупериода сетевого напряжения. Автогенератор на VT2 будет работать до тех пор, пока на базу транзистора VT1 не поступит напряжение с переключателя SA1. Электрическая схема выполнена с бестрансформаторным питанием от сети 220 В, что позволяет уменьшить габариты всего устройства. Поэтому конструкция легко помещается в пластмассовом корпусе с размерами 110х90х40 мм. Все детали схемы, кроме переключателя SA1 и кнопки SB1, расположены на односторонней печатной плате размерами 80х60 мм, рис. 1.42. Плата имеет пять объемных перемычек, что позволило упростить разводку топологии. В устройстве использованы элементы: резисторы МЛТ; конденсаторы С1, С5 — К50-35 на 50 В, С2 — К10-28, СЗ и С4 типа К10-17, Сб — К73-17 на 400 В. Конденсатор С2 необходимо использовать с минимальным ТКЕ. Симистор VS1 может быть заменен на ТС122-25-6, ТС112-10-6 или ТС112-16-6. Микропереключатель SA1 — ПГ2-6-12П1Н (или 12П2Н), кнопка SB1 любая малогабаритная. Импульсный трансформатор Т1 выполнен внутри броневого магнитопровода типоразмера Б14 из феррита с магнитной проницаемостью М2000НМ1, рис. 1.43. В центре сердечника необходимо обеспечить зазор 0,1...0,2 мм, что исключит его намагничивание однополярнь1ми импульсами. Обмотка 1 содержит 80 витков, 2—40 витков проводом ПЭЛШО диаметром 0,1 мм. При настройке схемы, если симистор полностью не открывается, может потребоваться поменять местами выводы в любой из обмоток Т1. А задающий генератор настраивается при помощи резистора R2. Вторая схема таймера аналогичного назначения выполнена с использованием в качестве силового коммутатора контактов поляризованного реле К1 (РПС42 РС4.520.720-01 (03)) рис. 1.44. Это реле имеет герметичное исполнение и допускает коммутацию переменного тока до 1 А. Так как К1 имеет две группы переключающих контактов, то данный вариант таймера можно использовать не только для управле-
ния зарядным устройством, но и для других целей, например выключения звонка у телефона на необходимый интервал времени. Поляризованное реле не требует постоянной подачи напряжения на обмотку для удержания контактов в нужном положении. Им можно управлять кратковременной подачей напряжения на соответствующую обмотку, что позволяет в рабочем режиме снизить потребляемый схемой управления ток до величины не более 1,4 мА.
Для включения таймера необходимо нажать кнопку SB1. Индикатором работы таймера является свечение светодиода HL1. В устройстве использована времязадающая часть, аналогичная предыдущей схеме. В зависимости от положения переключателя SA1, как только на соответствующем выходе DD3 появится уровень лог. "1" — откроется транзистор VT1 и сработает обмотка В-Г реле К1 (за счет накопленной на конденсаторе С4 энергии). Контакты К1.1 вернутся в исходное положение и нагрузка отключится. Так как обе схемы имеют бестрансформаторное питание от сети, при настройке и проверке данных устройств требуется проявлять повышенное внимание и осторожность, чтобы не попасть под опасное напряжение.
Два устройства для аварийной защиты от превышения сетевого напряжения
Наиболее опасным для электроприборов и радиоаппаратуры является аварийное повышение сетевого напряжения. Это может случиться при обрыве из-за сильного ветра открытой воздушной проводки в линии электропередач и замыкании одного из фазных проводов на нулевой. При этом в сети некоторое время может действовать напряжение до 380 В. Включенные лампочки лопаются, а все остальные радиоэлектронные устройства выходят из строя. Наиболее вероятно такое в сельской местности или на даче, хотя были случаи и в городе. Несмотря на то, что случается такое очень редко, от этого не легче тем, кто пострадал. Стоящие на сетевом вводе в квартиру плавкие предохранители или электромеханические автоматы срабатывают только при превышении заданного тока (обычно при коротком замыкании в цепи). А ток в цепях значительно возрастает уже в случае повреждения электроприборов и радиоаппаратуры. Это объясняется тем, что при повышении сетевого напряжения на 50% рассеиваемая мощность в потребителях энергии увеличиваются более чем в 2 раза (Р=U^2/R). Многие из бытовых электроприборов (электронагреватели, осветительные лампы, холодильник и др.) не боятся пониженного в сети напряжения. Для них в основном и предназначены приводимые ниже две схемы. Они срабатывают только при возрастании питающего напряжения выше заданного порога и отличаются по своему быстродействию, а значит и области применения. Самая простая схема, которая может обеспечить защиту ламп освещения или нагревателей в случае аварийного повышения напряжения в сети, показана на рис. 1.1. В исходном состоянии номинал резистора R1 выбирается так, чтобы реле К1 было отключено. Через группы нормально замкнутых контактов К1.1, К1.2 напряжение поступает в нагрузку.
В качестве реле К1 могут быть использованы почти любые на рабочее напряжение обмотки 220 В и меньше (допустимый ток через контакты должен быть не менее 3...5 А, например из серии РПУ). Величина сопротивления резистора R1 зависит от сопротивления обмотки реле, а также его конструкции (подбирается так, чтобы К1 могло сработать при повышении действующего напряжения в сети выше 260 В). При срабатывании реле цепь нагрузки разомкнется, а дополнительный резистор R2 группой контактов К1.2 будет подключен. Резистор R2 позволит реле устойчиво удерживаться во включенном состоянии. От его величины зависит, при каком уровне пониженного напряжения реле вернется в исходное состояние (отключится). Для того чтобы исключить дребезг контактов К1.1 при приближении напряжения к пороговому значению, потребуется подогнуть контакты К1.2 так, чтобы они срабатывали раньше, чем К1.1. Недостатком этой схемы является низкая скорость срабатывания, из-за чего она не может надежно защитить не инерционные бытовые приборы и радиоаппаратуру.
Большую скоростью срабатывания защиты обеспечивает вторая схема, рис. 1.2. Она питается непосредственно от сети и должна быть подключена в дежурном режиме постоянно. Устройство отличается от опубликованных аналогов [Л2] малым потребляемым током в дежурном режиме — около 2 мА, а при срабатывании защиты — не более 100 мА. В исходном состоянии реле К1 не включено и на конденсаторе С1 накапливается энергия за счет его заряда от сети через резистор R2. При этом напряжение на С1 превысит необходимое номинальное для работы реле на 30...50%. Это позволяет ускорить срабатывание репе. Стабилитрон VD1 ограничивает величину напряжения на конденсаторе С1 уровнем 33 В (без него напряжение может достигать 340 В). При увеличении напряжения в сети, как только оно превысит на резисторе R5 порог открывания стабилитрона VD3 — открываются транзистор VT1 и тиристор VS1. За счет накопленной на конденсаторе С1 энергии срабатывает реле К1. Группа контактов К1.1 подключает резистор R1 параллельно с R2. Проходящий через него ток позволяет удерживать реле во включенном состоянии после срабатывания, когда конденсатор разрядится через обмотку реле. Здесь используется особенность электромагнитных реле — для удержания контактов во включенном состоянии требуется меньший ток, чем для включения. Поэтому включение выполняется при повышенном напряжении, а удержание осуществляется минимально необходимым — это примерно 18 В для типа ТКЕ54. Отключение нагрузки выполняют группы нормально замкнутых контактов реле К1 (они включены параллельно для увеличения допустимого проходящего тока). Конденсатор С2 предотвращает срабатывание защиты от кратковременных помех в сети. Индикатором срабатывания защиты является свечение свето-диода HL1. Диод VD8 предохраняет светодиод от воздействия высокого обратного напряжения. В случае срабатывания защиты вернуть схему в исходное состояние можно, нажав на кнопку "сброс" (SB1). В схеме использованы детали: резистор R1 типа ПЭВ на 25 Вт, а остальные — постоянные резисторы типа МЛТ с соответствующей мощностью рассеивания (она указана на схеме). Подстроечный резистор R5 типа СП5-16А-1 Вт. Конденсаторы С1 типа К50-35, С2 — К10-17. В качестве диодов VD1, VD2, VD5...VD7 подойдут любые выпрямительные на ток 0,5 А и обратное напряжение не менее 400 В. Транзистор VT1 КТ3102 можно заменить на КТ315 или КТ312. Стабилитрон VD3 заменяется любым из серии прецизионных с напряжением стабилизации 6,6...9,1 В, VD4 на КС533А.
Светодиод HL1 подойдет любой из серии КИПД или АЛ310А. Вместо светодиода удобно применять также неонку. Тиристор VS1 можно использовать из серий Т112 или Т122, например Т122-20-6 (последняя цифра в обозначении указывает класс допустимого обратного напряжения и в данной схеме значения не имеет). Реле К1 может быть типа ТКЕ54ПОД или более современное из серии РНЕ44. Такие реле допускают коммутацию напряжения 220 В и позволяют пропускать через свои контакты ток более 10 А, а при параллельном их соединении еще больше. Все элементы на схеме, выделенные пунктиром, кроме реле К1, расположены на печатной плате из одностороннего стеклотекстолита толщиной 1.5...3 мм с размерами 85х50 мм, рис. 1.3. Для настройки устройства потребуется ЛАТР, позволяющий увеличивать напряжение на входе схемы до 260 В. Уровень повышенного сетевого напряжения, при котором срабатывает защита, устанавливается резистором R5. Номинал резистора R6 зависит от типа используемого светодиода HL1 и подбирается для получения нужной яркости свечения индикатора.
Естественное освещение
При естественном освещении к-либо точки горизонтальной плоскости, за основу при нормировании принимается манимально допустимая величина коэффициента естественной освещенности.Коэф. естеств. освещ. (КЕО) = Е = EВН/ЕСН×100%, где
EВН - освещенность к-либо точки горизонтальной пов-ти, находящейся внутри помещения [лк];
ЕСН - освещенность к-либо точки, находящейся снаружи помещения на расстоянии 1 м от здания [лк];
Факторы, учитываемые при нормировании искусственного освещения:
1. Характеристика зрительной работы;2. Минимальный размер объекта различения с фоном;
3. Разряд зрительной работы;
4. Контраст объекта с фоном;
5. Светлость фона (характеристика фона);
6. Система освещения;
7. Тип источника света.
Подразряд зрительной работы определяется сочетанием п.4 и п.5.
Факторы, влияющие на исход поражения электрическим током:
1. Род тока (постоянный или переменный, частота 50Гц наиболее опасна)2. Величина силы тока и напряжения.
3. Время прохождения тока через организм человека.
4. Путь или петля прохождения тока.
5. Состояние организма человека.
6. Условия внешней среды.
Количественные оценки
1. В интервале напряжения 450-500 В, вне зависимости от рода тока, действие одинаково
- меньше 450 В — опаснее переменный ток,
- меньше 500 В — опаснее постоянный ток.
2. Кардиологические заболевания, заболевания нервной системы и наличие алкоголя в крови, снижают сопротивление тела человека.
3. Наиболее опасным является путь прохождения тока через сердечную мышцу и дыхательную систему.
Физические характеристики шума
1. интенсивность звука J, [Вт/м2];2. звуковое давление Р, [Па];
3. частота f, [Гц]
Интенсивность — кол-во энергии, переносимое звуковой волной за 1 с через площадь в 1 м2, перпендикулярно распространению звуковой волны.
Звуковое давление — дополнительное давление воздуха, которое возникает при прохождении через него звуковой волны.
Учитывая протяженный частотный диапазон (20-20000 Гц) при оценки источника шума, используется логарифмический показатель, который называется уровнем интенсивности.
[дБ]J - интенсивность в точке измерения [Вт/м2]
J0 - величина, которая равна порогу слышимости 10-12 [Вт/м2]
При расчетах и нормировании используется показатель — уровень звукового давления.
[дБ]Р - звуковое давление в точке измерения [Па];
Р0 - пороговое значение 2×10-5
[Па]
При оценке источника шума и нормировании используется логарифмический уровень звука.
[дБА]РА - звуковое давление в точке измерения по шкале А прибора шумомера, т.е. на шкале 1000 Гц.
Спектр шума — зависимость уровня звукового давления от частоты.
Спектры бывают: - дискретные; - сплошные; - тональный.
В производственном помещении обычно бывают несколько источников шума.
Для оценки источника шума одинаковых по своему уровню:
Lå = Li + 10 lgn
Li - уровень звукового давления одного из источников [дБ];
n - кол-во источников шума
Если кол-во источников меняется от 1-100, а Li = 80 дБ
n = 1 L = 80 дБ
n = 10 L = 90 дБ
n = 100 L = 100 дБ
Для оценки источников шума различных по своему уровню:
Lå = Lmax + DL
Lmax - максимальный уровень звукового давления одного из 2-х источников;
DL - поправка, зависящая от разности между max и min уровнем давления
| Lmax - Lmin | 1 | 10 | 20 | ||||
| DL | 2,5 | 0,4 | 0 |
Физиологические характеристики зрения
1. острота зрения;2. устойчивость ясного видения (различие предметов в течение длительного времени);
3. контрастная чувствительность (разные по яркости);
4. скорость зрительного восприятия (временной фактор);
5. адаптация зрения;
6. аккомодация (различие предметов при изменении расстояния)
Функции отдела охраны труда:
1. контрольная (соблюдение приказов)2. обучающая
3. представители отдела выступают в качестве экспертов при разработке тех. решений
4. отчетность по вопросам травматизма и проф. заболеваниям.
Генератор для ремонта радиоаппаратуры
При ремонте в домашних условиях звукового усилителя или бытового радиоприемника нередко бывает необходимо проследить прохождение сигнала через каскады. В этом может помочь приведенная на рис. 1.23 схема простого двухчастотного генератора. Он собран всего на одной КМОП микросхеме и не содержит намоточных узлов. Что делает устройство удобным в изготовлении, настройке и эксплуатации.
Этот генератор дает возможность проверить не только звуковой усилитель, но и тракт усилителя промежуточной частоты (УПЧ) радиоприемника. Генератор позволяет также подстроить контуры ПЧ радиоприемника по максимальному уровню сигнала. На выходе (Х2) устройства будут радиоимпульсы с частотой 465 кГц, модулированные низкочастотным сигналом — 1 кГц (100% модуляция). При этом если включить SA1, то на выходе появится только низкочастотный сигнал — импульсы с частотой 1 кГц. Высокочастотный генератор работает на частоте 465 кГц и для получения у него высокой стабильности выполнен с использованием пьезокерамического фильтра (ZQ1) типа ФП1П-022 в цепи отрицательной обратной связи элемента микросхемы DD1.2. Такие фильтры более доступны и дешевле, чем кварцевые резонаторы на соответствующую частоту. Генератор импульсов звукового диапазона (DD1.1-DD1.3) собран по классической схеме и в пояснениях не нуждается. На элементе DD1.4 две частоты смешиваются и поступают на эмиттерный повторитель, выполненный на транзисторе VT1. Транзистор согласует высокое выходное сопротивление микросхемы с возможным малым сопротивлением в цепи нагрузки. Генератор обеспечивает работу в широком диапазоне питающих напряжений (4...15 В) и потребляет ток 3,7...26 мА. При этом частота высокочастотного автогенератора меняется во всем диапазоне питающих напряжений не более чем на 400 Гц, что вполне допустимо. Для того чтобы уровень выходного сигнала автогенератора сильно не зависел от напряжения питания схемы — на выходе стоит ограничительный диод VD1. Выходной сигнал после конденсатора С4 будет иметь максимальную амплитуду около 0,3 В, а при помощи резистора R6 его можно уменьшить до необходимой величины. Диод VD2 предотвращает ошибочную подачу полярности питающего напряжения на схему. В схеме можно использовать пьезофильтр (ZQ1) типа ФП1П-022...027. Регулировочный резистор R6 типа СПО-0,5, а остальные резисторы МЛТ и С2-23. Конденсаторы: С1 — К53-1 на 16 В; С2...С4—К10-17. Схема достаточно простая, что легко позволяет выполнить ее монтаж на универсальной макетной плате. Настройка заключается в установке подбором резистора R2 (при замкнутых контактах SA1) частоты 1 кГц на выходе. После этого по частотомеру проверяем частоту 465 кГц ±0,5 кГц. Для того чтобы было удобно измерить частоту — модуляцию ВЧ сигнала отключаем, что можно сделать подачей на выводы DD1/12, 13 напряжения питания. Если из-за разброса параметров логических элементов (внутренней емкости микросхемы) пьезофильтр ZQ1 работает не точно на частоте 465 кГц, то может потребоваться установка дополнительного конденсатора С2 емкостью около 100...470 пФ, а также подбор резистора R3, что позволит сдвинуть рабочую частоту генератора в небольших пределах.
Госты, Нормы и правила по охране труда и природы, их структура
Система стандартов БТ — комплекс мер, направленных на обеспечение БТ.Структура Госта:

Код группировки:
0 : основополагающий стандарт;
1 : перечень по группам опасных и вредных производственных факторов;
2 : требование безопасности к производственному оборудованию;
3 : требования безопасности, предъявляемые к технологическому процессу;
4 : требования безопасности, предъявляемые к средствам индивидуальной защиты.
Нормы — перечень требований безопасности по производственной санитарии и гигиене труда.
СН 245-71 Санитарные нормы проектирования промышленных предприятий.
Правила — перечень мер по технике безопасности.
ПУЭ-85 Правила устройств электроустановки.
СН и ПII-4-79
Группы опасных и вредных производственных факторов:
1 Физические:1.1 перемещающиеся изделия заготовки, незащищенные подвижные элементы производственного оборудования;
1.2 загазованность, запыленность раб. зоны;
1.3 повышенный уровень шума;
1.4 повышенный уровень напряжения в электрической сети, замыкание которого может произойти в теле человека;
1.5 повышенный уровень ионизирующего излучения;
1.6 повышенный уровень электромагнитных полей;
1.7 повышенный уровень ультрафиолетового излучения;
1.8 недостаточная освещенность раб. зоны.
2 Химические:
2.1 раздражающие вещества
3 Биологические:
3.1 макро- и микроорганизмы
4 Психо-физиологические:
4.1 физические перегрузки:
4.1.1 статические нагрузки;
4.1.2 динамические нагрузки;
4.1.3 гиподинамия
4.2 нервно-эмоциональные нагрузки:
4.2.1 умственное перенапряжение;
4.2.2 переутомление;
4.2.3 перенапряжение анализаторов (кожные, зрит., слуховые и т.д.)
4.2.4 монотонность труда;
4.2.5 эмоциональные перегрузки
Характеристики ионизирующего излучения
1 Зв=1Гр/Q, где Q - коэффициент качества (зависит от биологического эффекта ИИ).
Активностью радионуклида называется величина, которая характеризуется числом распада радионуклидов в ед. времени или числом радиопревращений в ед. времени.
[Беккерель — Бк]
Характеристики элмагнитного поля:
1. длина волны, [м]2. частота колебаний [Гц]
l = VC/f, где VC = 3×10 м/с
Номенклатура диапазонов частот (длин волн) по регламенту радиосвязи:
| Номер диапазона | Диапазон частот f, Гц | Диапазон длин волн | Соотв. метрическое подразд. | ||||
| 5 | 30-300 кГц | 104-103 | НЧ | ||||
| 6 | 300-3000 кГц | 103-102 | СЧ (гектометровые) | ||||
| 7 | 3-30 МГц | 102-10 | ВЧ (декометровые) | ||||
| 8 | 30-300 МГц | 10-1 | метровые | ||||
| 9 | 300-3000 МГц | 1-0,1 | УВЧ (дециметровые) | ||||
| 10 | 3-30 ГГц | 10-1 см | СВЧ (сантиметровые) | ||||
| 11 | 30-300 ГГц | 1-0,1 см | КВЧ (милиметровые) |
Эл. магн. поля НЧ часто используются в промышленном производстве (установках) - термическая обработка.
ВЧ — радиосвязь, медицина, ТВ, радиовещание.
УВЧ — радиолокация, навигация, медицина, пищевая промышленность.
Пространство вокруг источника эл. поля условно подразделяется на зоны:
— ближнего (зону индукции);
— дальнего (зону излучения).
Граница между зонами является величина: R=l/2p.
В зависимости от расположения зоны, характеристиками эл.магн. поля является:
— в ближней зоне ® составляющая вектора напряженности эл. поля [В/м]
составляющая вектора напряженности магнитного поля [А/м]
— в дальней зоне ® используется энергетическая характеристика: интенсивность плотности потока энергии [Вт/м2],[мкВт/см2].
Инфракрасное излучение
Истинным ИФ излучением являются нагретые поверхности (> 0°С).ИФ излучения играют важную роль в теплообмене человека с окружающей средой Þ терморегуляции организма человека.
В области А ИФ излучение обладает следующими вредными воздействиями :
1. Большая проникающая способность через поверхность кожи.
2. Поглощение кровью и подкожной жировой клетчаткой.
3. На органызрения (хрусталик ® помутнение).
Инфразвук
Инфразвук — колебание звуковой волны > 20 Гц.Природа возникновения инфразвуковых колебаний такая же как и у слышимого звука. Подчиняется тем же закономерностям. Используется такой же математический аппарат, кроме понятия, связанного с уровнем звука.
Особенности: малое поглощение эн., значит распространяется на значительные расстояния.
Источники инфразвука: оборудование, которое работает с частотой циклов менее 20 в секунду.
Вредное воздействие: действует на центр. нервную систему (страх, тревога, покачивание, т.д.)
Ионизирующее излучение
Ионизирующее излучение — излучение, взаимодействие которого со средой приводит к возникновению ионов различных знаков.Искусственное освещение
Искусственное освещение — освещение помещений прямым или отраженным светом искусственного источника светаЗа основу при нормировании принимается минимально допустимая величина освещенности какой-либо точки.
Изменения на клеточном уровне различают:
1. Соматические или телесные эффекты, последствия которых сказываются на человеке, но не на потомстве.2. Стохастические (вероятностные): лучевая болезнь, лейкозы, опухоли.
3. Нестохастические — поражения, вероятность которых растет по мере увеличения дозы облучения. Существует дозовый порог облучения.
4. Генетические. 100%-я доза летальности при облучении всего тела 6 Гр, доза 50% выживания — 2,4-4,2 Гр. Лучевая болезнь — более одного Гр. У большинства кажущиеся клиническое улучшение длится 14 — 20 суток.
Период восстановления продолжается 3-4 месяца. Повышенной опасностью обладают радионуклиды, попавшие внутрь (с пищей, воздухом, водой).
Наиболее опасен воздушный путь (за 6 ч. вдыхает 9 м

воздуха, 2,2 л воды).
Биологические периоды выведения радионуклидов из внутренних органов колеблется от нескольких десятков суток до бесконечности.
¥ Стронций — 90; Несколько десятков суток ® C14,Na24
13.3.
Электромагнитное поле
Источник возникновения — промышленные установки, радиотехнические объекты, мед. аппаратура, установки пищевой промышленности.Электронные термостабилизаторы с цифровой индикацией температуры
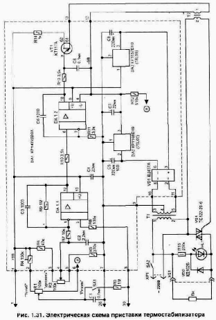
Нередко в быту требуется поддерживать заданную температуру в ограниченном объеме пространства. Это может быть аквариум, хранилище продуктов, инкубатор, сушильный шкаф или подогреватель детского питания. Удобно, если при работе такого устройства будет еще и цифровая индикация фактической температуры. Вашему вниманию предлагается два варианта выполнения автоматических устройств для поддержания заданной температуры. Термостабилизатор с использованием микросхемы КР572ПВ5 В литературе [Л10, Л11] опубликованы простые схемы цифровых измерителей температуры, выполненные на основе микросхемы аналого-цифрового преобразователя (АЦП) КР572ПВ5 и цифровом жидкокристаллическом индикаторе ИЖЦ5-4/8. Эта микросхема изготовлена по МОП технологии и все устройство вместе с индикатором от источника питания (9 В) потребляет ток не более 2 мА. Такой измеритель температуры не сложно превратить в термостабилизатор. Для этого потребуется подключить к указанным выше устройствам схему управления нагревательным элементом, как это показано на рис. 1.30.
Методика изготовления и настройки непосредственно измерителя температуры подробно приводится в указанной выше литературе и поэтому здесь описываться не будет. Рассмотрим более подробно только электрическую схему приставки термостабилизатора (рис. 1.31). Ее принцип работы основан на том, что порог переключения исполнительного устройства (электронного коммутатора напряжения в нагрузке) устанавливается по показаниям цифрового индикатора, имеющегося в измерителе температуры. Фактически микросхема (КР572ПВ5) является цифровым вольтметром, который измеряет напряжение, поступающее с термо-
датчика (в данном случае датчиком является диод) на вход АЦП (вывод 30 микросхемы). Этот же сигнал подается в схему управления — на вход операционного усилителя DA1.1 и компаратор DA1.2. Применение в качестве компаратора схемы интегратора (за счет включения емкости С6) позволяет обеспечить плавный выход на режим термостабилизации. Это хорошо видно при подключении параллельно с нагревателем лампы. По мере приближения температуры к заданному значению яркость ее свечения будет постепенно снижаться. Работает схема приставки следующим образом. Положительное напряжение на выходе микросхемы DA1/10 разрешает работу автогенератора, собранного на однопереходном транзисторе VT1. Коммутацию нагревателя выполняет симистор VS1 при появлении на его управляющем выводе импульсов. Для того чтобы заранее точно установить для поддержания любую нужную температуру, служит переключатель SA1 ("режим") и регулировочные резисторы R1 и R2. Переключатель в положении, когда его контакты замкнуты, позволяет через резистор R1 подавать напряжение одновременно на входы микросхемы DA1/2 и на АЦП, имитируя изменение температуры термодатчика. При помощи резистора R1 можно установить любые условные значения на индикаторе от -4 до +100°С. Как только показание цифрового индикатора будет соответствовать необходимому для режима термостабилизации — вторым подстроенным резистором (R2) выставляем порог переключения компаратора DA1.2 на данной температуре. Индикатором наличия напряжения на нагрузке является светодиод HL1. Светодиод должен гаснуть при превышении входной температуры указанного порога, т.е. когда нагреватель отключится. На этом установку режима термостабилизации можно считать законченной и переключатель SA1 возвращаем в исходное положение (контакты разомкнуты). Элементы, выделенные на электрической схеме пунктиром, располагаются на печатной плате из стеклотекстопита с размерами 85х38 мм, рис. 1.32. Плата имеет одну объемную перемычку (показана пунктиром) и ее надо установить до начала монтажа. Для удобства настройки нужной температуры в схеме приставки использованы многооборотные подстроечные резисторы R1, R2 из серии СПЗ-36: R4 — типа СПЗ-19а, остальные типа С2-23 или МЛТ: конденсаторы С1...СЗ и С6, С8 — К10-17; полярные конденсаторы С4, С5, С7, С9 типа К50-35 на 16 В. Микросхема усилителя DA1 может быть заменена импортным аналогом А747; стабилизаторы напряжения DA2 на 79L09; DA3 на 78L09.
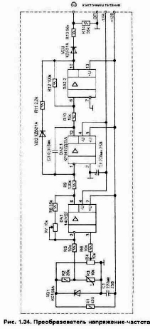
Сетевой трансформатор (Т1) для питания схемы подойдет любой мощностью 3...5 Вт с напряжениями во вторичных обмотках 3-4 и 4-5 по 10...12 В и допустимым рабочим током до 50...80 мА. Импульсный трансформатор (Т2) можно использовать такой же, как и в схеме, показанной на рис. 1.17. Блок питания термостабилизатора удобнее выполнять в виде отдельного узла, где располагается и силовой коммутатор VS1. Калибровку показаний измерителя температуры необходимо выполнять при подключенной схеме приставки, что исключит погрешность, связанную с влиянием входной цепи и емкости монтажа приставки. При правильном монтаже настройка схемы приставки заключается в проверке полного открывания симистора VS1 при работе автогенератора на VT1 (может потребоваться поменять местами отводы в любой из обмоток трансформатора Т2). Для того чтобы регулятор перекрывал необходимый диапазон температур, нужно подстроить резистор R4. В заключение можно отметить, что этот метод подключения приставки применим и ко многим другим цифровым измерителям температуры для получения возможности управлять нагревательными устройствами и обеспечить режим термостабилизации в ограниченном объеме. Термостабилизатор для термокамеры Данное устройство было изготовлено для технологической тренировки блоков радиоаппаратуры на производстве. Оно выполнено в виде приставки к термошкафу и позволяет измерять и автоматически поддерживать необходимую положительную температуру с точностью не хуже 0,5°С. Дискретность индикации температуры 1 °С. Эта схема термостабилизатора может найти применение и в домашних условиях. Нужная температура устанавливается при помощи двух переключателей в диапазоне от 40 до 85°С (с дискретностью 5°С). Диапазон и дискретность можно при изготовлении легко изменить. Работу устройства поясняет структурная схема, показанная на рис. 1.33. Датчиком температуры служит терморезистор R3, размещенный в термокамере. Напряжение, снимаемое с термодатчика, усиливается микросхемой DA1 и поступает на прецизионный преобразователь напряжение-частота (U—>f), собранный на сдвоенном операционном усилителе DA2, рис. 1.34. На выходе DA2/10 должны быть двухполярные импульсы, форма которых показана на рис. 1.35. Цепь из элементов VD3-R13-R14 обеспечивает прохождение на селектор только положительных импульсов, а также уменьшает их амплитуду до уровня, необходимого логическим микросхемам (микросхема 564ЛН2 допускает превышение входного напряжения над питающим). Селектор, рис. 1.36, собранный на цифровых микросхемах DD1, DD2 и DD3.1, формирует интервал, в течение которого импульсы поступают на счетчики DD5...DD7. В качестве селектора используется схема, подробно описанная в [Л12].
Длительность интервала зависит от частоты автогенератора, собранного на элементах DD1.1-D1.2. Устройство настраивается так, чтобы число импульсов, приходящих за фиксированный интервал времени, соответствовало измеряемой температуре и менялось пропорционально ее изменению (например, температуре 50°С соответствует 500 импульсов, т.е. одному градусу — 10 импульсов). Измеренная температура показывается двумя светодиодными семисегментными индикаторами HL1, HL2. При желании схему можно дополнить третьим разрядом для индикации десятых долей градуса, но для практического применения устройства обычно это не нужно. Частота замеров температуры зависит от емкости С2 и номинала резистора R4. Как только конденсатор С2 зарядится — транзистор VT1 открывается и обнуляет триггеры DD2.1 — DD2.2.
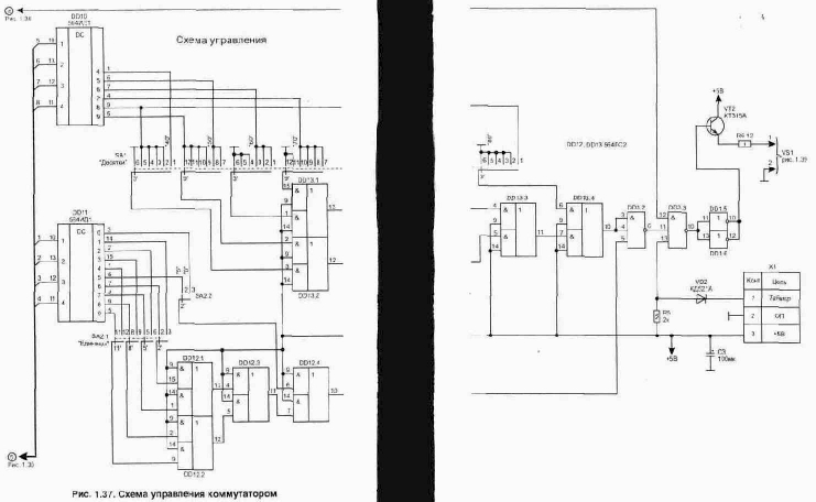
На время измерения температуры индикаторы HL1 и HL2 гасятся подачей уровня лог. "0" на входы 4 дешифраторов 514ИД2. Этот же сигнал поступает на DD3/12 и отключает симистор VS1. Режим термостабилизации осуществляется за счет работы схемы сравнения, собранной на микросхемах DD12, DD13, рис. 1.37. Сигналы с выходов счетчиков DD6 и DD7 поступают на дешифраторы DD10 и DD11, преобразующие двоичный код в десятичный.
Необходимая температура задается при помощи переключателей SA1 и SA2. Схема совпадения на элементах DD12, DD13 обеспечивает отключение нагревателей, как только код с выходов дешифраторов достигнет или превысит значения, установленные переключателями. Использование в качестве силового коммутатора оптоэлектронного симистора позволяет обеспечить хорошую развязку схемы управления от сети. В процессе выхода термокамеры на заданный режим из-за инерционности системы температура в камере может меняться, как это показано на рис. 1.38. В установившемся режиме точность поддержания температуры будет не хуже 0,5°С. Схема также предусматривает дистанционное управление выключением нагревателя (уровнем лог. "0") от внешнего времязадающего таймера, подключаемого через разъем Х1 (от него же таймер может и питаться). Источник питания для схемы термостабилизатора показан на рис. 1.39. Питающие напряжения на выводы логических микросхем подаются в соответствии с табл. 1.2. В устройстве установлены подстроечные резисторы типа СПЗ-19а, постоянные резисторы С2-23. В качестве датчика темпера-
туры (R3 на рис. 1.34) применяется терморезистор типа МТТ- 4 сопротивлением 10 кОм. Неполярные конденсаторы из серии К10-17, оксидные полярные лучше использовать танталовые, например типа К53-1А (в источнике питания они могут быть любого типа). Микросхемы 133, 533 и 1533 заменимы на серию 155, а 564 на 561-ю серию. Вместо матрицы сопротивлений .D1 и D2 типа Б19-1-1-100 Ом можно установить соответствующее количество обычных резисторов сопротивлением 100 Ом (0,25 Вт). Таблица 1.2. Питающее напряжение на микросхемах
| Номер и тип микросхемы | Напряжение на выводах, В | |||||
| 5 | 7 | 8 | 10 | 14 | 16 | |
| DD1 564ЛН2 | on | +5 | ||||
| DD2 533ТМ2 | on | +5 | ||||
| DD3 564ЛА9 | on | +5 | ||||
| DD4 533ЛАЗ | on | +5 | ||||
| DD5.DD6, DD7133HE2 | +5 | on | ||||
| DD8, 009514ИД2 | on | +5 | ||||
| DD10, DD11 564ИД1 | on | +5 | ||||
| DD11, 0012564ЛС2 | on | +5 |
Переключатели применены: SA1 — типа ПГ2-11-6П12НВК, SA2 — ПГ2-22-2П8НВК. Трансформатор Т1 использован типа ТПП259-127/220-50. Для монтажа преобразователя на рис. 1.40 приведена топология печатной платы. Остальные узлы схемы собирались объемным монтажом на универсальных печатных макетных платах. Калибровку измерителя температуры желательно производить с помощью высокоточных цифровых промышленных термометров. Удобнее это делать следующим образом. Термодатчик помещается в среду с известной температурой (например, в воду) и цифровым прибором замеряем его сопротивление. Эту операцию выполняем несколько раз и для разных значений температуры (лучше, если эта температура будет на краях рабочего диапазона). Теперь подбираем постоянные резисторы с такими же сопротивлениями, как у термодатчика. Их мы будем использовать при настройке всей схемы для имитации нужной температуры. Настройка схемы заключается в получении соответствия между температурой и показаниями индикаторов во всем рабочем диапазоне. Это выполняется с помощью резисторов R7 (на схеме рис. 1.34) и R2 (рис. 1.36) при подключенных вместо термодатчика эквивалентных сопротивлениях для известных значений температуры.
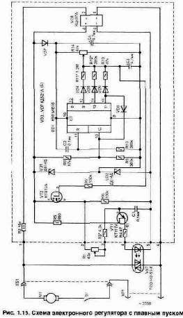
Электронный регулятор для электроинструмента с плавным пуском
Удобным, а иногда и просто необходимым, элементом современного электроинструмента, такого как электродрель, электропила, болгарка, электролобзик, электромясорубка и многих других, является регулятор скорости вращения электромотора. В самых дешевых моделях таких регуляторов нет вообще, а в дорогих устанавливаются простейшие миниатюрные встроенные в ручку. Габариты такого устройства не позволяют обеспечить необходимый запас по мощности и при интенсивной работе или заклинивании инструмента они часто выходят из строя. Кроме того, мощный электроинструмент имеет большие пусковые токи, что вредно не только для самого инструмента, но и для других подключенных к сети электроприборов из-за возникающих при этом помех. Чтобы пусковой ток снизить, необходим электронный регулятор с режимом плавного возрастания питающего напряжения при включении. Чем лучше заменить вышедший из строя регулятор? В литературе приведено много разных схем электронных регуляторов, но среди них довольно редко встречаются схемы, обеспечивающие режим плавного возрастания выходного напряжения. А те из них, в которых такой режим имеется [Л4, Л5], для питания электроинструмента не удобны. Это объясняется тем, что, как правило, в них плавность нарастания напряжения обеспечивается при помощи заряда конденсатора. Этот конденсатор также медленно разряжается. И если при работе с электроинструментом приходится его часто включать-выключать, то такой регулятор не обеспечивает плавного пуска мотора из-за инерционности. Всех этих недостатков лишена электрическая схема, приведенная на рис. 1.15. Она обеспечивает плавный пуск мотора, а также плавную регулировку скорости в широких пределах. Кроме того, данная схема практически не имеет инерционности, т.е. при повторном включении сразу после отключения выходное напряжение все равно будет постепенно плавно возрастать. Устройство выполняется в виде отдельной приставки, через которую питается электроинструмент. Это позволяет сделать его универсальным — обеспечивается возможность подключения нагрузки
мощностью до 5...10 КВт. Включается схема в работу при помощи кнопки на самом инструменте, что удобно при эксплуатации. Схема работает следующим образом. Регулировка поступающего в нагрузку напряжения выполнена за счет изменения угла открывания оптронного симистора VS1. При этом управляющие открыванием коммутатора (VS1) импульсы формирует автогенератор, собранный на элементах VT1-C1-R3-R1 (в установившемся режиме полевой транзистор VT2, стоящий в цепи заряда С1, полностью открыт и имеет маленькое сопротивление сток-исток). Открывающие силовой оптронный симисторный коммутатор импульсы синхронизированы с частотой сети за счет пульсирующего напряжения питания, подаваемого на автогенератор. А момент времени их формирования зависит от положения регулятора R1. Для открывания симистора при любой окружающей температуре через его внутренний светодиод должен проходить ток не менее 80...100 мА. Использование однопереходного транзистора позволяет иметь источник питания схемы управления небольшой мощности, так как необходимая для открывания симистора энергия накапливается на конденсаторе С1 и отдается в течении короткого импульса. Режим плавного пуска при включении обеспечивается с помощью счетчика на микросхеме DD1 за счет изменения сопротивления сток-исток полевого транзистора VT2. В начальный момент на вход "С" микросхемы DD1 через резистор R8 поступают импульсы сетевой пульсации. На выходах счетчика будут последовательно появляться уровни лог. "1". Это напряжение суммируется с установленным под-строечным резистором R14 уровнем. После того, как лог. "1" появится на выходе DD1/15, через диод VD3 сигнал поступит и на DD1/10. При этом микросхема DD1 перестает считать импульсы и зафиксируется в таком состоянии. Схема настраивается так, чтобы транзистор VT2 был при этом полностью открыт, а микросхема в дальнейшем на работу устройства влияния не оказывала. Для того чтобы при повторном включении устройства обеспечить работу счетчика с нуля — цепь из элементов C2-R10 выполняет формирование короткого импульса на входе R счетчика DD1 для его обнуления в начальный момент при подаче питания. Из-за разброса параметров применяемых транзисторов элементы, отмеченные на схеме звездочкой "*", потребуется подбирать при регулировке. Настройку устройства лучше начинать с автогенератора. Для этого вместо электромотора подключаем любую осветительную лампу и стрелочный вольтметр. Резистором R14 добиваемся, чтобы транзистор VT2 был полностью открыт. Установив регулятор R1 на нулевое сопротивление подбором номинала резистора R3 в диапазоне 3,6...6,8 кОм, добиваемся максимального напряжения в нагрузке (на лампе). При этом с помощью резистора R1 оно должно регулироваться от нуля до максимума. Настройку узла плавного увеличения напряжения удобнее выполнять в следующей последовательности. Временно отсоединяем у диода VD3 анод от вывода DD1/15 микросхемы и переключаем его на DD1/13. Подстройкой резистора R14 добиваемся на нагрузке напряжения примерно около 70 В (при меньшем напряжении мотор дрели будет гудеть, но не сдвинется с места). Делать это надо при нулевом сопротивлении R1. Теперь, последовательно переключая анод диода на выходы 12 и 14, добиваемся при помощи подбора номиналов резисторов R11 и R12 получения промежуточных значений напряжения: 110 и 170 В соответственно. После этого можно проверить работу схемы в том виде, как она показана на рисунке. При включении настроенной схемы в начальный момент счетчик в точке соединения резисторов R11-R12-R13-R14 формирует возрастающее ступеньками напряжение. Более плавным изменение напряжения делает конденсатор СЗ. Это напряжение управляет сопротивлением исток-сток в полевом транзисторе VT2. В схеме применены детали: регулировочный резистор R1 типа СПЗ-4а, подстроечный R14 — СПЗ-19а, постоянные резисторы МЛТ; конденсаторы С1, С2 -К10-17; СЗ, С4 — К50-35 на 25 В. Все элементы схемы, выделенные пунктиром, размещены на односторонней печатной плате из стеклотекстолита размером 100х30 мм, рис. 1.16. Плата содержит одну объемную перемычку — она показана пунктиром. В данном устройстве в качестве силового регулятора VS1 вместо оптронного симистора можно использовать и обычный из серии ТС112 или ТС122, но в этом случае потребуется изготовить гальванически развязывающий цепи импульсный трансформатор Т1. Его под ключение показано на рис. 1.17. Трансформатор Т1 наматывается проводом ПЭЛШО диаметром 0,18 мм на ферритовом М2000Л4000НМ1 кольце типоразмера К20х12х6 мм и содержит в обмотке 1 — 80 витков, 2 — 60 витков.
Перед намоткой острые грани сердечника нужно закруглить надфилем, иначе они могут прорезать провод. Обмотки лучше располагать раздельно на сердечнике. После намотки и пропитки катушки лаком необходимо убедиться в отсутствии сопротивления между обмотками.
Рис. 1.17. Изменение в схеме для подключения обычного симистора В заключение можно отметить что для того чтобы обеспечить защиту электроинструмента от повреждения в случае перегрузки — в разрыв цепи питания схемы регулятора можно установить токовый электромеханический автомат на нужный ток. Он может использоваться также как включатель. В продаже таких устройств имеется всегда большой выбор.
Классификация и общие характеристики чрезвычайных ситуаций
Чрезвычайная ситуация — внешне неожиданная, внезапно возникающая обстановка, которая характеризуется резким нарушением установившегося процесса, оказывающая значительное отрицательное влияние на жизнедеятельность людей, функционирование экономики, социальную сферу и окружающую среду.Классификация:
1. По принципам возникновения (стихийные бедствия, техногенные катастрофы, антропогенные катастрофы, социально-политические конфликты).
2. По масштабу распространения с учетом последствий.
3. По скорости распространения событий
Последствия чрезвычайных ситуаций разнообразны: затопления, разрушения, радиоактивное заражения, и т.д.
Классификация помещений и зданий по степени взрывопожарноопасности
ОНТП 24-85Все помещения и здания подразделяются на 5 категорий:
А - взрывопожароопасные. Та категория, в которой осуществляются технологические процессы, связанные с выделением горючих газов, легковоспламеняющихся жидкостей с температурой вспышки паров до 28 °С,
tВСП £ 28 °С; Р - свыше 5 кПа.
Б - помещения, где осуществляются технологические процессы с использованием ЛВЖ с температурой вспышки свыше 28 °С, способные образовывать взрывоопасные и пожароопасные смеси при воспламенении которых образуется избыточное расчетное давление взрыва свыше 5 кПа.
tВСП > 28 °С; Р - свыше 5 кПа.
В - помещения и здания, где обращаются технологические процессы с использованием горючих и трудногорючих жидкостей, твердых горючих веществ, которые при взаимодействии друг с другом или кислородом воздуха способны только гореть. При условии, что эти вещества не относятся ни к А, ни к Б.
Эта категория — пожароопасная.
Г - помещения и здания, где обращаются технологические процессы с использованием негорючих веществ и материалов в горячем, раскаленном или расплавленном состоянии (например, стекловаренные печи).
Д - помещения и здания, где обращаются технологические процессы с использованием твердых негорючих веществ и материалов в холодном состоянии (механическая обработка металлов).
Классификация помещений по опасности поражения эл током (ПУЭ-)
Помещения I класса. Особо опасные помещения.1. 100 % влажность;
2. наличие активной среды
Помещения II класса. Помещения повышенной опасности поражения эл. током.
1. повышенная температура воздуха (t = + 35 °С);
2. повышенная влажность (> 75 %);
3. наличие токопроводящей пыли;
4. наличие токопроводящих полов;
5. наличие эл. установок (заземленных) — возможности прикосновения одновременно и к эл. установке и к заземлению или к двум эл. установкам одновременно.
Помещения III класса. Мало опасные помещения. Отсутствуют признаки, характерные для двух предыдущих классов.
Распределение потенциала по поверхности земли осуществляется по закону гиперболы.
Напряжение прикосновения — это разность потенциалов точек эл. цепи, которых человек касается одновременно, обычно в точках расположения рук и ног.
Напряжение шага — это разность потенциалов j1 и j2 в поле растекания тока по поверхности земли между точками, расположенными на расстоянии шага (» 0,8 м).
Классификация пожаров и рекомендуемые огнегасительные вещества
| Класс пожара | Характеристика гор. Среды, объекта | Огнегасительные средства | |||
| А | обычные твердые и горючие материалы (дерево, бумага) | все виды | |||
| Б | горючие жидкости, плавящиеся при нагревании материала (мазут, спирты, бензин) | распыленная вода, все виды пен, порошки, составы на основе СО2 и бромэтила | |||
| С | горючие газы (водород, ацетилен, углеводороды) | газ. составы, в состав которых входят инертные разбавители (азот, порошки, вода) | |||
| Д | металлы и их сплавы (Nа, К, Al, Mg) | порошки | |||
| Е | эл. установки под напряжением | порошки, двуокись азота, оксид азота, углекислый газ, составы бромэтил+СО2 |
Классификация систем вентиляции
1 По принципу организации воздухообмена2 По способу подачи воздуха
2.1 Естественная
- ветровой напор;
- тепловой напор
2.2 Механическая
- приточная;
- вытяжная;
- приточно-вытяжная
2.3 Смешанная
- естественная + механическая
3 По принципу организации воздухообмена
3.1 Общеобменная
3.2 Местная
Для обеспечения естественной вентиляции в лабораториях используются устройство, называемое дифлектором (ветровой напор).
Классификация взрыво- и пожароопасных зон помещения в соотв-вии с ПУЭ
Для обеспечения конструктивного соответствия эл. технических изделий правила устройства эл. установок — ПУЭ-85 выделяется пожаро- и врывоопасные зоны.Пожароопасные зоны — пространства в помещении или вне его, в котором находятся горючие вещества как при нормальном осуществлении технологического процесса, так и в результате его нарушения.
Зоны:
П-I - помещения, в которых обращаются горючие жидкости с температурой вспышки паров свыше 61 °С.
П-II - помещения, в которых выделяются горючие пыли с нижних концентрационных пределах возгораемости > 65 г/м3.
П-IIа - помещения, в которых обращаются твердые горючие вещества.
П-III - пожароопасная зона вне помещения, к которой выделяются горючие жидкости с температурой вспышки более 61 °С или горючие пыли с нижним концентрационным пределом возгораемости более 65 г/м3.
Взрывоопасные зоны — помещения или часть его или вне помещения, где образуются взрывоопасные смеси как при нормальном протекании технологического процесса, так и в аварийных ситуациях.
Для газов:
В-I - помещения, в которых образуются горючие газы или пары ЛВЖ, способные образовывать взрывоопасные смеси в нормальном режиме работы.
В-Iа - помещения, в которых образуются горючие газы или пары ЛВЖ, способные образовывать взрывоопасные смеси в аварийном режиме работы.
В-Iб - зоны, аналогичные В-Iа, но процесс образования взрывоопасных смесей в небольших колическтвах и работа с ними осуществляется без открытого источника огня.
В-Iв - зоны, аналогичные В-I, только процесс образования взрывоопасных смесе в небольших колическтвах и работа с ними осуществляется без открытого источника огня.
В-Iг - зоны вне помещения (вокруг наружных эл. установок), в которых образуются горючие газы или пары ЛВЖ, способные образовывать взрывоопасные смеси в аварийном режиме работы.
Для паров:
В-II - взрывоопасная зона, которая имеет место при осуществлении операций технологического процесса при выделении горючих смесей при нормальном режиме работы.
В-IIа - взрывоопасная зона, которая имеет место при осуществлении операций технологического процесса при выделении горючих смесей при аврийном режиме работы.
Контроль параметров воздушной среды
Осуществляется с помощью приборов:- Термометр (температура);
- Психрометр (относительная влажность);
- Анемометр (скорость движения воздуха);
- Актинометр (интенсивность теплового излучения);
- Газоанализатор (концентрация вредных веществ).
Лазерное излучение
Лазерное излучение: l = 0,2 - 1000 мкм.Основной источник - оптический квантовый генератор (лазер).
Особенности лазерного излучения - монохроматичность; острая направленность пучка; когерентность.
Свойства лазерного излучения: высокая плотность энергии: 1010-1012
Дж/см2, высокая плотность мощности : 1020-1022
Вт/см2.
По виду излучение лазерное излучение подразделяется:
— прямое излучение; рассеянное; зеркально-отраженное; диффузное.
По степени опасности:
I. Класс. К лазерам первого класса относятся такие, выходное излучение которых не представляет опасности для глаз и кожи.
II. Класс. К лазерам второго класса относятся такие лазеры, эксплуатация которых связана с воздействием прямого и зеркально-отраженного излучения только на глаза.
III. Класс. Лазеры характеризуются опасностью воздействия на глаза прямого, и зеркально и диффузно отраженного излучения на расстоянии 10 см от диффузно отражающей поверхности на глаза, а также прямого и зеркально отраженного излучения на кожу.
IV. Класс. Лазеры характеризуются опасностью воздействия на кожу на расстоянии 10 см от диффузно отражающей поверхности.
Биологические действия лазерного излучения зависит от длины волны и интенсивности излучения, поэтому весь диапазон длин волн делится на области:
- ультрафиолетовая 0.2-0.4 мкм
- видимая 0.4-0.75 мкм
- инфракрасная:
a) ближняя 0.75-1
b) дальняя свыше 1.0
Медодика расчета искусственного освещения
1. Метод светового потока2. Метод удельной мощности
3. Точечный метод
Метод светового потока
Задача. Определить освещенность на раб. месте
ЕРМ = (0,9 - 1,2) ЕН
Для этого необходимо выбрать:
1. систему освещения;
2. источник света;
3. светильник.
Формула для определения светового потока лампы или группы ламп
, гдеЕ - нормируемая величина освещенности [лк];
S - площадь производственного помещения [м2];
К - коэф. запаса;
N - кол-во светильников [шт];
Z - поправочный коэф-т, зависит от типа лампы
h - коэф-т использования светового потока, для выбора которого необходимо знать:
- коэф. отражения от стен и потолка (rС, rП);
- индекс помещения - i
НР - высота подвеса светильников над раб. поверхностью;
(А+В) - полупериметр помещения
Для ЛЛ ламп, зная групповой световой поток F и кол-во ламп в сетильнике n (2 или 4), определим световой поток одной лампы.
FРАСЧ = (0,9 - 1,2) FТАБЛ
Распределение светильников по площади производственного помещения.
Для ЛЛ — вдоль длинной стороны помещения, вдоль окон, параллельно стенам с окнами.
Для ЛН, ДРЛ — в шахматном порядке.
| ЛЛ лампы | |||
| Достоинства | Недостатки | ||
| - высокий КПД; | - наличие дополнительных устройств; | ||
| - экономичность; | - грозкость; | ||
| - свет, близкий к естественному | - инерционность | ||
| Лампы накаливания | |||
| - не инерционные; | - желтая область спектра; | ||
| - компактные | - малая светоотдача; | ||
| - малый срок эксплуатации |
Мероприятия по борьбе с шумом
I группа - Строительно-планировочнаяII группа - Конструктивная
III группа - Снижение шума в источнике его возникновения
IV группа - Организационные мероприятия
I группа. Строительно-планировочная
Использование определенных строительных материалов связано с этом проектирования. В ИВЦ — акустическая обработка помещения (облицовка пористыми акустическими панелями). Для защиты окружающей среды от шума используются лесные насаждения. Снижается уровень звука от 5-40 дБА.
II группа. Конструктивная
1. Установка звукоизолирующих преград (экранов). Реализация метода звукоизоляции (отражение энергии звуковой волны). Используются материалы с гладкой поверхностью (стекло, пластик, металл).
Акустическая обработка помещения (звукопоглощение).
Можно снизить уровень звука до 45 дБА.
2. Использование объемных звукопоглотителей (звукоизолятор + звукопоглотитель). Устанавливается над значительными источниками звука.
Можно снизить уровень звука до 30-50 дБА.
III группа. Снижение шума в источнике его возникновения
Самый эффективный метод, возможен на этапе проектирования. Используются композитные материалы 2-х слойные. Снижение: 20-60 дБА.
IV группа. Организационные мероприятия
1. Определение режима труда и отдыха персонала.
2. Планирование раб. времени.
3. Планирование работы значительных источников шума в разных источниках.
Снижение: 5-10 дБА.
Если уровень шума не снижается в пределах нормы, используются индивидуальные средства защиты (наушники, шлемофоны).
Приборы контроля: - шумомеры; - виброаккустический комплекс — RFT, ВШВ.
Мероприятия по защите от воздействия электромагнитных полей
1. Уменьшение составляющих напряженностей электрического и магнитного полей в зоне индукции, в зоне излучения — уменьшение плотности потока энергии, если позволяет данный технологический процесс или оборудование.2. Защита временем (ограничение время пребывания в зоне источника эл. магн. поля).
3. Защита расстоянием (60 — 80 мм от экрана).
4. Метод экранирования рабочего места или источника излучения электромагнитного поля.
5. Рациональная планировка рабочего места относительно истинного излучения эл. магн. поля.
6. Применение средств предупредительной сигнализации.
7. Применение средств индивидуальной защиты.
Меры по пожарной профилактики
Строительно-планировочные определяются огнестойкостью зданий и сооружений (выбор материалов конструкций: сгораемые, несгораемые, трудносгораемые) и предел огнестойкости — это количество времениЁ в течение которого под воздействием огня не нарушается несущая способность строительных конструкций вплоть до появления первой трещины.
Все строительные конструкции по пределу огнестойкости подразделяются на 8 степеней от 1/7 ч до 2ч.
Для помещений ВЦ используются материалы с пределом стойкости от 1-5 степеней. В зависимости от степени огнестойкости опрё наибольшие дополнительные расстояния от выходов для эвакуации при пожарах (5 степень — 50 м).
Технические меры — это соблюдение противопожарных норм при эвакуации систем вентиляции, отопления, освещения, эл. обеспечения и т.д.
— использование разнообразных защитных систем;
— соблюдение параметров технологических процессов и режимов работы оборудования.
Организационные меры — проведение обучения по пожарной безопасности, соблюдение мер по пожарной безопасности.
Меры защиты от воздействия лазерного излучения
| I. | Организационные | ||||
| II. | Технические | снижение плотности потока | |||
| III. | Планировочные | на рабочих местах | |||
| IV. | Санитарно-гигиенические |
Наиболее распространенным из технических мер является :
- экранирование(рабочее место, лазерное излучение)
- блокировка, с помощью которых, лазер приводится в рабочее положение если экран на месте.
Аппаратура контроля: лазерные дозиметры.
Меры защиты
1. Использование блокировок.2. Звукоизоляция (экранирование).
3. Дистанционное управление.
4. Противошумы.
Приборы контроля: виброаккустическая система типа RFT.
1. Экранирование источника УФИ.
2. Экранирование рабочих.
3. Специальная окраска помещений (серый, желтый,...)
4. Рациональное расположение раб. мест.
Местные электрические травмы
Методика расчета естественного освещения
Используется метод А.Д.Данилюка. Определяется площадь поверхности оконных премов.Методы и средства защиты: заземление, зануление, отключение и др
Выбор средств защиты зависит от:1. режима эл. сети;
2. вида эл. сети;
3. условий эксплуатации
Средства электробезопасности:
1. общетехнические;
2. специальные;
3. средства индивидуальной защиты
Методы исследования причин травматизма
Объект исследования:- человек;
- производственная обстановка;
- технологические процессы;
- оборудование
1. Монографический (изучение одного из объектов причин травматизма);
2. Статистический (КТ,КС);
3. Топографический (нанести опасные раб. места на план цеха и оценить обстановку);
4. Экономический (анализ затрат на травматизм по б/л);
5. Комбинированный (системный).
Методы снижения вибрации
1. Снижение вибрации в источнике ее возникновения.2. Конструктивные методы (виброгашение, виброденфирование - подбор опр. видов материалов, виброизоляция).
3. Организационные меры. Организация режима труда и отдыха.
4. Использование ср-в инд. защиты (защита опорных пов-тей)
Методы защиты от ионизирующих излучений
Основные методы:1) Метод защиты количеством, т.е. по возможности снижение нормы дозы облучения, 2) Защита временем , 3) Экранирование (свинец, бетон),4) Защита расстоянием
Музыкальный звонок с автоматической сменой мелодии
Во многих квартирах для вызова хозяина используется музыкальный звонок. Такое устройство не сложно изготовить самостоятельно. При этом оно ничем не будет уступать выпускаемым промышленностью, но обойдется значительно дешевле. В журналах встречается немало схем музыкальных звонков, например [Л17]. Такое устройство удобно выполнять на специализированной микросхеме звукового синтезатора из серии УМС. Эти микросхемы выпускаются с несколькими запрограммированными мелодиями, которые можно переключать, подавая напряжение на вход "выбор мелодии". Принцип работы такой микросхемы подробно описан в литературе [Л 18]. В отличии от уже опубликованных вариантов музыкальных сигнализаторов, в приведенной на рис. 1.24 схеме не требуется использовать дополнительную кнопку для переключения мелодии. Смена мелодии происходит автоматически при каждом очередном нажатии на кнопку звонка (SB1). Каждая мелодия будет звучать, пока нажата кнопка. Для усиления звукового сигнала использован транзистор VT2. Резистор R5 позволяет регулировать громкость звукового сигнала в широких пределах. Согласование выходного сопротивления схемы с малым сопротивлением катушки звукового излучателя выполнено при помощи трансформатора Т2. Кроме того, применение трансформатора позволяет исключить протекание через динамик постоянной составляющей тока, что улучшает его работу. В качестве звукового излучателя ВА1 может применяться любой обычный динамик. Динамиков допускается подключать несколько и их размещаем в удобных местах квартиры.
Нужный тембр звучания настраивается подбором конденсатора СЗ. Этот конденсатор совместно с первичной обмоткой трансформатора Т2 образует колебательный контур, включенный в цепь коллектора транзистора VT2. Этот контур позволяет не только увеличить громкость звучания, но и делает звук более приятным. Ведь на управление VT2 приходят прямоугольные импульсы, которые содержат много высокочастотных гармоник, а трансформатор и цепь его контура являются фильтром. Так как добротность образованного в цепи коллектора VT2 контура довольно низкая, то динамик ВА1 будет воспроизводить все ноты мелодии, запрограммированной в микросхеме. При нажатии на кнопку SB1 подается питание на схему и будет звучать мелодия. Так как микросхема УМС8-08 имеет допустимый диапазон питающих напряжений 1,33...2 В, на диодах VD1...VD4 выполнен низковольтный стабилизатор напряжения. После диода VD5 на конденсаторе С1 будет напряжение 2 В. Это напряжение на С1 сохраняется длительное время и после отпускания кнопки SB1 (даже если элемент питания G1 не устанавливать). Что объясняется тем, что микросхема изготовлена по КМОП технологии и в рабочем режиме потребляет мало, а при снижении напряжения питания ниже 1 В переходит в заторможенное состояние. Потребляемый ток в этом режиме не превышает 1 мкА. Такое состояние сохраняется довольно долго. При очередном нажатии на кнопку SB1 напряжение подается при помощи транзистора VT1 на входы 6 и 13 микросхемы DD1. Так как эти цепи объединены ("пуск" — вывод 6 и "выбор мелодии" — вывод 13) и через открытый транзистор VT1 соединены с цепью питания микросхемы, то кнопка SB1 позволяет не только включать мелодию, но и сменить ее при очередном нажатии. В ждущем режиме устройство не потребляет энергию от сети, а элемент питания G1 не является обязательным (может не устанавливаться), но в этом случае время сохранения последней выбранной мелодии будет ограничено. Все детали, выделенные на схеме пунктиром, расположены на печатной плате размером 55х55 мм, показанной на рис. 1.25. Микросхему DD1 удобнее установить на контактной панели, что в дальнейшем позволит сменить набор мелодий без перепайки платы легко заменив только саму микросхему. Динамик ВА1 может быть любого типа с катушкой сопротивлением не менее 8 Ом и мощностью 0.5...1 Вт, например 0.5ГД-37. Трансформатор Т1 взят из серии ТП от сетевого адаптера с выходным напряжением 6...9 В (ток не менее 100 мА). Обычно они используются для питания бытовых устройств и имеют корпус в виде сетевой вилки. Если у такого трансформатора только одна вторичная обмотка, то прийдется для питания схемы установить мостовой выпрямитель.
Трансформатор Т2 — выходной от любого миниатюрного транзисторного радиоприемника. Транзистор VT1 можно заменить на КТ315, а VT2 на КТ972А(Б), КТ829А. Диоды VD1...VD8 типа КД106А, но подойдут и многие другие с аналогичными параметрами. Регулировочный резистор R5 использован типа ППБ-1А, конденсаторы С1, С2 типа К50-35 на 25 В, СЗ — К10-17. Кварцевый резонатор ZQ1 любого типа на рабочую частоту 32768 Гц. Для того чтобы продолжительность проигрывания мелодии не зависела от того, сколько времени нажата кнопка вызова, в схему можно установить таймер, рис. 1.26. Он выполнен на двух транзисторах VT3, VT4 и реле К1. Таймер позволяет увеличить время исполнения мелодии до 6...7 с после отпускания кнопки (время зависит от номинала конденсатора С4).
Работает схема таймера следующим образом. В начальный момент при нажатии кнопки SB1 реле К1 включится, так как транзистор VT3 за счет базового тока, проходящего через резистор R6, будет находиться в насыщении. Реле своей группой контактов К1.1 заблокирует цепь кнопки на время, пока не зарядится С4. Как только напряжение на базе VT4 достигнет уровня, при котором он откроется — это замкнет цепь базы VT3 на общий провод и реле отключится. Контакты реле К1.1 разомкнутся и питание на схему больше подаваться не будет (если кнопка SB1 не нажата). Группа контактов К1.2 позволяет ускорить разряд конденсатора С4 при отключении реле для того, чтобы таймер был быстро готов к работе при очередном нажатии кнопки вызова и позволяет увеличить продолжительность звучания мелодии. Резистор R8 ограничивает ток разряда С4. В схеме таймера использованы детали: С4 — танталовый К53-18 или К53-1 на 20 В. Транзистор VT3 можно заменить на КТ829А (Б), а VT4 на КТ315Б (Г,Е), КТ312В. Репе К1 подойдет любое (имеющее две группы переключающих контактов) с напряжением срабатывания 9...12 В и допускающее коммутацию напряжения 220 В.
Нормативные содержания вредных веществ и микроклимата
При наличии вредных веществ их концентрация регламентируется величиной предельно допустимой концентрации (ПДК).ПДК = [мг/м3]
ГОСТ 12.1.005-88 ССБТ Общие санитарно-гигиенические требования к воздуху раб. зоны.
ПДК в воздухе рабочей зоны — такая концентрация вредных веществ, которая в течение 8-ми часового раб. дня или раб. дня другой продолжительности, но не более 41-го часа в неделю не вызывает отклонений в состоянии здоровья работающих, а также не влияет на настоящее и будущее поколения.
В воздухе населенных мест содержание вредных веществ регламентируется в соответствии с СН 245-71.
ПДКСС (средне суточная) — такая концентрация, которая не вызывает отклонений при прямом или косвенном воздействии на человека в воздухе населенного пункта в течение сколь угодно долгого дыхания.
ПДКМР (max разовое) — такая концентрация, которая не вызывает со стороны организма человека рефлекторных реакций (ощущение запаха. изменение световой чувствительности, биоэлектрической активности мозга и т.д.)
Эти величины определены для »1203 веществ, для остальных ОБУВ (ориентировочно-безопасный уровень воздействия) сроком » 3 года.
В соответствии с ГОСТ 12.1.007-76 все вредные вещества подразделяются на 4 класса по величине ПДК:
I класс < 0,1 мг/м3 — чрезвычайно- опасные вредные вещества;
II класс 0,1 — 1 мг/м3 — высоко опасные
III класс 1 — 10 мг/м3 — умеренно опасные
IV класс > 10 мг/м3 — мало опасные
Эффект суммации — при нахождении в воздухе нескольких вполне определенных веществ, они обладают свойством усиливать действие друг друга.
Для того, чтобы оценить действие веществ, обладающих эффектом суммации используется формула:
С1/ПДК1
+ С2/ПДК2 + … +СN/ПДКN, где
С1, С2 ... СN - фактические концентрации вредных веществ в воздухе
ПДК1
... ПДКN - величины их предельно допустимых концентраций
Нормирование ИФ излучения
Воздействие ИФ излучения оценивается плотностью потока энергии на рабочем месте. ГОСТ 12.1.005 — 88 Общие санитарно-гигиенические требования в области рабочей зоны.Область ИФ излучения.
| Область ИФ излучения | l | Доп. АПЭ Вт/м2 не более | Доп. Интер. ППЭ, Вт/м2 не более | Примечание | |||||
| А | 760 — 1500 | 100 | 35 | С учетом облучения поверхности тела не более S ³ 50 % | |||||
| В | 1500 — 3000 | 120 | 70 | 25 < S < 50 % | |||||
| С | 3000 — 4500 4500 — 1000 | 150 120 | 100 140 | S £ 25 % от открытых ист. S £ 25 % |
Нормирование ИИ
Нормы радиационной безопасности (НРБ — 76/87)Регламентируются 3 категории облучаемых лиц:
А — персонал, связей с источником ИИ;
Б — персонал (ограниченная часть населения), находящихся вблизи источника ИИ;
В — население района, края, области, республики.
Группа критических органов (по мере уменьшения чувствительности):
1. Все тело, половая сфера, красный костный мозг
2. Мышцы, щитовидная железа, жировая ткань и др. органы за исключением тех, которые относятся к 1 и 3 группам
3. кожный покров, костная ткань, кисти, предплечья, стопы.
Основные дозовые пределы, допустимые и контрольные уровни, которые приводятся в НРБ — 76/87 установлены для лиц категории А и Б.
Нормы радиационной безопасности для категории В не установлены, а ограничение облучений осуществляются регламентацией или контролем радиоактивных объектов окр. среды.
А дозовый предел — ПДД - наибольшее значение индивидуальной эквивалентной дозы за календарный год, которое при равномерном воздействии в течении 50 лет не вызывает отклонении в состоянии здоровья обслуживающего персонала, обнаруживаемые современными методами исследования.
Б дозовый предел — ПД - основной дозовый предел, который при равномерном облучении в течение 70 лет не вызывает отклонений у обслуживающего персонала, обнаруживаемые современными методами исследования.
Основные дозовые пределы для категорий А и Б:
| Категории | группы критических органов | ||||||
| I | II | III | |||||
| А | 50 | 150 | 300 | ||||
| Б | 5 | 15 | 30 |
Нормирование инфразвука
СН 22-74-80. Нормативным параметром являются логарифмические уровни звукового давления в октавных полосах со ср. геом. частотой:2, 4, 8, 16 Гц £ 105 дБА
32 Гц £ 102 дБА
Нормирование эл магн полей
ГОСТ 12.1.006-84Нормируемым параметром эл. магн. поля в диапазоне частот 60 кГц-300 МГц является предельно-допустимое значение составляющих напряженностей эл. и магнитных полей.
Нормируемым параметром эл. магн. поля в диапазоне частот 300 МГц-300 ГГц является предельно-допустимое значение плотности потока энергии.
ППЭПД - предельное значение плотности потока энергии [Вт/м2],[мкВт/см2]
Пред. величина ППЭпд не более 10 Вт/м2 ; 1000 мкВт/см2
в производственном помещении.
В жилой застройке при круглосуточном облучении в соответствии с СН Þ ППЭпд не более 5 мкВт/см2.
Нормирование лазерного излучения
CH 23- 92- 81Нормируемый параметр — предельно - допустимый уровень(ПДУ) лазерного излучения при l=0.2-20 мкм и кроме этого регламентируется ПДУ на роговице, сетчатке, коже.
ПДУ — отношение энергии излучения, падающей на определенные участки поверхности к площади этого участка [Дж/см2]
ПДУ зависит от:
- длины волны лазерного излучения [мкм]
- продолжительности импульса [cек]
- частоты повторения импульса [Гц]
- длительности воздействия [сек]
Нормирование параметров микроклимата
Микроклимат на раб. месте характеризуется:- температура, t, °С;
- относительная влажность, j, %;
- скорость движения воздуха на раб. месте, V, м/с;
- интенсивность теплового излучения W, Вт/м2;
- барометрическое давление, р, мм рт. ст. (не нормируется)
В соответствии с ГОСТ 12.1.005-88 нормируемые параметры микроклимата подразделяются на оптимальные и допустимые.
Оптимальные параметры микроклимата — такое сочетание температуры, относит. влажности и скорости воздуха, которое при длительном и систематическом воздействии не вызывает отклонений в состоянии человека.
t = 22 - 24, °С
j = 40 - 60, %
V £ 0,2 м/с
Допустимые параметры микроклимата — такое сочетание параметров микроклимата, которое при длительном воздействии вызывает приходящее и быстро нормализующееся изменение в состоянии работающего.
t = 22 - 27, °С, j £ 75, %, V = 0,2-0,5 м/с
Рабочая зона — пространство над уровнем горизонтальной поверхности, где выполняется работа, высотой 2 метра.
Рабочее место — (м.б. постоянным или непостоянным), где выполняется технологическая операция.
Для определения нормы микроклимата на рабочем месте, необходимо знать 2 фактора:
1. Период года (теплый, холодный). + 10 °С граница
2. Категория выполняемой работы, которая подразделяется в зависимости от энергозатрат:
- легкую (Iа — до 148 Вт, Iб — 150-174 Вт);
- средней тяжести (IIа — 174-232 Вт, IIб — 232-292 Вт);
- тяжелая (III — свыше 292 Вт).
Нормирование шума
Нормативным документом является ГОСТ 12.1.003-90 ССБТ.1 метод. Нормирование по уровню звукового давления.
2 метод. Нормирование по уровню звука.
По 1 методу дополнительный уровень звукового давления на раб. местах (смена 8 ч) устанавливается для октавных полос со средними геом. частотами, т.е. нормируется с учетом спектра.
По 2 методу дополнительный уровень звука на раб. местах устанавливается по общему уровню звука, определенного по шкале А шумометра, т.е. на частоте 1000 Гц.
Нормирование УФ излучения
С учетом оптико-физиологических свойств глаза, а также областей УФ излучений (волновые) установлены: допустимая плотность потока энергии, которой обеспечивают защиту поверхностей кожи и органов зрения.УФ-А не более 10; УФ-В не более 0,005; УФ-С не более 0,001 [Вт/м2]
Нормирование ультразвука
ГОСТ 12.1.001-89. Нормируются логарифмические уровни звукового давления в октавных полосах:12,5 кГц не более 80 дБА
20 кГц 90 дБА
25 кГц 105 дБА
от 31-100 кГц 110 дБА
Нормирование вибрации
I направление. Санитарно-гигиеническое.II направление. Техническое (защита оборудования).
ГОСТ 12.1.012-90 ССБТ Вибрационная безопасность.
Октава f1¬®f2, f2/f1=2, fСР=

При санитарно-гигиеническом нормировании разных видов вибрации используется логарифмический уровень виброскорости в октавных полосах ср. геом. частот.
Граничные частоты октавных полос:
1,4-2,8 2,8-5,6 5,6-11,2 ... 45-90
2 4 8 63 ср. геом. частоты
Нормы шума для помещений лабораторий
| Уровень зв. давления [дБ] окт. со среднегеом. част. [Гц] | Уровень звука, дБА | ||||||||||||||||
| 63 | 125 | 250 | 500 | 1000 | 2000 | 4000 | 8000 | ||||||||||
| 91 | 83 | 77 | 73 | 70 | 68 | 66 | 44 | не более75 |
Доп. уровень звука в жилой застройке с 700-2300 не более 40 дБА, с 2300-700
— 30 дБА.
Общетехнические средства защиты
1) Рабочая изоляцияДля оценки изоляции используют следующие критерии:
- сопротивление фаз эл. проводки без подключенной нагрузки R1³0,05;
- сопротивление фаз эл. проводки с подключенной нагрузкой R2³0,08 МОм.
2) Двойная изоляция
3) Недоступность токоведущих частей (используются осадительные ср-ва — кожух, корпус, эл. шкаф, использование блочных схем и т.д.)
4) Блокировки безопасности (механические, электрические)
5) Малое напряжение
Для локальных светильников (36 В), для особоопасных помещений и внепомещений.
12 В используется во взрывоопасных помещениях.
6) Меры ориентации (использование маркировок отдельных частей эл. оборудования, надписи, предупредительные знаки, разноцветовая изоляция, световая сигнализация).
Общие эл травмы (электроудары):
1 степень: без потери сознания2 степень: с потерей
3 степень: без поражения работы сердца
4 степень: с поражением работы сердца и органов дыхания
Крайний случай состояние клинической смерти (остановка работы сердца и нарушение снабжения кислородом клеток мозга. В состоянии клинической смерти находятся до 6-8 мин.)
Обучение работающих безопасности труда
Система стандартов безопасности труда — ГОСТ 12.0.004-90 ССБТВиды инструктажа
1. Вводный — ознакомление с общими вопросами безопасности труда, проводит инженер безопасности труда.
2. Первичный — ознакомление с конкретными видами безопасности труда на данном предприятии на данном раб. месте, проводит руководитель работ.
3. Повторный — повторить информацию первичного инструктажа, периодичностью 1 раз в полгода, проводит рук. работ.
4. Внеплановый — проводится рук. работ в том случае, когда имеют место изменения в технологическом процессе при поступлении нового оборудования, после того как произошел несчастный случай и при перерывах в работе, превышающие установленные.
5. Целевой — при выполнении работ, не связанных с основной специальностью, проводит рук. работ.
Ограничитель доступа к телевизору
Устройство будет полезно, если у вас есть ребенок, учащийся в школе. Не у всех родителей есть возможность следить днем за выполнением школьником домашних заданий. Телевизор сильно отвлекает от необходимых дел. Не у каждого ребенка хватит силы воли для выполнения домашних уроков, когда идет интересная телепередача. В этом случае может помочь электроника. Данная приставка позволит включать телевизор только в определенные интервалы времени (сама она не включает телевизор). В выходные дни ограничение доступа работать не будет. Приставка может найти и другое применение в тех случаях, когда требуется обеспечить цикличность управления процессами. Устройства аналогичного назначения промышленность, к сожалению, не выпускает. По сравнению с опубликованными в литературе аналогами [например, Л9], данное проще в изготовлении и эксплуатации. Оно является универсальным и может быть использовано с современным телевизором любой марки — отечественным или импортным. А для подключения приставки не потребуется вскрывать корпус телевизора и разбираться в его схеме. Сетевая вилка от телевизора подключается к гнездам (XS1), расположенным внутри корпуса приставки, рис. 1.45. Такой способ исключит возможность обычного подключения телевизора к сети. При этом обеспечивается питание дежурного режима телевизора для управления его работой дистанционно — с пульта на ИК лучах.
Если не пытаться включить телевизор в запрещенные интервалы (в данном варианте схемы их два: 21-00...07-00 и 12-00...17-00), то устройство никак не проявляет своей работы. При изготовлении приставки временные интервалы можно изменить на любые другие при помощи переключения снимаемых сигналов с выхода дешифратора DD9 и счетчика DD7.
Электрическая схема устройства (рис. 1.46) собрана на КМОП микросхемах и работает в режиме микротоков. Что позволяет использовать бестрансформаторное питание от сети 220 В. Коммутацию питающего телевизор напряжения осуществляют контакты К1.1 поляризованного реле. Оно срабатывает за счет накопленной на конденсаторе С8 энергии при подаче напряжения на соответствующую обмотку. А для фиксации своих переключающих контактов ему не требуется постоянного питания, что позволяет уменьшить потребляемую схемой энергию. Приставка потребляет от сети ток не более 1,4 мА. Для того, чтобы цикл работы схемы не нарушался в случае временного исчезновения сетевого напряжения, использован резервный аккумулятор G1 (7Д-0,125Д), от которого будут питаться только цифровые микросхемы. Работает схема следующим образом. На микросхеме DD1 собран стабилизированный кварцевым резонатором генератор минутных импульсов. С выхода генератора (DD1/10) импульсы приходят на делитель с коэффициентом 60 (DD3, DD4). На вход DD6/15 поступают часовые импульсы. На микросхемах DD6, DD7, DD8 собран делитель с коэффициентом 24 (суточный цикл часов). Счетчики DD6 и DD7 имеют входы D1...D4 для начальной установки числа в двоичном коде. На схеме показаны перемычки на входах для времени 21 ч. В этот момент времени необходимо нажать кнопку начальной установки SB1. Она обеспечивает обнуление счетчиков DD1...DD3 (по входам R), а также запись двоичного кода в регистры начальной установки счетчиков часов DD6, DD7 времени 21-00. Это позволяет упростить электрическую схему за счет отказа от использования индикаторов текущего времени и элементов для его установки. Селектор временных интервалов выполнен на микросхемах: двоично-десятичном дешифраторе DD9 и логических элементах DD10.1...DD10.3. На входы RS-триггера, собранного из элементов DD5.1-DD5.2, поступают импульсы лог. "1" (на DD5/1 — включение; DD5/6 — отключение нагрузки). При появлении лог. "1" на выходе DD5/4 —дифференцирующая цепь из C6-R9 формирует короткий импульс, который передается через логические элементы DD5.4-DD10.4 и транзистор VT4 для срабатывания обмотки А-Б реле К1 (контакты 12-13 замкнутся). Отключение нагрузки выполняет обмотка В-Г, когда открывается транзистор VT3. Счетчик на микросхеме D2 имеет коэффициент деления 7, что соответствует числу дней в неделе и совместно с транзистором VT2 дает запрет работы VT3 в течении двух выходных дней (когда лог. "1" появляется на выходах DD2/2 или DD2/5, транзистор VT2 открывается и закорачивает управляющий сигнал на базе VT3). При этом предполагается, что первоначальное включение устройства в работу выполняется в воскресенье (в 21-00 кнопкой установки SB1). Для того чтобы схема различала, включен ли телевизор в работу или находится в дежурном режиме, используется датчик тока в цепи нагрузки — токовый трансформатор Т1. При переходе телевизора из дежурного режима в рабочий напряжение во вторичной обмотке Т1 будет достаточным для открывания транзистора VT1. Этот транзистор обеспечивает лог. "0" на входе DD5/9. И если момент включения телевизора совпадет с запрещенным интервалом (лог. "0" на DD5/4), цепь сетевого питания телевизора отключится до момента, пока этот интервал не кончится. В устройстве применены детали: резисторы типа МЛТ или аналогичные (их мощность указана на схеме); полярные конденсаторы СЗ, С7, С8 типа К50-24, остальные из серии К10, например типа К10-17. Диоды VD1...VD5, VD10, VD11 могут быть заменены любыми импульсными, например КД522, КД503; VD5, VD6 — КДЮЗА(Б). Транзисторы VT1, VT2 заменяются на КТ3102, а VT3, VT4 на КТ829. Кварцевый резонатор ZQ1 от часов на рабочую частоту 32768 кГц. Поляризованное реле К1 использовано типа РПС42Б(А) паспорт РС4.520.720. Оно имеет герметичное исполнение и допускает протекание через свои контакты тока до 1 А. Микросхемы 561 -и серии могут быть заменены на 564-ю серию, а микросхема 561 ИЕ9 — на 561 ИЕ8 или 564ИЕ8, но при этом изменится нумерация подключения выходных цепей. Токовый трансформатор Т1 проще всего изготовить самостоятельно на основе применяемого в старых отечественных телефонных аппаратах. У него магнитопровод имеет типоразмер Ш5х5. При этом используются уже намотанные обмотки 1-2 и 3-5, а верхняя снимается и на ее месте наматываются 120 витков проводом ПЭЛ-2 диаметром 0,33 мм. Фазировка подключения намотанной обмотки 2-4 должна быть такой, чтобы напряжение, поступающее на диод VD3, было увеличено за счет сложения напряжений со всех обмоток Т1. Печатная плата для схемы не разрабатывалась. Монтаж выполняется на универсальной макетной плате, имеющей места для установки микросхем. Проверку работы устройства удобно проводить при подаче на вход DD3/2 не минутных, а секундных импульсов (с выхода DD1/4). Для контроля работы коммутатора нагрузки к гнездам XS1 подключаем лампочку мощностью 40...60 Вт. В этом случае весь цикл работы устройства можно увидеть в течение 24 минут и проконтролировать временные интервалы (10-5-5-4). Так как в задающем генераторе (DD1) использована кварцевая стабилизация частоты, уход за сутки не превышает 15 с, но если имеется частотомер, то с помощью подбора конденсатора С2 можно ход часов настроить более точно. Таблица 1.3. Питающее напряжение на микросхемах
| Номер и тип микросхемы | Напряжение на выводах, В | |||
| 7 | 8 | 14 | 16 | |
| DD1 К176ИЕ12 | on | +9 | ||
| DD2K561HE9 | on | +9 | ||
| DD3K561HE10 | on | +9 | ||
| DD4 К561ЛА7 | on | +9 | ||
| DD5 К561ЛЕ5 | on | +9 | ||
| DD6,DD7K561HE11 | on | +9 | ||
| DD8 К561ЛА7 | on | +9 | ||
| DD9K561Hni | on | +9 | ||
| DD10 К561ЛА7 | on | +9 |
Настройка схемы при безошибочном монтаже заключается в проверке открывания транзистора VT1 только при включенном (работающем) телевизоре. В режиме сна (ждущий режим) телевизор потребляет незначительный ток, и напряжение на базе транзистора VT1 будет слишком маленьким для его включения. Чтобы выполнялось это условие, может потребоваться подбор номинала резистора R4.
Опасность для человека
Диапазон инфразвуковых колебаний совпадает с внутренней частотой отдельных органов человека (6-8 Гц), следовательно, из-за резонанса могут возникнуть тяжелые последствия.Увеличение звукового давления до 150 дБА приводит к изменению пищеварительных функций и сердечному ритму. Возможна потеря слуха и зрения.
Опасные и вредные факторы при эксплуатации лазеров
| № | ОПФ и ВПФ | класс опасности | |||||||||
| I. | II. | III. | IV. | ||||||||
| 1. | Лазерное излучение | ||||||||||
| прямые | - | + | + | + | |||||||
| диф. отраженные | - | - | + | + | |||||||
| 2. | Повышенная напряженность эл.поля | -(+) | + | + | + | ||||||
| 3. | Повышенная запыленность,загазованность воздуха рабочей зоны | - | - | -(+) | + | ||||||
| 4. | Повышенный уровень ультрафиолетовой радиации | - | - | -(+) | + | ||||||
| 5. | Повышенная яркость света | - | - | -(+) | + | ||||||
| 6. | Повышенный уровень шума и вибраций | - | - | -(+) | + | ||||||
| 7. | Поваышенный уровень ионизирующих излучений | - | - | - | + | ||||||
| 8. | Повышенный уровень элевтромагнитного излучения | ||||||||||
| СВЧ и ВЧ диапазонов | - | - | - | -(+) | |||||||
| 9. | Повышенный уровень инфракрасной радиации | - | - | -(+) | + | ||||||
| 10 | Повышенная температура поверхности оборудования | - | - | -(+) | + |
Опасные и вредные факторы среды
Опасный фактор— фактор, воздействие которого на работающего, потенциально может привести к травме.Вредный производственный фактор — фактор, воздействие которого на работающего может привести к заболеванию.
ГОСТ 12-0-003-74 ССБТ - Опасные и вредные производственные факторы. Классификация).
Опасные зоны оборудования и средства защиты от них
Опасная зона оборудования — производство, в котором потенциально возможно действие на работающего опасных и вредных факторов и как следствие - действие вредных факторов, приводящих к заболеванию.Опасность локализована вокруг перемещающихся частей оборудования или вблизи действия источников различных видов излучения.
Размеры опасных зон могут быть постоянные, когда стабильны расстояния между рабочими органами машины и переменно.
Средства защиты от воздействия опасных зон оборудования подразделяется на: коллективные и индивидуальные.
1 Коллективные
1.1 Оградительные
1.1.1 стационарные (несъемные);
1.1.2 подвижные (съемные);
1.1.3 переносные (временные)
Оградительные средства предназначены для исключения возможности попадания работника в опасную зону: зону ведущих частей, зону тепловых излучений, зону лазерного излучения и т.д.
2 Предохранительные
2.1 наличие слабого звена (плавкая вставка в предохранитель);
2.2 с автоматическим восстановлением кинематической цепи
3 Блокировочные
3.1 механические;
3.2 электрические;
3.3 фото-электрические;
3.4 радиационные;
3.5 гидравлические;
3.6 пневматические;
3.7 пневматические
4 Сигнализирующие
4.1 по назначению (оперативные, предупредительные, опознавательные средства);
4.2 по способу передачи информации
4.2.1 световая;
4.2.2 звуковая;
4.2.3 комбинированная
Сигнализирующие средства предназначены для предупреждения и подачи сигнала об опасности в случае попадания работающего в опасную зону оборудования.
5 Средства защиты дистанционного управления
5.1 визуальная;
5.2 дистанционная
Предназначены для удаления рабочего места персонала, работающего с органами, обеспечивающими наблюдение за процессами или осуществление управления за пределами опасной зоны.
6 Средства специальной защиты, которые обеспечивают защиту систем вентиляции, отопления, освещения в опасных зонах оборудования.
Организация пожарной охраны на предприятии
Военизированная структура, которая подчиняется МВД. Ответственный директор, гл. инженер. В ведении гл. инженера находится пожаро-техническая комиссия, которую он возглавляет.Организация службы охраны труда и природы на предприятии
Директор несет основную ответственность за охрану труда и природы.Организационными работами, связанные с обеспечением охраны труда и природы занимается главный инженер.
Отдел охраны труда
(подчиняется гл. инженеру) решает текущие вопросы, связанные с обеспечением безопасности труда.
Основные характеристики
1. Колебательная скорость: V, м/с2. Частота колебаний: f, Гц
3. Ср. квадратичное значение колебательной скорости в соответствии полосе частот: VC, м/с
4. Логарифм. уровень виброскорости при расчетах и нормировании: LV=20 lg VC/V0
[дБ]
V0 - пороговое значение колебательной скорости (V0 = 5×10-8 м/с)
По способу передачи вибрации на человека: - общая; - локальная (ноги или руки).
По источнику возникновения: - транспортная; - технологическая; - транспортно-технологическая.
Основные положения БЖД
БЖД — система знаний, направленных на обеспечение безопасности в производственной и непроизводственной среде с учетом влияния человека на среду обитания.Основные положения теории чрезвычайных ситуаций
Техносфера, которая создана человеком для защиты от внешних опасностей по мере эволюции производства, сама становится источником опасности. Необходимо предусматривать ряд мер для защиты от них, а также научится прогнозировать появление такого рода опасностей.Переход от примитивного оборудования, безопасность при эксплуатации которого решалась в рамках охраны труда, к автоматизированным системам управления производственными процессами предусматривает создание теории безопасности, которое базируется на дисциплинах: экология, охрана труда, математика, физика, специальные дисциплины.
В решении вопросов теории чрезвычайных ситуаций в свое время находилась космонавтика.
Основные санитарные правила (ОСП) работы с источниками ионизирующих излучений
ОСП 72/78 — нормативный документВключает:
1. Требования к размещению установок с радиоактивными веществами и источниками ионизирующих излучений.
2. Требования к организации работ с ними.
3. Требования к поставке, учету и перевозке.
4. Требования к работе с закрытыми источниками.
5. Требования к отоплению, вентиляции и пыле-, газоочистки при работе с источниками.
6. Требования к водоснабжению и канализации.
7. Требования к сбору, удалению и обезвреживанию отходов.
8. Требования к содержанию и дезактивации раб. помещений и оборудования.
9. Требования по индивидуальной защите и в личной гигиене.
10. Требования к проведению радиационного контроля.
11. Требования к предупреждению радиац. аварий и ликвидаций их последствий.
Проектированние защиты от внешнего ионизирующего излучения, рассчитанные по мощности экспозиционной дозы, коэф. защиты равен 2.
Все работы с открытыми источниками радиокт. веществ подразделяются на три класса:
I. (самый опасный). Работа осуществляется дистанционно.
Работа с ист. III-го класса осуществляется при использовании систем местной вентиляции (вытяжные шкафы).
Работа с источником II-го класса осуществляется в отдельно расположенных помещениях, которые имеют специально оборудованный вход (душевой и средства проведения радиоционного контроля).
При выполнении работ с веществами I, II и III классов проведение радиационного контроля обязательно.
Особенности воздействия ударной волны
1. Относительно большая продолжительность действия (несколько секунд).2. Разряжение следующее вслед за областью сжатия (способность затекать в здания).
3. Проникающая радиация — потоки g-излучения и нейтронов при ядерном взрыве. По мере воздействия на людей радиация изменяет свойство материалла (пластик превращается в твердое вещество).
4. Радиактивное заражение (приземное заражение атмосферного слоя воздуха, воды).
Форма следа радиактивного облака — элепс. Через один час после взрыва а местности, которая подверглась взрыву, мощность экспоненциальной дозы равняется 100 Р/ч, через 8 часов она снижается в 10 раз.
Зараженность воздуха и воды оценивается активностью радионуклидов.
Электромагнитный импульс — поражающий фактор, который воздействует на электронную и электро аппаратуру. Это связао с тем, что в результате ядерного взрыва появляется электромагнитный импульс, который охватывает весь диаппазон частот электромагнитных колебаний, в том числе диапазон связи, радиолакации и электроснабжения
Для защиты от эл.магн. импулсов используют экранирование линий электроснабжения.
Травмы при ударной волне делятся на: легкие (при избыточном давлении взрыва 20-40 кПа) средние и тяжелые (от 50 кПа и выше).
Характер разрушений, объем спасательных работ, условия их выполнения в очаге поражения зависят от давления ударной волны, рельефа местности, метеоусловий, расположения населенных пунктов.
Зона разрушений подразделяется: сильная, средняя (завалы), слабые.
Зоны пожаров: сплошных, в завалах, отдельных пожаров.
Отчетность по производственному травматизму:
I.Коэффициент тяжести травматизма (средняя продолжительность одной травмы)Кт
= Д/Т, где
Д - кол-во (общее число) дней нетрудоспособности за отчетный период
Т - кол-во травм за отчетный период
II. Коэффициент частоты травматизма (количество травм, приходящихся на 1000 раб.)
Кч
= (Т/Р)1000, где
Р - ср. списочное кол-во рабочих за отчетный период
Оздоровление воздушной среды
На рабочих местах большое значение отводится созданию комфортных условий труда, которые обеспечиваются параметрами микроклимата и степенью запыленности воздуха.Терморегуляция организма человека — способность человеческого тела поддерживать постоянную температуру.
Пожарная безопасность
Горение — химическая реакция, которая сопровождается выделением тепла и света.Для осуществления горения необходимо:
- окислитель (кислород);
- источник возгорания;
- источник пламени.
Если речь идёт о горючих веществах, то степень пожарной опасности горючих веществ характеризуется:
- температурой вспышки;
- температурой воспламенения;
- температурой самовоспламенением.
По температуре вспышке горючие вещества делятся на:
- легковоспламеняющиеся жидкости (до 45°) температура вспышки;
- горючие (более 45°).
Температура вспышки — минимальная температура, при которой над поверхностью жидкости образуется смесь паров этой жидкости с воздухом, способная гореть при поднесении открытого источника огня. Процесс горения прекращается после удаления этого источника.
Температура воспламенения — минимальная температура, при которой вещество загорается от открытого источника огня и продолжает гореть после его удаления.
Температура самовоспламенения — минимальная температура, при которой происходит его воспламенение на воздухе за счет тепла химической реакции без поднесения открытого источника огня.
Горючие газы и пыль имеют концентрационные пределы взрываемости.
Правовые и нормативно-технические основы обеспечения БЖД
Основные положения изложены в Конституции (дек. 1994г) в законе по охране труда и охране природы (1992-93) в КЗоТе.В качестве подзаконных актов выступают ГОСТы, Нормы и Правила.
Взаимодействие государственного надзора, ведомственного и общественного контроля.
I. Высший надзор по соблюдению законности осуществляет ген. прокурор.
II. Государственный надзор в соответствии со 107 ст. КЗоТ за соблюдением норм и правил по охране труда осуществляется:
1. специально уполномоченными инспекциями, независящие в своей деятельности от деятельности предприятия (Роскомгидромет, Госгортехнадзор, Госатомнадзор и т.д.);
2. профсоюзами в лице правовой и технической инспекцией труда.
III. Ведомственный контроль осуществляется министерствами и ведомствами в соответствии с подчиненностью.
IV. Общественный контроль — ФНП в лице профсоюзных комитетах, находящихся на каждом предприятии.
Предельно-допустимые уровни (ПДУ)
по ГОСТ 12.1.038-82| Род и частота тока | Нормируемая величина | ПДУ, при t, с | |||||
| 0,01 - 0,08 | свыше 1 | ||||||
| Переменный f = 50 Гц | UД IД | 650 В — | 36 В 6 мА | ||||
| Переменный f = 400 Гц | UД IД | 650 В — | 36 В 6 мА | ||||
| Постоянный | UД IД | 650 В | 40 В 15 мА |
Приборы контроля
Шумомеры типа ШВК с фильтром ФЭ-2. Виброаккустическая аппаратура типа RFT.Причины эл травм
Человек дистанционно не может определить находится ли установка под напряжением или нет.Ток, который протекает через тело человека, действует на организм не только в местах контакта и по пути протекания тока, но и на такие системы как кровеносная, дыхательная и сердечно-сосудистая.
Возможность получения эл. травм имеет место не только при прикосновении, но и через напряжение шага и через эл. дугу.
Эл. ток, проходя через тело человека оказывает термическое воздействие, которое приводит к отекам (от покраснения, до обугливания), электролитическое (химическое), механическое, которое может привести к разрыву тканей и мышц; поэтому все эл. травмы делятся на:
- местные;
- общие (электроудары).
Причины поражения эл током (напряжение прикосновения и шаговое напряжение):
1 Прикосновение к токоведущим частям, находящимся под напряжением;2 Прикосновение к отключенным частям, на которых напряжение может иметь место:
2.1 в случае остаточного заряда;
2.2 в случае ошибочного включения эл. установки или несогласованных действий обслуживающего персонала;
2.3 в случае разряда молнии в эл. установку или вблизи;
2.4 прикосновение к металлическим не токоведущим частям или связанного с ними эл. оборудования (корпуса, кожухи, ограждения) после перехода напряжения на них с токоведущих частей (возникновение аварийной ситуации — пробой на корпусе).
3 Поражение напряжением шага или пребывание человека в поле растекания эл. тока, в случае замыкания на землю.
4 Поражение через эл. дугу при напряжении эл. установки выше 1кВ, при приближении на недопустимо-малое расстояние.
5 Действие атмосферного электричества при газовых разрядах.
6 Освобождение человека, находящегося под напряжением.
Причины возникновения короткого замыкания:
- ошибки при проектировании;- старение изоляции;
- увлажнение изоляции;
- механические перегрузки.
Пожарная опасность при перегрузках — чрезмерное нагревание отдельных элементов, которое может происходить при ошибках проектирования в случае длительного прохождения тока, превышающего номинальное значение.
При 1,5 кратном превышении мощности резисторы нагреваются до 200-300 °С.
Пожарная опасность переходных сопротивлений — возможность воспламенения изоляции или других близлежащих горючих материалов от тепла, возникающего в месте аварийного сопротивления (в переходных клеммах, переключателях и др.).
Пожарная опасность перенапряжения
— нагревание токоведущих частей за счет увеличения токов, проходящих через них, за счет увеличения перенапряжения между отдельными элементами электроустановок. Возникает при выходе из строя или изменении параметров отдельных элементов.
Пожарная опасность токов утечки — локальный нагрев изоляции между отдельными токоведущими элементами и заземленными конструкциями.
Причины возникновения пожаров, связанные со специальностью студентов
При эксплуатации ЭВМ возможны возникновения следующих аварийных ситуаций:При возникновении аварийных ситуаций происходит резкое выделение тепловой энергии, которая может явиться причиной возникновения пожара.
На долю пожаров, возникающих в эл. установках приходится 20%.
Принцип действия зануления
Преднамеренное соединение корпусов эл. установок с многократно заземленной нейтралью трансформатора или генератора.Превращение замыкания на корпус в однофазное короткое замыкание за счет срабатывания токовой защиты, которая отключает систему питания и тем самым отключается поврежденное устройство.
Принцип действия защитного отключения
Это преднамереное автоматическое отключение эл. установки от питающей сети в случае опасности поражения эл. током.Условия, при которых выполняется заземление или зануление в соответствии с требованиями ПУЭ-85.
1. В малоопасных помещениях 380 В и выше переменного тока
440 В и выше постоянного тока
2. В особо опасных помещениях, помещениях с повышенной опасностью и вне помещений 42 В и выше переменного тока
110 В и вышепостоянного тока
3. При всех напряжениях во взрывоопасных помещения.
Заземляющие устройства бывают естественными (используются конструкции зданий) в этом случае нельзя использовать те элементы, которые при попадании искры приводят к аварии (взрывоопасные).
Искусственные — контурное и выносное защитное заземляющее устройство.
Пример. Контурное заземляющее устройство.

1. эл. установка;
2. внешний контур;
3. шина заземления;
4. внутренний контур
Принцип действия заземления
Снижение напряжения между корпусом, оказавшимся под напряжением (в случае аварийной ситуации) и землей, до безопасной величины.Заземление используется в 3-х фазных 3-х проводных сетях с изолированной нейтралью. Эта система заземления работает в том случае, если
RН £ 4 Ом; V < 1000 В; RН £ 0,5 Ом; V > 1000 В (ПУЭ-85)
Принципы обеспечения БЖД в ЧС
1. Заблаговременная подготовка и осуществление защитных мер на территории всей страны. Предполагает накопление средств защиты для обеспечения безопасности.2. Дифференцированный подход в определении характера, объема и сроков исполнения такого рода мер.
3. Комплексный подход к проведению защитных мер для создания безопасных и безвредных условий во всех сферах деятельности.
Безопасность обеспечивается тремя способами защиты: эвакуация; использование средств индивидуальной защиты; использование средств коллективной защиты.
Затраты на снижение риска аварий могут быть распределены:
1. На проектирование и изготовление систем безопасности.
2. На подготовку персонала.
3. На совершенствование управления в ЧС.
Приточная система вентиляции

1. Устройство забора
2. Устройство очистки
3. Система воздуховодов
4. Вентилятор
5. Устройство подачи на раб. место
Производственное освещение
Вся информация подается через зрительный анализатор. Вредное воздействие на глаза человека оказывают следующие опасные и вредны производственные факторы:1. Недостаточное освещение раб. зоны;
2. Отсутствие/недостаток естественного света;
3. Повышенная яркость;
4. Перенапряжение анализаторов (в т.ч. зрительных)
По данным ВОЗ на зрение влияет
Производственный шум
Шум — сочетание различных по частоте и силе звуковЗвук — колебания частиц воздушной среды, которые воспринимаются органами слуха человека, в направлении их распространения.
Слышимый шум — 20 - 20000 Гц,
ультразвуковой диапазон — свыше 20 кГц,
инфразвук — меньше 20 Гц,
устойчивый слышимый звук — 1000 Гц - 3000 Гц
Простой фазоуказатель
Простой фазоуказатель Нередко при подключении электрических устройств, питающихся от трехфазного напряжения, бывает необходимо знать порядок расположения фаз. Под правильной фазировкой подключения понимается положение когда по отношению к проводу, условно принятому за фазу А, положительный максимум напряжения наступает сначала в фазе В, затем в С, после чего снова в А, и т.д., как это показано на рис. 1.18. Если при подключении асинхронного трехфазного электромотора нужное направление вращения можно получить, поменяв местами любые два подходящих провода, то эксперименты при подключении схемы мощного электропривода без соблюдения заданной фазировки могут привести к его повреждению. Простое устройство, схема которого приведена на рис. 1.19, позволяет легко определить последовательность фаз. В отличии от фазоуказателя промышленного изготовления, данное не содержит вращающихся частей и имеет меньшие габариты, что более удобно. Кроме того, он работает в любом положении. Светящаяся лампа (одна из двух) покажет, к какому проводу фазоуказателя подключена фаза В. Если же светятся одновременно две лампы, то это говорит об отсутствии соединения в цепи А.
Работа устройства основана на использовании свойств комплексного значения сопротивления конденсатора (фазовый сдвиг проходящего через него напряжения). Подробно принцип работы данного устройства и его математическое обоснование описано в литературе [Л6]. В случае если проводимости цепей конденсатора и лампы на частоте 50 Гц выбраны одинаковыми, то в результате векторного сложения напряжения в цепи R1-HL1, подключенной к фазе В, будет действовать напряжение 1,4Uф, а в цепи фазы С — 0,4Uф, где Uф — фазное напряжение в проводах. Но так как используемые лампы обладают нелинейным сопротивлением, которое в десятки раз выше в нагретом состоянии, то светиться будет только одна лампа, которая подключена к фазе В. В конструкции применены конденсаторы С1, С2 типа К73-17 на 630 В, резисторы R1...R4 типа МЛТ-2 (с рассеиваемой мощностью не менее 2 Вт). Их сопротивление может быть 7,5 кОм или 8,2 кОм. Лампы HL1, HL2 любые малогабаритные (индикаторные) на рабочее напряжение 28 В и мощностью 2,8 Вт (сопротивление лампы около 50 Ом).
При использовании указанных деталей схема конструктивно легко помещается в диэлектрической (пластмассовой) коробке с размерами 65х60х25 мм, рис. 1.20. Из нее выходят три толстых провода с острыми концами. В качестве контактных проводов лучше использовать изолированные одножильные (медные) с сечением 2,5...4 мм кв., например типа ПВ-3. Они обеспечат достаточную жесткость для прижима к токопроводящим цепям. А в случае необходимости — легко изгибаются в нужном направлении. Это позволяет проводить измерение только одной рукой. Для удобства использования фазоуказателя лампы HL1 и HL2 лучше располагать рядом с соответствующим контактным проводом. В этом случае место, где будет светиться индикаторная лампа, соответствует фазе В. Аналогичное по принципу работы устройство, но более малогабаритное, можно собрать по схеме, показанной на рис. 1.21. В ней в качестве индикаторов фазы "В" могут использоваться две одинаковые неонки любого типа. Электрическая схема содержит больше радиоэлементов, но все они малогабаритные, так как работают при меньшем токе, что позволяет использовать малогабаритные резисторы (меньшей мощности).
Резистор R3 не является обязательным, но он позволяет исключить сохранение на конденсаторах С1, С2 остаточного заряда (аналогично его можно установить и на схеме рис. 1.19). Конденсаторы подойдут любого типа с допустимым обратным напряжением не менее чем 500 В, например К42У-2 на 630 В. При изготовлении устройства может потребоваться подбор номиналов резисторов R2 и R5 для того чтобы исключить одновременное свечение индикаторов.
Регуляторы мощности для активной нагрузки
При эксплуатации сетевого паяльника, осветительной лампы, электронагревателей и ряда других потребителей энергии, удобно иметь возможность управлять поступающей на них мощностью. Для таких устройств, как правило, не требуется иметь регулировку подаваемого напряжения от нуля. Ведь паять холодным паяльником невозможно, а у осветительной лампы при малом напряжении отчетливо заметен мерцающий эффект, что утомляет зрение. На рис. 1.12 приведена схема простого электронного регулятора, работающего на одной полуволне сетевого напряжения. За счет этого она обеспечивает регулировку напряжения в диапазоне 110...215 В. Если тиристор VS1 полностью закрыт, в нагрузку через диод VD1 будет проходить только один полупериод сетевого напряжения. Для открывания тиристора на его управляющий электрод поступают короткие импульсы. Их вырабатывает автогенератор, собранный на однопереходном транзисторе VT1. Частота импульсов такого генератора синхронизирована с частотой сети за счет пульсирующего напряжения питания на VT1. А сами импульсы имеют фазовый сдвиг относительно момента времени перехода сетевого напряжения через "0". Величина сдвига зависит от номиналов конденсатора С1 и резисторов R5-R6. Регулируя R6, можно менять момент открывания тиристора, а значит и действующее выходное напряжение в нагрузке (форма напряжения для активной нагрузки значения не имеет). При настройке схемы может потребоваться подбор резистора R5 с таким расчетом, чтобы при нулевом сопротивлении R6 в нагрузку поступало максимальное напряжение.
В схеме применены детали: резисторы типа МЛТ или аналогичные (их мощность указана на схеме); конденсатор С1 типа К10-17. Диод VD1 заменяется любым на ток не менее 3...5 А, например КД257Б; VD2 — на ток до 100 мА. Тиристор VS1 можно использовать Т122-25-6 или Т112-10-6, Т112-16-6. Максимальная мощность подключенной нагрузки к регулятору определяется допустимым током через диод VD1 и тиристор VS1 (их лучше выбирать с двойным запасом по току). Для схемы с указанными на ней элементами мощность нагрузки Рнагр=500 Вт (в этом случае теплоотвод для силового коммутатора VS1 не нужен). При установке диода VD1 на больший ток мощность нагрузки можно увеличить до 2 кВт. Для монтажа элементов схемы приведена топология печатной платы, рис. 1.13. Схема, показанная на рис. 1.14, работает аналогично описанной выше, но при включении, когда регулятор R5 установлен в положение на максимальное выходное напряжение, за счет применения дополнительных элементов VT2, VT3 и С2 обеспечивает ступенчатое увеличение яркости в течении 1...2 с. Процесс прогрева нити накала лампы инерционен и увеличение его времени снижает импульсную перегрузку.
Система очистки воздуха
Для системы вытяжной вентиляции. В системе приточной вентиляции обеспечивает защиту работающих и создание условий для эксплуатации ВТ, а в системе вытяжной вентиляции устройство обеспечивает защиту воздуха населенных мест от вредных воздействий.В зависимости от использования средств, очистку подразделяют на:
- грубую (концентрация более 100 мг/м3 вредных в-в);
- среднюю (концентрация 100 - 1 мг/м3 вредных в-в);
- тонкую (концентрация менее 1 мг/м3 вредных в-в).
Очистку воздуха от пыли и создание оптимальных параметров микроклимата на РМ, обеспечивает система кондиционирования.

I - камера смешения воздуха
II - промывная камера
III - камера второго подогрева
1. воздуховод наружного воздуха;
2. воздуховод воздуха для осуществления рециркуляции;
3. первый фильтр для очистки воздуха;
4. калорифер;
5. второй фильтр для очистки воздуха;
6. устройство для увлажнения/сушки воздуха;
7. воздуховод высушенного, очищенного или увлажненного воздуха.
Очистка воздуха, удаляемого из помещения, осуществляется с помощью 2-х типов устройств:
- пылеуловители; - фильтры.
Очистка воздуха при использовании пылеуловителя осуществляется за счет действия сил тяжести и сил инерции.
По конструктивным особенностям пылеуловители бывают:
- циклонные;
- инерционные;
- пылеосадительные камеры.
Фильтры — устройства, в которых для очистки воздуха используются материалы (пр-во), способные осаживать или задерживать пыль.
- бумажные; тканевые; электрические; ультрозвуковые; масляные; гидравлические; комбинированные
Система вытяжной вентиляции

6. Устройство для удаления воздуха
7. Вентилятор
8. Система возуховодов
9. Пыле- и газоулавливающие устройства
10. Фильтры
11. Устройство для выброса воздуха
Система механической вентиляции должна обеспечивать допустимые параметры микроклимата на раб. местах в производственных помещениях.
Оптимальные параметры микроклимата обеспечивает система кондиционирования.
Системы естественного освещения
1. Боковое освещение ;2. Верхнее освещение ;
3. Комбинированное освещение .
Эти величины в соответствии со СНиП II-4-79 (Строительные нормы и правила. Естественное и искусственное освещение. Нормы проектирования -М, Стройиздат, 1980) нормируются.
Для выбора естественного освещения необходимо учитывать следующие факторы:
1. Характеристика зрительной работы;
2. Минимальный размер объекта различения с фоном;
3. Разряд зрительной работы;
4. Система освещения.
В зависимости от величины объекта различения с фоном все зрительные работы подразделяются на 8 разрядов.
Разряд зрительной работы — отношение минимального размера объекта различения с фоном к расстоянию от органов зрения до объекта различения.
Системы искусственного освещения
1. общее;2. местное (локальное);
3. комбинированное
Может быть использовано в производственных помещениях общее и комбинированное, а одно местное использовать нельзя.
Имеет место также освещение: - аварийное; - дежурное; - эвакуационное.
СНиП II-4-79
Системы вентиляции
Вентиляция — организованный воздухообмен, который обеспечивает удаление из помещения воздуха, загрязненного избыточным теплом и вредными веществами и тем самым нормализует воздушную среду в помещении.Работоспособность системы вентиляции определяется показателем кратности воздухообмена (К).
К = V/Vп, где
V -кол-во воздуха, удаляемого из помещения в течение часа [м3/ч]
VП - объем помещения, м3
К=[1/ч]
Для определения объема воздуха, удаляемого из помещения необходимо знать:
V1 - объем воздуха с учетом тепловых выделений;
V2 - объем воздуха с учетом выделения вредных веществ тех или иных процессов
V1 = Qизб/ (C ?(tуд –tпр)), где
QИЗБ - общее кол-во тепла [кДж/ч]
С - теплоемкость воздуха [кДж/кг×°С]=1
r - плотность воздуха [кг/м3]
tУД - температура удаляемого воздуха
tПР - температура приточного воздуха
V2 = (Кпр - Куд)/К, где
К - общее кол-во загрязняющих веществ при работе разных источников в течение года [гр/ч]
КУД, КПР - концентрация вредных веществ в удаляемом и приточном воздухе [гр/м3]
V2 -[м3/ч]
Сопротивление тела человека
Факторы, приводящие к уменьшению сопротивления тела человека:- увлажнение поверхности кожи;
- увеличение площади контакта;
- время воздействия.
Сопротивление рогового (верхнего слоя кожи) от 10 до 100 кОм. Сопротивление внутренних тканей 800-1000 Ом. Расчетная величина RЧЕЛ
= 1000 Ом.
Специальные средства защиты
1. заземление;2. зануление;
3. защитное отключение
Способы и средства тушения пожаров
1. Снижение концентрации кислорода в воздуче;2. Понижение температуры горючего вещества, ниже температуры воспламенения.
3. Изоляция горючего вещества от окислителя.
Огнегасительные вещества: вода, песок, пена, порошок, газообразные вещества не поддерживающие горение (хладон), инертные газы, пар.
Средства пожаротушения:
1 Ручные
1.1 огнетушители химической пены;
1.2 огнетушитель пенный;
1.3 огнетушитель порошковый;
1.4 огнетушитель углекислотный, бромэтиловый
2 Противопожарные системы
2.1 система водоснабжения;
2.2 пеногенератор
3 Системы автоматического пожаротушения с использованием средствв автоматической сигнализации
3.1 пожарный извещатель (тепловой, световой, дымовой, радиационный)
Для ВЦ используются тепловые датчики-извещатели типа ДТЛ, дымовые радиоизотопные типа РИД.
4 Cистема пожаротушения ручного действия (кнопочный извещатель).
Для ВЦ используются огнетушители углекислотные ОУ, ОА (создают струю распыленного бром этила) и системы автоматического газового пожаротушения, в которой используется хладон или фреон как огнегасительное средство.
Для осуществления тушения загорания водой в системе автоматического пожаротушения используются устройства спринклеры и дренкеры. Их недостаток — распыление происходит на площади до 15 м2.
Способ соединения датчиков в системе эл. пожарной сигнализации с приемной станцией м.б. — параллельным (лучевым); — последовательным (шлейфным).
Способы очистки воздуха
1 Механические (пыли, туманов, масел, газообразных примесей)1.1 Пылеуловители;
1.2 Фильтры
2 Физико-химические (очистка от газообразных примесей)
2.1 Сорбция
2.1.1 адсорбция (актив. уголь);
2.1.2 абсорбция (жидкость)
2.2 Каталитические (обезвреживание газообразных примесей в присутствии катализатора)
Средства индивидуальной защиты
1. ткани: хлопок, лен2. специальные мази для защиты кожи
3. очки с содержанием свинца
Приборы контроля: радиометры, дозиметры.
Стадии развития ЧС
1 этап. Стадия накопления тех или иных видов дефекта. Продолжительность: несколько секунд — десятки лет.2 этап. Инициирование ЧС.
3 этап. Процесс развития ЧС, в результате которого происходит высвобождение факторов риска.
4 этап. Стадия затухания. Продолжительность: несколько секунд — десятки лет.
Статистические данные о пожарах
Основные причины: %- короткое замыкание 43
- перегрузки проводов/кабелей 13
- образование переходных сопротивлений 5
Режим короткого замыкания — появление в результате резкого возрастания силы тока, эл. искр, частиц расплавленного металла, эл. дуги, открытого огня, воспламенившейся изоляции.
Светотехнические величины
Это понятие связано с той или иной осветительной установкой1. Световой поток F, [лм] - люмен
2. Сила света J, [кд] - кандела
J = F/w
3. Освещенность E, [лк] - люкс
E = F/S
4. Яркость L, [кд/м2]
L = J/S
5. Контраст К
К = (L0 - LФ)/L0
Контраст бывает: - большой (К>0,5); - средний (К = 0,2 - 0,5); - малый (К<0,2).
6. Фон
— поверхность, которая прилегает к объекту различения.
Наименьший размер объекта различения с фоном.
7. Коэффициент отражения r
r = FПАД/FОТР
В зависимости от коэф. отражения фон бывает:
- светлый r = 0,2 - 0,4;
- темный r < 0,2.
Тестер для контроля энергоемкости элементов питания
В продаже всегда есть большой ассортимент элементов питания. При этом многие из них не имеют маркировку со сроком годности или месяцем изготовления. Продавец тоже не всегда может ответить на эти вопросы. Даже если батарейка не просрочена, ее энергоемкость зависит от условий хранения. Кроме того, красивая упаковка не всегда является признаком высокого качества самого элемента питания — в продаже много подделок под хорошо известные фирмы добросовестных производителей. В журналах приводится немало простых схем для испытания гальванических элементов [Л7, Л8]. Такие устройства предназначены для ограниченного числа типов батарей и позволяют только оценить два состояния: годен — не годен. Конечно, это тоже полезно, но хотелось бы иметь информацию о фактической емкости заряда элемента питания. Что позволит их сравнивать между собой по качеству. В принципе, проверить энергоемкость любого элемента питания можно при помощи стрелочного тестера с пределом измерения тока до 5...6 А и напряжения на шкале 1,5 В. Такой предел для измерения тока имеют только некоторые из универсальных тестеров, например: Ц4312, Ц4317, Ц4352. В карман этот прибор не положишь (он весит от 1,5 до 2 кг), да и при измерении возникают некоторые неудобства, особенно с миниатюрными элементами для питания часов — они стараются выскользнуть из рук. Для проверки качества гальванического элемента питания и оценки его энергоемкости достаточно выполнить два измерения: 1) подключить нагрузку и измерить напряжение на элементе — оно должно превышать 1,2 В. При этом для каждого типа элемента используется свое сопротивление нагрузки. 2) кратковременно (на 1...3 с) к выводам элемента питания подключить тестер в режиме измерения тока (на максимальном пределе). В зависимости от типа элемента и его состояния ток в цепи может достигать 5...6 А. Измерение напряжения на элементе без нагрузки не дает достоверного результата. Не работающий (разряженный или высохший) элемент в режиме "холостого хода" часто может выдавать номинальное напряжение. Исключением является явный брак, когда напряжения нет вообще. По значению тока, когда батарейка работает в режиме, близком к короткому замыканию, можно оценить емкость имеющегося заряда, а также внутреннее сопротивление элемента (именно внутреннее сопротивление ограничивает возрастание тока до бесконечности). Это позволяет сравнивать их между собой, выбирая наилучший по максимальному току. Режим короткого замыкания для батарейки или аккумулятора должен быть кратковременным (до 3 с), чтобы не повредить из-за перегрева, так как большая часть мощности при этом рассеивается на внутреннем сопротивлении элемента. Сопротивление же внешней измерительной цепи для тока в этом случае, как правило, значительно меньше внутреннего сопротивления.
Простейшее устройство, рис. 1.22, предназначено для быстрой проверки напряжения и емкости, что дает возможность легко оценить качество приобретаемого гальванического элемента питания или степень заряда аккумулятора с номинальным напряжением 1,2...1,5 В. Это позволит в магазине выбрать батарейку, которая прослужит значительно дольше, а также выявить явный и скрытый брак. Следует знать, что аккумуляторы обычно продаются в магазине не заряженными и их нужно проверять уже после зарядки. Для удобства подключения устройство имеет четыре пары контактных зажимов Х1...Х8 под установку разных типоразмеров элементов питания: миниатюрных гальванических для часов, R6 (элемент 316), R14 (343) и R20 (373). Конструкция зажимов зависит от того, с какими элементами чаще всего приходится иметь депо (их можно приобрести уже готовые). Пользоваться устройством довольно просто. Схема состоит из измерителя напряжения и тока. При установке проверяемого элемента (соблюдая полярность) в соответствующие зажимы стрелочный измерительный прибор РА1 будет показывать напряжение "холостого хода". Для новой батарейки оно должно быть около 1,5 В (у заряженного аккумулятора 1,2...1.5 В). При помощи переключателя SA1 ("нагрузка") устанавливаем нужную нагрузку для конкретного элемента и нажимаем кнопку SB3 (U). Прибор РА1 будет показывать напряжение на элементе в рабочем состоянии. Оно не должно сильно уменьшаться по сравнению с предыдущим режимом. Номиналы сопротивлений R6...R10 подбираются с учетом максимального допустимого тока через элементы. Значение разрядного тока в цепи выбраны из условия не более 0,1Q, где Q — энергоемкость, выраженная в ампер-часах. Так как на самом элементе часто не указывают энергоемкость, то, чтобы сориентироваться, какую нагрузку следует использовать, можно воспользоваться табл. 1.1. Более подробная информация по гальваническим источникам питания и их особенностях приведена в литературе [например, Л24 стр. 220; Л25; Л26]. Энергоемкость у элемента можно проверить при помощи двух кнопок "ток". При нажатии кнопки SB1 или SB2 индикатор РА1 работает как амперметр со шкалой измерения 5 или 1 А соответственно. Обычно приходится пользоваться кнопкой SB2 (шкала 1 А) для проверки миниатюрных элементов, применяемых в часах. По показаниям тока легко оценить реальную емкость заряда у элементов и сравнивать их между собой. При этом если ток начинает сильно "ползти" вниз (уменьшаться) — это говорит о браке. Такой элемент долго работать не будет. Диоды VD1, VD2 предотвращают повреждение стрелочного индикатора при неправильной полярности подключения гальванического элемента. В качестве индикатора РА1 можно использовать стрелочный микроамперметр с током полного отклонения 150 или 100 мкА, например М4247, М4248. Подойдет также любой другой малогабаритный индикатор от бытовых приборов, например М476. Таблица 1.1. Параметры элементов питания
| Типоразмер по МЭК | Обозначение отечественного аналога | Габаритные размеры в мм: диаметр и длина | Энергоемкость в ампер-часах |
| SR41 | СЦ-0,038 | 7,9х3,6 | 38...45 |
| SR42 | СЦ-0,08 | 11,6х3,6 | 80...100 |
| SR43 | СЦ-0,12 | 11,6х4,2 | 110...120 |
| SR44 | СЦ-0,18 | 11,6х5,4 | 130...190 |
| R6 | 316 | 14,5х50,5 | 0,45...0,85 |
| LR6 | А316 | 14,5х50,5 | 1,0...3,7 |
| R14 | 343 | 26,2х50 | 1,53...1,76 |
| LR14 | А343 | 26,2х50 | 3,0...8,2 |
| R20 | 373 | 34,1х61,5 | 2,0...4,0 |
| LR20 | А373 | 34,1х61,5 | 5.5...16,0 |
Остальные детали: резисторы могут быть любого типа соответствующей мощности, например R1...R3 типа С5-16МВ. Кнопки SA1...SA3 типа КМ2-1 (КМ1-1). Микропереключатель SA1 типа ПГ2-6-6П2НВ или ПГ2-6-12П1НВ. При изготовлении устройства настройка прибора начинается с установки подбором номинала резистора R5 полного отклонения стрелки микроамперметра РА1 при напряжении 1,5 В на контактных зажимах. Для режима измерения тока регулировку выполняем сначала при нажатой кнопке SB2 — резистором R4 добиваемся полного отклонения стрелки при токе в цепи 1 А. После этого нажимаем кнопку SB1 и подбираем номинал резистора R1 так, чтобы полное отклонение стрелки индикатора было при токе в цепи 5 А и напряжении на зажимах 1 В.
Травматизм и профзаболевания
Травма— внешнее повреждение организма человека, которое произошло в результате действия опасного производственного фактора.Проф. заболевание — заболевание, при котором происходит внутреннее изменение в организме человека в результате действия вредного производственного фактора.
Несчастные случаи подразделяются:
Проф. заболевания подразделяются:
Совокупность производственных травм называется травматизмом.
Требования безопасности при проектировании машин и механизмов
ГОСТ 12.2... ССБТТребования направлены на обеспечение безопасности, надежности, удобства в эксплуатации.
Безопасность машин определяется отсутствием возможности изменения переметров технологического процесса или конструктивных параметров машин, что позволяет исключить возможность возникновения опасных факторов.
Надежность определяется вероятностью нарушения нормальной работы, что приводит к возникновению опасных факторов и чрезвычайных (аврийных) ситуаций. На этапе проектирования, надежность определяется правильным выбором конструктивных параметров, а также устройств автоматического управления и регулирования.
Удобства эксплуатации определяются психо-физиологическим состоянием обслуживающего персонала.
На этапе проектирования удобства в эксплуатации определяются правильным выбором дизайна машин и правильно-спроектированным раб. местом оператора (пользователя).
ГОСТ 12.2.032-78 ССБТ. Рабочее место при выполнении работ сидя. Общие эргономические требования.
ГОСТ 12.2.033-78 ССБТ. Рабочее место при выполнении работ стоя. Общие эргономические требования.

Требования эл безопасности к установкам ЭТИ (электротехнических изделий)
ЭТИ должны быть сконструированы таким образом, чтобы обеспечивалась эл. безопасность. Если такие условия создать нельзя, они должны быть перечислены в инструкции.ГОСТ 12.2.007.0-75 ССБТ
В соответствии с этим ГОСТом оговариваются классы безопасности.
Многообразие средств защиты и условий эксплуатации привели к унификации средств защиты. В условиях экспорта-импорта ЭТИ, была создана IP.
IP-30 3 - степень защиты 0 - степень защиты
IP-44 4 - от попадания внутрь 4 - — ² —
IP-5х 5 - оболочки тв. тел х - влаги
IP-54 5 4
IP-54 (эксплуатация светильников вне помещений)
Трехступенчатый контроль за охраной труда на предприятии
1этап. Контроль на рабочем месте (за цехом контроль осуществляет мастер, за лабораторией - рук. группой). Ежедневный контроль.2 этап. Уровень цеха, лаборатории (периодичность еженедельная).
3 этап. Уровень предприятия (один из цехов выборочно проверяется комиссией, в состав которой входят:
- гл. инженер;
- начальник отдела охраны труда;
- представитель мед. сан. части;
- гл. специалист (технолог или энергетик)
Ударная волна, параметры, единицы измерения, особенности воздействия, способы защиты
Очаг поражения — территории, которые подвергаются воздействию взрыва. В пределах очага поражения — полное, сильное, частичное и слабое разрушения; за пределами возникают пожары и незначительные разрушения.Основные поражающие факторы ядерного взрыва:
Основная характеристика ударной волны — это избыточное давление взрыва [Па].
Т.к. распространение ударной волны сопровождается движением воздушных масс, то динамическое воздействие, под которым оказываются вертикальные конструкции, носит название давление скоростного напора [Па].
Помимо давления скоростного напора на наземные конструкции действует давление отражения (основная причина нарушения жестких конструкций).
Степень возможных разрушений подземных сооружений оцениваются избыточным давлением на поверхность земли. Масштабы разрушения связаны с мощностью боеприпасов — тротиловый эквивалент [кг].
На масштабы разрушения оказывают влияния: расстояния от центра взрыва; характер и прочность разрушения; рельеф местности и др.
Ультрафиолетовое излучение
l = 1 — 400 нм.Особенности :
По способу генерации относятся к тепловым излучениям, и по характеру воздействия на вещества к ионизирующим излучениям.
Диапазон разбивается на 3 области :
1. УФ — А (400 — 315 нм)
2. УФ — В (315 — 280 нм)
3. УФ — С (280 — 200 нм)
УФ — А приводит к флюаресценции.
УФ — В вызывает изменения в составе крови, кожи, воздействует на нервную систему.
УФ — С действует на клетки. Вызывает коагуляцию белков.
Действуя на слизистую оболочку глаз, приводит к электро-офтамии. Может вызвать помутнее хрусталика.
Источники УФ излучения:
Ультразвук
Ультразвук — колебание звуковой волны < кГц.Используется в оптике (для обезжиривания, ...)
— Низкочастотные ультразвуковые колебания распространяются воздушным и контактным путем.
— Высокочастотные - контактным путем.
Вредное воздействие — на сердечно-сосудистую систему; нервную систему; эндокринную систему; нарушение терморегуляции и обмена веществ. Местное воздействие может привести к онемению.
Ультразвуковой отпугиватель грызунов
Мыши или крысы могут завестись в подвале, где хранятся продукты. Не каждая домашняя кошка умеет их ловить. И хотя обычная мышь в год съедает не более 12 кг пищи, но перепортить может тонны (как в анекдоте: "что не съем — то надкушу"). Кроме того, известно, что грызуны являются переносчиками многих инфекционных заболеваний. Для борьбы с грызунами в продаже имеются ультразвуковые отпугиватели промышленного изготовления, например "ОГ-7". Такие приборы вырабатывают изменяемый сигнал в диапазоне ультразвуковых волн (30...60 кГц), не воспринимаемый людьми, но хорошо слышимый мелкими животными и грызунами. Несмотря на то, что производители таких приборов их рекламируют для защиты помещений, посещаемых грызунами, площадью от 50 до 200 кв. метров, об эффективности таких устройств информация противоречива. Работать прибор должен непрерывно в течении довольно продолжительного времени — одной или даже двух недель. После чего грызуны уходят совсем. Так как в отпугивателе однотональный ультразвуковой сигнал применять нельзя — к нему враги быстро привыкают, аналогичного назначения устройство можно выполнить на основе схемы, приведенной на рис. 1.27. Для этого потребуется резистором R4 перестроить частоту автогенератора (DA1) на ультразвуковой диапазон (60 кГц), а также резистором R5 установить максимально возможную девиацию частоты. В устройстве использован ультразвуковой пьезоизлучатель HF1 типа ДЖГК-Э-50-156. Такой же применяется в аналогичных промышленных устройствах. Он имеет следующие основные технические характеристики: О рабочий диапазон частот 19...65 кГц; О при подаче синусоидального напряжения 25±1 В уровень звукового давления на расстоянии 1 м не менее 90 дБ; О габаритные размеры 83,5х83,5х20 мм; О масса не более 10 г. Для того чтобы повысить уровень выходного сигнала, пьезоизлучатель включен через автотрансформатор Т1, как это показано на рис. 1.29. Трансформатор Т1 выполнен внутри броневых ферритовых М2000НМ чашек типоразмера Б28 (аналогичный показан на рис. 1.43, только зазора в центральной части быть не должно, а максимальный внешний диаметр чашек 28 мм). Обмотки содержат: 1 — 110 витков, 2 — 40 витков, 3 — 110 витков. Намотка выполняется проводом мар ки ПЭВ для обмоток 1 и 3 диаметром 0,12 мм, 2 — 0,2...0,25 мм. Обмотка 2 должна находиться в середине катушки. Такое расположение обмоток позволяет сделать трансформатор с лучшими характеристиками в области ультразвукового диапазона частот. Микросхема DA1 крепится к теплоотводу.
Устройство сохраняет работоспособность при изменении напряжения питания от 6 до 15 В. При напряжении 12В потребляемый ток составит около 150 мА.
Условия возникновения ЧС
1. Наличие потенциальных опасных и вредных производственных факторов при развитии тех или иных процессов.2. Действие факторов риска
3. Размещение населения, а также среды обитания.
Вибрация
Вибрация — механические колебания материальных точек или тел.Источники вибраций: разное производственное оборудование.
Причина появления вибрации: неуравновешенное силовое воздействие.
Вредные воздействия: повреждения различных органов и тканей; влияние на центральную нервную систему; влияние на органы слуха и зрения; повышение утомляемости.
Более вредная вибрация, близкая к собственной частоте человеческого тела (6-8 Гц) и рук (30-80 Гц).
Виды расследования:
1. Обычные (используется для несчастных случаев с временной потерей нетрудоспособности)2. Специальные (используется для несчастных случаев со смертельным исходом)
Для обычного расследования в состав комиссии по расследованию причин несчастного случая входят:
В течение 24 часов с момента происшествия несчастного случая проводят расследование, причем результаты расследования заносятся в акт по форме Н-1 (4 экз.).
Акт направляется к гл. инженеру (в течение 3-х дней акт должен быть заверен).
1-ый экз. - отдается на руки пострадавшему (хранится 45 лет);
2-ой экз. - в подразделении, где произошел несчастный случай;
3-ий экз. - в отделе охраны труда предприятия;
4-ый экз. - в министерство по его затребованию.
Администрация несет ответственность:
1. Дисциплинарную;
2. Материальную;
3. Административную;
4. Уголовную
Причины несчастных случаев:
- организационные (объективные);
- технические (субъективные).
Воздействие электрического тока на организм человека
Кол-во эл. травм в общем числе невелико, до 1,5%. Для эл. установок напряжением до 1000V кол-во эл. травм достигает 80%.Вредное воздействие эл магнитных полей
Эл. магн. поле большой интенсивности приводит к перегреву тканей, воздействует на органы зрения и органы половой сферы. Умеренной интенсивности: нарушение д-ти центральной нервной системы; сердечно-сосудистой; нарушаются биологические процессы в тканях и клетках. Малой интенсивности: повышение утомляемости, головные боли; выпадение волос.Вредное воздействие шума:
- сердечно-сосудистая система;- неравная система;
- органы слуха (барабанная перепонка)
Вредные воздействия лазерного излучения
1) термические воздействия2) энергетические воздействия (+ мощность)
3) фотохимические воздействия
4) механическое воздействие(колебания типа ультразвуковых в облученном организме)
5) электрострикция (деформация молекул в поле лазерного излучения)
6) образование в пределах клетках микроволнового электромагнитного поля
Вредные воздействия оказывает на органы зрения, а также имеют место биологические эффекты при облучении кожи.
Задачи БЖД:
1.Идентификация (распознавание) опасностей с указанием их количественных характеристик и координат в 3-х мерном пространстве. 2.Определение средств защиты от опасностей на основе сопоставления затрат с выгодами, т.е. с т.з. экономической целесообразности. 3.Ликвидация отрицательных последствий (опасностей).Защита от воздействия ИФ излучения
Снижение ИФ в источнике. Ограничение по времени пребывания. Защита расстоянием. Индивидуальная защита. Экранирование (теплоизомерные матениалы).Воздушное душирование. Вентиляция.Защитные мероприятия
1. Снижение ин. звука в источнике возникновения.2. Средства индивидуальной защиты.
3. Поглощение.
Звуковое восприятие человеком
![]() | Т.к. органы слуха человека обладают неодинаковой чувствительностью к звуковым колебаниям различной частоты, весь диапазон частот на практике разбит на октавные полосы. |
Октава — полоса частот с границами f1
- f2, где f2/f1 = 2.
Среднегеометрическая частота — fСТ =

Весь спектр разбит на 8 октавных полос:
45-90; 90-180; 180-360 ... 5600-11200.
Среднегеометрические частоты октавных
полос: 63 125 250 ... 8000
Звуковой комфорт — 20 дБ;
шум проезжей части улицы — 60 дБ;
интенсивное движение — 80 дБ;
работа пылесоса — 75-80 дБ;
шум в метро — 90-100 дБ;
концерт — 120 дБ;
взлет самолета — 145-150 дБ;
взрыв атомной бомбы — 200 дБ
Звуковой сигнализатор с не повторяющимся звуком
Устройство, схема которого показана на рис. 1.27, позволяет получить довольно приятные не повторяющиеся трели. Это достигается за счет использования генератора псевдослучайной последовательности (ПСП), собранного на логических микросхемах DD1...DD3. Его построение хорошо известно, а работа подробно описана в литературе, например Л27 стр. 277. Формирователь импульсов ПСП управляет звуковым генератором, который выполнен на широко распространенной микросхеме К174УН14 (импортный аналог TDA2003), включенной в режиме автогенератора. Перестройка частоты звукового генератора осуществляется при помощи транзистора VT1. А на базу транзистора сигнал поступает с выхода генератора ПСП (DD3/2). Начальная частота звукового генератора (DA1) устанавливается при помощи резистора R4. Диапазон перестройки зависит от резистора R5, а скорость смены звуков (ритм) меняется резистором R2. В качестве звукового излучателя ВА1 может применяться любой динамик мощностью 0.5...3 Вт и сопротивлением не менее 8 Ом. Резистор R8 позволяет регулировать громкость звукового сигнала. Подстроенные резисторы R2, R4, R6 применены типа СПЗ-19а, R8 типа ППБ-1А, а остальные резисторы и конденсаторы подойдут любые, но с малыми габаритами. Иначе они не поместятся на печатной плате, приведенной на рис. 1.28. Плата односторонняя, но имеет четыре объемные перемычки, которые устанавливаются до начала монтажа. Микросхема DA1 должна иметь теппоотвод (крепится к радиатору). Устройство сохраняет работоспособность при изменении напряжения питания от 6 до 15 В. При этом потребляемый ток не превышает 100 мА. Схема может применяться в качестве квартирного звонка, будильника или музыкальной игрушки. При этом имеется преимущест-
во по сравнению со звуковым сигнализатором собранным на микросхемах с запрограммированными фиксированными мелодиями. Эта не скоро надоест повторением.
С небольшими изменениями устройство может найти и другие применения, например, в качестве ультразвукового отпугивателя грызунов или комаров. Все, что нужно сделать для этого, описано в следующей статье.
Охранные устройства
Датчики колебаний для охранной сигнализации
Кроме обычных контактных датчиков необходимым элементом для любой охранной сигнализации, устанавливаемой на автомобиле, является датчик колебаний. Он должен реагировать также на удары и любые вибрации корпуса. При этом необходимо обеспечить срабатывание, если амплитуда колебаний превысит заданную величину. В простейших серийных промышленных системах охраны (среднего класса) чаще всего используют один из двух видов датчиков колебаний: выполненные на основе пьезоэффекта или электромагнитной индукции. В литературе уже публиковались конструкции электромагнитных датчиков, выполненные на основе механизма стрелочного измерительного прибора — микроамперметра [Л20, стр. 86]. Предлагаемый датчик имеет аналогичный принцип работы (магнитное попе наводит Э. Д. С. в катушке), но его конструкция является более стойкой к механическим перегрузкам, так как в этой колебательной системе катушка закреплена неподвижно, а перемещается только магнит. Вся конструкция позволяет уменьшить габариты датчика. По сравнению с датчиками, выполненными на основе пьезоэлемента, на данное устройство меньше влияет изменение температуры и оно более чувствительно, особенно к медленным колебаниям корпуса автомобиля. Датчиком вибрации (ударов) и колебаний является катушка L1 с закрепленным над ней магнитом, рис. 3.12. Магнит крепится клеем "Момент" к латунной пружинящей пластине. Все элементы крепления катушки, показанные на рисунке, использованы латунные (подойдет также любой другой не магнитный материал, например алюминий или пластмасса).
Катушка датчика намотана на пластмассовом каркасе, рис. 3.13, проводом ПЭЛ диаметром 0,08...0,1 мм (внавал до заполнения). Это примерно около 1800 витков (в моем варианте индуктивность получилась 3,3 мГн). При колебаниях магнита в катушке наводится напряжение, которое усиливается операционным усилителем (DA1), рис. 3.14. Операционный усилитель работает без обратной связи — с максимальным коэффициентом усиления, т.е. как компаратор. В исходном состоянии на его выходе DA1/6 будет уровень лог. "0" (не более 0,5 В), а при колебаниях магнита появятся импульсы. Эти импульсы открывают транзистор VT1 и начнет моргать светодиод HL1. Транзистор VT2 должен быть постоянно открыт поданным на базу положительным напряжением в случае если сигнализация включена.
Стабилитрон VD1 предотвращает повреждение микросхемы повышенным напряжением, а диод VD2 предохраняет от неправильной полярности подачи питания на схему датчика. Вся схема датчика за счет того, что в нем используется микромощная микросхема, потребляет от источника 12 В в режиме ожидания ток не более 0,1 мА, а при свечении светодиода до 6 мА. Чувствительность датчика зависит от гибкости пластины, на которой крепится магнит, и может быть довольно высокой. И чтобы ее снизить до нужного уровня, служит регулировочный резистор R2, который позволяет менять порог срабатывания компаратора DA1. Это удобно при неблагоприятных погодных условиях. Например, во время дождя или сильного ветра, когда чувствительность следует уменьшить, чтобы исключить ложные срабатывания. А для удобства настройки чувствительности датчика служит светодиод HL1. Момент срабатывания контролируется по его свечению. Если датчик будет установлен в самом блоке охраны, то сигнал с коллектора VT1 может сразу подключаться к сигнализации. При установке устройства в автомобиле следует учитывать, что от места установки, а также плоскости колебаний магнита, зависит чувствительность датчика. Поэтому конструктивно датчик удобнее выполнять в виде отдельного блока, который подключается к сигнализации тремя проводами. Аналогично делают в промышленных системах охраны, например в системе "Red Scorpio-600" третий провод применяется для электронного управления включением датчика (в случае, если вы его не будете использовать, то вместо транзистора VT2 на плате устанавливается перемычка эмиттер-коллектор). В схеме применены детали: подстроенный резистор R2 типа СП4-9 на 0,5 Вт (СПЗ-166), остальные МЛТ мощностью 0.125 Вт. Транзисторы могут быть с любой последней буквой в обозначении и они заменимы на любые аналогичные с соответствующей проводимостью. Конденсаторы С1, СЗ из серии К10 (К10-17), оксидный С2 — К50-35 на 25 В. Светодиод HL1 может применяться любого типа. Для удобства подключения внешних проводов к датчику на плате установлена трехсекционная коммутационная колодка с винтовыми зажимами — она впаивается в плату. Все детали схемы размещены на односторонней печатной плате из стеклотекстолита, рис. 3.15. Для увеличения плотности монтажа часть резисторов устанавливается вертикально, а стабилитрон VD1 используется в пластмассовом корпусе.
В качестве корпуса удалось найти подходящую пластмассовую коробку, рис. 3.16 (под нее и выполнена плата). Для подключения удаленного датчика к блоку охраны потребуется собрать переходной узел на транзисторе VT3, рис. 3.17. Он позволяет формировать уровень лог. "1" для системы охраны при срабатывании датчика. При свечении светодиода HL1 в цепи питания датчика увеличивается ток. Этот ток, проходя через резистор R8, создает на нем падение напряжения, достаточное для открывания транзистора VT3.
Чувствительность транзистора устанавливается резистором R8, а резистор R7 предотвращает повреждение транзистора VT3 в случае короткого замыкания цепей питания датчика. Можно также изготовить датчик вибрации на основе цилиндрического пьезоэлемента от головки звукоснимателя, например типа ГЗП-311, рис. 3.18. Такие звукосниматели вряд ли еще производятся, но в продаже из старых запасов пока встречаются. Головка имеет пьезоэпемент в виде трубки. Для его использования в качестве датчика потребуется минимальная доработка. Она заключается в снятии иголки и укорачивании пластмассовых ограничительных выступов (1), как это показано на рисунке. На выступающий конец пьезоэлемента надеваем полиэтиленовую трубку соответствующего диаметра, а на ней закрепляем медную цилиндрическую втулку (2). Втулка имеет внутри центральное отверстие с резьбой М2,5 (резьба обеспечивает лучшее сцепление с полиэтиленовой трубкой, что исключит соскальзывание груза).
Так как пьезоэлемент имеет гибкое крепление, то малейшие вибрации закрепленного на нем груза (2) преобразуются в напряжение. Схема усилителя для такого датчика может быть аналогичной приведенной выше, но с небольшими изменениями, показанными на рис. 3.19. Применение такой конструкции пьезодатчика позволяет обеспечить чувствительность к колебаниям в двух плоскостях, а также немного уменьшить габариты устройства.
В качестве пьезодатчика возможно также использование пьезоизлучателей из серии ЗП, но в этом случае чувствительность такого устройства уменьшится и срабатывать оно будет только при ударах. В некоторых серийных импортных сигнализациях используется аналогичная конструкция датчика колебаний на основе пьезоэлемента. Отличие заключается в том, что на пьезоэлемент надета толстая сепиконовая трубка, а на ней уже закреплен груз. На рис. 3.20 для примера приведена схема так называемого "двухзонного" датчика, выполненного на основе пьезоэлемента. Такие устройства используются в некоторых импортных автомобильных системах охраны. Все устройство собрано на одной микросхеме, содержащей внутри четыре универсальных операционных усилителя. Датчик имеет два регулятора. Резистор R2 позволяет менять общую чувствительность схемы, a R6 дает возможность устанавливать нужную постоянную времени цепи заряда конденсатора С8, что регулирует чувствительность устройства в зависимости от продолжительности и силы внешних воздействий. При эксплуатации охраны для облегчения настройки чувствительности датчика в схеме имеются светодиоды HL1, HL2. По их свечению можно контролировать момент срабатывания.
Имитаторы работы охранного устройства
Имитаторы работы охранного устройства Многие современные системы сигнализации имеют световую индикацию работы режима охраны, что предупреждает окружающих о нахождении автомобиля под электронной охраной. Индикацию обычно выполняют на светодиоде, работающем в прерывистом режиме. Это успокаивает хозяина, так как может заставить неопытного злоумышленника обойти такой автомобиль стороной.
В продаже можно найти мигающие светодиоды со встроенным внутри прерывателем (импортные). По размерам и внешнему виду они не отличаются от обычных, рис. 3.21 (существенно отличается только цена). Например, светодиод типа L-56 (фирмы "KINGBRIGHT") имеет следующие параметры: максимальное прямое напряжение 2,5 В; максимальный прямой ток 25 мА; максимальное обратное напряжение 5 В; температурный диапазон -40...+85°С. Минимальное напряжение, при котором начинает работать прерыватель внутри такого светодиода равно 1,5 В (без добавочного резистора). При использовании светодиода с питающим напряжением более 2,5 В необходимо устанавливать токоограничивающий резистор сопротивлением 300...1000 Ом. Аналогичный сигнализатор может быть установлен в квартире и питаться непосредственно от сети, рис. 3.22. Вор вряд ли будет разбираться, почему мигает индикатор, и поспешит покинуть помещение до возможного приезда наряда милиции или включения сирены.
Светодиодный индикатор с прерывистым свечением несложно изготовить самостоятельно на основе любого обычного светодиода и использовать в качестве имитатора работы охранного устройства. Он устанавливается вблизи лобового стекла или приборной панели и может применяться временно, пока не будет установлена охранная сигнализация, или же работать для отвлечения внимания от места установки подключенной сигнализации. В любом случае это полезно. Работа такого индикатора в прерывистом режиме снижает потребляемую схемой мощность, что особенно важно при питании от автономного источника. На рис. 3.23 приведена схема прерывателя для управления работой обычного светодиода. Все устройство выполнено на одной КМОП микросхеме и состоит из двух генераторов. Генератор на элементах DD1.3-DD1.6 работает на повышенной частоте, но при свечении светодиода из-за инерции зрения это не заметно. Такой режим позволяет снизить потребляемый индикатором ток. Второй генератор (DD1.1-DD1.2) вырабатывает импульсы частотой около 1 Гц, что обеспечивает прерывистость свечения светодием более 2,5 В необходимо устанавливать токоограничивающий резистор сопротивлением 300...1000 Ом. Аналогичный сигнализатор может быть установлен в квартире и питаться непосредственно от сети, рис. 3.22. Вор вряд ли будет разбираться, почему мигает индикатор, и поспешит покинуть помещение до возможного приезда наряда милиции или включения сирены.
Светодиодный индикатор с прерывистым свечением несложно изготовить самостоятельно на основе любого обычного светодиода и использовать в качестве имитатора работы охранного устройства. Он устанавливается вблизи лобового стекла или приборной панели и может применяться временно, пока не будет установлена охранная сигнализация, или же работать для отвлечения внимания от места установки подключенной сигнализации. В любом случае это полезно. Работа такого индикатора в прерывистом режиме снижает потребляемую схемой мощность, что особенно важно при питании от автономного источника. На рис. 3.23 приведена схема прерывателя для управления работой обычного светодиода. Все устройство выполнено на одной КМОП микросхеме и состоит из двух генераторов. Генератор на элементах DD1.3-DD1.6 работает на повышенной частоте, но при свечении светодиода из-за инерции зрения это не заметно. Такой режим позволяет снизить потребляемый индикатором ток. Второй генератор (DD1.1-DD1.2) вырабатывает импульсы частотой около 1 Гц, что обеспечивает прерывистость свечения светоди-
Эффективная противоугонная система для автомобиля
Многие автолюбители рано или поздно сталкиваются с проблемой защиты своего автомобиля от угона. Путей решения этой проблемы есть несколько: использование механических противоугонных устройств; установка электронных систем охраны; применение электронных секреток и блокирующих узлов; комплексная защита автомобиля, состоящая из комбинации выше перечисленных вариантов. Рассмотрим более подробно перечисленные способы. Ведь чтобы грамотно защитить свой автомобиль, владелец должен знать не хуже угонщика, как его могут угнать и что необходимо именно для вашей марки. Иначе не спасет даже самая дорогая система охраны. Механические устройства можно разделить в основном на два вида. Первый из которых это всевозможные блокираторы руля или типа руль-педаль. Второй тип это замки на коробку переключения передач (КПП) и капот. Что касается первого типа механических "противоугонных устройств", то они, несмотря на разрекламированность, привлекательный внешний вид и удобство эксплуатации, не выдерживают никакой критики с точки зрения выполнения своей основной задачи — защиты автомобиля от угона. Депо в том, что их довольно легко нейтрализовать. Так, устройства отечественного производства традиционно изготавливаются из низкосортных сталей и их можно перепилить обычной ножовкой по металлу. Эта же задача решается и без физических усилий — ведь почти в любом фирменном магазине электроинструментов можно приобрести компактное устройство с автономным питанием под названием "арматурорез". Эти электрические кусачки помещаются в кармане куртки и способны за 10 секунд перекусить арматуру толщиной 10 мм (а сталь там не плохая). Заряда же встроенного аккумулятора достаточно для перекусывания чуть ли не полсотни подобных прутков. Если же механическое блокирующее устройство изготовлено из хороших материалов, то угонщик может воспользоваться таким средством как жидкий азот. Это позволяет заморозить металл до такой степени, что он становится хрупким и раскапывается от удара молотком. Отметим также, что малообеспеченный вор (не имеющий хорошего инструмента) может просто перепилить руль, что довольно просто, а потом заменить его на новый. Что же касается противоугонных устройств типа замков на КПП (MULT-L-LOCK) или на капот (HOOD-LOCK), то они тоже не лишены недостатков, хотя и выполняются из хороших материалов и имеют сложные замки. Одним из недостатков этих устройств является их относительно высокая цена. К примеру, MULT-L-LOCK с установкой стоит около $150, a HOOD-LOCK порядка $80. Не подвергая сомнению прочность и качество самих устройств, следует обратить внимание на то, что прочность элементов корпуса автомобиля, к которым крепятся эти устройства, вовсе не так высока как хотелось бы. Что же можно сказать о таких средствах защиты автомобиля как серийные промышленные электронные противоугонные устройства? В установочных центрах и в розничной продаже их ассортимент достаточно большой, но несмотря на это изобилие, все их можно условно разделить на две категории. Это относительно недорогие и несложные устройства ценой до $100 и дорогие противоугонные системы известных в мире производителей ценой от $300. В промежутке между ними в основном стоят устройства с сервисными возможностями последних и противоугонными свойствами первых. Что касается дорогих электронных систем, таких как CLIFFORD, BOCSH, BLACK BUG и др., то можно успокоить автомобилистов, желающих сэкономить на их установке. Установить противоугонную систему такого класса самостоятельно часто не представляется возможным, так как для этого нужно иметь специальные знания и, что самое главное, подробную инструкцию по установке, чего вы точно не получите. Например, в системе BLACK BUG в узлы, обеспечивающие блокировку, встраиваются специальные датчики с исполнительными устройствами, управление которыми выполняет центральный блок по штатной проводке автомобиля с помощью кодов, передаваемых на высокой частоте. Если же вы решитесь установить сложные системы охраны в специализированном центре, что само по себе не дешево, то рискуете на весь срок эксплуатации автомобиля быть зависимым от тех, кто занимался установкой (хорошо, если еще и качественно), так как отремонтировать ее или хотя бы отключить в критической ситуации не всегда удастся. Хочу особо обратить внимание тех автовладельцев, у кого в машине нет бортовой электроники, такой как электронный коммутатор, инжектор или хотя бы клапан ЭПХХ. Таких автомобилей пока все еще большинство, даже среди тех, что еще выпускаются промышленностью. В этом случае устанавливать на ваш автомобиль дорогостоящую противоугонную систему вообще не имеет смысла, так как деньги будут потрачены зря. Дело в том, что она просто не сможет реализовать своих потенциально больших противоугонных свойств. Вы в этом сможете сами убедиться, открыв капот. Из жизненно важных узлов автомобиля, необходимых для пуска двигателя и движения, вы можете заблокировать лишь стартер и катушку зажигания. Зная принцип работы двигателя, угнать такой автомобиль проще простого. Для этого даже не потребуется разбираться в хитросплетении ваших проводов. Угонщик сделает всего два прямых соединения: между клеммой "+" аккумулятора — катушкой зажигания и стартером. Конечно, чтобы заглянуть под капот, потребуется сначала открыть двери, а при этом сработает сигнализация. Как легко открыть двери при помощи ..., знают многие (не буду описывать процесс угона более подробно, чтобы меня не обвинили в обучении этому делу). Несмотря на то, что автомобиль начнет пищать на все лады и мигать всеми осветительными приборами и может даже послать вам сообщение на пейджер (некоторые противоугонные устройства это обеспечивают), взывая о помощи, все равно капот будет открыт. В этом случае отключить сирену не составит труда. Все указанные выше операции делаются довольно быстро и со стороны будет очень похоже на то, что хозяин, забыв что сигнализация включена, полез в собственный автомобиль. Ну а дальше, как уже отмечалось — два соединения и вы теряете автомобиль. По данным испытаний, проводимых одним из подразделений МВД среди отбывающих в тюрьме срок специалистов, опытному угонщику достаточно всего 20...30 с, чтобы завести отечественный автомобиль, даже не зная, какая система сигнализации там установлена. Есть противоугонные системы, оборудованные радиомаяком, при помощи которого автомобиль после угона обнаруживается и задерживается службой ГИБДД. Данные системы возврата угнанного автомобиля при хорошо отлаженной системе с успехом используются на Западе. Статистика же применения таких устройств у нас в стране просто печальна — либо отказывает техника, либо же угнанную машину просто не хотят задерживать от греха подальше. По этой причине не только рассматривать более подробно, но даже называть такие системы нет никакого смысла. Учитывая все выше сказанное, а также практику установки и эксплуатации охранной сигнализации, можно предложить следующее техническое решение для защиты вашего автомобиля от угона. Оно заключается в использовании комбинации устройств промышленного изготовления, с уникальным самодельным. Как уже упоминалось, есть электронные противоугонные системы и подешевле, и, по моему мнению, более практичные. К ним можно отнести такие как RED SCORPIO, PRESTIGE, ALLIGATOR и др.. Все они в зависимости от комплектации и уровня сервиса стоят $50...100. Эти несложные устройства вы вполне сможете установить сами. В качестве противоугонных средств в них обычно предлагается две цепи блокировки, т.е. можно заблокировать стартер и катушку зажигания, что, как отмечалось выше, хотя и малоэффективно, но все же время у угонщика отнимет. Приобретя и установив относительно недорогую систему охраны, вы получите уровень сервиса, достаточный для отечественного автомобиля, и первый рубеж охраны. Существенно улучшить охрану можно при помощи установки несложного устройства — топливного клапана. Электрический бензоклапан — это электромагнит, который обеспечивает прохождение бензина от бензобака к двигателю только при подаче на него питающего напряжения (существуют также нормально открытые клапаны с закрыванием подачей напряжения, но их мы рассматривать не будем). В принципе ничего нового в этом устройстве нет — оно серийно выпускается отечественной промышленностью под разными названиями, например "Сюрприз" (рис. 3.1) и представляет собой встраиваемый в разрыв цепи бензопровода блок (крепится к корпусу автомобиля). Его можно установить в труднодоступном и только вам известном месте. Но для включения бензоклапана в его комплект входит тумблер. Мало того, что при установке не хотелось бы портить сверлением какую-нибудь деталь кузова, но ведь и установить его нужно незаметно. Кроме того, место установки должно быть таким, чтобы вы могли включать и выключать тумблер незаметным движением. Ведь даже обычный дворовый хулиган, наблюдающий, как вы при запуске двигателя куда то лезете, способен определить место установки тумблера. А мест для его скрытого размещения довольно мало.
Решением этой проблемы может служить самодельное устройство, выделенное на рис. 3.2 пунктиром. Оно представляет собой токовое герконовое реле К1, обеспечивающее режим самоподхвата. Токовое репе не следует путать с обычными реле, которые выпускает промышленность — такое купить готовое вам не удастся. Реле К1 включается вместо тумблера в цепь подачи питания на обмотку бензоклапана К2 и работает следующим образом.'При включении зажигания контакты геркона разомкнуты и клапан обесточен, соответственно будет перекрыт бензопровод. Чтобы включить контакты геркона К1.1, необходимо к ним поднести небольшой магнит.
Устройство срабатывает при приближении магнита на расстояние 10...20 мм (зависит от силы магнита). В этом случае в цепи обмотки К1 от "+" аккумулятора начнет протекать ток через обмотку К2. Данный электроклапан при напряжении 13 В потребляет ток около 0,3 А. Обмотка К1 конструктивно расположена на корпусе геркона и ее параметры выбраны таким образом чтобы электромагнитное поле, возникающее от проходящего через обмотку тока, смогло поддерживать контакты К1.1 во включенном состоянии и после убирания магнита. Таким образом, устройство зафиксируется в этом состоянии. Выключается же реле К1 и клапан К2 после обесточивания цепи при помощи выключения замка зажигания. Что удобно, так как позволит не забыть выключить бензоклапан при постановке машины на охрану. Конструктивное исполнение токового реле К1 показано на рис. 3.3. Оно изготавливается следующим образом. У обычного геркона типа КЭМ-1 (с одной группой нормально разомкнутых контактов) укорачивается до 5 мм один из выводов. В последующем туда будет подпаиваться конец обмотки. Затем геркон оборачивается в 2 слоя стеклотканью. Причем, под последний слой подкладывается толстый медный провод (диаметром 0,5...1 мм), который будет служить вторым выводом реле при подпайке конца обмотки. Конец провода должен выступать за край корпуса геркона примерно на 15 мм.
Подпаяв к укороченному концу геркона провод, производим намотку катушки. Обмотка содержит около 400 витков, намотанных проводом ПЭТВ или ПЭВ-2 диаметром 0,25 мм. Намотка осуществляется виток к витку на всю длину корпуса в два слоя — это примерно 45 мм. Таким образом, оба вывода обмотки К1 будут находиться с одной стороны геркона, как это показано на рисунке. После окончания намотки обмотку необходимо пропитать лаком или клеем "Момент". На обмотку можно также одеть термоусаживающуюся трубку. В результате получится прочный цилиндр диаметром 10...11 мм с выходящими по краям проводами. Теперь необходимо произвести определение правильной фазировки подключения обмотки токового реле. Для этого, до того как вы установите устройство в автомобиль, соберите схему подключения, показанную на рис. 3.2 и поднесите к геркону магнит. Если он уверенно сработает, то фазировка правильная. А если вы услышите характерное дребезжание контактов, то нужно поменять местами провода, подключаемые к геркону (правильную полярность следует запомнить). Токовое реле К1 можно положить под ковриком обшивки в месте, исключающем механическую нагрузку. Для удобства крепления геркона в любом другом месте и увеличения механической прочности всей конструкции можно изготовить пластину, показанную на рис. 3.4. Она выполняется из одностороннего фольгированного стеклотекстолита толщиной 1.5...3 мм. К оставленным участкам фольги припаиваются выводы геркона и внешние подходящие провода. Сама же плата крепится к корпусу автомобиля винтом-саморезом через крепежное отверстие или клеем.
Данная конструкция реле устойчиво работает при минимальном токе в цепи 200 мА и падении напряжения на обмотке меньше 1 В. Максимальный ток через обмотку К1 может быть до 0,5 А. При необходимости работы на большем токе, например, если применяемый бензоклапан потребляет больше чем указано, обмотку потребуется выполнять более толстым проводом (число витков при этом уменьшится). Контакты геркона КЭМ-1 рассчитаны на коммутацию тока до 2 А. Другие типы герконов применять нельзя, так как они требуют большего магнитного поля для удержания контактов или же не допускают протекания через контакты тока более 250 мА. Магнит можно оформить в виде брелка к ключам (лучше использовать магниты, изготовленные на основе самарий-кобальтового материала — они при малых габаритах имеют сильное магнитное поле). Эксплуатация секретного магнитного включателя К1 будет более удобной, если схему дополнить цепью с лампой индикации, показанной на рис. 3.2 пунктиром. Лампочка EL1 начнет светиться в случае включения бензоклапана и вы будете уверены в том, что на него подано напряжение. Лампу удобно использовать одну из уже имеющихся на панели приборов. Вместо лампы можно применить также любой светодиод с последовательно включенным резистором сопротивлением 1.2...3 кОм, ограничивающим ток. Таким образом, угонщик, даже нейтрализовав вашу противоугонную систему, будет весьма озадачен тем, что автомобиль, проехав 100...500 м (за счет остатка бензина в трубопроводе), неожиданно заглох и вообще не заводится. Конечно, многие из них догадаются о бензоклапане и поэтому начнут искать тумблер включения, которого в данной ситуации вообще нет. Перспектива же поиска неизвестно где установленного бензоклапана, а потом напрямую соединять бензопровод при дефиците времени может побудить отказаться от угона автомобиля. Правильно изготовленное и грамотно установленное предлагаемое устройство совместно с электронной сигнализацией может стать серьезным препятствием для угонщиков. Если же установить еще и механический блокиратор руля, то в итоге у вас получится комплексная защита автомобиля от угона, что в данной конфигурации: недорогая электронная система, бензоклапан и блокиратор — на мой взгляд, является наиболее рациональной и экономичной.
Карманный звуковой сигнализатор
Это устройство отличается своей простотой и малыми габаритами. Оно издает довольно неприятный звук и может использоваться как индивидуальное средство подачи сигнала тревоги, чтобы привлечь внимание окружающих или же применяться в составе любой системы охранной сигнализации.
При изготовлении сирены использована широко распространенная микросхема звукового усилителя К174УН14 (TDA2003), которая включена в режиме автогенератора, рис. 3.5. На ее выходе будут прямоугольные импульсы. При этом частота звука определяется емкостью конденсатора С2 и в небольших пределах может меняться подстроенным резистором R2. В схеме генератора используется особенность внутренней структуры микросхемы. Внутри корпуса уже имеется резистор отрицательной обратной связи между выходом (вывод 4) и входом (2), а положительная обратная связь на вход DA1/1 поступает с делителя, состоящего из резисторов R1-R2. Рабочая частота автогенератора настраивается на максимальную громкость звука. Частота в этом случае будет совпадать с резонансной для пьезоизлучателя (обычно это около 2...4 кГц — зависит от типа используемого звукового излучателя). Для того чтобы схема меньше потребляла энергии, в качестве звукового сигнализатора применяется пьезоизлучатель СП-1 (в крайнем случае подойдут два пьезоизлучателя ЗП-1). Для получения максимальной отдачи от пьезоизлучателя (В1) на него требуется подать повышенное переменное напряжение (с амплитудой не менее 25 В). Это достигается при помощи включения В1 через автотрансформатор Т1. Автотрансформатор можно изготовить самостоятельно на основе железа от выходного или согласующего трансформатора, применяемого в малогабаритных радиоприемниках. Имеющиеся в них обмотки удаляем, а на их место наматываем 100+800 витков проводом ПЭВ диаметром 0,1 мм. В качестве Т1 удобно использовать также трансформатор от старых моделей телефонных аппаратов. Потребуется только удалить верхнюю обмотку и вместо нее намотать 100...150 витков таким же проводом. Число витков в обмотке (2-3) зависит от напряжения питания схемы и берется максимальным при Uпит=9...12 В. Если предполагается работа автогенератора в долговременном режиме — микросхема DA1 крепится к теппоотводу. Цепь из элементов R3-C4 предотвращает возбуждение автогенератора на более высоких частотах. Схема автогенератора сохраняет работоспособность при изменении питающего напряжения от 2,7 до 15В. Потребляемый ток составляет при 3 В — 30 мА, 10В — 200 мА. В автономном варианте в качестве элементов питания могут использоваться три или четыре аккумулятора Д-0.26Д. Схема не критична к точности номиналов и типам используемых радиодеталей. Единственное требование к ним — малые габариты, например подстроечный резистор R2 типа СПЗ-19а. Все детали схемы, кроме трансформатора Т1, размещаются на односторонней печатной плате размером 35х25 мм, рис. 3.6.
Мощная сирена
Для звукового оповещения это устройство может применяться в составе любой стационарной или автономной охранной сигнализации. Оно создает плавно меняющийся по частоте звук, похожий на сигнал милицейской сирены. При этом в качестве звукового излучателя может подключаться одновременно (параллельно) много динамиков, но даже при использовании всего одного мощность звукового сигнала будет значительно превосходить пьезосигнализаторы и автомобильные пищалки. Кроме того, сигнал имеет индивидуальный "звуковой рисунок", что позволяет его легко отличить от других. Схема устройства, рис. 3.9, состоит из двух связанных генераторов, выполненных на микросхеме DD1, и делителя частоты на DD2.1. Частота звукового генератора на элементах DD1.4, DD1.6 циклически меняется полевым транзистором VT1. Так как полевой транзистор изменяет свое сопротивление исток-сток в зависимости от управляющего напряжения на затворе. Управляющее пилообразное напряжение образуется на конденсаторе С2 при помощи второго, более низкочастотного генератора, выполненного на элементах DD1.1-DD1.2, в результате заряда конденсатора С2 через резистор R3 и разряда через R3 и R4 (когда на выводе DD1/6 лог. "0"). На выходе DD1/8 генератора форма импульсов отличается от меандра. Триггер DD2.1 работает в режиме делителя на 2 и обеспечивает на своих выходах симметричные импульсы (пауза равна длительности). Это позволяет исключить подмагничивание обмотки звукового излучателя (динамика) постоянной составляющей протекающего тока, как это бывает в некоторых схемах. Элемент триггера DD2.2 является повторителем сигналов, которые через резисторы R6 и R7 поступают на управление мостовым коммутатором. Использование мостовой схемы включения динамика (ВА1) позволяет увеличить амплитуду выходного сигнала до уровня, близкого к питающему напряжению (выходная мощность в этом случае также увеличивается). Достигается это тем, что в открытом состоянии могут находиться одновременно только два транзистора (VT2, VT5 или VT3, VT6) — зависит от уровней на выходах DD2.2 (направление протекающего тока через обмотку динамика ВА1 периодически меняется). В схеме применены конденсаторы С1...СЗ типа К10-17, С4 — типа К52-1 Б на 63 В. Резисторы подойдут любого типа. При использовании только одного динамика транзисторы КТ827 и КТ825 можно заменить на менее мощные КТ972 и КТ973 соответственно. Их нужно устанавливать на радиатор. Динамик ВА1 подойдет мощностью не меньше 20 Вт при сопротивлении обмотки 4 Ом или 10 Вт при 8 Ом. Все элементы схемы, кроме транзисторов VT2...VT5 и включателя SA1, расположены на односторонней печатной плате размера-
ми 55х35 мм, рис. 3.10. Для упрощения топологии плата содержит одну объемную перемычку. При настройке устройства, из-за разброса параметров полевых транзисторов КП31 ЗА, для получения нужной тональности звучания, номинал конденсатора СЗ необходимо подбирать из диапазона 0,015...0,47 мкФ.
Сирена сохраняет работоспособность при изменении питающего напряжения от 6 до 15 В, а потребляемый ток (1...2.5 А) зависит от сопротивления обмотки подключенного динамика и их количества параллельно соединенных. Выходной каскад сирены вместо четырех транзисторных коммутаторов можно выполнить также на интегральной микросхеме сдвоенного звукового усилителя (TDA2005), как это показано на рис. 3.11. Микросхема применена в режиме мостового включения нагрузки, что позволяет обойтись без переходных конденсаторов в цепи динамика и увеличить максимальную амплитуду напряжения на нагрузке почти до уровня питающего напряжения. Усилитель может работать при изменении питающего напряжения от 6 до 16 В. Применение интегральной микросхемы позволит уменьшить габариты всего устройства, так как в качестве теплоотвода для TDA2005 может использоваться металлический корпус конструкции.
Сопротивление подключенной нагрузки (ВА1) должно быть не меньше 4 Ом. В этом случае максимальная мощность при питающем напряжении 12 В составит около 20 Вт (при Рнагр=8 Ом — Рн=12 Вт). А потребляемый ток не превышает 1,8 А.
Охранные устройства
Охранные устройства В разделе приводится описание ряда электронных устройств, которые могут использоваться совместно с любой промышленной или самостоятельно изготовленной системой охраны. Они предназначены для тех, кто хочет обеспечить надежную защиту своего имущества: автомобиля, квартиры и т.п. Рост преступности и ограниченные возможности правоохранительных органов заставляют граждан самих заботиться о сохранности своей собственности и личной безопасности. . Первая статья адресована автолюбителям, которые хотят установить одну из серийных сигнализаций. В ней приводятся практические рекомендации по выбору и простой способ повышения противоугонных свойств, применимый для любой системы охраны.Звуковой сигнализатор с меняющейся частотой звука
На основе интегральной микросхемы звукового усилителя К174УН14 (TDA2003) можно выполнить звуковой сигнализатор с изменяемой частотой звука, рис. 3.7. Сам звуковой генератор (DA1) собран по схеме, описанной в предыдущей статье. Единственное отличие заключается в использовании дополнительного транзистора VT1 и двух низкочастотных генераторов, собранных на логических элементах КМОП микросхемы DD1. Генератор, выполненный на элементах DD1.3, DD1.5, работает на частоте 0.7...1 Гц. Сигнал с выхода DD1.6 поступает через резисторы R6-R7 на управление транзистором VT1, что обеспечивает изменение частоты звука. Частота на выходе DA1/4 генератора будет циклически меняться в зависимости от изменения сопротивления эмиттер-коллектор транзистора VT1. При этом в зависимости от положения переключателя SA1 сигнализатор может работать в одном из трех режимов:
1) непрерывный сигнал одной частоты; 2) сигнал с изменяемой частотой, при этом будут чередоваться интервалы звучания сирены и однотонного звука; 3) сигнал с изменяемой частотой. Генератор на элементах DD1.1-DD1.2 управляет работой второго генератора (DD1.3, DD1.5). Когда на выводе DD1/6 присутствует уровень лог. "1" (он через диод VD1 поступает на DD1/13) — второй генератор перестает работать и на выходе будет однотонный звук. Настройка схемы заключается в установке резисторами R8 и R6 необходимого диапазона перестройки частоты, а также частоты, с которой будет чередоваться смена звука, что зависит от номиналов элементов R3 и С1. Все элементы, выделенные на схеме пунктиром, размещены на односторонней печатной плате размером 57,5х40 мм, рис. 3.8. Устройство не критично к типам применяемых деталей и точности соответствия номиналов. Подстроенные резисторы (R6 и R8) использованы малогабаритные: типа СПЗ-19а. В качестве звукового излучателя (ВА1) может быть применен пьезосигнализатор ОСА-110. Он имеет габариты 70х70х35 мм и обеспечивает параметры: громкость звука на расстоянии 1 м не менее 110дБ; резонансную частоту 2,2±0,5 кГц; подводимую амплитуду сигнала до 200 В; диапазон рабочих температур-45...+55°С. Для работы пьезоизлучатепя с максимальной громкостью его питание выполняется через повышающий напряжение автотрансформатор Т1. Для изготовления Т1 удобно использовать магнитопровод трансформатора от старых моделей телефонных аппаратов. Потребуется удалить все обмотки и намотать 1600+80 витков проводом ПЭЛ диаметром 0,12 мм (последние 80 витков выполняются проводом диаметром 0,25 мм). К выходу генератора может подключаться также и обычный электромагнитный динамик мощностью около 5 Вт и сопротивлением 4 Ом. В этом случае автотрансформатор Т1 не нужен.
Устройство работает при питании от источника напряжением от 3 до 15 В. При напряжении 12 В потребляемый ток составляет не более 0,3 А.
Охранные устройства
Автоматическое зарядно-пусковое устройство для автомобильного аккумулятора
Пусковые устройства промышленного изготовления нередко обладают малой мощностью и недостаточно надежны в эксплуатации. Простейшие самостоятельно изготовленные схемы автомобильных пусковых устройств, состоящие только из трансформатора и силовых выпрямительных диодов, также обладают рядом недостатков. Во-первых, при случайном коротком замыкании выходных проводов можно легко повредить дорогостоящие выпрямительные диоды. В случае неправильной полярности подключения такой схемы к аккумулятору можно повредить бортовую электронику или сам аккумулятор. Кроме того, при изготовлении простейшего пускового устройства требуется грамотно выбирать параметры трансформатора (соотношение числа витков первичной и вторичной обмоток для конкретного типа магнитопровода), чтобы он обеспечивал ток в нагрузку не менее 100 А при просадке напряжения не ниже 10 В. Устранить все эти недостатки позволяет описываемое ниже устройство. Его можно также использовать для подзаряда или тренировки аккумулятора, а автоматика не допустит превышения напряжения на аккумуляторе выше допустимой величины во всех режимах работы. Электрическая схема обеспечивает стабилизацию выходного напряжения и защиту по току от короткого замыкания. А при неправильной полярности подключения аккумулятора к выходным клеммам устройства не позволит включить его в работу. Для работы пуско-зарядного устройства в разных режимах подключение аккумулятора выполняется к одним и тем же выходным клеммам, что очень удобно при эксплуатации. При этом обеспечивается контроль работы схемы и состояния аккумулятора при помощи вольтметра и амперметра, установленных на передней панели корпуса, рис. 4.13. Расположенными там же регуляторами можно в широких пределах изменять выходное напряжение "U" и ток ограничения (защиты) "I".
Устройство может работать в трех режимах, которые выбираются переключателем SA1 ("режим"): 1. ЗАРЯДКА — обеспечивается зарядка аккумуляторной батареи (АБ) стабильным током до момента, когда напряжение на аккумуляторе возрастет до величины 14,8 В. При этом ток зарядки может быть установлен любым в диапазоне 1 ...10 А. 2. ТРЕНИРОВКА — используется для предотвращения сульфатации пластин аккумулятора при его длительном хранении с залитым электролитом, например в зимний период. Устройство позволяет циклически выполнять процесс заряд-разряд в автоматическом режиме. Ток заряда может устанавливаться от 1...10 А, разряда — 0,8 А. Количество циклов не ограничено. 3. ПУСК — режим используется для запуска двигателя автомобиля. При этом устройство подключается параллельно с аккумулятором и обеспечивает ток до 100 А в непрерывном режиме. Что позволяет облегчить запуск двигателя в зимний период или при пониженной емкости аккумулятора в результате старения. Электрическая схема зарядно-пускового устройства, рис. 4.14, состоит из следующих частей: а) силового трансформатора Т1 мощностью около 1 кВт с выпрямителем, выполненным на тиристорах VS1, VS2; б) источника питания для схемы управления на трансформаторе Т2 и стабилизаторах DA2, DA3; в) схемы автоматического управления (DA1...DA4, ТЗ); г) схемы контроля режимов (PV1, усилителя DA6 для измерения тока, РА1, HL1, HL2); д) блока включения и защиты (К1, К2, DA5). Таблица 4.1. Питающие напряжения на микросхемах
| Номер и тип микросхемы | Напряжение на выводах, В | |||||||
| 2 | 4 | 6 | 7 | 9 | 11 | 12 | 13 | |
| DA1 КР140УД20А | -15 | +15 | +15 | |||||
| DA4KP1114EУ4 | ОП | +15 | ||||||
| DA5 К554САЗБ | on | -15 | +15 | ОП | ||||
| ОА6К157УД1 | -15 | +15 |
Так как при зарядке автомобильной аккумуляторной батареи рекомендуют поддерживать средний зарядный ток постоянным, в качестве регулирующего элемента используются тиристоры. Они одновременно работают как управляемые выпрямители. Для удобства изготовления схема управления питается от отдельного трансформатора Т2. С него же снимается и сигнал для синхронизации работы схемы с частотой сети (цепь из элементов VD6-R28-R33). Напряжения +15 В и -15 В, используемые для питания схемы управления, стабилизированы на микросхемах DA2 и DA3. Блок автоматического управления работает следующим образом. Сигнал обратной связи по напряжению (Uoc) с выходных клемм (Х1, Х2) через резисторы R1-R4 поступает на вход интегратора DA1.1. Выходное усиленное напряжение суммируется с напряжением, установленным резистором R14, и поступает на вход DA4/15. Микросхема DA4 (КР1114ЕУ4) предназначена специально для построения импульсных схем управления, что позволяет значительно упростить устройство. Она содержит полный набор функциональных узлов для выполнения широтно-импульсного управления (рис. 4.15) и внутри имеет: прецизионный источник опорного напряжения +5 В (ИОН); усилители ошибки (1 и 2), компараторы (3 и 4), схемы управления выходным каскадом на транзисторах и генератором пилообразного напряжения. Частота генератора задается внешним резистором R30 и конденсатором С15. Работа автогенератора синхронизируется с частотой сети при помощи транзистора VT1, сигнал на открывание которого поступает с выпрямителя VD6. На выходе микросхемы DA4/8 формируется импульс напряжения, ширина которого зависит от положения регуляторов R19, R14. Так как для открывания тиристоров достаточно коротких импульсов, для их получения используется дифференцирующая цепь C18-R45. Эти импульсы усиливаются транзисторами VT2, VT3 и через гальванически развязывающий цепи импульсный трансформатор (ТЗ) поступают на управляющие выводы тиристоров (VS1, VS2). функция стабилизации тока выполняется следующим образом. Сигнал обратной связи по току (loc), снимаемый с шунта Рш, через резистор R5 поступает на вход интегратора DA1/7. Интегратор усиливает напряжение в 10 раз, а также сглаживает пульсации. Сигнал с выхода DA1/10 смешивается с установленным резистором R14 напряжением. Разность этих напряжений поступает на вход (DA4/2) токоограничивающего усилителя. Внутри микросхемы производится сравнение приходящих на входы DA4/4 и DA4/2 сигналов и больший из них непосредственно влияет на ширину импульсов управления и, как следствие, на момент открывания тиристоров. Контроль работы схемы выполняется по вольтметру PV1 и амперметру РА1. Когда устройство используется в качестве пускового, амперметр РА1 подключается к шунту переключателем SA1 напрямую. При токе 100 А напряжение на шунте должно быть 75 мВ и его вполне достаточно для отклонения стрелки прибора на полную шкалу. В случае же, когда рабочий ток необходим до 10 А (режим "зарядка" или "тренировка"), для его более точного измерения установлен усилитель (DA6) с коэффициентом 10 и стрелка амперметра РА1 сможет также отклоняться на полную шкалу.
Индикация режима работы устройства осуществляется светодиодами: свечение светодиода HL1 — работа, HL2 — устройство отключено и идет разряд аккумулятора током 0,8 А (в режиме тренировки). Блок включения и защиты начинает работать при правильной полярности подключения аккумулятора к клеммам Х1, Х2. В этом случае, если включен автомат А1, при нажатии кнопки SB1 за счет тока, протекающего от аккумулятора через обмотку К1, резистор R67 и диод VD22, включится реле К1 и своими контактами (К1.1, К1.2) подаст питание на трансформатор Т1 и схему управления, а также заблокирует цепь кнопки (К1.3). Нетрудно заметить, что при неправильной полярности подключения аккумулятора диод VD22 будет закрыт и не позволит включиться репе К1. На микросхеме DA5 собран компаратор напряжения, который в зависимости от выбранного переключателем SA1 режима управляет алгоритмом работы устройства, не допуская превышения напряжения на аккумуляторе выше заданного (резистором R41) уровня 14,8 В. Это действующее значение — амплитуда будет больше. Цепь из R48-VD17 обеспечивает гистерезис работы компаратора. Рассмотрим теперь более подробно особенности работы зарядно-пускового устройства в разных режимах.
Режим "зарядка" Необходимый ток заряда в режиме стабилизации тока устанавливается резистором R14 при положении регулятора напряжения R19 на максимум. Контроль зарядного тока выполняется по амперметру РА1. Для осуществления заряда аккумуляторную батарею подключают к клеммам "+" (Х1) и "-" (Х2) устройства, соблюдая полярность. При нажатии на кнопку SB1 схема начнет работать. Как только выходное напряжение, установленное резистором R19, превысит уровень, имеющийся на аккумуляторе, в цепи его заряда от трансформатора (Т1) начинает протекать ток через шунт (Rш), создавая на нем напряжение. Это напряжение попадает на вход усилителя-интегратора обратной связи по току DA1.1. Оно будет меняться до тех пор, пока не скомпенсирует опорное напряжение, установленное на входе DA4/2 (это напряжение в свою очередь определяет момент открывания тиристоров, а значит и ток в силовой цепи). Таким образом, стабилизация тока или напряжения в этом и других режимах работы устройства представляет собой процесс установки такого момента открывания тиристоров, при котором напряжение на выходе устройства через цепи обратной связи компенсирует опорное напряжение в определенной точке. Если схема работает в режиме стабилизации тока, то по мере заряда аккумулятора напряжение на нем будет возрастать. Как только оно достигнет уровня 14,8 В, компаратор DA5 срабатывает и сигнал, поступающий с его выхода на вход DA4/4, прекращает формирование управляющих открыванием тиристоров импульсов. Режим "тренировка" Процесс тренировки в основном аналогичен процессу зарядки за исключением того, что когда переключатель SA1 установлен в соответствующий режим — компаратор DA5 следит за уровнем напряжения на аккумуляторе и при его превышении величины 14,8 В подает сигнал запирания на вход DA4/4. Что приводит к исчезновению импульсов (DA4/8), управляющих открыванием тиристоров. При этом также откроется транзистор VT5 и сработает реле КЗ. Оно своими контактами КЗ.1 подключит нагрузку (R68) для разряда аккумулятора. Резистор R68 обеспечивает разрядный ток 0,8 А. Разряд будет происходить до тех пор, пока напряжение на аккумуляторе не снизится до величины 10,5 В. Как только эта произойдет, на выходе компаратора DA5 вновь появится нулевой уровень, что выключит реле КЗ и схема перейдет в режим зарядки аккумуляторной батареи. Этот процесс заряд-разряд будет периодически повторяться, а количество циклов не ограничено. Режим "пуск" В этом режиме не только ограничивается выходной ток устройства для того, чтобы защитить его от повреждения, ни и уровень выходного напряжения до безопасной для аккумулятора и бортовой сети величины. Для работы в этом режиме регулятор тока R14 устанавливается на максимум, а резистором R19 устанавливаем по прибору PV1 напряжение 13...14 В. Теперь можно вставить ключ в замок зажигания автомобиля и произвести запуск двигателя. При этом в зависимости от условий пуска стрелка РА1 может занимать разные положения на шкале, а его максимальное значение будет соответствовать 100 А. Стрелка вольтметра PV1 может отклоняться в сторону уменьшения. Особенности сборки и конструкция Корпус устройства имеет размеры 340х240х200 мм и выполнен из листового дюралюминия. Тиристоры VS1 и VS2 устанавливаются на радиаторы площадью около 1000 см кв. (стандартные радиаторы для этих тиристоров имеют как раз такую площадь поверхности). Конструктивно часть деталей, выделенная на схеме пунктиром, кроме переключателя SA1, располагается на двухсторонней печатной плате из стеклотекстолита толщиной 2,5...3,5 мм размером 145х110 мм, рис. 4.17...4.19. Элементы VD5 и R8, R9 для увеличения плотности монтажа установлены под Т2, С5, С6 соответственно. Подстроенные резисторы закрепляются на плате друг над другом, как это показано на рис. 4.20. Чтобы исключить замыкание печатных проводников при монтаже, под трансформатор ТЗ и подстроенные резисторы подкладывается диэлектрическая прокладка. Кроме того, на плате необходимо сделать две объемные перемычки между выводами DA5/2-DA4/7-VT1/3.
Соединение печатной платы с остальными деталями выполнено через разъем ХЗ типа РШ2Н-2-15 и контактные леп'естк^1 от любого миниатюрного разъема. Соединительные провода до регуляторов R14 и R19 должны быть в экране.
Монтаж силовой части (от трансформатора Т1 до тиристоров и клемм Х1, Х2) выполняется гибким многожильным проводом сечением не менее 8 мм кв., например марки ПВЗ. В устройстве микросхемы могут быть заменены импортными аналогами DA1 — рА747С; DA2 — TL494L; DA3 — 78L15; DA4 — 79L15; DA5 — LM211 N; DA6 — нет аналогов. Диоды типа КД521, установленные на входах микросхем, предотвращают их случайное повреждение в процессе настройки схемы и могут быть заменены любыми маломощными импульсными: КД522, КД510, КД503 и др. Подстроечные резисторы (R38, R40, R41, R44) для удобства настройки применены многооборотные типа СП5-3, регулировочные R14, R19 типа СПЗ-4а-0,25 Вт с линейной характеристикой (А) изменения сопротивления, остальные могут быть любого типа, например МЛТ — соответствующей мощности. Полярные конденсаторы С10, С11, С13, С14 и С17типа К50-35; СЗ, С4 типа К42У-2 на 0,015 мкФ на 630 В; остальные из серии К10 или КМ-6. В качестве измерительных приборов использованы стрелочный вольтметр PV1 и амперметр РА1 одного и того же типа М42301. Так как амперметр имеет внутренний шунт— потребуется вскрыть корпус и его удалить. Ведь в схеме для измерения тока 100 А используется внешний шунт (Rш). Шунт Rш взят стандартный типа 75ШСМ-100-0,5. Включатель А1 (токовый автомат) — типа АЕ10-31 на ток 10 А, переключатель SA1 типа ПГЗ (ПГ2), кнопка SB1 подойдет любая. Реле К1 типа KP460DC на 12 В (польского производства) или аналогичное с тремя группами переключающих контактов, рассчитанных на ток до 5 А. Реле К2 и КЗ типа РЭС47 паспорт РС4.500.407-01 (РС4.500.407-03). Для изготовления Т1 использовано трансформаторное железо с сечением в месте расположения обмотки 8ст=35 см кв. (окно имеет площадь Sок=72 см кв.). Первичная обмотка содержит 240 витков проводом ПЭТВ сечением 2,5 мм кв. (диаметр 1,8 мм), вторичная 22+22 витка проводом ПШВ-3 сечением 10 мм кв. Трансформатор Т2 любой маломощный (Р — 5 Вт) с напряжениями во вторичных обмотках 3-4-5 — 18+18 В, а в 6-7-8 — 10+10 В но лучше, если его конструкция будет предусматривать установку на печатную плату. Импульсный трансформатор ТЗ выполняется на каркасе внутри броневых чашек типоразмера Б28 из феррита марки М2000НМ. Обмотки содержат 1-2—80 витков, 3-4 — 40 витков проводом ПЭЛШО диаметром 0,35 мм. Настройка схемы Для настройки необходимы осциллограф, цифровой вольтметр, эквивалентная нагрузка RH (проволочный резистор сопротивлением 1...1.2 Ом и мощностью не менее 100 Вт, например подойдет нихромовая проволока диаметром 0,5...1 мм), а также внешний стрелочный амперметр (РА2) на ток до 10 А, см. рис. 4.21.
Элементы, отмеченные на электрической схеме звездочкой "*", могут потребовать подбора. Добавочный резистор R67 в цепи реле подбирается такой величины, чтобы якорь реле К1 после срабатывания отпускался при напряжении питания меньше 10 В (лучше это сделать до того, как резистор и реле будут установлены в схему). Предварительная настройка схемы выполняется в следующей последовательности. Нужно временно заблокировать перемычками контакты реле К1.1 и К1.2, а также отпаять R36. Переключатель SA1 установить в положение "тренировка", а резисторы R14 и R19 вывести на максимум. Включив сетевое питание (А1) с помощью осциллографа, проконтролировать форму пилообразного напряжения на выводе DA4/5 — оно не должно иметь большой ступеньки на нулевом уровне, см. рис. 4.16, а (для этого может потребоваться подбор резистора R28). После чего осциллографом и цифровым вольтметром контролируем напряжение на клеммах Х1 и Х2. Форма напряжения на выходе должна соответствовать показанной на рис. 4.16, б и регулироваться резисторами R44 и R19. Если это не так, то следует проверить наличие импульсов на выходе DA4/8 и правильность монтажа. Подстроечным резистором R44 устанавливаем момент открывания тиристоров Uоткр=15,5 В. Это необходимо для того, чтобы во всех режимах работы устройства амплитудное значение напряжения на выходе превышало напряжение на аккумуляторе (иначе тиристоры не будут открываться). Выключив устройство, подпаиваем на место R36. После этого при включенной схеме регулятором R19 выставляем действующее напряжение на выходе устройства 14,8 В и подбором резистора R36 добиваемся того, чтобы при достижении на выходе этого напряжения компаратор DА5 переключался — на выводе DA5/9 появится +15 В (светодиод HL1 будет светиться). После этого регулятором R19 устанавливаем на выходе устройства напряжение 10,5 В и подстройкой резистором R41 добиваемся, чтобы при достижении на клеммах Х1-Х2 этого напряжения у компаратора появлялось нулевое напряжение на выходе DA5/9 (резистор R41 задает величину гистерезиса для компаратора). Для того, чтобы регуляторами, установленными на передней панели, было удобно пользоваться, т.е. диапазон регулировки выходного напряжения резистором R19 оставался в интервале 10...15 В — необходимо подобрать добавочные резисторы R15 и R24. Аналогично подбираются и резисторы R10 и R23для диапазона регулировки резистором R14 уровня стабилизации тока в диапазоне 1...10 А. В этом случае допустимые режимы для аккумулятора не будут превышены. Резистор R19 используется для регулировки напряжения на клеммах Х1 -Х2 в режиме "пуск", в остальных же режимах он устанавливается на максимальное выходное напряжение, так как схема в этих режимах должна работать как стабилизатор тока (выходное напряжение будет зависеть от величины тока) и по мере заряда аккумулятора напряжение на нем будет возрастать, но не превысит допустимого значения. Для калибровки показаний амперметра РА1 в режимах "заряд" и "тренировка" необходимо резистором R38 установить стрелку прибора на "0". После чего подключаем нагрузку Rн (включателем SA2) и внешний стрелочный амперметр (РА2), рис. 4.20. Резистором R14 (при положении R19 на максимуме) выставить по внешнему амперметру РА2 ток 10 А, а резистором R40 надо установить такое же значение показаний тока на РА1. Эту операцию следует повторить несколько раз, подстраивая R38 и R40 до тех пор, пока стрелка РА1 при "0" и при токе 10 А будет соответствовать показаниям внешнего амперметра. Теперь необходимо проверить работу схемы в режиме стабилизации тока. Для этого на момент включения устройства блокируем контакты К1.1, К1.2. Переключатель SA1 установить в положение "пуск", регулятор тока "I" в среднее положение, a "U" на максимум. К выходным клеммам Х1-Х2 подключаем нагрузку сопротивлением около 0,2 Ом (по мощности она должна быть рассчитана на протекающий ток до 100 А). При этом показания приборов должны быть: РА1 — 50 А, PV1 — 10В. Регулятором "I" можно менять выходной ток— в этом случае будет меняться и выходное напряжение, что соответствует режиму стабилизации тока. А при изменении сопротивления нагрузки в небольших пределах ток не должен меняться. На этом предварительную регулировку можно считать законченной, а окончательная проверка выполняется на реальном аккумуляторе.
Лабораторный источник питания с регулировкой тока ограничения
Для настройки или ремонта радиотехнических устройств необходимо иметь несколько источников питания. У многих дома уже есть такие устройства, но, как правило, они имеют ограниченные эксплуатационные возможности (допустимый ток нагрузки до 1 А, а если и предусмотрена токовая защита, то она инерционна или без возможности регулировать — триггерная). В общем такие источники по своим техническим характеристикам не могут конкурировать с промышленными блоками питания. Приобретать же универсальный лабораторный промышленный источник довольно дорого. Использование современной схемотехники и элементной базы позволяют сделать в домашних условиях источник питания, по основным техническим характеристикам не уступающий лучшим промышленным образцам. При этом он может быть простым в изготовлении и настройке. Основные требования, которым должен удовлетворять такой источник питания: регулировка напряжения в диапазоне 0...30 В; способность обеспечить ток в нагрузке до 3 А при минимальных пульсациях; регулировка срабатывания токовой защиты. Кроме того, срабатывание защиты по току должно быть достаточно быстрым, чтобы исключить повреждение самого источника в случае короткого замыкания на выходе. Возможность плавно регулировать в источнике питания ограничения тока позволяет при настройке внешних устройств исключить их повреждение. Всем этим требованиям удовлетворяет предлагаемая ниже схема универсального источника питания. Кроме того, данный блок питания позволяет использовать его в качестве источника стабильного тока (до 3 А). Основные технические характеристики источника питания: плавная регулировка напряжения в диапазоне от 0 до 30 В; напряжение пульсации при токе 3 А не более 1 мВ; плавная регулировка тока ограничения (защиты) от 0 до 3 А; коэффициент нестабильности по напряжению не хуже 0,001%/В; коэффициент нестабильности по току не хуже 0,01%/В; КПД источника не хуже 0,6. Электрическая схема источника питания, рис. 4.10, состоит из схемы управления (узел А1), трансформатора (Т1), выпрямителя (VD5...VD8), силового регулирующего транзистора VT3 и блока коммутации обмоток трансформатора (А2). Схема управления (А1) собрана на двух универсальных операционных усилителях (ОУ), расположенных в одном корпусе, и питается от отдельной обмотки трансформатора. Это обеспечивает регулировку выходного напряжения от нуля, а также более стабильную работу всего устройства. А для облегчения теплового режима работы силового регулирующего транзистора применен трансформатор с секционированной вторичной обмоткой. Отводы автоматически переключаются в зависимости от уровня выходного напряжения при помощи реле К1, К2. Что позволяет, несмотря на большой ток в нагрузке, применить теплоотвод для VT3 небольших размеров, а также повысить КПД стабилизатора. Блок коммутации (А2), чтобы при помощи всего двух реле обеспечить переключение четырех отводов трансформатора, выполняет их включение в следующей последовательности: при превышении выходного напряжения уровня 7,5 В — включается К1; при превышения уровня 15 В включается К2; при превышении 22 В—отключается К1 (в этом случае с обмоток трансформатора поступает максимальное напряжение). Указанные пороги задаются используемыми стабилитронами (VD11...VD13). Отключение реле при снижении напряжения выполняется в обратной последовательности, но с гистерезисом примерно 0,3 В, т.е. когда напряжение снизится на это значение ниже чем при включении, что исключает дребезг при переключении обмоток. Схема управления (А1) состоит из стабилизатора напряжения и стабилизатора тока. При необходимости устройство может работать в любом из этих режимов. Режим зависит от положения регулятора "I" (R18). Стабилизатор напряжения собран на элементах DA1.1-VT2-VT3. Работает схема стабилизатора следующим образом. Нужное выходное напряжение устанавливается резисторами "грубо" (R16) и "точно" (R17). В режиме стабилизации напряжения сигнал обратной связи по напряжению (-Uoc) с выхода (Х2) через делитель из резисторов R16-R17-R7 поступает на неинвертирующий вход операционного усилителя DA1/2. На этот же вход через резисторы R3-R5-R7 подается опорное напряжение +9 В. В момент включения схемы на выходе DA1/12 будет увеличиваться положительное напряжение (оно через транзистор VT2 приходит на управление VT3) до тех пор, пока напряжение на выходных клеммах Х1-Х2 не достигнет установленного резисторами R16-R17 уровня. За счет отрицательной обратной связи по напряжению, поступающей с выхода Х2 на вход усилителя DA1/2, выполняется стабилизация выходного напряжения источника питания. При этом выходное напряжение будет определяться соотношением:
где Uon=9 В
Соответственно изменяя сопротивление резисторов R16 ("грубо") и R17 ("точно"), можно менять выходное напряжение (Uвых) от 0 до 30 В. Когда к выходу источника питания подключена нагрузка, в его выходной цепи начинает протекать ток, создающий положительное падение напряжения на резисторе R19 (относительно общего провода схемы). Это напряжение поступает через резистор R18 в точку соединения R6-R8. Со стабилитрона VD2 через R4-R6 подается опорное отрицательное напряжение (-9 В). Операционный усилитель DA1.2 усиливает разность между ними. Пока разность отрицательная (т.е. выходной ток меньше установленной резистором R18 величины), на выходе DA1/10 действует+15 В. Транзистор VT1 будет закрыт и эта часть схемы не оказывает влияния на работу стабилизатора напряжения. При увеличении тока нагрузки до величины, при которой на входе DA1/7 появится положительное напряжение, на выходе DA1/10 будет отрицательное напряжение и транзистор VT1 приоткроется. В цепи R13-R12-HL1 протекает ток, который уменьшит открывающее напряжение на базе регулирующего силового транзистора VT3. Свечение красного светодиода (HL1) сигнализирует о переходе схемы в режим ограничения тока. В этом случае выходное напряжение источника питания снизится до такой величины, при которой выходной ток будет иметь значение, достаточное для того, чтобы напряжение обратной связи по току (Uoc), снимаемое с резистора R16, и опорное в точке соединения R6-R8-R18 взаимно компенсировались, т.е. появился нулевой потенциал. В результате выходной ток источника окажется ограниченным на уровне, задаваемым положением движка резистора R18. При этом ток в выходной цепи будет определяться соотношением:
где Uon=-9 В Диоды (VD3) на входах операционных усилителей обеспечивают защиту микросхемы от повреждения в случае включения ее без обратной связи или при повреждении силового транзистора. В рабочем режиме напряжение на входах ОУ близко к нулю и диоды не оказывают влияния на работу устройства. Конденсатор СЗ ограничивает полосу усиливаемых частот ОУ, что предотвращает самовозбуждение и повышает устойчивость работы схемы. Особенности конструкции Части схемы, выделенные пунктиром (узлы А1 и А2), располагаются на двух печатных платах размером 80х65 мм из одностороннего стеклотекстолита толщиной 1...3 мм. Для узла А1 топология и расположение элементов показаны на рис. 4.11. Узел А2 может быть выполнен объемным монтажом и его размеры зависят от типа применяемых репе. При сборке использованы детали: подстроенные резисторы R5 и R6 типа СПЗ-19а; переменные резисторы R16...R18 типа СПЗ-4а или ППБ-1А; постоянные резисторы R19 типа С5-16МВ на 5 Вт, остальные из серии МЛТ и С2-23 соответствующей мощности. Конденсаторы С1, С2, СЗ, С10 типа К10-17, электролитические С4...С9 типа К50-35 (К50-32). Микросхема DA1 может быть заменена импортным аналогом А747; DA2 на 78L15; DA3 на 79L15. Светодиоды HL1, HL2 подойдут любые с разным цветом свечения. Транзисторы VT1, VT2 могут быть заменены на КТ3107А (Б). Сиговой транзистор VT3 устанавливается на радиатор площадью около 1000 см кв. Разъем ХЗ на плате А1 типа РШ2Н-2-15. Репе К1, К2 применены польского производства типоразмера R-15 с обмоткой на рабочее напряжение 24 В (сопротивление обмотки 430 Ом) - они за счет бескорпусного исполнения имеют малые габариты и достаточно мощные переключающие контакты. Микроамперметр РА1 малогабаритный типа М42303 или аналогичный с внутренним шунтом на ток до 3 или 5 А. Для удобства эксплуатации источника питания схему можно дополнить вольтметром, показывающим выходное напряжение. Сетевой трансформатор Т1 изготавливается самостоятельно на основе броневого унифицированного промышленного трансформатора мощностью 160 Вт (например, из серии ОСМ1 ТУ16-717.137-83). Железо в месте расположения каркаса катушки имеет сечение 40х32 мм. Потребуется удалить все вторичные обмотки, оставив только сетевую (если первичная обмотка рассчитана на 380 В, то с нее сматываем
300 витков). Намотку начинаем с обмотки 8-9-10 — она содержит 38+ 38 витков проводом ПЭЛ диаметром 0,23 мм. Обмотка 7-^-5-4-3 содержит 16+15+15+15 витков проводом ПЭЛ диаметром 1,5 мм. Вторичные обмотки трансформатора должны обеспечивать на холостом ходу напряжения 18+18 В и 7,5+7,5+7,5+7,5 В соответственно. При безошибочном монтаже в схеме узла А1 потребуется настроить только максимум диапазона регулировки выходного напряжения 0...30 В резистором R5 и максимальный ток защиты ЗА — резистором R6. Блок коммутации (А2) в настройке не нуждается. Необходимо только проверить пороги переключения реле К1, К2 и соответствующее увеличение напряжения на конденсаторе С8. При работе схемы в режиме стабилизации напряжения светится зеленый светодиод (HL2), а при переходе в режим стабилизации тока — красный (HL1). Для увеличения максимально допустимого тока в нагрузке до 5 А в схему потребуется внести изменения, показанные на рис. 4.12 (устанавливается параллельно два силовых транзистора). Это вызвано необходимостью обеспечить надежную работу устройства в случае короткого замыкания на выходных клеммах. В наихудшем случае силовые транзисторы кратковременно должны выдерживать перегрузку по мощности Р=11вх1=35-5=175 Вт. А ' один транзистор КТ827А может рассеивать мощность не более 125 Вт.
Переключающие напряжение с трансформатора Т1 реле К1 и К2 инерционны и не обеспечивают мгновенное снижение напряжения, приходящего со вторичной обмотки Т1, но они уменьшат тепловую рассеиваемую мощность на силовых транзисторах при длительной работе источника. В случае выполнения источника питания на ток 5 А необходимо также уменьшить номинал резистора R19 до 0,2 Ом и с учетом этого пересчитать значения резистора R18 по формуле:
Линейные стабилизаторы напряжения с высоким КПД
Основным недостатком линейных стабилизаторов средней и большой мощности является их низкий КПД. Причем, чем меньше выходное напряжение источника питания, тем меньше становится его КПД. Это объясняется тем, что в режиме стабилизации силовой транзистор источника питания обычно включен последовательно с нагрузкой, а для нормальной работы такого стабилизатора на регулирующем транзисторе должно действовать напряжение коллектор-эмиттер (Uкэ) не менее 3...5 В. При токах более 1 А это дает значительные потери мощности за счет выделения тепловой энергии, рассеиваемой на силовом транзисторе. Что приводит к необходимости увеличивать площадь теплоотводящего радиатора или применять вентилятор для принудительного охлаждения. Широко распространенные благодаря низкой стоимости интегральные линейные стабилизаторы напряжения на микросхемах из серии 142ЕН(5...14) обладают таким же недостатком. В последнее время в продаже появились импортные микросхемы из серии "LOW DROP" (SD, DV, LT1083/1084/1085). Эти микросхемы могут работать при пониженном напряжении между входом и выходом (до 1...1.3 В) и обеспечивают на выходе стабилизированное напряжение в диапазоне 1,25...30 В при токе в нагрузке 7,5/5/3 А соответственно. Ближайший по параметрам отечественный аналог типа КР142ЕН22 имеет максимальный ток стабилизации 5 А. При максимальном выходном токе режим стабилизации гарантируется производителем при напряжении вход-выход не менее 1,5 В. Микросхемы также имеют встроенную защиту от превышения тока в нагрузке допустимой величины и тепловую защиту от перегрева корпуса. Данные стабилизаторы обеспечивают нестабильность выходного напряжения 0,05%/В, нестабильность выходного напряжения при изменении выходного тока от 10 мА до максимального значения не хуже 0,1%/В. Типовая схема включения таких стабилизаторов напряжения приведена на рис. 4.1. Конденсаторы С2...С4 должны располагаться вблизи от микросхемы и лучше, если они будут танталовые. Емкость конденсатора С1 выбирается из условия 2000 мкФ на 1 А тока. Микросхемы выпускаются в трех видах конструктивного исполнения корпуса, показанных на рис. 4.2. Вид корпуса задается последними буквами в обозначении. Более подробная информация по данным микросхемам имеется в справочной литературе, например Л19. Такие стабилизаторы напряжения экономически целесообразно применять при токе в нагрузке более 1 А, а также в случае недостатка места в конструкции. На дискретных элементах также можно выполнить экономичный источник питания. Приведенная на рис. 4.3 схема рассчитана для выходного напряжения 5 В и тока нагрузки до 1 А. Она обеспечивает нормальную работу при минимальном напряжении на силовом транзисторе (0.7...1,3 В). Это достигается за счет использования в качестве силового регулятора транзистора (VT2) с малым напряжением и«э в открытом состоянии. Что позволяет обеспечить работу схемы стабилизатора при меньших напряжениях вход-выход.
Схема имеет защиту (триггерного типа) в случае превышения тока в нагрузке допустимой величины, а также превышения напряжения на входе стабилизатора величины 10,8 В. Узел защиты выполнен на транзисторе VT1 и тиристоре VS1. При срабатывании тиристора он отключает питание микросхемы DA1 (вывод 7 закорачивается на общий провод). В этом случае транзистор VT3, а значит и VT2 закроются и на выходе будет нулевое напря-
жение. Вернуть схему в исходное состояние после устранения причины, вызвавшей перегрузку, можно только выключением и повторным включением блока питания. Конденсатор СЗ обычно не требуется — его задача облегчить запуск схемы в момент включения.
Топология печатной платы для монтажа элементов показана на рис. 4.4 (она содержит одну объемную перемычку). Транзистор VT2 устанавливается на радиатор. При изготовлении использованы детали: подстроенный резистор R8 типа СПЗ-19а, остальные резисторы любого типа; конденсаторы С1 —К50-29Вна 16 В, С2...С5 — К-10-17, С5 — К52-1 на 6,3 В. Схему можно дополнить светодиодным индикатором срабатывания защиты (HL1). Для этого потребуется установить дополнительные элементы: диод VD3 и резистор R10, как это показано на рис. 4.5.
Мощные стабилизаторы напряжения с защитой по току
Для питания некоторых радиотехнических устройств требуется источник питания с повышенными требованиями к уровню минимальных выходных пульсации и стабильности напряжения. Чтобы их обеспечить, блок питания приходится выполнять на дискретных элементах. Приведенная на рис. 4.7 схема является универсальной и на ее основе можно сделать высококачественный источник питания на любое напряжение и ток в нагрузке. Блок питания собран на широко распространенном сдвоенном операционном усилителе (КР140УД20А) и одном силовом транзисторе VT1. При этом схема имеет защиту по току, которую можно регулировать в широких пределах. На операционном усилителе DA1.1 выполнен стабилизатор напряжения, a DA1.2 используется для обеспечения защиты по току. Микросхемы DA2, DA3 стабилизируют питание схемы управления, собранной на DA1, что позволяет улучшить параметры источника питания. Работает схема стабилизации напряжения следующим образом. С выхода источника (Х2) снимается обратная связь по напряжению. Этот сигнал сравнивается с опорным напряжением, поступающим со стабилитрона VD1. На вход ОУ подается сигнал рассогласования (разность этих напряжении) который усиливается и поступает через R10-R11 на управление транзистором VT1. Таким образом выходное напряжение поддерживается на заданном уровне с точностью, определяемой коэффициентом усиления ОУ DA1.1.
Нужное выходное напряжение устанавливается резистором R5. Для того, чтобы у источника питания имелась возможность устанавливать выходное напряжение более 15 В, общий провод для схемы управления подключен к клемме "+" (Х1). При этом для полного открывания силового транзистора (VT1) на выходе ОУ потребуется небольшое напряжение (на базе VT1 Uбэ=+1,2 В). Такое построение схемы позволяет выполнять источники питания на любое напряжение, ограниченное только допустимой величиной напряжения коллектор-эмиттер (Uкэ) для конкретного типа силового транзистора (для КТ827А максимальное Uкэ=80 В). В данной схеме силовой транзистор является составным и поэтому может иметь коэффициент усиления в диапазоне 750...1700, что позволяет управлять им небольшим током — непосредственно с выхода ОУ DA1.1. Это снижает число необходимых элементов и упрощает схему. Схема защиты по току собрана на ОУ DA1.2. При протекании тока в нагрузке на резисторе R12 выделяется напряжение. Оно через резистор R6 прикладывается к точке соединения R4-R8, где сравнивается с опорным уровнем. Пока эта разница отрицательна (что зависит от тока в нагрузке и величины сопротивления резистора R12) — эта часть схемы не оказывает влияния на работу стабилизатора напряжения. Как только напряжение в указанной точке станет положительным, на выходе ОУ DA1.2 появится отрицательное напряжение, которое через диод VD12 уменьшит напряжение на базе силового транзистора VT1, ограничивая выходной ток. Уровень ограничения выходного тока регулируется с помощью резистора R6. Параллельно включенные диоды на входах операционных усилителей (VD3...VD7) обеспечивают защиту микросхемы от повреждения в случае включения ее без обратной связи через транзистор VT1 или при повреждении силового транзистора. В рабочем режиме напряжение на входах ОУ близко к нулю и диоды не оказывают влияния на работу устройства. Установленный в цепи отрицательной обратной связи конденсатор СЗ ограничивает полосу усиливаемых частот, что повышает устойчивость работы схемы, предотвращая самовозбуждение. Аналогичную схему источника питания можно выполнить на транзисторе с другой проводимостью КТ825А (рис. 4.8).
При использовании указанных на схемах элементов данные источники питания позволяют на выходе получать стабилизированное напряжение до 50 В при токе 1 ...5 А. Технические параметры стабилизированного источника питания получаются не хуже указанных для аналогичной по принципу работы схемы, приведенной на рис. 4.10. Силовой транзистор устанавливается на радиатор, площадь которого зависит от тока в нагрузке и напряжения 11кэ. Для нормальной работы стабилизатора это напряжение должно быть не менее 3 В. При сборке схемы использованы детали: подстроенные резисторы R5 и R6 типа СПЗ-19а; постоянные резисторы R12 типа С5-16МВ на мощность не менее 5 Вт (мощность зависит от тока в нагрузке), остальные из серии МЛТ и С2-23 соответствующей мощности. Конденсаторы С1, С2, СЗ типа К10-17, оксидные полярные конденсаторы С4...С9 типа К50-35 (К50-32). Микросхема сдвоенного операционного усилителя DA1 может быть заменена импортным аналогом цА747 или двумя микросхемами 140УД7; стабилизаторы напряжения: DA2 на 78L15, DA3 на 79L15. Параметры сетевого трансформатора Т1 зависят от необходимой мощности, поступающей в нагрузку. Для напряжения до 30 В и тока 3 А можно использовать такой же, как и в схеме на рис. 4.10. Во вторичной обмотке трансформатора после выпрямления на конденсаторе С6 должно обеспечиваться напряжение на 3...5 В больше, чем требуется получить на выходе стабилизатора. В заключение можно отметить, что если источник питания предполагается использовать в широком температурном диапазоне (-60...+100°С), то для получения хороших технических характеристик необходимо применять дополнительные меры. К их числу относится повышение стабильности опорных напряжений. Это можно осуществить за счет выбора стабилитронов VD1, VD2 с минимальным ТКН, а также стабилизации тока через них. Обычно стабилизацию тока через стабилитрон выполняют при помощи полевого транзистора или же применением дополнительной микросхемы, работающей в режиме стабилизации тока через стабилитрон, рис. 4.9. Кроме того, стабилитроны обеспечивают наилучшую термостабильность напряжения в определенной точке своей характеристики. В паспорте на прецизионные стабилитроны обычно это значение тока указывается и именно его надо устанавливать подстроенными резисторами при настройке узла источника опорного напряжения, для чего в цепь стабилитрона временно включается миллиамперметр. . ',
Регулируемый источник питания на ток до 1 А
Для питания многих переносных бытовых устройств или ремонта радиоаппаратуры удобно иметь стационарный универсальный источник стабилизированного постоянного напряжения. Обычно для такого источника достаточно регулировки выходного напряжения от 1,5...30 В при максимальном токе в нагрузке до 1 А. Такой источник легко можно выполнить на интегральной микросхеме из серии К142ЕН12А (Б), рис. 4.6. Ее схема включения является типовой и в особых пояснениях не нуждается. Микросхема внутри имеет защиту от перегрузки по току и позволяет рассеивать на радиаторе мощность до 10 Вт. При изготовлении универсального источника питания с регулировкой выходного напряжения в широком диапазоне, чтобы обеспечить для силового транзистора облегченный режим, часто используется се-
тевой трансформатор с секционированной вторичной обмоткой. В этом случае отводы трансформатора соединяются вручную при помощи переключателя в зависимости от уровня выходного напряжения так, чтобы разность между входом и выходом не была очень большой. Вместо переключателя эту задачу вполне может выполнять автоматическое устройство, выделенное на рисунке пунктиром. Для переключения четырех отводов вторичной обмотки трансформатора Т1 достаточно всего двух реле, имеющих по две группы переключающих контактов. Реле включаются в определенной последовательности. На схеме показано исходное положение контактов К1 и К2, когда ни одно из них не включено. Коммутатор имеет три порога переключения и управление работой реле выполняется следующим образом: 1) как только напряжение на выходе превысит 7,5 В — включится реле К1; 2) при превышении уровня 15В — сработает реле К2; 3) при превышении уровня 22,5 В — отключится К1. При этом напряжение, снимаемое со вторичных обмоток трансформатора Т1, будет ступенчато возрастать. Уровень порога переключения определяется рабочим напряжением применяемых стабилитронов (VD4...VD6). В данном варианте схемы для стабилитронов КС175А он составляет 7,5 В. Это позволяет на выходе источника питания изменять напряжение от 1,5 до 30 В только одним регулятором (R6). Схема исключает дребезг контактов реле при переключении и при правильном монтаже коммутатора он в настройке не нуждается. В устройстве использованы детали: переменный резистор R6 типа СПЗ-4а, остальные резисторы МЛТ или С2-23. Полярный конденсатор СЗ лучше использовать танталовый, например типа К52-1Б, К53-4А; С1, С2 и С4 могут быть любого типа. Транзисторы VT1, VT2 должны быть с большим коэффициентом усиления и их можно заменить на КТ829 (А...Г). Реле К1, К2 применяются на рабочее напряжение 24...27 В и должны иметь две группы переключающих контактов, допускающих коммутацию тока до 1...2 А. Например, такими являются РПГ-8-2602 на 24 В, РЭС48 РС4.520.203, РЭС47 РФ4.500.407 и некоторые Другие. Сетевой трансформатор Т1 можно использовать из серии унифицированных ТПП255-220-50, ТПП276-220-50. ТПП292-220-50. Нумерация подключаемых обмоток может быть такой же, как показана в Л20, стр. 111. Не сложно также изготовить сетевой трансформатор на основе любого имеющегося у вас трансформаторного железа (методика его расчета приведена в той же книге на стр. 167). Микросхему DA1 устанавливают на радиатор. При этом радиатор не должен иметь электрического контакта с корпусом конструкции, так как у DA1 вывод 8 соединен с крепежным элементом микросхемы.
Стабилизированные источники питания
Стабилизированные источники питания Несмотря на широкое распространение в телевизорах, видеомагнитофонах, компьютерах и другой радиоаппаратуре импульсных источников питания, они не могут вытеснить линейных компенсационных стабилизаторов. Импульсные источники, как правило, используются совместно с линейными стабилизаторами. Объясняется это тем, что линейные стабилизаторы обеспечивают меньший уровень пульсации на выходе, а также допускают изменение тока нагрузки в более широком диапазоне (импульсные источники не любят режима холостого хода). Линейные источники отличаются от импульсных простотой схемы, менее требовательны к используемой элементной базе и имеют высокую надежность. В устройствах, где предъявляются повышенные требования к питающим напряжениям, таких как модем, высококачественные звуковые усилители и во многих других используются только линейные стабилизаторы. При этом отпадает необходимость в борьбе с высокочастотными помехами и наводками, вызванными работой импульсного преобразователя. Данный раздел посвящен в основном линейным стабилизаторам и методам получения от них хороших технических характеристик.Охранные устройства
Что нельзя делать с компьютером
Каждый, у кого имеется компьютер, должен знать определенные правила его эксплуатации. Их выполнение избавит от лишних проблем и необходимости заниматься ремонтом. Ниже эти правила перечислены в порядке важности: 1) Все подключения соединительных кабелей между устройствами (принтер, мышь, клавиатура, модем и т.д.) и основным блоком компьютера выполняются в обесточенном состоянии и без прикладывания больших механических усилий. Если на разъемах имеются фиксаторы (винты, зажимы), они должны быть использованы. Это исключит повреждение входных портов компьютера или внешних устройств. Правда, устройства, имеющие порт USB, допускают "горячее" подключение (без выключения питания компьютера). 2) Сетевое питание на устройства, входящие в состав компьютера, необходимо подавать через сетевой фильтр (не следует путать с удлинителем, на котором имеется много гнезд для подключения). Это предотвратит повреждение устройств от кратковременных высоковольтных помех в сети. Такие помехи могут возникать из-за грозовых разрядов вблизи пинии эпектропередач. При этом сетевой фильтр для компьютера нельзя располагать рядом с сигнальными соединительными кабелями. Излучаемые фильтром высокочастотные помехи в состоянии нарушить нормальную работу внешних устройств. Так, например, принтер в этом случае может нестабильно работать, печатая мусор в виде произвольных знаков. 3) Перед включением компьютера в сеть убедитесь, что он находится именно там, где вы хотите. Нельзя перемещать настольный персональный компьютер во включенном состоянии — исключение составляет миниатюрная модификация компьютера с автономным питанием (ноутбук). 4) Нежелательно выключать из сети компьютер, если он не закончил выполнение программы. Признаком этого является свечение индикаторов работы винчестера или дисковода. При таком отключении может быть утеряна информация, необходимая для работы программы при следующем запуске. 5) При необходимости на некоторое время отвлечься от работы на компьютере — не следует его отключать из сети. Наиболее вредными для компьютера являются переходные процессы, происходящие в узлах схемы при его включении. По этой причине многие из опытных пользователей даже на ночь отключают из сети только монитор. 6) После отключения компьютера повторное включение нельзя выполнять ранее, чем через 15...30 с. Это позволит завершиться переходным процессам в источнике питания и других устройствах. 7) Не рекомендуется ставить на монитор или компьютер посторонние предметы, например чашку кофе или пиво, а также принимать пищу рядом с клавиатурой. Попадание внутрь крошек или липких веществ может привести к повреждениям устройств. 8) Нельзя закрывать вентиляционные отверстия в корпусе монитора и центрального блока компьютера. Ко всем блокам должен быть хороший доступ для циркуляции воздуха. 9) Монитор надо устанавливать так, чтобы на экран не попадали прямые солнечные лучи или яркий свет лампы. Это не только затруднит чтение информации и приведет к быстрому утомлению глаз, но и потребует увеличения яркости и контрастности работы монитора, что снижает его срок службы. 10) Принтер не рекомендуется ставить на системный блок, так как при его работе возникает вредная для некоторых узлов компьютера вибрация. 11) Телевизор и монитор не следует ставить рядом, так как монитор очень чувствителен даже к слабым внешним магнитным полям. По этой же причине нельзя ставить рядом с корпусом монитора мощные звуковые колонки, не предназначенные для работы с компьютером. 12) Периодически протирать экран монитора и корпуса входящих в состав компьютера устройств от пыли лучше всего мягкой тканью, смоченной в слабом (15%) растворе спирта. Чистый спирт или ацетон, а также другие растворители, применять нельзя.Как сделать более удобной работу на компьютере
Современный PC совместимый персональный компьютер является универсальным инструментом и от настройки программ и параметров конфигурации самого компьютера во многом зависит удобство его использования. В настоящее время на большинстве компьютеров установлена Windows. Но ряд программ лучше и быстрее работают при запуске их непосредственно из DOS. Приводимые ниже рекомендации будут полезны тем, кто хочет воспользоваться старыми и хорошо зарекомендовавшими себя программами, написанными для DOS. К сожалению, не все они корректно работают при запуске из Windows в режиме эмуляции MS-DOS (например, тестовая программа для проверки качества лазерного диска: "scancd.exe"). Разработчики Windows 95 и 98 предусмотрели возможность выхода из Windows в DOS. Чтобы этим режимом было удобно воспользоваться, т.е. сразу запускались необходимые программы, например Нортоновская оболочка, необходимо в каталоге, где находится Windows, найти файл "dosstart.bat" и его отредактировать (если такого файла нет, его можно создать самостоятельно). Как правило, изначально в этом файле существует только одна строка с драйвером поддержки работы CD-ROM-a. Для работы остальных устройств при выходе из WINDOWS, например звуковой карты, мышки, а также ряда других, потребуется внести в него дополнения. При этом драйверы русификатора не нужны, так как они будут находиться в оперативной памяти компьютера резидентно после первоначальной загрузки Windows. При редактировании файла "dosstart.bat" параметры для вашей звуковой карты переписываются из файла "autoexec.bat", который был до установки Windows (когда проводится инстапяция звуковой карты из под DOS, программа установки автоматически вносит необходимые изменения в файл "autoexec.bat"). Если этого не сделать, то могут быть проблемы со звуковым сопровождением в DOS-ких играх. Пример содержания файла "dosstart.bat" для моего компьютера с краткими пояснениями в скобках: REM dosstart.bat 1.05.99 (ремарка для удобства) SET CTCM=C:\WINDOWS (-пути поиска драйверов-SET SOUND=C:\PROGRA~1\CREATIVE\CTSND и параметры SET MIDI=SYNTH:1 MAP:E MODE:0 [звуковой карты SET BLASTER=A220 15 D1 Н5 РЗЗО Е620 Т6 SET NC=C:\NC SETTEMP=C:\TEMP SET TMP=C:\TEMP PATHC:\WINDOWS;C:\WINDOWS\COMMAND;C:\;C:\SYS;C:\NC;D:\;E:\ C:\WINDOWS\COMMAND\MSCDEX.EXE /D:MSCDOOO /V /M:12 (CD-ROM) C:\WINDOWS\CTCM (для звуковой карты) MOUSE (драйвер для работы мышки) NC (запуск нортоновской оболочки) Теперь, чтобы воспользоваться этим файлом, выходим из Windows через пункт меню: <3авершение работы> — Перезагрузить компьютер в режиме эмуляции MS-DOS. Чтобы не было путаницы в терминах, поясняю: таким образом компьютер выходит в чистый MS-DOS, а надпись в меню насчет эмуляции этого режима ошибочна. В Windows-98 эта ошибка в пункте меню устранена. Эмуляцию режима MS-DOS Windows использует только в тех случаях, если программа написана для работы под управлением DOS, а запускаем мы ее из самой Windows.Какой компьютер выбрать
Какой компьютер выбрать Иметь компьютер дома очень удобно. Он может помочь в обучении. Например существует много программ по изучению иностранных языков, грамматики, физики, математики, истории, географии и многим другим предметам. Процесс обучения при этом превращается в увлекательное занятие, что улучшает восприятие (запоминание) информации. Немало радости могут доставить и игровые программы. Их имеется большое разнообразие на любой вкус. Современный компьютер может осуществлять обработку и хранение большого количества информации. Например, один лазерный компакт-диск (CD-ROM) позволяет записать целую библиотеку — более 4500 литературных произведений. Кроме того, подключение через телефонную линию к сети Internet открывает доступ к огромному объему самой свежей информации. При помощи специальных программ домашний компьютер может заменить ряд низкочастотных измерительных приборов (генератор, осциллограф, анализатор спектра и др.), которые необходимы для проверки электрической схемы. При помощи компьютера можно моделировать работу схемы, а также выполнять разводку топологии печатной платы. Многие универсальные программаторы для микросхем памяти выполняются в виде приставки к компьютеру. Не хватит одной статьи, чтобы описать все достоинства и возможные применения ПК. Универсальность компьютера позволяет каждому человеку использовать его для решения своих задач. Но перед приобретением необходимо ясно представлять, для чего он вам нужен, и исходя из этого уже выбирать параметры. По статистике, чаще всего компьютер используют дома для следующих целей: 1) как игровую приставку для организации досуга семьи. Для того, чтобы на вашем компьютере нормально шли самые современные игры, в настоящее время достаточно иметь дома компьютер Pentium-ll с тактовой частотой процессора не ниже 300 МГц и объемом оперативной памяти не менее 64 Мбайт, а также винчестер на 3...4 Гбайт. Любое дополнительное количество памяти лишним не будет. Некоторые игры для запуска требуют еще и наличия 3Dfx ускорителя. 2) для подготовки печатных материалов с помощью одной из программ текстового редактора. В этом случае к компьютеру еще потребуется подключить принтер. Такая задача по силам даже самому древнему компьютеру (сделанному 5 лет назад). Правда, для работы в текстовых редакторах Word 7 или Word 97 все же нужен компьютер не ниже Pentium с тактовой частотой процессора от 100 МГц. Объем оперативной памяти желательно иметь не менее 16 Мбайт для Word 7 и 32 Мбайта для Word 97. 3) как устройство, облегчающее учет и анализ информации различного назначения (например, проведение инженерной или научной работы), а также для выполнения других творческих работ. В этом случае обычно предъявляются максимальные требования к компьютеру и их ограничить может только толщина кошелька. Тут надо учитывать, с какими пакетами программ придется работать, и требования, которые эти программы предъявляют к компьютеру. В рекламных целях разработчики программ минимальные требования немного занижают и для комфортной работы компьютер необходимо выбирать более мощный. В настоящее время (на момент выхода этой книги) современным настольным ПК, который не потребуется менять через год, можно считать такую конфигурацию: процессор Pentium-II или AMD K6-III с тактовой частотой не ниже 300 МГц. Такой компьютер должен иметь также CD-ROM 24...50 скоростной и винчестер объемом 4...6 Гбайт, а также оперативную память не менее 64...128 Мбайт. Монитор лучше сразу приобретать с размерами экрана 15 или 17 дюймов и зернистостью не более 0,25...0,28 мм. Он должен иметь полосу видеотракта не менее 85 МГц и обеспечивать работу с частотой кадров (вертикальной разверткой) не менее 85 Гц при разрешении 800х600. При кадровой частоте 85 Гц и больше глаза уже не замечают мерцания экрана и гораздо меньше устают. Среди домашних мониторов у нас в стране большой и вполне заслуженной популярностью пользуются изделия фирм ViewSonic и Panasonic (некоторые из моделей собирают на одном и том же конвейере и отличия имеются только в дизайне корпуса). Для домашнего применения многие приобретают мониторы фирмы Samsung. Кроме того, если у вас есть дома телефонная линия, наверняка потребуется модем (внутренний или внешний). Сегодня самым современным компьютером является модель с процессором Pentium-Ill, работающим на частоте 800 МГц. Стоит он дороже автомобиля и иметь такой ПК дома пока нет никакой необходимости. Несмотря на то, что через каждые 3...6 месяцев в продаже появляются новые, более совершенные, узлы для компьютера, а на ранее выпущенные цены снижаются — нет смысла участвовать в этой гонке. Реальный прирост производительности от этих улучшений измеряется в единицах процентов и без специальных тестов заметить их на работе программ невозможно. Тут надо отметить, что рост цены компьютера и его производительности связаны не линейно и по мере приближения к максимальным технологическим достижениям цена значительно больше увеличивается, чем реальное быстродействие.Компьютер в доме
Компьютер в доме Многие уже имеют компьютер дома или пользуются им на работе. В нашей стране наибольшее распространение получили IBM PC совместимые персональные компьютеры (ПК). Их число неуклонно растет. Такие компьютеры пользуются популярностью во всем мире благодаря своей универсальности, высокой надежности и большому ассортименту программного обеспечения. Кроме того, возможности компьютера можно наращивать по мере необходимости, докупая дополнительные узлы и самостоятельно устанавливать их в соответствующий свободный разъем (слот) на материнской плате внутри корпуса компьютера или подключая через один из внешних разъемов (портов). Такими узлами (устройствами) могут быть: модем, TV тюнер, УКВ или всеволновый радиоприемник, графический ускоритель и т.д. Это позволяет легко расширять область применения компьютера при минимальных затратах. В настоящее время умение пользоваться компьютером так же необходимо, как умение читать и писать. В некоторых школах и институтах рефераты, а также другие зачетные работы, принимают в .подготовленном на компьютере виде. Уже через несколько лет практически не будет специальностей, где можно обойтись без навыков работы на компьютере. Изучать работу компьютера, не имея его самого, совершенно бесполезно. Ведь управлять автомобилем, зная только теорию, тоже не удастся. Поэтому вопрос выбора компьютера для дома стоит перед многими. Приведенные ниже рекомендации помогут вам не только выбрать оптимальную для конкретных задач конфигурацию ПК, но и более эффективно его использовать.Собирать самому или купить готовый
Перед нами стоит задача получить оптимальный состав компьютера за минимальную цену. Как уже отмечалось выше, состав и конфигурация компьютера зависят от тех задач, которые стоят перед пользователем. Собрать самому необходимый компьютер из имеющихся в продаже комплектующих несложно. Тут даже не придется пользоваться паяльником — достаточно одной крестообразной отвертки и пинцета. Нужна только аккуратность при закреплении узлов и внимательное подключение внутренних соединительных кабелей (не все из них имеют ключ, который препятствует ошибочной ориентации разъема). Что, куда и как вставлять, описано в руководстве, прилагаемом к материнской плате. Там же показывается положение перемычек (jumpers), при помощи которых устанавливается тактовая частота работы процессора и внутренней шины, что позволяет настроить плату под параметры конкретного процессора. Некоторые современные материнские платы не имеют перемычек и все необходимые установки выполняют программы. Но перед тем, как приобретать комплектующие и приступать к самостоятельной сборке, лучше прочитать соответствующие книги, где этот процесс описывается достаточно подробно, например Л21, Л22 и ряд других. Для того, чтобы получить быстродействующий компьютер, все входящие в его состав узлы должны быть сбалансированы по своим характеристикам. Кроме того, надо понимать работу компьютера на уровне системы, чтобы "оживить" железо, т.е. сделать соответствующие установки в БИОСе, а также иметь опыт установки программного обеспечения. Несмотря на то, что современные устройства благодаря технологии "Plug and play" после инсталляции соответствующих драйверов (специальных программ) чаще всего успешно работают, иногда при подключении в компьютере могут возникнуть конфликты распределения аппаратных прерываний (IRQ) или адресов. Эти проблемы приходится устранять самому пользователю, меняя в программе распределение ресурсов. При самостоятельной сборке узлы, входящие в состав компьютера, приобретаются в разных фирмах. Что обычно связано не только с желанием сэкономить деньги, но и с наличием в продаже нужных комплектующих. Из широкого ассортимента комплектующих узлов необходимо выбрать нужные для вас и при этом не переплатить лишние деньги. Некоторые из купленных комплектующих могут иметь брак или же быть не полностью совместимы между собой. Вернуть их продавцу без проблем можно в течение двух недель (лучше, если гарантия будет не менее чем 6...12 месяцев). Поэтому основные и наиболее дорогостоящие покупки желательно выполнять в короткие сроки, чтобы успеть все проверить в составе собранного компьютера. Обычно приступают к самостоятельной сборке в том случае, если имеющиеся в продаже компьютеры не соответствуют предъявляемым вами к нему особым требованиям. Особые требования бывают у тех, кто имеет уже опыт эксплуатации современного компьютера и точно знает, как и что от него можно получить. Большинству начинающих пользователей вполне подойдут уже готовые модели, стоимость которых не выше $800...1000. А некоторые компьютеры, собранные из устаревших узлов, стоят даже дешевле, но тут можно вспомнить народную мудрость: скупой платит дважды. Конечно, многие фирмы могут собрать на заказ компьютер любой конфигурации из имеющихся у них в данный момент узлов. Но найти из них такую, где есть все необходимые для вас комплектующие, от конкретного производителя довольно сложно. Кроме того, цена должна быть также умеренной, а найти это еще более трудная задача. Хороший современный компьютер быть очень дешевым не может. Но и высокая цена не является гарантией такого же высокого качества и надежности. Компьютеры известных в мире фирм-производителей от неграмотной эксплуатации также ломаются, но в этом случае при самостоятельном ремонте или модернизации могут возникнуть дополнительные трудности, связанные с совместимостью заменяемых узлов. При продаже собранного компьютера любая фирма дает гарантию на срок от 1 года до 2 лет. Но на гарантийном талоне мелким шрифтом написано, что действует эта гарантия в том случае, если вы используете только лицензионное программное обеспечение (ПО). Стоимость же всего необходимого для работы лицензионного ПО может значительно превысить цену самого компьютера. Позволить себе такие расходы могут не многие. Таким образом, большинству покупателей гарантийным ремонтом в случае сбоев в работе компьютера воспользоваться не всегда удастся. Преимуществом самостоятельной сборки является то, что вы будете иметь полный комплект сопроводительной документации и драйверов на комплектующие узлы. Что в дальнейшем при проведении необходимой модернизации облегчит ее выполнение. Кроме того, приобретенный опыт сборки и установки программного обеспечения на свой компьютер сделает вас независимым от компьютерных фирм, услуги которых не дешевы. В общем окончательное решение по поводу выполнения самостоятельной сборки компьютера зависит от вашего опыта и знаний в данной области. И если уж браться за сборку компьютера, то ориентироваться следует на АТХ — формат корпуса и материнской платы. Такой корпус на передней панели должен иметь не менее трех пяти дюймовых отсеков (лучше, если их будет 4) и два 3,5 дюймовых, что упростит модернизацию в дальнейшем. Внутренний источник питания должен быть рассчитан на мощность не менее 250 Вт. Кроме того, желательно, чтобы на корпусе кроме кнопок включения (Power) и сброса (Reset) была еще одна (Sleep) — предназначенная для перевода компьютера в режим сна. И если вы не хотите, чтобы кнопки на корпусе сами проваливались, а источник питания шумел, лучше приобретать изделия не китайского производства. Еще более опасно покупать корпус, если не указан производитель — это значит, что перед вами явный брак (добросовестные изготовители гордятся своей продукцией и страну не скрывают). Наиболее подробно процесс сборки компьютера описан в журнале Л23 и поэтому здесь приводиться не будет.Высококачественный звуковой усилитель для компьютера
Используя современную импортную элементную базу, не сложно самостоятельно собрать высококачественный звуковой усилитель. Потребуется всего одна микросхема фирмы TOSHIBA. При этом не нужна настройка, которая подразумевает наличие дорогостоящих измерительных приборов. Электрическая схема такого усилителя приведена на рис. 5.5. Для его изготовления выбрана микросхема ТА8205АН в типовом включении. Обычно она применяется в аппаратуре Hi-Fi класса благодаря малым нелинейным искажениям. Подойдут также аналогичные, но более мощные: ТА8210АН и ТА8215АН (схема подключения в этом случае не меняется). В отличие от многих других типов, кроме низкого коэффициента нелинейных искажений в микросхеме предусмотрена работа в дежурном режиме, т.е. с пониженным потреблением тока от источника в случае подачи на вход DA1/4 нулевого уровня. Кроме того, в усилителе обеспечивается мягкое включение, что устраняет щелчки в колонках при подаче питания.
Для управления автоматическим включением усилителя в рабочий режим выполнен каскад на элементах VT4, DD1, VT5, который работает следующим образом. Сигналы с выхода звуковой карты компьютера поступают через конденсаторы С1, С5 на смеситель из полевых транзисторов VT1, VT2 (VT3 — повторитель сигнала). Этот смеситель используется также для выделения сигнала, подаваемого на усилитель субвуфера. С эмиттера транзистора VT3 сигнал поступает через C8-R6 на базу VT4. Режим работы транзистора VT4 выбран так, чтобы при отсутствии сигнала на выходе — на его коллекторе было напряжение около 11 В, что для триггера соответствует уровню лог. "1". Так как лог. "1" присутствует на выводе DD1/9, триггер переключится при появлении первого же импульса на входе DD1/11. На триггере DD1 собран одновибратор, который формирует на выходе импульс длительностью около 90 с (пока заряжается конденсатор С13 через резистор R23). Этот сигнал используется для включения рабочего режима звукового усилителя, когда транзистор VT5 будет открыт и на входе DA1/4 присутствует напряжение питания. Данному одновибратору благодаря применению диода VD1 присуще свойство перезапуска, т.е. пока на входе DD1/11 появляются импульсы с нулевым уровнем — конденсатор С13 будет разряжен и процесс формирования интервала на задержку отключения начнется только после пропадания звукового сигнала. В этом случае на DD1/11 будет уровень напряжения, близкий к питающему, и диод VD1 на работу цепи заряда конденсатора не влияет. Регуляторы R1 и R4 сдвоенные и позволяют ограничить усиление в области высоких частот. По свечению светодиода HL1 можно контролировать нахождение усилителя в рабочем режиме. Основные технические параметры усилителя: выходная мощность на нагрузке 4 Ом — 2х10 Вт; полоса усиливаемых частот 20...100000 Гц; ток потребления: а) в рабочем режиме при Uвх=0 не более 150 мА; б) в дежурном режиме не более 10...15 мА; в) максимальный до 3 А; напряжение питания может находиться в диапазоне 9...16 В;
коэффициент нелинейных искажений не более 0,1%. Для выполнения источника питания усилителя идеально подходит трансформатор типа ТП60-17 и регулируемый стабилизатор LT1084, рис. 5.7. Все детали, выделенные на схеме пунктиром, располагаются на печатной плате из одностороннего стеклотекстолита толщиной 1 мм с размерами 80х65 мм, рис. 5.6. Она содержит три объемные перемычки. Для нормальной работы усилителя микросхему DA1 необходимо закрепить к радиатору площадью не менее 200 см кв. (им может являться корпус конструкции).
В схеме могут применяться следующие элементы: регулировочные резисторы R1...R4, R15 типа СПЗ-33-32-0,125 Вт (R1 и R4 сдвоенные — расположены на одной оси, аналогичные можно использовать R2 и R3), подстроечный R21 типа СПЗ-19а, постоянные резисторы МЛТ или С2-23. Полярные конденсаторы типа К50-35, остальные из серии К10. Диоды VD1, VD2 можно заменить любыми импульсными, например КД522, КД503. Общие размеры корпуса устройства не превышают 175х150х75 мм. При правильной сборке схема звукового усилителя в настройке не нуждается. Подстроечный резистор R21 позволяет менять чувствительность транзистора VT3 к уровню входного сигнала. Обычно триггер срабатывает при появлении на входе схемы сигнала амплитудой около 10 мВ.
При подключении платы усилителя к источнику питания следует проявлять внимательность, так как подача ошибочной полярности на микросхему DA1 приведет к ее повреждению. Недопустимо также соединение выводов на динамики у микросхемы с общим проводом питания, так как в ней применяется мостовой оконечный каскад.
Звуковой усилитель для субвуфера к компьютеру
Неотъемлемой частью современного мультимедийного компьютера является наличие двух активных звуковых колонок (закрепленных на мониторе или установленных рядом с ним). В силу ряда физических ограничений от двух малогабаритных компьютерных колонок невозможно добиться хорошего воспроизведения всего диапазона звуковых частот. Особенно заваливаются и искажаются низкие частоты. Поэтому для получения музыкального сопровождения высокого качества обычно используют еще и третью колонку — субвуфер (sabwoofer). В высококачественных активных колонках, например фирмы Altec Lansing, у встроенного звукового усилителя имеется выход с маркировкой "SUB" (для модели ACS40, рис. 5.1). Он предназначен для подключения низкочастотной активной колонки. Такая колонка может иметь любые габариты (обычно она больше боковых) и располагается по центру на попу, например под столом. В этом случае используется особенность восприятия человека: стерео эффект проявляется на средних и высоких частотах и для его передачи достаточно боковых колонок, Третья колонка применяется для улучшения воспроизведения низкочастотного диапазона звуковых частот. Использование такой дополнительной низкочастотной колонки позволяет сделать звук более естественным, объемным и приятным. Эффект особенно заметен при прослушивании музыкальных компакт дисков, но это и в играх лишним не будет, так как многие из них имеют хороший музыкальный фон.
В качестве субвуфера можно использовать любую колонку от бытовой радиоаппаратуры, но для ее питания потребуется собрать звуковой усилитель. Проще всего такой усилитель выполнить на основе интегральной микросхемы К174УН14, рис. 5.2.
Микросхема DA1 применена в типовом включении и в особых пояснениях не нуждается. Ее коэффициент усиления зависит от соотношения резисторов R8-R9. Цепь из элементов R10-C6 ограничивает полосу усиливаемых частот что повышает устойчивость работы, исключая возникновение генерации на частотах выше 100 кГц. Звуковые сигналы с выхода "SUB" поступают на смеситель, собранный из полевых транзисторов (VT1, VT2). Смеситель обеспечивает развязку между выходами и усиливает сигнал примерно в 3 раза. Резистором R6 устанавливается необходимый уровень звука в низкочастотной колонке ВА1 по отношению к боковым колонкам, а основная (общая) регулировка громкости и тембра обычно выполняется в основном усилителе на корпусе в одной из боковых колонок или же из программы. Приведенная схема усилителя имеет следующие основные технические характеристики: 1) выходная мощность на нагрузке 4 Ом до 4 Вт; 2) полоса усиливаемых частот 60...120000 Гц; 3) ток потребления при Uвх=0 не более 35 мА; 4) напряжение питания может находиться в диапазоне 9...15 В; 5) коэффициент нелинейных искажений не более 0,5%. В схеме применены детали: постоянные резисторы МЛТ, регулятор R6 — типа СПЗ-33; конденсаторы С1, С2 и С6 из серии К10 (например К10-17а, К10-49), полярные СЗ..С5, С7 типа К50-35 на 16 В или аналогичные малогабаритные. Микросхема усилителя DA1 может быть заменена импортным аналогом TDA2003. Так как она греется, для нормальной работы микросхемы необходимо установить теплоотвод, в качестве которого возможно использование металлических узлов конструкции самого корпуса. Все элементы схемы, выделенные пунктиром, кроме переменного резистора R6, размещены на печатной плате из стеклотекстолита толщиной 1,5...3 мм с размерами 80х25 мм, рис. 5.3. Для питания схемы подойдет любой стабилизированный источник напряжением 12 В и допустимым током до 0,8 А. Все внешние соединительные кабели между блоками желательно выполнять экранированными проводами, а общее сопротивление используемых в колонке звуковых динамиков не должно быть меньше 4 Ом.
Схему дополнительного усилителя можно собрать и на более дешевой микросхеме К174УН7 (импортный аналог ТВА810) в типовом включении, рис. 5.4. Работает она не хуже выше описанной, но содержит больше внешних элементов, обеспечивающих режим. Основные технические параметры усилителя: 1) выходная мощность на нагрузке 4 Ом — 2 Вт; 2) полоса усиливаемых частот 40...20000 Гц; 3) ток потребления при Uвх=0 не более 40 мА; 4) напряжение питания может находиться в диапазоне 6...12 В; 5) коэффициент нелинейных искажений не более 1%
Биржевая торговля: Управление капиталом - Портфель - Риск - Страхование
- Теория управления капиталом
- Позиция как управление капиталом
- Правила управления капиталом
- Торговля и управление капиталом
- Управление капиталом в России
- Управление портфелем
- Управление риском
- Управление риском на рынках
- Методы управления риском
- Финансы и управление риском
- Страхование
- Риски страхования
- Российское страхование
- Страхование финансов
- Виды страхования
