Устройство телефонного аппарата и основы телефонной связи

АВТОМАТИЧЕСКАЯ ТЕЛЕФОННАЯ СТАНЦИЯ НА ДЕСЯТЬ АБОНЕНТОВ

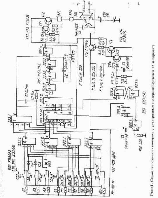
Автоматическая телефонная станция предназначена для установления двухсторонней (дуплексной) телефонной связи между двумя абонентами и может найти применение на промышленных предприятиях, в колхозах и совхозах, школах и пр. Автоматическая телефонная станция обеспечивает: дуплексную связь между любыми двумя абонентами из десяти, подключенными к АТС; контроль исправности линии исходящего соединения путем прослушивания в микротелефонной трубке звуковых сигналов; сигнализацию занятости приборов АТС путем подачи сигналов коротких гудков в линии абонентов, для которых соединение в данный момент невозможно; невозможность подключения других абонентов к ведущемуся разговору; установку всех приборов АТС в исходное состояние после возвращения всех микротелефонных трубок на аппараты. Сопротивление шлейфа линий абонентов составляет не более АВТОМАТИЧЕСКАЯ ТЕЛЕФОННАЯ СТАНЦИЯ НА ДЕСЯТЬ АБОНЕНТОВ
1 кОм, что соответствует дальности связи до 3...5 км. Мощность, потребляемая от сети, 10 Вт. Рассмотрим работу АТС по ее принципиальной схеме, приведенной на рис. 31, и таблице состояний приборов АТС (табл. 2). Когда первый абонент (владеющий аппаратом Е1) желает пого- АВТОМАТИЧЕСКАЯ ТЕЛЕФОННАЯ СТАНЦИЯ НА ДЕСЯТЬ АБОНЕНТОВ
Таблица 2 Таблица состоянии приборов АТС в различных режимах работы
Номер режима рабо-ты Название режима работы Состояния приборов АТС
DD1.2 DD5.2 DDl.3
1 Исходное состояние Импульсы напряжения частотой 450 Гц Импульсы напряжения частотой 1,7 Гц Сигналы "Занято" (короткие гудки)
2 Снята трубка аппарата Г-1
3 Набран номер К 10: а) линия связи исправна
б) линия связи неисправна
4 Абонент Е10 снял трубку
5 Абоненты Е1, Е 10 возвратили трубки в исходное состояние

ворить с десятым абонентом (у него находится аппарат Е10), он снимает трубку телефонного аппарата. При этом через сопротивление аппарата Е1, резистор R40, нормально замкнутые контакты группы К1.1, диод VD36 и резисторы R38, R39 подается постоянное напряжение на базу транзистора VT8. После зарядки конденсатора С6 транзистор VT8 откроется. Сработает реле К23 и своими контактами К23.2 замкнет цепь питания реле К1—К22, а контактами К23.1 подаст напряжение низкого уровня на входы R микросхемы DD6 (выводы 7 и 15).
Счетчик DD6.1 начнет работать, а счетчик DD6.2 будет подготовлен к работе. Кроме того, при поднятой трубке аппарата Е1 через аппарат, резистор R40, нормально замкнутые контакты К1.1, К12.1, резистор R 18 и управляющий электрод тринистора VS2 начнет протекать постоянный ток. Тринистор откроется, и включенное в его анодную цепь реле К12 сработает. Протекающий через анодную цепь тринистора ток превышает ток удержания тринистора, поэтому реле останется включенным и после прекращения протекания тока через управляющий электрод (это произойдет после срабатывания реле К12). Как только подвижный контакт группы К12.1 соединится с нижним по схеме контактом, потечет ток через управляющий электрод тринистора VS1. Сработает реле К11. При этом в телефонной трубке аппарата Е1 будет слышен непрерывный сигнал частотой около 450 Гц "Ответ станции", означающий готовность АТС к набору номера вызываемого абонента. Этот сигнал поступает в линию связи через резистор R 17 с коллектора транзистора VT5. Рассмотрим подробнее, как формируются различные служебные сигналы. Генератор на логических элементах DD1.1, DD1.2 выраба-
Состояния приборов АТС
Выв 7.15 Выв 12 DD7 Вых DD2.1 Вых DD2.2 Вых. DD1.4 Вых. DD4.3 Вых DD4.5 К23 К12 К11 K10 К22
DD6
1 0 1 1 450 Гц 0 1 0 1 0 0 0
0 0 ¦ 1 450Гц 0 1 1 1 1 0 0
0 1 0,2 0 450х 0,2 0,2 1 1 1 1 0
Гц х0,2 Гц Гц Гц
(длин
ные гуд
ки)
0 1 0,2 1 1 0,2 0,2 1 1 1 1 0
Гц Гц Гц
0 1 0,2 1 1 0 1 1 1 1 1
Гц
Все приборы АТС возвращаются В исходное состояние

тывает прямоугольные импульсы частотой около 450 Гц. Эта частота используется для формирования сигнала "Ответ станции", а также служит исходной для формирования сигналов "Занято" (короткие гудки) и "Контроль посылки вызова" (длинные гудки). Счетчики DD5.1 и DD5.2 делят исходную частоту на 256, и на выходе счетчика DD5.2 импульсы следуют с частотой около 1,7Гц (скважность импульсов равна двум).


Эти импульсы суммируются с сигналом 450 Гц в логическом элементе DD1.3, на выходе которого имеется сигнал "Занято". Через транзистор VT4 он поступает на катоды тринистовVS2—VS11. Счетчик DD6.1 также работает в режиме деления частоты. На его выходах 2 и 4 следуют импульсы с частотами соответственно около 0,4 и 0,2 Гц. Они подаются на логический элемент DD2.1, на выходе которого имеются импульсы частотой 0,2 Гц и скважностью, равной четырем. Но эти импульсы появляются только после замыкания контактов реле К23.1, соединяющих вход R счетчика DD6.1 с общим проводом, и подачи напряжения высокого уровня на вход Е. Итак, в микротелефонной трубке первый абонент слышит непрерывный сигнал "Ответ станции". Все остальные абоненты, если снимут трубку своего аппарата, услышат сигнал "Занято", который поступает в линии через замкнувшиеся контакты К 11.1 и диоды VD27—VD35. Кроме того, контакты К 11.1 и диоды VD26—VD35 выполняют и другую функцию: замыкают на общий провод цепи управляющих электродов тринисторов после снятия трубки одним из абонентов. Следовательно, после того, как абонент Е1 снял трубку, реле К 13—К21 сработать уже нс смогут. Услышав сигнал "Ответ станции", первый абонент набирает номер, например, десятого абонента — цифру "0". При возвратном вращении диска номеронабирателя ток в цепи базы транзистора VT1 прервется десять раз и столько же импульсов поступит с выхода формирователя (выхода логического элемента DD3.3) на вход элемента DD3.4, а поскольку на другом входе этого элемента имеется напряжение высокого уровня, все импульсы поступят на счетный вход Е двоичного счетчика DD6.2. Формирователь выполнен на элементах DD3.2, DD3.3 по схеме ждущего мультивибратора и необходим для подавления импульсов дребезга, которые образуются при замыкании и размыкании контактов номеронабирателя. Выходы счетчика DD6.2 соединены со входами дешифратора-мультиплексора DD7, преобразующего двоичный код в позиционный десятичный. Непосредственно к выходам дешифратора, которые выполнены по схеме с открытым коллектором, подключены электромагнитные реле К1—К9.


Поскольку дешифратор не имеет выхода, соответствующего числу 10, для расшифровки соответствующего этому числу двоичного кода собрана цепь на логическом элементе DD2.4, резисторе R9 и транзисторе VT3. После прихода первого импульса набора номера на выводе 12 микросхемы DD7 появится напряжение высокого уровня, а на выходе логического элемента DD2.3 установится напряжение низкого уровня. Через логический элемент DD1.4 прекратится подача непрерывного сигнала "Ответ станции" на базу транзистора VT5. Одновременно через резистор R6 начнется зарядка конденсатора СЗ. Как только на вход счетчика DD6.2 поступит десять импульсов, на выходах 2 и 8 этого счетчика установится напряжение высокого уровня, а на выходе элемента DD2.4 — напряжение низкого уровня. Это вызовет открывание транзистора VT3 и срабатывание реле К 10. Контакты К 10.1 подключат один из проводов линии аппарата Е10 к резистору R37. Одновременно напряжение низкого уровня, поданное с выхода элемента DD2.4 на вывод 9 элемента DD3.2, заблокирует работу формирователя импульсов набора, и теперь через него не пройдут импульсы набора номера, которые могут образоваться от повторного непроизвольного поворота диска номеронабирателя первым абонентом; нс пройдут также и возможные помехи, способные вызвать ошибку в наборе. Если же набранный номер не превышает цифру 9, то на выходе элемента DD2.4 постоянно присутствует напряжение высокого уровня, а блокировка прохождения импульсов осуществляется подачей напряжения низкого уровня на вывод 5 элемента DD3.4. Это происходит через 2...3 с после начала зарядки конденсатора СЗ, т.е. тогда, когда на выводе 1 элемента DD3.1 устанавливается напряжение высокого уровня. Остановимся теперь на назначении транзистора VT2. Он необходим для обеспечения включения реле К1—К9 с задержкой. Если бы такой задержки нс было, то при наборе, допустим, абонентом Е1 любого номера последовательно кратковременно срабатывали бы реле К1—К10; размыкание нормально замкнутых контактов К1.1 привело бы к размыканию цепи аппарата Е1 и вызвало ошибку в наборе номера.


Необходимость использования транзистора VT2 связана и с особенностью работы дешифратора К511ИД1 (микросхема DD7). При поступлении на его входы двоичных кодов чисел от 0 до 9 в активном состоянии находится лишь один выход, т.е. может сработать лишь одно реле из К1—К9. Если же на входы поступает двоичный код, соответствующий числам от 10 до 15, то в активном состоянии будут находиться два выхода дешифратора. Так, при входной двоичном коде 0101 (он соответствует десятичному числу 10) в активном состоянии находятся выходы 2 и 8. Если не принять специальных мер, то сработают сразу два реле, и вызов также пойдет к двум абонентам. Но в данном случае напряжение низкого уровня появится на выходе элемента DD2.4, которое поступит на вывод 2 элемента DD3.1, а на выходе этого элемента установится напряжение высокого уровня. Транзистор VT2 будет закрыт. В этом случае ток протекает лишь через обмотку реле К10. Это реле сработает без задержки, но здесь задержка и нс нужна, поскольку номер десятого абонента является наибольшим. Напряжение высокого уровня с вывода 12 дешифратора DD7 поступит на вход Е счетчика DD6.1, и работа этого счетчика будет разрешена. На выходе элемента DD2.1 появятся импульсы, которые через нормально замкнутые контакты К22.1 поступят на входы логических элементов DD4.3, DD4.4. Это вызовет попеременное открывание светодиодов оптронов U1 и U2. При этом линия связи аппарата ЕЮ будет подключаться то к базе транзистора VT7, то к обмотке II трансформатора Т1 (через мостовой выпрямитель VD47). Если напряжение низкого уровня имеется на выходах элементов DD4.5, DD4.6, то будет открыт фотодинистор оптрона U2. При этом через мостовой выпрямитель VD47 протекает переменный вызывной ток, который подается на аппарат Е10. Цель прохождения вызывного тока такова: верхний по схеме вывод обмотки II трансформатора Т1 — мостовой выпрямитель VD47 и фотодинистор оптрона U2 — замыкающие контакты группы К 10.1 — резистор R49 — телефонный аппарат Е10 — нормально замкнутые контакты К22.2 — шина питания +28 В — резистор R34 — нижний по схеме вывод обмотки II.


В аппарате Е10 звонит звонок. Если линия связи исправна, то вызывной ток, протекая через эмиттерный переход транзистора VT9, будет открывать этот транзистор. При этом на входы логического элемента DD2.2 поступит напряжение высокого уровня с резистора R36. На выходе элемента DD1.4 будут формироваться сигналы длинных гудков, которые с коллектора транзистора VT5 через резистор R 17 и замыкающие контакты К 12.1 поступят в микротелефонную трубку аппарата Е1. Эти сигналы, свидетельствующие об исправности линии, услышит вызывающий абонент. В другом такте работы счетчика DD6.1 напряжение низкого уровня — на выходах элементов DD4.3 и DD4.4 и открыт фотодинистор оптрона U1. При этом линия связи аппарата Е10 подключается к базе транзистора VT7 через резистор R37, диод VD46 и открытый фотодинистор оптрона. Если трубка аппарата Е10 находится в исходном состоянии, то сопротивление постоянному току линии этого аппарата бесконечно велико, поскольку к линии подключены последовательно соединенные звонок и конденсатор. Через базу транзистора VT7 ток при этом нс протекает. Если же трубку аппарата Е10 снять, то сопротивление линии постоянному току окажется небольшим, откроются транзисторы VT7, VT6 и сработает реле К22. Контактами К22.1 оно подключит входы логических элементов DD4.3, DD4.4 к шине +15 В, при этом фотодинистор оптрона U1 будет открыт, а фотодинистор оптрона U2 — закрыт. Контакты К22.2 подключат к линии связи аппаратов Е1 и ЕЮ стабилизатор тока, выполненный на элементах VT10, VD48, R50 и R51, а также подадут напряжение на светодиод HL1 "Разговор". Абоненты могут вести разговор. При этом изменение тока в линии одного абонента полностью передается в линию другого абонента благодаря использованию стабилизатора тока, что обеспечивает максимальную громкость разговора. После того как абоненты, закончив разговор, положат трубки, все приборы АТС возвратятся в исходное состояние. Несколько слов о назначении некоторых элементов устройства. Диод VD1 необходим для быстрой разрядки конденсатора СЗ после возвращения трубок в исходное состояние.


Резисторы R 18— R27 ограничивают ток управляющих электродов тринисторов VS2—VS11. Резисторы R40—R 49 ограничивают токи в линиях телефонных аппаратов и влияют на громкость разговора. Диод VD46 предотвращает попадание отрицательных полуволн вызывного напряжения на динистор оптрона U1. Резисторы R28, R32, R33, R34 обеспечивают надежное закрывание транзисторов VT6—VT9 при отсутствии сигналов на их базах. Конденсатор С5 сглаживает пульсации вызывного тока. Элементы R29, R30, С4 работают в Т-образном фильтре и обеспечивают задержку открывания транзистора VT6 относительно момента открывания транзистора VT7 в 0,5...0,7 с. За это время успевает разрядиться конденсатор, включенный последовательно со звонком в телефонном аппарате. Импульс тока, поступающий в базовую цепь транзистора VT7, вызывает кратковременное его открывание, и при отсутствии цепи R29 R30 С4 это привело бы к кратковременному срабатыванию реле К22, сопровождающемуся неприятным щелчком в микротелефоне вызывающего абонента. Интегрирующая цепь R38 С6 обеспечивает удержание транзистора VT8 в открытом состоянии при наборе номера, когда происходит периодическое размыкание линии связи. Диоды, подключенные параллельно обмоткам реле, предохраняют микросхему DD7, транзисторы VT6, VT8 и тринисторы VS1—VS11 от воздействия на них всплесков напряжения, возникающих на обмотках реле при размыкании питающей цепи (так называемая противо-ЭДС). Если бы этих диодов нс было, напряжения на обмотках реле достигали бы сотен вольт. Источник питания АТС выполнен по традиционной схеме. Напряжение +28 В используется для питания цепей телефонных аппаратов; напряжение +15 В необходимо для питания микросхем и обмоток реле. В автоматической телефонной станции применены детали следующих типов. Транзисторы VT 1, VT4, VT5, VT7, VT8 могут быть любыми из серий КТ503, КТ315, КТ3117, КТ608; VT2, VT3, VT6 — любые из серий КТ501, КТ502, КТ203, КТ208, КТ209, КТ361; VT9 — КТ501, КТ208, КТ209 с буквами Г—М или КТ502 с любыми буквами, а также КТ203 с буквами А, Б, Г, КТ361 с буквами В—Е; VT10 — любой из серий КТ814, КТ816; VT11 — КТ815, КТ817 с буквами Б—Г.


Транзистор VT8 необходимо подобрать с коэффициентом передачи тока базы не менее 100. Диоды, шунтирующие обмотки реле, должны допускать подачу обратного напряжения 15 В и прямой ток не менее 15...20 мА. Этим условиям удовлетворяют диоды серий Д9 с буквами В—Л, Д220, Д223, КД503, КД509 с любыми буквами. Диод VD1 должен быть рассчитан на обратный ток не более 0,1 мкА при обратном напряжении 15 В. Кроме указанного на схеме можно применить диоды КД10З, КД104, Д219, Д220, КД521. Можно применять диоды и с большим обратным током (1...2 мкА), но тогда придется подобрать резистор R6. Диод VD46 должен быть рассчитан на обратное напряжение не менее 50 В и прямой ток нс менее 20 мА. Подойдут диоды Д220, Д223, КД401, КД509А, КД510А, КД513А. Тринисторы VS1—VS11 могут быть КУ 101 с любыми буквами. В качестве оптрона U1 можно использовать приборы АОУ103 с любыми буквами. Можно также использовать транзисторный оптрон, например АОТ110 с любыми буквами, при этом коллектор транзистора подключают к катоду диода VD46, а эмиттер — к базе транзистора VT7; между базой и эмиттером транзистора оптрона необходимо включить резистор сопротивлением 300...510 кОм. При замене оптрона U2 необходимо использовать приборы с прямым напряжением выходной цепи не менее 60 В. Такому условию отвечают динисторныеоптроны АОУ10ЗБ, АОУ103В. Все резисторы, кроме R50, — MЛT-0,25; R50 — СП5-2. Конденсаторы С1—СЗ, С5, С7-С10 - КМ-6, К10-17, К73-17; С4, С6 -К50-6 или К50-16; С11 — К50-29. Возможно применение конденсаторов и других типов, которые будут отличаться размерами. Реле К1—К21 — РЭС49, паспорт РС4.569.421-00 (последние две цифры могут быть также 01, 04—07, 10, 11); К22, К23 — РЭС47, паспорт РФ4.500.407-00 (последние две цифры могут быть также 02, 07, 08). Можно использовать и другие реле с рабочим напряжением 15...20 В; реле К1—К9 должны срабатывать при токе не более 15 мА, остальные — при токе 10...30 мА. Трансформатор Т1 может быть готовым, например, типов ТА-11, ТА-12, ТА-28—ТА-30, ТАН-1, ТАН-2, ТПП-235, ТПП-236, ТПП-247, ТПП-248, ТПП-261, ТПП-262.


Вторичные обмотки соединяют таким образом, чтобы обеспечивалось напряжение около 40 В при токе нс менее 20 мА и напряжение около 30 В при токе нс менее 200 мА. Самодельный трансформатор может быть выполнен на ленточном магнитопроводе ШЛ 16х25. Обмотка I содержит 1760 витков провода ПЭВ-2 0,11; обмотка II — 330 витков провода ПЭВ-2 0,12; обмотка III — 250 витков провода ПЭВ-2 0,31. Выключатель питания Q1 — тумблер любого типа (например, МТ1). Транзистор VT11 и микросхема DA1 установлены на двух одинаковых радиаторах с поверхностью охлаждения около 100 см^2. Большая часть элементов устройства размещена на печатной плате (рис. 32). На плате установлена вилка разъема ГРПМ1-31 (ХР1). Печатная плата, трансформатор питания, светодиоды HL1 и HL2, тумблер включения питания, держатель предохранителя FU1 АВТОМАТИЧЕСКАЯ ТЕЛЕФОННАЯ СТАНЦИЯ НА ДЕСЯТЬ АБОНЕНТОВ
АВТОМАТИЧЕСКАЯ ТЕЛЕФОННАЯ СТАНЦИЯ НА ДЕСЯТЬ АБОНЕНТОВ
АВТОМАТИЧЕСКАЯ ТЕЛЕФОННАЯ СТАНЦИЯ НА ДЕСЯТЬ АБОНЕНТОВ
установлены в металлическом корпусе размером 280х170х65 мм. Для подключения линий абонентов установлена клеммная колодка на 11 контактов (один провод является общим для всех абонентов). Если все детали исправны и монтаж выполнен без ошибок, то настройка АТС не представляет трудностей. Резистором R 1 устанавливают частоту генератора (измеряют на выходе логического элемента DD1.2 — она должна составлять около 450 Гц). Резистор R6 подбирают таким, чтобы задержка срабатывания реле К1—К9 составляла бы 2...3 с после начала возвратного вращения диска номеронабирателя. Резисторы R40—R49 подбирают в том случае, если необходимо получить примерно одинаковую громкость разговора при соединениях различных абонентов. Если же такой необходимости нет, то подбирать эти резисторы не обязательно. Переменным резистором R50 устанавливают ток стабилизатора, выполненного на транзисторе VT10. Для этого обеспечивают разговорный режим работы АТС и, включив миллиамперметр в разрыв общего провода телефонных аппаратов, устанавливают силу тока 20...25 мА. Такому току должна соответствовать наибольшая громкость разговора. Если некоторые тиристоры не будут удерживаться в открытом состоянии после снятия напряжения с управляющего электрода, то следует несколько увеличить ток через анодную цель такого тиристора.


Для этого параллельно обмотке реле, включенной в цепь данного тиристора (К11—К21), следует подключить резистор сопротивлением 1... 1,5 кОм мощностью нс менее 0,25 Вт. Для использования с АТС подойдут телефонные аппараты любого типа с дисковым номеронабирателем (ТА-68, ТАН-66, ТА-1146, ТА-72М-5 и др.). Возможно также использование некоторых типов аппаратов с клавишным (тастатурным) номеронабирателем (например, "Спектр-305"). Линии связи телефонных аппаратов с АТС могут прокладываться любым проводом; важно лишь, чтобы сопротивление шлейфа не превышало 1 кОм. В качестве общего провода телефонных аппаратов можно использовать трубы водопровода или центрального отопления, а также заземление. Автоматическая телефонная станция рассчитана на круглосуточное включение. В некоторых случаях может возникнуть необходимость увеличения числа абонентов, обслуживаемых станцией. Это потребует перехода на двузначную систему нумерации и увеличения числа абонентов, которые могут одновременно вести разговор. В описанной выше АТС на 10 абонентов одновременно может вести разговор одна пара абонентов, что составляет 20 % их общего числа. Такой показатель принят и на многих промышленных телефонных станциях. Решение этих двух задач (переход на двузначные номера и увеличение числа каналов связи) потребует капитальной перестройки АТС и использования кардинально других принципов ее работы.

ИНТЕГРАЛЬНЫЕ МИКРОСХЕМЫ И РАБОТА С НИМИ

В большинстве устройств, речь о которых пойдет ниже, используют интегральные микросхемы. Радиолюбители, имеющие опыт конструирования аппаратуры, скорее всего, уже имели дело с микросхемами. Но ведь и начинающие радиолюбители могут заняться повторением устройств, описанных в книге. Именно им адресуются краткие сведения о микросхемах и рекомендации по их применению. Интегральными микросхемами называют миниатюрные электронные устройства, выполняющие определенные функции преобразования и обработки сигналов и содержащие большое число активных и пассивных элементов (от нескольких сотен до нескольких десятков тысяч) в сравнительно небольшом корпусе. Интегральные микросхемы подразделяют на две группы — аналоговые и цифровые. Аналоговые микросхемы предназначены для работы с непрерывными во времени сигналами. К их числу можно отнести усилители высокой, звуковой и промежуточной частот, операционные усилители, стабилизаторы напряжения и др. Для аналоговых микросхем характерно то, что входная и выходная электрические величины могут иметь любое значение в заданном диапазоне. В цифровых же микросхемах входные и выходные сигналы могут быть одного из двух уровней напряжения: высокого или низкого. В первом случае говорят, что мы имеем дело с напряжением высокого логического уровня, или логической 1, а во втором — с напряжением низкого логического уровня, или логическим 0. Для микросхем транзисторно-транзисторной логики (ТТЛ) серий К 133, К 155, К555, широко используемых радиолюбителями, технические условия оговаривают для высокого логического уровня напряжение не менее 2,4 В, а для низкого логического уровня — не более 0,4 В. Фактически же эти значения напряжений составляют 3,2...3,5 и 0,1...0,2 В. В своих разработках радиолюбители наряду с микросхемами ТТЛ широко используют микросхемы на полевых транзисторах, из которых наибольшее распространение получили серии микросхем КМОП (комплементарные полевые транзисторы со структурой ме-талл-окисел-полупроводник). К ним относят, например, микросхемы серий К164, К176, К561, К564.
Для таких микросхем при питающем напряжении 9 В значения напряжений, соответствующих высокому и низкому логическим уровням, составляют соответственно 8,6....8,8 и 0,02...0,05 В. Таким образом, в микросхемах ТТЛ и КМОП высокий и низкий уровни напряжения достаточно резко различаются, что упрощает совместную работу микросхем с транзисторами, тиристорами и другими электронными приборами. Почему же уровни напряжений называют логическими? Дело в том, что цифровые микросхемы предназначены для выполнения определенных логических действий над входными сигналами. Если на выходе цифровой микросхемы должно появиться на пряжение высокого уровня в случае, когда напряжение высокого уровня присутствует хотя бы на одном из входов, то говорят, что данная микросхема выполняет логическую операцию ИЛИ (логическое сложение). Если же логический сигнал на выходе микросхемы должен быть равен произведению логических сигналов на входах микросхемы, то говорят об операции логического умножения. Существует множество других правил обработки сигналов в цифровых микросхемах. Существует даже специальная область математики, которая исследует эти законы, — булева алгебра (по имени английского математика Дж.Буля). Вот почему цифровые микросхемы называют еще и логическими. В основу работы цифровых микросхем положена двоичная система счисления. В отличие от хорошо знакомой нам десятичной системы, состоящей из десяти цифр, двоичная система опирается лишь на две цифры: 0 и 1. Цифра 0 соответствует отсутствию напряжения на выходе логического устройства, 1 — наличию напряжения. С помощью нулей и единиц двоичной системы можно записать (закодировать) любое десятичное число. Так, для записи одноразрядного десятичного числа требуется четыре двоичных разряда. Сказанное поясняется табл.1. В первом столбце таблицы (ее называют таблицей истинности) записаны десятичные числа от 0 до 9, а в последующих четырех столбцах — разряды двоичного числа. Видно, что число в последующей строке получается в результате прибавления 1 к первому разряду двоичного числа.


С помощью четырех разрядов можно записать числа от 0000 до 1111, что в десятичной системе соответствует диапазону чисел 0...15. Таким образом, если двоичное число содержит N разрядов, то с его помощью можно записать максимальное десятичное число, равное 2^N — 1. По таблице также несложно заметить, как можно перевести число из двоичной системы в десятичную. Для этого достаточно сложить степени числа 2, соответствующие тем разрядам, в которых записаны логические 1. Так, двоичное число 1001 соответствует десятичному числу 9 (2^3+2^0). Двоичную систему счисления применяют в большинстве современных ЭВМ.
Таблица 1
Десятичное число IV разряд (2^3) III разряд (2^2) II разряд (2^1) 1 разряд (2^0)
0 0 0 0 0
1 0 0 0
2 0 0 1 0
3 0 0 1 1
4 0 1 0 0
5 0 1 0 1
6 0 1 1 0
7 0 1 1 1
8 1 0 0 0
9 1 0 0 1

ИНТЕГРАЛЬНЫЕ МИКРОСХЕМЫ И РАБОТА С НИМИ
Рассмотрим свойства и работу некоторых простейших логических элементов, широко используемых радиолюбителями в конструируемых устройствах. Логический элемент И (рис. 9,а) имеет два входа и один выход. В верхней части прямоугольника стоит знак & (амперсанд), который обозначает операцию объединения, перемножения. Это значит, что напряжение высокого уровня на выходе присутствует в том и только в том случае, если на обоих входах также напряжения высокого уровня. Это поясняется таблицей истинности, приведенной на рис.9,6. Логический элемент ИЛИ (рис. 10,а) имеет два входа и один выход. Если хотя бы на одном из входов есть напряжение высокого уровня, то такое же напряжение будет и на выходе (рис. 10,6). Логический элемент НЕ (рис. 11,а) имеет по одному входу и выходу. Если на вход подать напряжение высокого уровня, то на выходе устанавливается напряжение низкого уровня, и наоборот, т.е. говорят, что входной сигнал инвертируется элементом (рис. 11,6). Эти три разновидности логических элементов позволяют реализовать любую сколь угодно сложную логическую функцию. Однако ИНТЕГРАЛЬНЫЕ МИКРОСХЕМЫ И РАБОТА С НИМИ
для облегчения работы конструкторов цифровой техники разработано и выпускается множество других логических элементов (ЗИ-НЕ, 4ИЛИ-НЕ, 2-2-3-ЗИ-2ИЛИ-НЕ и др.), реализованных в отдельных корпусах микросхем. Одним из наиболее широко применяемых радиолюбителями в своих конструкциях является логический элемент 2И-НЕ (рис. 12,а), предназначенный для выполнения логического умножения с отрицанием (рис. 12,6).


Если подавать входной сигнал на соединенные вместе входы, то он будет работать как инвертор (рис. 12,в). С помощью двух логических элементов 2И-НЕ можно производить операцию логического умножения (рис. 12,г), а с помощью трех логических элементов — операцию логического сложения (операцию ИЛИ, рис. 12, д). Таким образом, элементы 2И-НЕ позволяют реализовывать практически любую логическую операцию. Одной из наиболее популярных у радиолюбителей серий цифровых микросхем является серия К 155, насчитывающая более 100 наименований. Питание микросхем серии К 155 осуществляется от источника постоянного напряжения 5 В±5 %. Ток потребления микросхемы (на 1 корпус) в зависимости от назначения равен 10...100 мА. Для них напряжение высокого уровня фактически составляет около 3,5 В, а низкого — около 0,1 В. Для того чтобы подать на вход логического элемента напряжение низкого уровня, достаточно этот вход соединить с общим проводом питания. Для подачи напряжения высокого уровня достаточно оставить этот вход свободным, однако чтобы уменьшить влияние помех, желательно этот вход подключить к источнику напряжением +5 В через резистор сопротивлением 1...1,5 кОм. К одному резистору можно подключать до 10 входов микросхем. Напряжение на входах логических элементов можно измерять вольтметром обычного ампервольтомметра на пределе измерения постоянного напряжения, но лучше использовать специальный пробник. Простейший пробник состоит из светодиода и резистора (рис. 13). Если при подключении к выходу логического элемента светодиод светится, это означает, что на этом выходе — напряжение высокого ИНТЕГРАЛЬНЫЕ МИКРОСХЕМЫ И РАБОТА С НИМИ
уровня, если же светодиод не светится, то на входе пробника — напряжение низкого уровня. На рис. 14,а приведена схема логического пробника, который индицирует уровни логических 0 и 1 зажиганием одного из двух светодиодов. При отсутствии входного сигнала на выходе логического элемента DD1.1 действует напряжение низкого уровня, а на выходе логического элемента DD1.2 — высокого уровня. В это время светодиоды HL1 и HL2 нс светятся.


При подаче на выход напряжения низкого уровня (0...0,4 В) состояние логического элемента DD1.2 нс изменяется, а на выходе DD1.1 появляется напряжение высокого уровня (поскольку на входы DD1.1 через открытый диод VD пoдaнo напряжение низкого уровня). В результате загорается светодиод HL1, индицируя уровень логического 0. Если же на вход подано напряжение высокого уровня, то через открывшийся диод VD2 это напряжение подастся на входы логического элемента DD1.2, на выходе DD1.2 появляется напряжение низкого уровня и загорается светодиод HL2, показывая уровень логической 1. Состояние же элемента DD1.1 при этом нс изменяется, светодиод HL1 светиться не будет. На рис. 14,6 показана схема еще одного логического пробника, аналогичного по принципу работы предыдущему. Отличие состоит в том, что информация о логических уровнях напряжения выводится на светодиодный семисегментный цифровой индикатор АЛС324Б (HL1). Для управления сегментами в пробник добавлены логические элементы DD1.3, DD1.4 и диоды VD3, VD4. Сегменты, имеющие выводы 10 и 13, индицируют логическую 1, а все шесть сегментов—логический 0. Сегмент, имеющий вывод 6, знак запятой, используется как индикатор включения пробника. Логические элементы DD1.3 и DD1.4 включены параллельно для получения суммарного выходного тока, обеспечивающего нормальную работу одновременно шести сегментов цифрового индикатора. Для предотвращения подачи на пробники напряжения обратной полярности в их плюсовые шины включены диоды (VD3 — на рис. 14,а и VD5 — на рис. 14,6). Микросхему К155ЛАЗ можно заменить на К133ЛАЗ, К158ЛАЗ, К155ЛА1, К155ЛА4, К555ЛАЗ. Вместо К155ЛА8 можно применить К133ЛА8, К155ЛАЗ, но в последнем случае сопротивления резисторов R3—R8 необходимо увеличить до 820 Ом. Светодиодный индикатор АЛС324Б можно заменить на АЛ113, АЛС312 с любым буквен ИНТЕГРАЛЬНЫЕ МИКРОСХЕМЫ И РАБОТА С НИМИ
ным индексом, а также на АЛ305, АЛС321Б, АЛС337Б, АЛС338Б, АЛС324Б. Диоды могут быть любыми из серий Д7, Д9, Д311. Пробник со светодиодным индикатором можно собрать, например, в корпусе от вышедшей из строя электрозажигалки. Такие пробники пригодны для работы с микросхемами, рассчитанными на питание от источника напряжением +5 В (серии К 155, К555, К133, К134).Для работы с микросхемами КМОП (серии К164, К176, К561, К564) пробник можно собрать поаналогичней схеме на микросхемах КМОП, но для управления сегментами цифрового индикатора придется применить транзисторные ключи. Приведем несколько советов по монтажу интегральных микросхем. 1.


Во время пайки нс следует перегревать корпус микросхемы. Следует использовать припой с температурой плавления нс более 260°С, мощность паяльника не должна превышать 40 Вт, длительность пайки одного вывода — не более 5 с, а промежуток времени между пайками выводов одной микросхемы — не менее 30 с. Если ведется монтаж нескольких микросхем, то сначала паяют первый вывод первой микросхемы, затем — первый вывод второй и т.д., потом — второй вывод первой микросхемы, второй вывод второй и т.д. Благодаря такому приему микросхемы успевают остывать в промежуток времени между пайками. Микросхемы КМОП могут быть выведены из строя разрядом статического электричества, основным источником которого является человек. Чтобы этого нс случилось, следует заземлять жало паяльника и руки радиомонтажника. 2. Монтаж микросхем может быть выполнен печатным способом или проводами. При монтаже проводами удобно использовать многожильный провод в тугоплавкой изоляции типа МГТФ сечением 0,07...0,1 мм2 или одножильный луженый провод 0,25...0,35 мм, также в тугоплавкой изоляции. Сначала на вывод микросхемы наматывают 1—1,5 витка провода, а затем производят пайку. Этот способ хорош тем, что позволяет неоднократно производить перепайки проводов, а такая необходимость может возникнуть в процессе наладки устройства. Печатный монтаж микросхем следует применять тогда, когда есть уверенность, что устройство работоспособно, а также при изготовлении нескольких одинаковых устройств на одинаковых платах. Печатные платы могут иметь одно- и двустороннее расположение печатных проводников. Ниже будут приведены рисунки печатных плат для большинства устройств. 3. Неиспользуемые выводы микросхем ТТЛ следует объединять в группы по 10 шт. и подключать их к плюсовой шине питания через резистор сопротивлением 1...1.5 кОм, неиспользуемые выводы микросхем КМОП можно непосредственно подключать к плюсовой шине. 4. Для улучшения помехозащищенности между шинами литания следует устанавливать конденсаторы типов КМ-6, К10-7, К10-17 емкостью 0,047...0,15 мкф из расчета один конденсатор на два-три корпуса микросхем.Особое внимание следует уделять обеспечению помехоустойчивости устройств, имеющих в своем составе микросхемы памяти — триггеры, счетчики и т.п. 5. Соединительные проводники должны иметь длину не более 20...30 см. Если же требуется передать сигнал на большее расстояние, то используют так называемые витые пары. Два провода скручивают вместе, по одному из них подают сигнал, а второй "заземляют" (соединяют с общим проводом) с обоих концов. Целесообразно также оба конца сигнального провода подключить к плюсовой шине через резисторы сопротивлением 1 кОм (для микросхем ТТЛ) или 100 кОм (для микросхем КМОП). Длина проводников витой пары может быть 1,5...2 м.

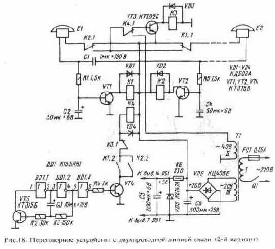
ИСТОЧНИКИ ПИТАНИЯ ПЕРЕГОВОРНЫХ УСТРОЙСТВ

Питание описанных переговорных устройств осуществляется от сети переменного тока. Однако иногда возникает необходимость обеспечить связь и в неэлектрифицированной местности или предусмотреть резервное питание при пропадании напряжения в сети. Постоянные напряжения +5 и +20 В могут обеспечить батареи гальванических элементов или аккумуляторов. Для получения переменного напряжения 40 В потребуется специальный преобразователь. Анализ возможных схемотехнических решений показывает, что постоянные напряжения +5 и +20 В целесообразно получать с помощью преобразователя. Структурная схема такого источника питания приведена на рис. 23. Постоянное напряжение от вторичного источника питания ИП поступает на вход преобразователя напряжения ПН1. На его выходе действуют требуемые напряжения высокой частоты, которые далее поступают на выпрямители В. С выходов выпрямителей напряжения подаются на входы стабилизаторов напряжения СН, а с их выходов снимаются стабилизированные напряжения +5 и +20 В. С выхода вы- ИСТОЧНИКИ ПИТАНИЯ ПЕРЕГОВОРНЫХ УСТРОЙСТВ
прямителя В напряжение +40 В подастся на вход преобразователя напряжения ПН2, а с его выхода снимают переменное напряжение. Принципиальная схема подобного источника питания переговорного устройства приведена на рис. 24. Источником питания преобразователя служит аккумуляторная батарея GB1. Первый преобразователь напряжения выполнен по схеме автоколебательного симметричного мультивибратора на транзисторах VT1—VT4 и трансформаторе Т1. Частота преобразования составляет 20...30 кГц. Выпрямители выполнены на диодах VD1—VD12. Схемы стабилизаторов напряжений +5 и +20 В идентичны и представляют собой соче- ИСТОЧНИКИ ПИТАНИЯ ПЕРЕГОВОРНЫХ УСТРОЙСТВ
ИСТОЧНИКИ ПИТАНИЯ ПЕРЕГОВОРНЫХ УСТРОЙСТВ
тание параметрического стабилизатора с эмиттерным повторителем. В цепи постоянного напряжения 40 В стабилизатор напряжения используется только для получения напряжения +5 В, а напряжение +40 В не стабилизируется. Второй преобразователь напряжения выполнен на микросхеме DD1 и транзисторах VT7, VT8. На логических элементах DD1.1, DD1.2 собран генератор прямоугольных импульсов частотой 30...40 Гц.
Форма импульсов соответствует "меандру", т.е. длительности высокого и низкого уровней в импульсной последовательности одинаковы. На транзисторах VT7 и VT8 выполнены ключевые усилители, работающие в противофазе. Таким образом, с коллекторов транзисторов снимается переменное напряжение, необходимое для питания звонков телефонных аппаратов. Максимальный отдаваемый в нагрузку ток зависит в основном от номиналов резисторов R8 и R9. Трансформатор Т 1 выполнен на ферритовом кольцевом магнитопроводе МЗ000НМ типоразмера К28х16х9. Его ИСТОЧНИКИ ПИТАНИЯ ПЕРЕГОВОРНЫХ УСТРОЙСТВ
обмотка I содержит 20 витков провода ПЭВ-2 0,8 с отводом от средней точки, обмотка II — 7 витков провода ПЭВ-2 0,51, обмотка III — 25 витков провода ПЭВ-2 0,31, обмотка IV — 35 витков провода ПЭВ-2 0,31. Диоды VD1—VD12 — высокочастотные, рассчитаны для работы на частоте нс менее 30 кГц. Кроме указанных на схеме можно использовать диоды КД212, КД213, КД509А, диодные сборки КДС628А. Транзисторы VT1, VT3, VT5-VT8 могут быть серий КТ608, КТ630, КТ801, КТ815, КТ817, a VT2 и VT4 - КТ805, КТ908 с любыми буквенными индексами. Оксидные конденсаторы — типов К53-1, К53-4, ЭТО или К52-1, хорошо работающие на высоких частотах, но можно также использовать К50-6, К50-16. Остальные конденсаторы — KJIC, K10-7B, КМ-5. Источник питания собран на печатной плате (рис. 25). Транзисторы VT5 и VT6 установлены на теплоотводах площадью 20...30 см- соответствующей токам стабилизаторов, указанным на схеме. Но описанные переговорные устройства потребляют значительно меньшие токи. Тем не менее целесообразно предусмотреть возможность использования данного источника питания для совместной работы с другими, более сложными устройствами телефонной связи. Блок питания в режиме холостого хода потребляет от батареи GB1 ток 0,3.-.0,5 А. Переговорное устройство должно быть включено постоянно, отчего аккумуляторная батарея может быстро разрядиться. Чтобы этого нс произошло, надо поступить следующим образом: для питания разговорных цепей телефонных аппаратов использовать напряжение непосредственно батарей 12 В (ранее было 20 В), а напряжение +5 В получать с помощью простейшего стабилизатора.Таким образом, от высокочастотного преобразователя будет использоваться только напряжение для питания вызывных цепей аппаратов 40 В. В этом случае нет необходимости, чтобы преобразователь был включен постоянно: он должен включаться только тогда, когда потребуется переменное вызывное напряжение. Для этого взамен выключателя питания Q1 следует включить соответствующие контакты реле или переключателей. Так, для переговорного устройства, собранного по схеме на рис. 18, это могут быть нормально разомкнутые контакты реле К4 (вторая группа). Аналогично можно реализовать включение преобразователя для первого и второго вариантов переговорного устройства. Снижение напряжения питания разговорных цепей с 20 до 12 В несколько уменьшит громкость разговора. Кроме того, придется использовать реле с напряжением срабатывания не более 10...12 В.

О МЕРАХ БЕЗОПАСНОСТИ ПРИ ИЗГОТОВЛЕНИИ И НАЛАДКЕ УСТРОЙСТВ

Радиолюбителям, занимающимся конструированием различных электронных устройств, постоянно приходится иметь дело с электричеством, неосторожное обращение с которым в процессе изготовления, наладки и эксплуатации устройств может привести к печальным последствиям, поэтому необходимо тщательно выполнять несложные правила техники безопасности. Безопасным для человека считается напряжение, нс превышающее 36 В. Разумеется, речь идет о нормальных условиях — сухое помещение, чистая и сухая кожа. Поскольку при питании устройств от гальванических элементов и батарей значения напряжений ниже, особо следует соблюдать осторожность при работе с устройствами, питающимися от сети переменного тока. Значение тока, протекающего через тело человека, зависит от его сопротивления. Для разных людей это сопротивление различно. Сопротивление снижается, если руки человека влажные, а также если влажная его одежда. Это необходимо учитывать, прежде чем приступать к работе. Нс следует также иметь дело с электрическим током в болезненном или утомленном состоянии — реакция человека снижается и вероятность несчастного случая увеличивается. При попадании человека под напряжение электрический ток обычно протекает от одной руки к другой, а также от руки к ноге. Для исключения первого пути тока не следует одновременно двумя руками прикасаться к элементам устройства, а также держаться рукой за трубу отопления или водопровода. Чтобы исключить второй путь тока, под ноги на рабочем месте желательно подкладывать резиновый коврик, являющийся изолятором. Жало паяльника следует заземлять — это обеспечит безопасность работы в случае нарушения изоляции паяльника и появления на корпусе фазного напряжения (в этом случае сработают предохранители, и сеть будет обесточена). Предохранители электросети (плавкие вставки или электромеханические "пробки") должны быть исправными. Замену элементов налаживаемой конструкции следует производить только в обесточенном состоянии. Если в устройстве имеются высоковольтные конденсаторы, их следует разрядить (вообще при проектировании устройства следует предусматривать разрядку таких конденсаторов после отключения питающего напряжения).
Если необходимо измерить напряжения на элементах, то один щуп вольтметра необходимо подключить к требуемой точке при обесточенном устройстве (например, с помощью лабораторного зажима типа "крокодил"); после включения устройства в сеть вторым щупом прикасаются к выводу элемента. При этом не следует пользоваться щупом, имеющим неизолированную часть (спицу) значительной длины, — следует в этом случае надеть отрезок изоляционной трубки, оставив неизолированный конец длиной 2...3 мм. При измерении вторую руку лучше спрятать в карман или держать ее под столом. Некоторые радиолюбители проверяют наличие напряжения на зажимах питания устройства с помощью языка. Этого делать ни в косм случае нельзя, даже если известно, что напряжение не может превышать 5...7 В, так как на этих зажимах может оказаться значительное напряжение. В последнее время радиолюбители используют для своих конструкций транзисторы и микросхемы, питание которых осуществляется от безопасного напряжения. Источником питания таких устройств, как правило, служит напряжение сети, подаваемое через понижающий трансформатор. В этих случаях опасное напряжение действует на выводах первичной обмотки трансформатора, выключателя питания и патроне предохранителя, применение которого обязательно. Монтаж этой части устройства, связанной с сетью, следует выполнять особенно тщательно, все соединения изолировать поливинилхлоридной трубкой, лакотканью или изоляционной лентой. Если питание устройства осуществляется от бестрансформаторного блока, то все элементы этого устройства имеют гальваническую связь с электросетью. При его настройке и эксплуатации следует соблюдать особую осторожность. В процессе налаживания осуществлять питание устройства желательно через разделительный трансформатор, у которого первичная и вторичная обмотки рассчитаны на сетевое напряжение. Плату и элементы устройства следует тщательно изолировать от корпуса, а сам корпус лучше выполнять из непроводящего материала. Изнутри такой корпус желательно выложить асбестовыми пластинами.Ручки переменных резисторов, колпачки переключателей, другие элементы управления следует выполнять из изоляционного материала. Прежде чем подключить устройство к электросети, к выводам сетевой вилки следует подключить омметр, чтобы убедиться в отсутствии короткого замыкания. При работе начинающего радиолюбителя с электронными устройствами желательно, чтобы неподалеку от него был человек, который в случае необходимости мог отключить напряжение и оказать первую помощь. Таковы основные правила техники безопасности при работе с электроустановками, которых следует придерживаться каждому радиолюбителю.

ПРИСТАВКИ К ТЕЛЕФОННЫМ АППАРАТАМ

Устройства, о которых здесь пойдет разговор, предназначены для расширения функциональных возможностей телефонных аппаратов, повышения удобства пользования ими. Все они совместимы с аппаратами телефонных сетей общего пользования, однако при соответствующей настройке могут работать и с телефонными аппаратами самодельной АТС. Световой сигнализатор вызова. Предназначенный для людей с пониженным слухом, он обеспечивает появление светового сигнала при поступлении вызова к абоненту (рис. 46). Индуктивный датчик L1 располагают в магнитном поле катушки звонка телефонного аппарата. Создаваемое им переменное напряжение через разделительный конденсатор С1 поступает на вход усилителя на логическом элементе DD1.1, работающем в аналоговом (линейном) режиме [7 ]. Такой режим достигается введением отрицательной обратной связи по постоянному току через резистор R 2. Усиленный в десятки раз сигнал через дифференцирующую цепь С2 R3 поступает на формирователь —триггер Шмитта, выполненный на логических элементах DD1.2, DD1.3. С выхода триггера Шмитта сигнал поступает (через резисторы R6, R7) на базу высоковольтного транзистора VT1, включенного в цепи управляющего электрода тринистора VS1. Особенность такого способа включения транзистора — незначительная рассеиваемая на нем мощность. Это объясняется тем, что после открывания тринистора напряжение между коллектором и эмиттером транзистора уменьшается до 1 ...2 В, и ток через него практически прекращается. Тринистор управляет нагрузкой — осветительной лампой НА1, которая и сигнализирует о поступающем вызове к абоненту. ПРИСТАВКИ К ТЕЛЕФОННЫМ АППАРАТАМ
Конденсатор С4 сглаживает пульсации вызывного напряжения и исключает мерцание сигнальной лампы НА 1. Питание микросхемы осуществляется от параметрического стабилизатора, в котором работают элементы R 10, VD1, СЗ. Микросхему К561ЛН2 можно заменить на K561JIH1, К561ЛА7, К561ЛА9 или соответствующие аналоги из серии К176. Транзистор VT1 —КТ605.КТ940 с любыми буквами. ТринисторVS1 —КУ201К (Л), КУ202 (К-Н). Конденсаторы — КМ-6, К 10-7 (Cl, C2), К50-6, К50-16, К50-12 (СЗ, С4).
Функцию датчика L1 выполняет катушка электромагнитного реле PC 13 (паспорт РС4.523.026). Она содержит 28 000 витков провода ПЭВ-1 0,05 и обладает сопротивлением 8 кОм. Длина катушки 40 мм. Подойдут также катушки от аналогичных реле типа РКН, РКМ. Можно применять и самодельный датчик. Его магнитопроводом может быть стальной пруток диаметром 5...7 мм (например, обычный гвоздь). Телефонный световой сигнализатор монтируют на плате из фольгированного стеклотекетолита (рис. 47). Плату размещают в ПРИСТАВКИ К ТЕЛЕФОННЫМ АППАРАТАМ
корпусе размерами 210х140х40 мм в виде подставки под телефон. Катушка-датчик L1 должна находиться на расстоянии не более 50...70 мм от обмотки звонка телефонного аппарата. Необходимой чувствительности устройства добиваются подбором резистора R 1. Мощность лампы накаливания HL1 может быть 25...150 Вт. Сигнализатор с мелодичным звучанием (рис. 48) позволяет заменять резкий звук звонка приятной трелью соловья. Его входная часть (датчик, усилитель и формирователь) аналогична соответствующим узлам предыдущего сигнализатора. Резисторы R6, R7, диод VD1 и конденсатор СЗ образуют фильтр, преобразующий пульсирующее напряжение в постоянное. Генераторы на логических элементах DD1.4 и DD2.1, DD1.5 и DD2.2, DD1.6 и DD2.3 вырабатывают импульсы частотой примерно 1000, 10 и 500 Гц соответственно. Их суммарный сигнал и имитирует звуки, напоминающие пение соловья. С выхода логического элемента DD3.2 сигнал звуковой частоты поступает на вход ключевого усилителя на транзисторе VT1. Его нагрузкой служит переменный резистор R 12. Снятый с него сигнал излучатель НА1 преобразует в звук. Напряжение питания на элементы сигнализатора поступает от электросети через конденсатор С8 и выпрямитель VD3. Конденсатор С8 выполняет функцию балластного сопротивления (емкостное сопротивление этого конденсатора переменному току частотой 50 Гц ПРИСТАВКИ К ТЕЛЕФОННЫМ АППАРАТАМ
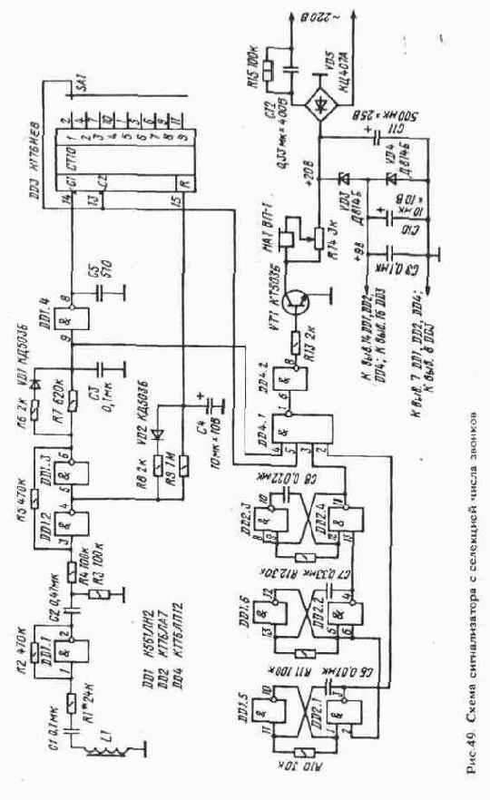
составляет около 10 кОм). Резистор R 13 обеспечивает разрядку конденсатора после отключения устройства от сети. Напряжения для питания микросхем и звукового излучателя снимаются со стабилитронов VD3 и VD2; конденсаторы С7 и С10 сглаживают пульсации выпрямленного напряжения; конденсатор С9 повышает помехоустойчивость сигнализатора. Сигнализатор с селекцией числа звонков начинает выдавать звуковой сигнал не сразу после подачи вызывных посылок-звонков, а лишь начиная с некоторого числа их.


Другими словами, сигнализатор как бы пропускает определенное число звонков, нс реагируя на них звуком, а лишь записывая в память. Звонок телефонного аппарата, работающий с таким сигнализатором, должен быть несколько приглушен. Данное устройство можно применять, например, для исключения поступления вызовов от нежелательных абонентов. Известно, что в среднем абонент держит трубку в течение подачи 4—5 звонков, что вполне достаточно, чтобы вызываемый им абонент подошел к телефону и ответил, а затем даст "отбой", возвращая трубку на рычаг аппарата. Если сигнализатор настроить на режим игнорирования такого числа звонков, то дозвониться смогут лишь те абоненты, которым сообщен "секрет" и которые будут держать трубку в течение 6 и более звонков. Другой возможный случай применения такого устройства — установление приоритетов в работе двух параллельно соединенных телефонных аппаратов, находящихся в разных помещениях; в этом случае один из двух телефонов работает совместно с сигнализатором. При появлении в линии вызывных посылок сначала на них реагирует только первый телефонный аппарат — в нем звонит звонок. Сотрудники, находящиеся в этом помещении, снимают трубку. Если же в комнате, где находится первый аппарат, никого нет или никто нс желает снимать трубку, то по прошествии некоторого времени начинает звучать сигнализатор, установленный рядом со вторым телефонным аппаратом. Сотрудники второй комнаты снимают трубку. Такой сигнализатор удобно использовать и тогда, когда в первой комнате находится начальник, который по договоренности должен брать трубку первым, а во второй комнате — его подчиненные. Если во вторую комнату поступил вызов — значит, начальника нет на месте и надо снимать трубку. При этом часть вызовов проходит незаметно для служащих во второй комнате и не отвлекает их от работы. Возможны и другие случаи применения сигнализатора. Принципиальная схема сигнализатора показана на рис. 49. Входные каскады, генератор сигнала звуковой частоты и источник питания — точно такие же, как и в предыдущем устройстве.


При включении устройства в электросеть и отсутствии сигнала датчика L1 на выходе элемента DD1.2 появляется напряжение высокого уровня. Конденсатор С4 начинает заряжаться через резистор R9. Через 10...15 с напряжение на конденсаторе счетчик устанавливает DD3 в исходное состояние, при котором на всех выходах будет напряжение низкого уровня. Напряжение такого уровня, поступающее на входные выводы 4,5 элемента DD4.1, запрещает подачу зву- ПРИСТАВКИ К ТЕЛЕФОННЫМ АППАРАТАМ
кового сигнала на вход элемента DD4.2. Сигнализатор находится в ждущем режиме. При появлении переменного магнитного поля в непосредственной близости от датчика L1 на выходе элемента DD1.3 возникают прямоугольные импульсы. Конденсатор С4 быстро разряжается через резистор R8 и диод VD2, на R-входе счетчика DD3 появляется напряжение низкого уровня, переводящее эту микросхему в счетный режим работы. За время паузы между двумя звонками (4...5 с) кон ПРИСТАВКИ К ТЕЛЕФОННЫМ АППАРАТАМ
денсатор С4 не успевает зарядиться через резистор R9 до напряжения, при котором происходит сброс триггеров счетчика DD3, поэтому микросхема DD3 работает в счетном режиме все время, пока подаются звонки. При подаче звонка на входе элемента DD1.4 действует напряжение высокого уровня, а на его выходе — низкого уровня. Поскольку по входу С1 счетчик переключается положительным перепадом напряжения, то изменение состояния счетчика происходит по окончании первого звонка. При этом на первом выходе счетчика (вывод 2) устанавливается напряжение высокого уровня. При появлении напряжения высокого уровня на выходе счетчика, к которому подключен подвижный контакт галетного переключателя SA1, напряжение такого же уровня будет и на входе С2, которое устанавливает счетчик в режим хранения. Теперь импульсы на входе С1 уже не будут изменять состояние счетчика. Одновременно на выводе 5 микросхемы DD4 устанавливается напряжение высокого уровня, и при появлении последующих звонков начинает работать звуковой сигнализатор НА1 устройства. Звуковые сигналы будут продолжаться до тех пор, пока вызываемый абонент не снимет трубку своего аппарата или вызывающий абонент нс прекратит подачу сигналов вызова. Детали устройства монтируют на печатной плате (рис. 50).


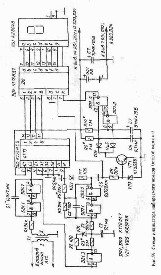
Корпус его точно такой же, как у светового сигнализатора. На боковую стенку выводят ручки переменного резистора R 14 и галетного переключателя SA1 (переключатель типа МПН-1 на 11 положений). Сигнализатор числа поступивших вызовов. Это устройство в отсутствие абонента ведет подсчет числа поступивших к нему вызовов. Такая информация может представлять определенный интерес для абонента. Его входные каскады (см. рис. 51) аналогичны соответствующим каскадам предыдущих сигнализаторов. На выходе элемента DD1.5 (вывод 8) формируются прямоугольные импульсы, период которых соответствует периоду следования поступающих вызовов. Эти импульсы нс являются откликом устройства на все поступившие звонки, а представляют собой реакцию сигнализатора на группы звонков, подаваемых одним абонентом. При поступлении первого звонка конденсатор СЗ быстро заряжается до напряжения высокого уровня через резистор R6 и диод VD1. За время паузы между двумя звонками (4...5 с) конденсатор не успевает разрядиться, и напряжение высокого уровня на выходе формирователя сохраняется в течение действия всей группы звонков. По завершении действия вызывных посылок конденсатор СЗ разряжается через резисторы R7 и R8, и на вход С микросхемы DD2 поступает один импульс. Микросхема К176ИЕ4 (DD2) представляет собой двоично-десятичный счетчик с дешифратором, управляющим работой семисегментного цифрового индикатора. Ее вход С — счетный, вход S служит для выбора режима работы выходных каскадов: при действии на входе S напряжения высокого уровня состояние счетчика определяется напряжением низкого уровня на его выходах, при действии на входе S напряжения низкого уровня — напряжением высокого уров- ПРИСТАВКИ К ТЕЛЕФОННЫМ АППАРАТАМ
ня на выходах счетчика. Установка счетчика в исходное состояние обеспечивается подачей напряжения высокого уровня на R-вход, для чего нужно нажать кнопку SB2 "Сброс". Кнопка SB1 "Индикация" служит для вывода требуемой информации — через ее контакты подается питание на нить накала люминесцентного индикатора HG1. Наличие двух счетчиков (С1 и С2) позволяет производить подсчет числа поступивших вызовов до 99.


При одном счетчике наибольшее число подсчитываемых поступающих вызовов будет 9. Цифровые индикаторы (HG1, HG2) могут быть как люминесцентными, так и светодиодными ¦2¦. Кнопки SB1 и SB2 — КМ1, МП7, П2К. Приставка, исключающая прослушивание с параллельного телефонного аппарата. Схема соединения аппаратов, исключающая прослушивание разговора с одного из них, показана на рис. 52. Аппарат Е1 будем называть основным, а Е2 - дополнительным. Действие приставки, включающей элементы VD1, VD2, VS1, основано на том, что при занятии линии АТС аппаратом Е1 напряжение в линии падает до 10...15 В. Этого напряжения оказывается недостаточно для открывания стабилитрона VD2 и тиристора VS1. В результате абонент Е2, снявший трубку в то время, когда абонент Е1 ведет разговор, нс сможет услышать разговор, поскольку тиристор VS1 будет закрыт. В то же время если линия АТС свободна, то абонент Е2 может снять трубку, набрать номер и установить соединение. При входящем вызове абонент Е2 также может снять трубку и вести разговор (в аппарате Е2, равно как и в Е1, будет звонить звонок). Однако если во время занятия линии абонентом Е2 абонент Е1 снимает трубку, то аппарат Е2 включится в линию, а Е2 — отключится от нее. Следовательно, абонент Е1 обладает приоритетом по отношению к Е2. Чтобы ни один из абонентов не имел приоритета по отношению к другому, следует аппарат Е1 подключить к линии через такую же приставку, что и Е2. ПРИСТАВКИ К ТЕЛЕФОННЫМ АППАРАТАМ
Элементы приставки могут располагаться внутри корпуса телефонного аппарата или быть собраны в виде отдельного узла. Громкоговорящая приставка к телефонному аппарату. Иногда возникает необходимость, чтобы несколько человек, находящихся в одном помещении, могли одновременно слышать телефонный разговор. Это можно обеспечить путем усиления сигнала телефонной линии от звонящего абонента. Схема громкоговорящей приставки показана на рис.53. Если контакты выключателя Q1 замкнуты, то напряжение сети 220 В понижается трансформатором Т1 и подастся на мостовой выпрямитель VD1.


Конденсатор С7 сглаживает пульсации. С выхода микросхемы DA2, которая является интегральным стабилизатором напряжения, стабилизированное напряжение +9 В подастся для питания усилителя низкой частоты, выполненного на микросхеме DA1. Сигнал на вход усилителя поступает через разделительный конденсатор С2 с подвижного контакта переменного резистора R1, которым регулируется громкость прослушиваемого разговора. Переменный резистор является нагрузкой трансформатора Т1, первичная обмотка которого включена в разрыв цепи телефонного аппарата. Через эту обмотку протекает разговорный ток линии АТС. Конденсатор С1 уменьшает уровень шумов, поступающих с линии АТС на вход усилителя. Микросхема DA1 включена по типовой схеме. Элементы R2, СЗ, С4, R3, С6 обеспечивают необходимую коррекцию амплитудно-частотной характеристики усилителя. ПРИСТАВКИ К ТЕЛЕФОННЫМ АППАРАТАМ
В приставке в качестве микросхемы DA1 и DA2 помимо указанных на схеме можно применить соответственно К174УН4Б и КР142ЕН8Г. Конденсаторы С2—С7 —типа К50-6, К50-16 или К50-35; С1, С8 — КМ-6, К10-17 или К73-17. Постоянные резисторы — МЛТ или С2-23. Переменный резистор R1 — с выключателем типов СПЗ-3, СПЗ-4, СПЗ-10, СПЗ-30, СПЗ-33 или другого типа. Выпрямительный мост VD1 — КЦ405, КЦ407 с любыми буквами. Трансформатор Т1 — выходной трансформатор любого типа от транзисторного приемника (например, ТВ-12 — от радиоприемника "ВЭФ-12" или "ВЭФ-201"), причем в качестве обмотки 1 использована выходная обмотка, т.е. трансформатор работает как повышающий. Сетевой трансформатор Т1 — типа ТП-133, ТПП203-ТПП209 или любой другой, вторичная обмотка которого рассчитана на напряжение 8...10 В при токе не менее 100 мА. Динамическая головка ВА1 — любого типа, мощностью 0,5...2 Вт, с сопротивлением 4...16 Ом. Приставка собрана в пластмассовом корпусе подходящих размеров. Большая часть элементов расположена на плате из текстолита или гетинакса, монтаж выполнен проводами. Провода, идущие от обмотки II трансформатора Т1 к переменному резистору R1 и от него к конденсаторам С1, С2, должны быть экранированными.


Экран соединяется с общим проводом питания. Микросхемы DA1 и DA2 снабжены небольшими радиаторами площадью по 5...10 см каждый. Устройство, собранное без ошибок из исправных деталей, не требует налаживания. При прослушивании телефонного разговора переменным резистором R1 устанавливают такую громкость, чтобы она была достаточной, но чтобы нс возникала акустическая обратная связь между динамической головкой ВА1 и микрофоном телефонного аппарата. Электронная телефонная трубка. Неотъемлемой частью любого телефонного аппарата является разговорный узел. Разговорный узел традиционных телефонных аппаратов собирается по схеме с трансформатором, функции которого были рассмотрены в начале этой книги. Основные недостатки подобного узла — наличие сравнительно громоздкого трансформатора и невозможность регулировки громкости звука. В последнее время разговорные узлы все чаще стали выполнять по бестрансформаторной схеме. Схема одного из вариантов электронного разговорного узла [9] показана на рис. 54. По существу, это электронная телефонная трубка со стандартными угольным микрофоном ВМ1 и телефонным электромагнитным капсюлем BF1, которую можно подключить к любому телефонному аппарату. Электронную трубку можно использовать и как дополнительный аппарат, включенный параллельно с основным. Установленная, например, на кухне электронная трубка позволит отвечать на звонки абонентов, нс подходя к основному аппарату, стоящему в другом помещении. Правда, в этом случае в состав трубки придется ввести диодный мост VD1 и выключатель SA1 (его контакты замыкают на время разговора). Угольный микрофон ВМ1 включен по стандартной схеме последовательно с ограничительными резисторами R2, R3 и шунтирующим конденсатором С 1. На транзисторе VT1, включенном по схеме с ПРИСТАВКИ К ТЕЛЕФОННЫМ АППАРАТАМ
общим эмиттером, выполнен усилитель сигнала телефонной линии. Телефон BF1 является коллекторной нагрузкой транзистора. Сигнал с телефонной линии поступает на вход усилителя через резистор R5, конденсатор С2 и резисторы R7, R8. Уровень громкости устанавливают переменным резистором R7. Питается усилитель током линии АТС через фильтр R6 С4.


Конденсатор СЗ защищает усилитель от высокочастотных помех и наводок, которые могут возникать в линии (в традиционных аппаратах полоса пропускания ограничивается сверху трансформатором). Подавление местного эффекта осуществляется подачей на вход усилителя сигнала с микрофонной цепи (в данном случае с резистора R3), противофазного сигналу микрофона в телефонной линии. Глубину подавления местного эффекта можно регулировать резистором R4. Для защиты элементов электронной трубки от вызывного напряжения АТС, которое может достигать 120 В, используют резистор R1 и стабилитрон VD1. Напряжение ограничивается на уровне около 30 В. В разговорном режиме напряжение на входе устройства составляет 15...25 В и стабилитрон не влияет на работу трубки. Электронную трубку подключают к линии АТС через диодный мост VD1 типов КЦ405, КЦ407 или выполненный из диодов серий КД102, КД105. Если трубка будет работать совместно с телефонным аппаратом, диодный мост монтируют в его корпусе, а при использовании трубки в качестве самостоятельного разговорного устройства диодный мост размещают внутри трубки или в телефонной вилке. Конденсаторы С1-СЗ - КМ-6, К73-17, К10-17; С4 - К50-6, К50-16, К50-35. Переменный резистор R7 — любой малогабаритный, например СПЗ-9, СПЗ-4, СПО. Элементы электронной трубки монтируют на печатной плате габаритными размерами 55х15 мм, которую размешают в корпусе микротелефонной трубки. Переменный резистор располагают таким образом, чтобы можно было вращать его ручку. Правильно собранное устройство практически не требует налаживания. Подключив трубку через диодный мост к телефонной линии, измеряют вольтметром постоянного тока напряжение на конденсаторе С4. Оно должно составлять 15...25 В, в противном случае следует подобрать резистор R9. Имитатор поднятия трубки телефонного аппарата. Такая приставка подключается к зажимам телефонной линии взамен телефонного аппарата и в отсутствие хозяев квартиры позволяет имитировать поднятие телефонной трубки с се последующим опусканием на рычаг телефонного аппарата, если по данному телефонному номеру кто-либо пытается дозвониться.


Такая имитация может пригодиться в том случае, если хозяев нет дома и нужно обеспечить эффект их присутствия. Ведь известно, что квартирные воры, прежде чем попасть в квартиру, проверяют наличие хозяев, звоня в эту квартиру по телефону. Если никто не снимает трубку — значит, квартира пуста. Рассмотрим работу приставки по ее принципиальной схеме, приведенной на рис. 55,а. При появлении в линии вызывного напряжения (его значение обычно составляет 80...120 В) оно выпрямляется диодным мостом ПРИСТАВКИ К ТЕЛЕФОННЫМ АППАРАТАМ
VD2. Через разделительный диод VD4 выпрямленное напряжение подается на конденсатор СЗ, который сглаживает пульсации. Стабилитрон VD5 ограничивает напряжение на уровне около 15В — именно такое напряжение необходимо для питания микросхемы DD1. Емкость конденсатора СЗ выбрана такой, что в промежуток времени между вызывными посылками (3..5 с) на выводах 7 и 14 микросхемы DD1 поддерживается напряжение, достаточное для нормальной работы микросхемы (оно может составлять от З до 15 В). Одновременно через диод VD3, резисторы R1 и R2 начинается зарядка конденсатора С4. Как только напряжение на его обкладках достигнет напряжения переключения триггера Шмитта (он выполнен на логических элементах DD1.1, DD1.2, резисторах R4, R5), триггер переключится, и на его выходе (вывод 4 микросхемы) возникнет напряжение высокого уровня. Откроется транзистор VT1, эмиттер и коллектор которого включены в диагональ выпрямительного моста VD1. Линия АТС будет зашунтирована низким сопротивлением открытого транзистора, что обеспечит удержание линии. Подача сигналов вызова прекратится, а абонент на другом конце провода услышит характерный щелчок, соответствующий снятию трубки. Одновременно с переключением триггера Шмитта DD1.1, DD1.2 начнет заряжаться конденсатор С5 через резисторы R7, R8. Через некоторое время напряжение на конденсаторе С5 достигнет порога переключения второго триггера Шмитта (логические элементы DD1.3, DD1.4 и резисторы RIO, R11). При этом напряжение низкого уровня с выхода элемента DD1.3 будет подано на вход первого триггера Шмитта (вывод 2 микросхемы).


Транзистор VT1 закроется, и в линию АТС пойдет сигнал отбоя, т.е. абонент услышит сигнал "короткие гудки". Устройство возвратилось в исходное состояние. Подстроечным резистором R2 регулируют задержку обеспечения занятости линии относительно момента поступления первой вызывной посылки (в пределах 8...15 с), а подстроечным резистором R8 — длительность удержания линии (в тех же пределах). Резисторы R3, R9 обеспечивают полную разрядку конденсаторов С4, С5 после завершения очередного цикла работы устройства. Конденсаторы С1, С2 обеспечивают развязку по постоянному току цепей питания микросхемы (выпрямительный мост VD2) и цепей шунтирующего ключа VT1 (мост VD1); кроме того, конденсаторы С1, С2 ограничивают величину вызывного тока, т.е. служат своего рода балластными сопротивлениями по переменному току. В устройстве микросхему К561ЛА7 можно заменить на К176ЛА7, однако в этом случае стабилитрон КС515А следует заменить на КС191А или другой с напряжением стабилизации 8...9 В. В качестве транзистора VT1 можно использовать транзисторы других типов, у которых предельное напряжение должно быть нс менее 120 В (например, КТ604, КТ605 с любыми буквами). Диоды VD3, VD4 — КД509, КД510, КД513, КД521, КД522 с любыми буквами. Подстроечные резисторы R2, R8 — СПЗ-38а (б), СПЗ-1бг (в) или другого типа. Конденсаторы С1, С2 - К73-17, С4-С6 - К50-24, К50-29. Выключатель Q1 —П1Т,МТ1,П2К. Элементы устройства смонтированы на плате из одностороннего фольгированного стеклотекстолита (рис. 55,б,в), которая помещена в пластмассовую коробку подходящих размеров. Подстроечные резисторы должны располагаться так, чтобы к ним обеспечивался доступ отверткой. Налаживание устройства состоит в подборе желаемых временных интервалов с помощью подстроечных резисторов. Приставка-сторож к телефонному аппарату. Это устройство позволяет осуществлять дистанционное прослушивание помещения, где установлен телефон. Для этого достаточно набрать телефонный номер, где установлено устройство, немного подождать, пока в линию АТС включится микрофон прослушивающего устройства, — ив течение нескольких минут на другом конце провода можно услышать все, что происходит в помещении. Рассмотрим работу устройства по его принципиальной схеме (рис. 56).


На логических элементах DD1.1 и DD1. 2 выполнен формирователь импульсов по схеме триггера Шмитта. Он преобразует синусоидальное входное вызывное напряжение (оно возникает в линии при подаче вызова на телефон и приводит в действие звонок) в прямоугольные импульсы. Импульсы (их частота около 32 Гц) через резисторы R7, R8 и диод VD1 заряжают конденсатор СЗ, в результате ПРИСТАВКИ К ТЕЛЕФОННЫМ АППАРАТАМ
во время действия вызывного напряжения на верхней обкладке конденсатора СЗ имеется уровень напряжения логической 1. Таким образом, элементы R7, R8, VD1 и СЗ формируют из пачки импульсов одиночный импульс. Это напряжение инвертируется логическим элементом DD1.3 и поступает на вход С1 микросхемы DD3. По входу С1 изменение состояния счетчика DD3 происходит по фронту импульса. Но для работы микросхемы в счетном режиме на входе R должно быть напряжение логического нуля; подачей на этот вход уровня логической 1 счетчик устанавливается в исходное состояние (логическая 1 на выходе 0). Рассмотрим, как происходит установка счетчика в исходное состояние и счетный режим работы. После прихода из линии АТС первого импульса вызывного напряжения на выходе логического элемента DD1.1 появляется напряжение логического 0, которое через диод VD2 и резистор R6 быстро разряжает конденсатор С2 до напряжения, соответствующего уровню логического 0. В промежутках между пачками импульсов, поступающих с линии АТС, на вы ходе логического элемента DD1.1 — напряжение логической 1, и конденсатор С2 через резистор R5 заряжается напряжением логической 1, но постоянная времени R5 С2 выбрана так, что за время паузы между вызывными посылками на выводе 8 логического элемента DD2.1 имеется напряжение логического 0. При этом на выходе DD2.1 имеется напряжение логической 1. На выходе элемента DD2.3 — также напряжение логической 1, поскольку на обоих его выходах — уровень логического 0 (хотя такого уровня достаточно и на одном входе). На выходе DD2.2 — уровень логического 0, который подастся на вход R микросхемы DD3, разрешая счетный режим работы.


До прихода же первого импульса вызывного напряжения на вход триггера Шмитта на выходе DD1.1 был уровень логической 1, на выходе DD2.1 — логического 0 и счетчик DD3 находился в исходном состоянии подачей логической 1 на вход R. Счетчики микросхемы DD4 также находятся в исходном состоянии (напряжения низкого уровня на выводах 1,5), поскольку на вход R подано напряжение высокого уровня. Итак, после прихода на вход устройства первой пачки импульсов вызывного напряжения счетчик DD3 устанавливается в рабочее состояние и начинает считать поступающие на вход С1 импульсы. По фронту 8-го импульса на выходе 8 счетчика устанавливается напряжение высокого уровня. При этом: напряжение высокого уровня поступает на вход С2 и запрещает дальнейшую работу счетчика (его триггеры переходят в режим хранения информации); с инвертора DD1.4 напряжение низкого уровня подастся на нижний по схеме вход логического элемента DD2.1 и обеспечивает наличие напряжения низкого уровня на входе R счетчика DD3 при зарядке конденсатора С2 до напряжения высокого уровня (так как импульсы с линии АТС уже нс будут поступать вследствие замыкания линии в результате срабатывания реле К1); поступившее на нижний по схеме вход логического элемента DD2.3 напряжение высокого уровня подготавливает этот логический элемент к восприятию напряжения высокого уровня на верхнем по схеме его входе, который соединен с выходом 15 счетчика DD4; на выходах соединенных параллельно логических элементов DD1.5 и DD1.6 появляется напряжение низкого уровня, что приводит к срабатыванию реле К1; на вход R микросхемы DD4 поступает напряжение низкого уровня. Реле К1 своими контактами К 1.1 подключает через диодный мост VD4 к линии АТС микрофонный усилитель, выполненный на транзисторах VT1—VT3. Работа такого двухполюсника-усилителя, питающегося от линии АТС, уже рассматривалась выше (см. рис. 34), и здесь на этом останавливаться не будем. Поскольку усиленный с микрофона сигнал подается в линию АТС, вызывающий абонент в течение времени заполнения счетчика DD4 (т.е.


около 3 мин) имеет возможность прослушивать шумы в помещении. Акустическая чувствительность устройства такова, что можно услышать звуки, источник которых находится на расстоянии 4...5 м от микрофона ВМ1. На микросхеме DD4 выполнен генератор, совмещенный с 15-разрядным счетчиком. Времязадающая цепь генератора образована элементами R9 и С5; при указанных на схеме значениях этих элементов частота импульсов генератора составляет около 100 Гц. Подача напряжения низкого уровня на вход R микросхемы разрешает работу генератора и счетчиков-делителей. В результате примерно через 3 мин на выходе последнего разряда счетчика (вывод 5 микросхемы) появляется напряжение высокого уровня, которое поступает на вход логического элемента DD2.3. При этом на выходе этого логического элемента появляется напряжение низкого уровня, которое подастся на нижний по схеме вход логического элемента DD2.2; на его выходе при этом появляется напряжение высокого уровня, устанавливающее счетчик DD3 в исходное состояние. Реле К1 отпускает, триггеры микросхемы DD4 устанавливаются в исходное состояние. Таким образом, устройство возвратилось в исходное состояние и готово к приему новой серии вызывных сигналов с линии АТС. Поскольку подключение микрофона с усилителем к линии АТС происходит по окончании 8-го вызывного сигнала ("звонка"), а большинство абонентов, звонящих по телефону, дают не более 4—5 "звонков", маловероятно, что не знающие секреты абоненты смогут привести устройство в состояние прослушивания. В этом случае, т.е. если на устройство поступило менее 8 вызывных посылок, по окончании серии этих посылок устройство возвратится в исходное состояние через 5...7 с, т.е. после зарядки конденсатора С2 до напряжения высокого уровня. О деталях устройства. Микросхему К561ЛА7 можно заменить на К176ЛА7, К176ИЕ8 — на К561ИЕ8. Остальные микросхемы аналогов в серии К176 не имеют. В качестве транзисторов VT1, VT3 можно использовать КТ503, КТ315, КТ342, КТ3117 с любыми буквами, в качестве VT2 — КТ502, КТ361, КТ209, КТ3107 с любыми буквами.


Диодный мост КЦ407А можно заменить на КЦ402, КЦ405 с буквами А—Е или любой другой, допускающий подачу обратного напряжения не менее 150 В и прямой ток не менее 50 мА. Диоды VD1—VD3 — любого типа. Постоянные резисторы — MЛT, C2-23 — мощностью 0,125 или 0,25 Вт; подстроечные резисторы R 10 и R 13 — типов СПЗ-38, СПЗ-16, СП5-2. Конденсаторы С2, С6 — К50-16, К50-35, К50-29, остальные — КМ-бб, К10-17, К10-23 или К73-17. Реле К1 — герконовое, типа РЭС64А, исполнение РС4.569.726 (сопротивление обмотки составляет около 2000 Ом при рабочем токе около 5 мА). Микрофон ВМ1 — обязательно активный преобразователь, т.е. вырабатывающий ЭДС, в отличие от угольного, который изменяет сопротивление, например ТЭМК-З-Т, МДМ-7 и др. Устройство собрано на текстолитовой плате, монтаж выполнен проводом МГТФ-0,07. Если при монтаже не допущено ошибок, то устройство начнет работать сразу. С помощью подстроечного резистора R 13 добиваются наибольшей акустической чувствительности, а подстроечным резистором R 10 устанавливают ток через двухполюсник-усилитель в диапазоне 15...20 мА. (Разумеется, указанные регулировки следует делать после прохождения вызывных сигналов от звонящего абонента, т.е. при замкнутых контактах реле К 1.1.) Резистор R3 подбирают по надежному срабатыванию триггера Шмитта по сигналам вызывного напряжения. Для питания устройства используют батарею гальванических элементов (например, "Крона", "Корунд" либо 6 последовательно соединенных элементов 316, 343, 373) или батарею аккумуляторов Д-0,25, Д-0,55 — 7—8 элементов. Очевидно, что, когда хозяева находятся дома, устройство должно быть отключено от источника питания; с этой целью предусмотрен выключатель Q1 марки П1Т, МТ1-МТЗ или любой другой. В режиме ожидания микросхемы устройства потребляют ток 2...3 мА, т.е. энергии источника питания хватает на 20...30 сут непрерывной работы. Устройство охранной сигнализации. Эту приставку используют совместно с клавишным телефонным аппаратом, имеющим память последнего набранного номера, и при несанкционированном проникновении в охраняемое помещение производится автоматический набор номера, записанного в память телефонного аппарата.


Это может быть номер соседей хозяина квартиры, его служебный телефон и др. Услышав в трубке тревожный прерывистый сигнал, хозяин помещения сможет своевременно принять меры. Схема устройства представлена на рис. 57. Контакты охранного датчика обозначены на схеме SA1. При закрытой двери эти контакты замкнуты, при открытой — разомкнуты. Можно использовать несколько контактов, установленных не только на входной двери, но и на окнах. В этом случае контакты соединяют последовательно. Выключатель SA2 определяет режим работы устройства: "Блокировка" или "Охрана". В режиме "Блокировка", когда контакты выключателя SA2 замкнуты, тревожный сигнал устройством вырабатываться не • будет независимо от положения контактов датчика SA1. В этом режиме устройство находится, когда хозяева в квартире. Допустим, что на элементы устройства подано питание, контакты SA1 и SA2 находятся в показанном на схеме положении. На выводе 4 микросхемы DD1, который является выводом RS-триггера, выполненного на логических элементах DD1.2, DD1.3, в этом случае действует напряжение низкого уровня. Реле К1 и К2, контакты кото- ПРИСТАВКИ К ТЕЛЕФОННЫМ АППАРАТАМ
рых подключены к цепям телефонного аппарата, обесточены. Конденсатор СЗ заряжен до напряжения питания, а С4 — разряжен. Генераторы тревожного сигнала, выполненные на микросхеме DD4, заторможены. Если в таком режиме (режиме блокировки) разомкнуть контакты датчика SA1, то состояние RS-триггера не изменится, поскольку на выводе 2 логического элемента DD1.1 по-прежнему действует напряжение низкого уровня. При уходе из помещения контакты выключателя SA2 размыкают — устройство переводится в режим охраны. При этом начинается зарядка конденсатора С1 через резистор R2. Пока конденсатор не зарядится до напряжения, равного напряжению переключения логического элемента DD1.1 по выводу 2, можно открывать дверь, размыкая контакты датчика SA1 — RS-триггер не изменит своего состояния. Длительность задержки выбрана равной 15...20 с — за это время нужно успеть выйти из помещения и закрыть дверь, возвратив контакты датчика SA1 в исходное состояние.


Когда конденсатор С1 зарядится до нужного напряжения, устройство перейдет в режим охраны. Если теперь открыть дверь, то размыкание контактов датчика SA1 вызовет появление на выводе 1 логического элемента DD1.1 напряжения высокого уровня. Поскольку на выводе 2 этого элемента также напряжение высокого уровня, на выходе элемента DD1.1 появится напряжение низкого уровня, что приведет к переключению RS-триггсра в противоположное состояние, соответствующее напряжению высокого уровня на выводе 4 логического элемента DD1.2. Возврат контактов датчика в исходное положение не изменит состояния RS-триггсра. Если в помещение вошел хозяин, то он замкнет контакты выключателя SA2, и RS-триггер возвратится в исходное состояние, Если же в помещение проник злоумышленник, не знающий о наличии охранной сигнализации, то он только закроет дверь. Напряжение высокого уровня с вывода 4 элемента DD1.2 через резистор R3 будет заряжать конденсатор С2. Через 15...20 с напряжение на конденсаторе С2 достигнет порога переключения логического элемента DD1.4 (по выводу 12). Поскольку на выводе 13 этого логического элемента также напряжение высокого уровня, на выходе логического элемента DD1.4 появится напряжение низкого уровня, а на выходе DD2.1 — высокого уровня, которое подается на вывод 5 логического элемента DD2.2. На выводе 6 этого элемента также напряжение высокого уровня, поэтому на выходе элемента DD2.2 появляется напряжение низкого уровня. Откроется транзистор VT1, и сработает реле К1, имитирующее поднятие трубки телефонного аппарата (подробнее о подключении контактов реле К1, К2 к телефонному аппарату будет рассказано ниже). Через резистор R8 начнет разряжаться конденсатор СЗ. Через 1,5...2 с напряжение на нем станет равным напряжению низкого логического уровня, и на выходе элемента DD2.3 появится напряжение высокого логического уровня. Это приведет к срабатыванию реле К2, и в линию АТС начнут поступать импульсы набора запрограммированного номера. Одновременно напряжение высокого уровня поступит на вывод 2 логического элемента DD4.1, и начнут работать два генератора, выполненные на логических элементах микросхемы DD4.


Первый из них (элементы DD4.1, DD4.2) вырабатывает импульсы частотой 2...3 Гц, а второй (элементы DD4.3, DD4.4) — импульсы звуковой частоты (около 800 Гц). Транзистор VT3 усиливает импульсы по мощности, и с обмотки II трансформатора Т1 тревожный сигнал поступает в цепь микрофона телефонного аппарата, а с него — в линию АТС. Тревожный сигнал начинает генерироваться одновременно с началом набора номера, а в линию АТС поступает по окончании набора, так как во время набора цепи микрофона и телефона обычно отключаются номеронабирателем. Одновременно с началом набора номера через резистор R 10 начнется зарядка конденсатора С4, который соединен со входом триггера Шмитта (логические элементы DD2.4, DD3.1). Через 10...15с напряжение на конденсаторе С4 превысит порог переключения триггера Шмитта, и на выходе элемента DD2.4 появится напряжение низкого уровня. Оно будет приложено к нижнему по схеме входу логического элемента DD2.2, в связи с чем на его выходе появится напряжение высокого уровня. Реле К1 отпустит, что равнозначно возврату микротелефонной трубки на рычаг телефонного аппарата, затем с задержкой 0,5...1 с, определяемой параметрами R9 и СЗ, отпустит реле К2, и генераторы тревожного сигнала затормозятся. Конденсатор С4 начнет разряжаться через резистор R 10. Поскольку за время, прошедшее с момента переключения триггера Шмитта DD2.4, DD3.1 (около 0,5...1 с), напряжение на конденсаторе С4 изменилось незначительно, то и разрядка конденсатора до нижнего порога переключения произойдет примерно за 1 с. Эта задержка введена для того, чтобы перед началом нового цикла набора номера приборы АТС успели бы возвратиться в исходное состояние. Итак, через 1 с после отпускания реле К2 триггер DD2.4, DD3.1 переключится, на вывод 6 логического элемента DD2.2 будет подано напряжение высокого уровня, и устройство повторит набор номера и выдачу в линию тревожного сигнала. Повтор набора номера будет продолжаться до тех пор, пока контакты SA2 не будут возвращены в исходное состояние. Необходимость многократного повтора вызвана тем, что устройство не анализирует состояние линии и не "знает", произошло ли соединение с абонентом.


При многократном наборе номера вероятность того, что тревожный сигнал будет услышан, резко повышается. Задержка срабатывания реле К2 относительно К1 (1,5...2 с) введена для того, чтобы к началу набора номера произошло надежное удержание линии АТС (при ручном наборе номера мы начинаем набирать номер, услышав непрерывный гудок — "ответ станции"). Временная задержка, обеспечиваемая цепью R3 С2, необходима для того, чтобы при входе хозяина в квартиру он успел включить режим блокировки. Для совместной работы с приставкой подойдет любой телефонный аппарат с клавишным набором и памятью последнего набранного номера, например "Спектр-305", "Электроника ТА-5", "Электроника ТА-1152". Контакты реле К1 следует соединить с контактами рычажного переключателя РП так, как показано на схеме утолщенными линиями. Проводник, обозначенный штриховой линией, на печатной плате телефонного аппарата следует удалить. Контакты реле К2 подключают параллельно контактам кнопки повтора, которая на клавиатуре телефонного аппарата обозначается символом "*". Если используемый телефонный аппарат имеет память дополнительных телефонных номеров (ТА-11430 ИН "Элта", приставка "Виза-32"), то контакты К2.1 следует подключить параллельно кнопке, соответствующей запрограммированному номеру. Обмотка II трансформатора Т1 включается последовательно с микрофоном микротелефонной трубки аппарата. Когда устройство охранной сигнализации находится в ждущем режиме, оно нс оказывает никакого влияния на работу телефонного аппарата. Ток, потребляемый от батареи GB1, не превышает 10 мкА, поэтому выключатель питания не требуется. Конденсатор С7 улучшает работу устройства при повышении внутреннего сопротивления батареи GB1 в конце срока ее службы, однако сильной разрядки батареи не следует допускать, поскольку охрана помещения — дело слишком серьезное, чтобы экономить на мелочах. О деталях устройства. Микросхемы серии К561 можно заменить микросхемами серии К176.


Конденсаторы С1—С4, работающие во времязадающих цепях, должны иметь малые токи утечки. Подойдут конденсаторы типов К73-17 <С1—С3>, К53-1, К53-4 (С4). Конденсаторы С5, С6 могут быть КМ-6, К10-7В, К10 -17, К73-17; С7 — К50-6, К50-16, К50-35. Транзистор VT1 может быть типов КТ203, КТ209, КТ361, КТ502 с любыми буквами, a VT2, VT3 — КТ315, КТ503, КТ3117 с любыми буквами. Диоды VD1—VD2 — типов КД102, КД509, КД510, КД521, КД522 с любыми буквами. РелеК1, К2 — типа РЭС15, исполнение РС4.591.003, или типа РЭС55, исполнение РС4.569.602. Трансформатор Т1 — выходной трансформатор от транзисторного приемника, например ТВ-12. Самодельный трансформатор может быть выполнен на магнитопроводе Ш5х6 мм из пермаллоя марки 50Н. Обмотка 1 содержит 320 витков провода ПЭВ-1 0,08, обмотка II — 100 витков провода ПЭВ-1 0,17. Можно также попробовать использовать и переходные (согласующие) трансформаторы от транзисторных приемников. Датчик SA1 — любой нормально замкнутый контакт, например от реле РСМ, РКН или на основе геркона и магнита, например СМК-1. Выключатель SA2 — типов П2К, МТ1 (с фиксацией). Батарея GB1 — "Крона" или "Корунд". Большая часть элементов устройства смонтирована на печатной плате и заключена в подходящий корпус. Устройство желательно располагать недалеко от телефонного аппарата. Выключатель SA2 должен быть расположен в потайном месте. Настройка устройства несложная. Резисторами R 13 и R 14 подбирают желаемые частоту повторения и тембр тревожного сигнала, а резистором R 17 — необходимую громкость сигнала. Может потребоваться подборка резистора R 10 в зависимости от продолжительности набора номера: триггер DD2.4, DD3.1 должен переключаться только после того, как весь номер будет набран в линию. Индикатор набираемого номера. Такая приставка, подключаемая к телефонному аппарату, позволяет визуально контролировать число импульсов, посылаемых в линию АТС при наборе номера вызываемого абонента. Достоинством этого устройства перед импортными телефонными аппаратами, которые высвечивают на табло набираемый с клавиатуры номер, является то, что в данном случае контролируется непосредственно число импульсов, поступающих в линию.


В импортных же аппаратах на табло высвечиваются цифры, занесенные в память телефонного аппарата; при наличии каких-либо помех в линию может поступить другое число импульсов, отличающееся от информации на табло. Кроме того, описываемая здесь приставка может работать не только с телефонным аппаратом с клавишным набором номера, но и с аппаратами, имеющими дисковый номеронабиратель с механическими контактами. Важно лишь, чтобы частота импульсных посылок составляла 10±1 имп/с. Рассмотрим работу приставки по ее принципиальной схеме (рис. 58). Датчиком импульсов, поступающих в линию АТС, является трансформатор Т1, обмотка I которого включается последовательно с выводами телефонного аппарата. Обмотка II является повышающей. Импульсы, возникающие на обмотке II, являются двухполярными. На логических элементах DD1.1, DD1.2, резисторе R1 и конденсаторе С1 выполнен узел, эквивалентный по своему действию интегрирующей цепи и триггеру Шмитта. В результате на выходе элемента DD2.1 при наборе цифры формируются прямоугольные импульсы,.. очищенные от дребезга контактов механического номеронабирателя. При появлении первого импульса на выходе логического элемента DD1.3 появляется напряжение низкого уровня, которое через цепь R2 VD1 быстро разряжает конденсатор С2. Напряжение низкого уровня, поданное на вход R микросхемы DD2, разрешает работу счетчика, входящего в состав этой микросхемы. На счетный вход С микросхемы DD2 подаются импульсы набора номера, изменяющие состояние счетчика. Счетные импульсы воздействуют на вход С своим срезом, а подача напряжения низкого уровня на вход осуществляется по фронту первого импульса; таким образом, к моменту ПРИСТАВКИ К ТЕЛЕФОННЫМ АППАРАТАМ
поступления среза первого импульса на вход С микросхема уже готова к работе. Следует заметить, что в режиме ожидания на входе R микросхемы DD2 имеется напряжение высокого уровня, которое устанавливает все триггеры микросхемы в исходное (нулевое) состояние. Счетчик микросхемы DD2 совмещен с дешифратором, выходы которого подключены к анодам цифрового светодиодного индикатора HG1.


Использован индикатор с общим катодом, т.е. зажигание соответствующего сегмента происходит при подаче на входы индикатора напряжения высокого уровня. Чтобы обеспечивалась соответствующая работа дешифратора в коде высоких выходных уровней, на вход S микросхемы подано напряжение низкого уровня. Транзистор VT1 обеспечивает подачу напряжения низкого уровня на катоды индикатора HG1 только в момент работы счетчика; в остальное время индикатор погашен. Поскольку микросхемы потребляют очень малый ток в статическом режиме (нс более 2...5 мкА), батарея GB1 от устройства не отключается. По окончании набора очередной цифры номера конденсатор С2 заряжается через резистор R3 до напряжения высокого уровня, и счетчик устанавливается в исходное состояние. Постоянная времени цепи R3 С2 выбрана такой, чтобы за время гарантированной паузы между пачками импульсов набора (0,2...0,8 с) счетчики микросхемы DD2 устанавливались в исходное состояние. Резистор R2 предохраняет выход логического элемента DD1.3 от импульсов тока, возникающих при перезарядке конденсатора С2 (ограничивается выходной ток логического элемента, соответствующий напряжению низкого уровня на выходе логического элемента). О деталях устройства. Микросхему К176ЛА7 можно заменить на К176ЛЕ5 или использовать аналоги из серии К561. Микросхема К176ИЕ4 полных аналогов не имеет. Диод VD1 — любой из серий Д9, КД503, КД509, КД510, КД521, КД522. В качестве светодиодного цифрового индикатора HG1 можно использовать приборы типов АЛ304А—АЛ304В, АЛ305Ж—АЛ305Л, АЛС321А, АЛС324А. Транзистор VT1 — КТ315, КТ503 с любыми буквами. Конденсаторы С1, С2 — КМ-6, К 10-17, К73-17, СЗ — К50-6, К50-16, К50-35. В качестве трансформатора Т1 использован выходной трансформатор от транзисторных приемников любого типа (ТВ-12 и др.), в качестве обмотки I — обмотка с меньшим числом витков. Все резисторы — типа МЛТ или С2-23. Батарея GB1 — типа "Крона" или "Корунд". Устройство может быть собрано в корпусе телефонного аппарата, совместно с которым оно будет работать, либо в отдельном корпусе — в виде приставки к аппарату. Настройка устройства состоит в подборке сопротивления резистора R3.


Его сопротивление должно быть таким, чтобы в течение паузы между импульсными посылками (0,2...0,8 с) конденсатор С2 успевал бы заряжаться до напряжения высокого уровня, устанавливающего по входу R счетчики микросхемы DD2 в исходное состояние. Поскольку длительность паузы различна для разных типов номеронабирателей, резистор R3 следует подобрать индивидуально. В некоторых случаях может потребоваться подборка конденсатора С1 — если счетчик микросхемы DD2 неточно будет считать число импульсов, поступивших с номеронабирателя. Рассмотренная схема индикатора номера является простой, но обладает недостатком — цифровой индикатор зажигается только во время набора цифр номера, а в паузах между импульсными посылками гаснет; цифровой индикатор высвечивает все цифры от 0 до набираемой цифры, т.е. индицирует все промежуточные состояния счетчика (цифры мерцают). На рис. 59 представлена принципиальная схема второго варианта индикатора набираемого номера, в котором ценой некоторого усложнения устранены отмеченные недостатки. Формирователь импульсов, выполненный на логических элементах DD1.1 и DD1.2, ничем не отличается от рассмотренного в первом варианте устройства. Для устранения мерцания цифр во время набора пришлось использовать дешифратор К176ИД2 — преобразователь двоичного кода в код семисегментного индикатора, в состав которого входят также триггеры, позволяющие запомнить входной код. Микросхема (DD4) имеет четыре информационных входа для подачи двоичного кода 1, 2, 4, 8 и три управляющих входа. Вход S, как и в микросхеме К176ИЕ4, определяет уровень выходных сигналов, возбуждающих сегменты цифрового индикатора. Поскольку в данном случае использован индикатор HG 1 с общим катодом, свечение соответствующего сегмента достигается подачей напряжения высокого уровня с выходов дешифратора a-g. Для обеспечения работы дешифратора в коде высоких выходных уровней вход S соединен с общим проводом. (При использовании совместно с дешифратором цифрового индикатора с общим анодом на вход S следовало бы подать напряжение высокого уровня.) Вход К дешифратора управляет зажиганием-гашением индицируемого знака: при подаче на этот вход напряжения низкого уровня индикация разрешена, при подаче напряжения высокого уровня происходит гашение знака. Вход С управляет работой триггеров памяти: при подаче на вход С напряжения высокого уровня триггеры превращаются в повторители, и изменение входных сигналов на входах 1, 2, 4, 8 вызывает соответствующее изменение выходных сигналов.


Если же на вход С подано напряжение низкого уровня, происходит запоминание сигналов, имевшихся на входах дешифратора перед подачей напряжения низкого уровня на вход С, и микросхема не реагирует на изменение сигналов на входах 1, 2, 4, 8. Микросхема К176ИЕ2 (DD3) — пятиразрядный счетчик, который может работать как двоичный в коде 1-2-4-8-16 при напряжении высокого уровня на управляющем входе А или как декада с подключенным к выходу декады триггером при напряжении низкого уровня на входе А. Именно такой режим работы использован в данном случае. Вход R служит для установки триггеров счетчика в нулевое состояние подачей на этот вход напряжения высокого уровня. Первые четыре триггера счетчика могут быть установлены в единичное состояние подачей напряжения высокого уровня на входы SI—S8 независимо от уровня напряжения на входе R. ПРИСТАВКИ К ТЕЛЕФОННЫМ АППАРАТАМ
На входы С1 или С2 подаются счетные импульсы, причем по входу С1 счетчик реагирует на фронт импульса, а по входу С2 — на срез импульса. В обоих случаях на второй неиспользуемый вход должно быть подано напряжение высокого уровня. Теперь, после изучения особенностей микросхем счетчика и дешифратора, рассмотрим работу устройства, обратившись к его принципиальной схеме (рис. 59) и временным диаграммам (рис. 60). В исходном состоянии на выходе логического элемента DD1.2 — напряжение низкого уровня, на выходах DD1.3 и DD2.2 — высокого уровня. На вход R микросхемы DD3 через резистор R6 подано напряжение высокого уровня, поэтому все триггеры микросхемы находятся в нулевом состоянии. На вход С микросхемы DD4 через резистор R8 и эмиттерный переход транзистора VT1 поступает напряжение низкого уровня. Транзистор VT1 закрыт, и на входах логического элемента DD2.3, на верхнем по схеме входе элемента DD2.4 — напряжение высокого уровня. На входе К дешифратора DD4 — напряжение высокого уровня, и сегменты индикатора HG1 погашены. В таком дежурном состоянии устройство может находиться сколь угодно долго, пока поступившие на обмотку I трансформатора Т1 импульсы не выведут устройство из дежурного режима. ПРИСТАВКИ К ТЕЛЕФОННЫМ АППАРАТАМ


При наборе первой цифры номера фронт первого импульса на выходе логического элемента DD1.2 приведет к быстрой разрядке конденсатора С2 и установлению на выходе триггера Шмитта DD2.1 DD2.2 напряжения низкого уровня, которое быстро разрядит через резистор R7 и диод VD2 конденсатор С4, и на входе R счетчика DD3 установится напряжение низкого уровня, разрешающее работу счетчика. По каждому срезу очередного импульса число, записанное в счетчик DD3, увеличивается на единицу. По окончании набора первой цифры номера через интервал времени T1~R3C2 триггер Шмитта DD2.1 DD2.2 переключится в противоположное состояние, и на выходе дифференцирующей цепи R8 С5 сформируется короткий импульс, который воздействует на вход С микросхемы DD4. При этом информация из триггеров счетчика DD3 перепишется в дешифратор DD4. Одновременно на время действия импульса перезаписи откроется транзистор VT1, и конденсаторы С6 и С7 через диоды VD4 и VD5 разрядятся до напряжения, соответствующего уровню логического нуля на входах логических элементов DD2.3, DD2.4 (выводы 8, 9, 12 микросхемы DD2). Постоянная времени зарядки конденсатора С6 Т3 ~ R9C6 составляет около 0,1...0,2 с, а конденсатора С7 Т4 - R10C7 — около 5...7 с. В результате совместного действия двух интегрирующих цепей R9 Сб и R 10 С7 напряжение низкого уровня на вход К микросхемы DD4 подается с задержкой Тз относительно момента записи информации, и после набора каждой цифры номера в течение интервала Тз индикатор HG1 гаснет. Такое кратковременное гашение введено для того, чтобы визуально различать две одинаковые цифры номера. При отсутствии цепи R9 С6 две, три и более одинаковых цифр номера на индикаторе воспринимались бы как одна цифра, поскольку перезапись по входу С происходит практически мгновенно и смена одинаковых цифр на индикаторе HG1 незаметна для глаза. После окончания набора номера индикатор HG1 в течение интервала времени Т4 высвечивает последнюю цифру номера, после чего устройство вновь переходит в дежурный режим, потребляя ток не более 2...5 мкА, поэтому батарея GB1 подключена к элементам устройства постоянно. Задержка Т 2 ~ R6C4 необходима для того, чтобы сброс счетчика обеспечивался только после перезаписи состояния счетчика в триггеры дешифратора DD4.


Сумма величин T1 и Т2 не должна превышать длительности гарантированной паузы между набором соседних цифр номера и в зависимости от типа номеронабирателя составляет 0,2...0,8 с. Это следует учитывать при настройке устройства. Конденсатор СЗ повышает четкость работы триггера Шмитта, блокируя прохождение коротких импульсов помех на его выход, конденсатор С7 — надежность работы устройства при увеличении внутреннего сопротивления батареи GB1 в конце срока ее службы. Резисторы R2, R7, как и в первом варианте устройства, предохраняют выходы соответствующих логических элементов от перегрузки по току. Диод VD3 необходим для перезарядки конденсатора С5. Настройка индикатора набираемого номера состоит в подборе элементов, обозначенных на схеме звездочками: конденсатора С1 — аналогично схеме первого варианта, резисторов R3, R6, R9, R10 — до получения требуемых значений временных интервалов T1—Т4 в соответствии с временными диаграммами работы устройства. В заключение заметим, что включение в линию АТС последовательно с телефонным аппаратом обмотки I трансформатора Т1 не нарушит нормальную работу АТС, поскольку сопротивление обмотки I постоянному току не превышает 1...10 Ом, что в 100...1000 раз меньше допустимого сопротивления шлейфа линии АТС.

РЕКОМЕНДАЦИИ ПО ПОВЫШЕНИЮ ГРОМКОСТИ РАЗГОВОРА В УСТРОЙСТВАХ ТЕЛЕФОННОЙ СВЯЗИ

Как уже говорилось, для обеспечения максимального уровня громкости разговора, например, в случае параллельного соединения телефонных аппаратов необходим стабилизатор тока. В АТС (см. рис. 31) функцию такого стабилизатора выполняют элементы VT10, VD48, R50, R51. Стабилизатор тока выполнен по традиционной схеме. Нагрузка включается в коллекторную цепь транзистора VT10, ток коллектора 1к определяется формулой Iк= (Uvd48— —Uэб)/R50, где Uvd48 и Uэб — собственно напряжение стабилизации стабилитрона VD48 и прямое напряжение эмиттерного перехода транзистора VT10. При выборе элементов стабилизатора тока необходимо выполнять следующее соотношение: IкR<=Uпит—Ucт ,где R — суммарное сопротивление цепей телефонных аппаратов; Uпит — напряжение питания разговорных цепей; Uст — падение напряжения на резисторе R48 и транзисторе VT10 стабилизатора. Другим, к тому же более эффективным способом повышения громкости разговора может быть применение двухполюсника-усилителя ¦25¦. Принципиальная схема подобного усилителя приведена на рис. 33. Характерной особенностью такого усилителя является то, что его питание осуществляется непосредственно от линии связи. Сигнал с микрофона ВМ1 поступает на вход усилителя, собранного на транзисторах VT1—VT3. Усилитель охвачен отрицательной обратной связью по напряжению, образованной резисторами R1—R4, конденсатором С1 и транзистором VT3. При работе усилителя изменяется ток в точке А, что вызывает изменение тока через выходные контакты двухполюсника и, следовательно, в микрофонной цепи телефонного аппарата. Поскольку коэффициент усиления двухполюсника достигает 3000...4000, обеспечивается значительное повышение громкости разговора по сравнению с традиционным угольным микрофоном. Микрофон ВМ 1 обязательно должен быть активным преобразователем, т.е. преобразующим звук непосредственно в напряжение — в отличие от угольного (пассивного), преобразующего звук в изменение сопротивления. Конденсатор С2 устраняет возможное самовоз- РЕКОМЕНДАЦИИ ПО ПОВЫШЕНИЮ ГРОМКОСТИ РАЗГОВОРА В УСТРОЙСТВАХ ТЕЛЕФОННОЙ СВЯЗИ
РЕКОМЕНДАЦИИ ПО ПОВЫШЕНИЮ ГРОМКОСТИ РАЗГОВОРА В УСТРОЙСТВАХ ТЕЛЕФОННОЙ СВЯЗИ
буждение усилителя, а мостовой выпрямитель VD1 предотвращает выход из строя двухполюсника в случае подключения источника питания в обратной полярности. Элементы усилителя-двухполюсника монтируют на небольшой печатной плате (рис. 34), которую размещают в корпусе телефонного аппарата.
При этом угольный микрофон в трубке заменяют телефонным капсюлем типа ТК-67, ВП-1, ТОН-2 или микрофонным капсюлем ТЭМК-З-Т, МДМ-7, подключив его к усилителю. Выходные же контакты двухполюсника подключают к зажимам, которые ранее были соединены с угольным микрофоном. Настройка усилителя-двухполюсника состоит в установке подстроечным резистором R7 тока в цепи питания двухполюсника, который должен составлять 10...15 мА. Резистором R3 устанавливают требуемый коэффициент усиления. Желательно также подобрать и элементы балансного контура телефонного аппарата для снижения местного эффекта. Необходимо отметить, что такой двухполюсник обеспечивает увеличение громкости только исходящего разговора, поэтому использовать это устройство следует у обоих абонентов, участвующих в разговоре. Так, если в телефонных коммутаторах по схемам рис. 26 и 30 будут использоваться телефонные аппараты со встроенными двухполюсниками, целесообразно применять это устройство и в трубке оператора центрального пульта. В этом случае желательно принять меры к снижению местного эффекта (например, применить готовый телефонный аппарат, в котором будет использоваться только разговорная цепь). Блок дистанционного управления нагрузкой. Линии связи автоматической телефонной станции можно использовать нс только по прямому назначению, но и для дистанционного управления какими-либо электроприборами. Это позволяет с центрального пульта включать и выключать, например, систему автополива комнатных растений. При этом блок дистанционного управления может подключаться к линии как взамен телефонного аппарата, так и одновременно с ним. На рис. 35 показана схема блока дистанционного управления, подключаемого к линии вместо телефонного аппарата. Вызывное напряжение выпрямляется диодным мостом VD1 и через резистор R1 поступает на светодиод оптрона U1. Фототранзистор оптрона открывается, и конденсатор С2 заряжается через обмотку реле К1 и фототранзистор оптрона; импульс зарядного тока течет через управляющий электрод тринистора VS1 и открывает его.


При этом срабатывает реле К1 и контактами К1.1 замыкает линию, что блокирует приборы АТС от подачи дальнейших вызывных посылок; по характерному щелчку в трубке вызывающий абонент узнает о срабатывании блока дистанционного управления. Одновременно контактами К 1.2 этого реле управляющий электрод тринистора соединяется с катодом, что размыкает конденсатор СЗ, и начинается его зарядка через резистор R6. Через некоторое время открываются стабилитрон VD2 и транзисторы VT1, VT2, срабатывает реле К2. Контактами К2.1 оно снимает блокировку линии связи, контактами К2.2 коммутирует цепь управления нагрузкой. Такое состояние блок дистанционного управления сохраняет до тех пор, пока с линии вновь не поступит вызывное напряжение. При этом снова открывается фототранзистор оптрона, и напряжение с конденсатора С2 будет приложено в обратной полярности к тринистору VS1 и закроет его. Реле К1, а вслед за ним и К2 отпустят — блок дистанционного управления примет исходное состояние. Разделительный конденсатор С1 выполняет те же функции, что и в телефонном аппарате: оказывает бесконечно большое сопротивление прохождению постоянного тока. При снятии трубки линия связи по постоянному току замыкается, что и фиксируется приборами АТС. В данном случае замыкание линии по постоянному току обеспечивается контактами реле К1.1 и К2.1. Реле времени на транзисторах VT1, VT2 введено в устройство для того, чтобы обеспечивать снятие блокировки с входной цепи блока дистанционного управления (оно осуществляется размыканием контактов К2.1 примерно через 10...15 с после срабатывания реле К1; за это время трубку необходимо положить на рычаг аппарата). РЕКОМЕНДАЦИИ ПО ПОВЫШЕНИЮ ГРОМКОСТИ РАЗГОВОРА В УСТРОЙСТВАХ ТЕЛЕФОННОЙ СВЯЗИ
РЕКОМЕНДАЦИИ ПО ПОВЫШЕНИЮ ГРОМКОСТИ РАЗГОВОРА В УСТРОЙСТВАХ ТЕЛЕФОННОЙ СВЯЗИ
В блоке можно применить любой оптрон из серии АОТ110. Тринистор VS1 — любой из серии КУ101. Конденсатор С1 должен быть рассчитан на номинальное напряжение не менее 60 В. Реле К1 и К2 — РЭС9 (паспорт РС4.524.200). Замена остальных элементов нс вызовет трудностей. Источник питания блока должен обеспечивать стабилизированное напряжение 20...25 В при токе нс менее 50 мА. Налаживание блока состоит в подборе резистора R1 таким образом, чтобы обеспечивалось надежное открывание фототранзистора оптрона.


При этом ток входной цепи оптрона не должен превышать 30 мА. На рис. 36 приведена схема варианта блока дистанционного управления, который может работать параллельно с телефонным аппаратом. Срабатывание исполнительного реле блока происходит не сразу после подачи напряжения вызова, а через некоторое время, если в течение этого времени абонент не снимет трубку своего аппарата. При появлении вызывного напряжения открывается фототранзистор оптрона U1 и начинается зарядка конденсатора С2. После подачи нескольких вызывных посылок срабатывает реле К1 и контактами К1.3 включает тринистор VS1. Срабатывает реле К2, коммутируя контактами К2.2 цепь управления нагрузкой. Контакты К1.1 замыкают линию связи по постоянному току — и вызывающий абонент слышит в трубке характерный звук, свидетельствующий о включении цепи управления нагрузкой. Контакты К1.2 разряжают конденсатор С2, реле К1 отпускает, и контакты К1.1 размыкают линию связи. Блок готов к приему новых вызывных посылок. При их поступлении реле К2 отпускает и своими контактами выключает нагрузку. Реле К1 — РЭС22 (паспорт РФ4.500.131). Остальные детали — такие же, что и в предыдущем устройстве. Налаживание блока дистанционного управления сводится к подбору резистора R2 по времени срабатывания реле К1. Это время нс должно превышать 15...20 с, в противном случае в промежутке между вызывными посылками конденсатор С2 успеет разрядиться до исходного напряжения, и реле К1 не сработает при сколь угодно РЕКОМЕНДАЦИИ ПО ПОВЫШЕНИЮ ГРОМКОСТИ РАЗГОВОРА В УСТРОЙСТВАХ ТЕЛЕФОННОЙ СВЯЗИ
большом времени подачи вызывных сигналов. Необходимо также отметить, что контакты К 1.3 реле К1 должны срабатывать раньше контактов К1.2 или одновременное ними, иначе реле К1 отпустит прежде, чем сработает реле К2. Эта ситуация маловероятна, однако, если все же это происходит, следует поменять местами контакты К1.2 и К 1.3 либо подключить параллельно обмотке реле К1 оксидный конденсатор емкостью 20...50 мкф на номинальное напряжение 25 В — это увеличивает продолжительность включенного состояния реле К1.2 и обеспечивает срабатывание контактов К 1.3. Схема цепи управления нагрузкой определяется ее мощностью, напряжением и родом тока (постоянный или переменный).На рис. 37 показаны схемы двух вариантов цепи управления нагрузкой — с использованием тиристора и симистора. Описанные блоки дистанционного управления могут использоваться как с автоматической телефонной станцией, так и с телефонными коммутаторами.

СОВЕТЫ ПО РЕМОНТУ ТЕЛЕФОННЫХ АППАРАТОВ

Телефонный аппарат — прибор, рассчитанный на работу в течение длительного времени. Во время срока эксплуатации практически в любом телефонном аппарате могут проявиться дефекты. В большинстве случаев их можно устранить самому, о чем и пойдет речь ниже. В аппаратах, имеющих номеронабиратель и рычажный переключатель с механическими контактами, загрязнение или деформация таких контактов приводят к неудовлетворительной работе аппарата или даже к его полной неработоспособности. Если при снятии трубки телефонного аппарата не прослушивается сигнал ответа АТС, следует прежде всего обратить внимание на контакты рычажного переключателя. В этом случае желательно проверить омметром сопротивление электрического контакта, которое должно составлять доли ома. Причинами плохого контакта могут быть деформация контактов рычажного переключателя или их загрязнение (окисление). В первом случае с помощью пинцета контакты аккуратно подгибают, во втором случае необходимо контакты промыть спиртом и обезжирить. Применять для чистки контактов шлифовальную шкурку, даже мелкоабразивную, не следует, поскольку можно нарушить серебряное покрытие контактных площадок. Такие же мероприятия следует осуществить, если есть подозрение на плохую работу контактов номеронабирателя. Иногда диск номеронабирателя вращается медленно и неравномерно, что приводит к неправильному набору цифр номера. Это происходит в результате загрязнения трущихся поверхностей механизма номеронабирателя, высыхания смазки, ослабления возвратной пружины, нарушения регулировки центробежного регулятора. Следует все трущиеся части промыть бензином или спиртом. Затем трущиеся части, за исключением деталей центробежного регулятора, необходимо смазать масляно-бензиновой смесью. Следует снять пальцевый диск и осмотреть возвратную пружину; при необходимости ее промывают бензином и подтягивают на 1...2 витка. Проверяют скорость работы механизма номеронабирателя: центробежный регулятор должен обеспечивать возврат диска после набора цифры "0" в исходное положение за 1 с, в противном случае следует аккуратно подрегулировать механизм номеронабирателя.
Детали центробежного регулятора смазке не подлежат. В последнее время трущиеся детали номеронабирателей выполняют из тефлона и самосмазывающегося металлографита, и в дополнительной смазке детали таких номеронабирателей не нуждаются. Номеронабиратель является самой сложной деталью телефонного аппарата, и разбирать его можно только будучи уверенным, что сборку удастся осуществить в домашних условиях. В клавишных номеронабирателях также имеют место разрегулировка и загрязнение контактов, что приводит к повышенному дребезгу контактов и неправильному набору цифр номера. Следует потоком воздуха удалить пыль из контактов и промыть их спиртом, а в случае необходимости подогнуть (если контакты механические). С герконовыми контактами таких проблем не бывает. Очень часто повреждаются шнуры, соединяющие микротелефонную трубку с аппаратом и сам телефонный аппарат с розеткой АТС. В этом случае в трубке слышен сильный шорох и треск либо не слышно ничего. Для поиска повреждения следует осторожно прощупать каждый сантиметр шнура. Обычно повреждение бывает в местах подключения шнуров к аппарату, трубке или к вилке. Поврежденный участок шнура вырезают, зачищают провода и подсоединяют к снятым с отрезанного шнура зажимам. Телефонные шнуры состоят из мишурных жил, изготовленных путем навивки узкой и тонкой медной ленты на шелковую нить, поэтому медные жилы нельзя припаивать к зажимам. Контакт достигается путем обжатия медных жил зажимами. Часто причиной шумов в телефоне микротелефонной трубки является неисправный угольный микрофон. Если микротелефонную трубку резко встряхнуть, помехи пропадают. Это может быть результатом частичного выгорания или недосыпки угольного порошка. Для устранения дефекта можно попробовать слегка вдавить верхнюю крышку микрофона внутрь корпуса капсюля на 2...3 мм. Иногда для восстановления работоспособности микрофонного капсюля его достаточно просушить на батарее отопления в течение суток. А еще лучше заменить неисправный угольный микрофон новым. Звонок телефонного аппарата и телефонный капсюль редко выходят из строя.


Чтобы проверить их исправность, необходимо омметром измерить сопротивление их обмоток постоянному току. У звонка оно должно составлять 1,5...2,5 кОм, у телефонного капсюля — 60...70 Ом. Если звонок не звонит, следует проверить, подается ли вызывное напряжение на его обмотки. Если не подастся, необходимо проверить надежность соединений, а также исправность конденсатора. Если напряжение поступает на обмотку звонка, а боек остается неподвижен, проверяют наличие зазора между чашками звонка и бойком. Для установки оптимального зазора 0,1...0,2 мм надо ослабить винты, крепящие чашки, и, поворачивая чашки вокруг оси, установить зазор, обеспечивающий мелодичное звучание. В случае необходимости следует также отрегулировать ход якоря, который должен составлять 0,3...0,5 мм. Что касается телефонного капсюля, то в ряде случаев его чувствительность можно повысить, перевернув мембрану другой стороной. Иногда неисправность телефонного аппарата связана с нарушением контакта в печатном монтаже: либо плохая пайка, либо образование микротрещин в печатных проводниках. Последний дефект обычно возникает при падении телефонного аппарата, вблизи наиболее массивных деталей, установленных на печатной плате (трансформатора, рычажного переключателя и др.). Микротрещины обычно не видны невооруженным глазом, и обнаружить их можно с помощью омметра. После обнаружения зачищают печатный проводник по обе стороны трещины на 5...7 мм, лудят его, накладывают на проводник луженый многожильный провод сечением 0,07...0,15 мм и тщательно пропаивают этот участок.

СПИСОК ЛИТЕРАТУРЫ

1. Автоматическая телефонная станция (Итоги мини-конкурса "АТС") // Радио. — 1984. —№ 10.—С.51—54. 2. Элементы схем бытовой радиоаппаратуры. Диоды. Транзисторы: Справочник / А.И.Аксенов, Л.В.Нефедов, А.М.Юшин. — М.: Радио и связь, 1993. — 224 с. 3. Алексеев С. Применение микросхем структуры КМОП // Радио. — 1993. — № 1. — С.31. 4. Алексеев С. Применение микросхем ТТЛ // Радио. — 1991. —.№12.- С.66—68; 1993.—№ 12.—С.15—17. 5. Бирюков С.А. Цифровые устройства на МОП-интегральных микросхемах. — М.: Радио и связь, 1990. — 128 с. 6. Верховцсв О.Г., Лютов К.П. Практические советы мастеру-любителю: Электроника. Электротехника. Материалы и их применение. — 4-е изд., стереотипное. — СПб.: Энергоатомиздат. С.-Петербург, отд-ние, 1994. — 272с. 7. Воскобойников М. Цифровые микросхемы в устройствах ИЧ // Радио. — 1981. —№7,8. —С.37. 8. Полупроводниковые приборы: Справочник / В.И.Галкин, А.Л.Булычев, Л.Н.Тишина. — Мн.: Беларусь, 1994. — 347 с. 9. Гришин А. Электронная телефонная трубка // Радио. — 1993. — № 1. — С.9, 10. 10. Димитрова М.И., Пунджев В.П. 33 схемы с логическими элементами И-НЕ: Пер. с болг. — Л.: Энергоатомиздат, 1988. — 112с. 11. Дубровский Е.А. Абонентские устройства ГТС. Справочник. — 4-е изд., перераб. и доп. — М.: Радио и связь, 1986. — 296с. 12. Евсеев А. На базе телефонных аппаратов // В помощь радиолюбителю. — 1987. — Вып.96. — С.30—49. 13. Евсеев А. Приставки к телефонным аппаратам // В помощь радиолюбителю. — 1991.—Bып.ll2.-C.28—37. 14. Евсеев А.Н. Радиолюбительские устройства телефонной связи. — М.: Радио и связь, 1992.—80с. 15. Евсеев А.Н. Электронные устройства для дома. — М.: Радио и связь, 1994. — 144 с. 16. Зельдин Е.А. Импульсные устройства на микросхемах. — М.: Радио и связь, 1991.— 160с. 17. Интегральные микросхемы: Микросхемы для телефонии. Вып. 1. — М.: ДОДЭКА. 1994.—256с. 18. Лигвин М., Чиркин В.. Ключко А. Местная АТС // Радио. —1988. — № 6. — С.40—42. 19. Макаров Д. Переговорное устройство на базе телефонных аппаратов // Радио. — 1994.—№ 10.
—С.20—21. 20. Максимов Г.3., Пшеничников А.П„ Харитонова Е.Н. Автоматическая сельская электросвязь: Учеб. пособие для вузов связи. — М.: Радио и связь, 1985. — 232 с. 21. Мальцева Л.А., Фромберг Э.М„ Ямпольский B.C. Основы цифровой техники. —М.: Радио и связь, 1986. — 128с. 22. Мячин Ю.А. 180 аналоговых микросхем. — М.: Изд-во "Патриот", МП "Символ-Р" и редакция журнала "Радио", 1993. — 152с. 23. Новиков А. Бесконтактная АТС // Радио. — 1986. — № 4. — С.53—55. 24. ПономаревЛ.Д., Евсеев А.Н. Конструкции юных радиолюбителей. — 2-е изд., перераб. и доп. — М.: Радио и связь, 1989. — 128с. 25. Приймак Д. Двухполюсник-усилитель // Радио. — 1984. — № 7. — С.36; 1988.—№3. —С.55. 26. Приставка-контролер к телефонному аппарату // Радио. — 1989. —№12.—-С.74—76; 1991.—№ 1.—С.71; 1991. — № 3. — С.68—69. 27. Резисторы, конденсаторы, трансформаторы, дроссели, коммутационные устройства РЭА: Справочник / Н.Н.Акимов. Е.П.Ващуков, В.А.Прохоренко, Ю.П.Ходоренок. — Мн.: Беларусь, 1994. — 591 с. 28. СидоровИ.Н., Скорняков С.В. Трансформаторы бытовой радиоэлектронной аппаратуры: Справочник. — М.: Радио и связь, 1994. — 320с. 29. Томас Р.К. Коммутационные устройства: Справ, пособие. — М.: Радио и связь, 1982. —80с. 30. Транзисторы: Справочник / О.П.Григорьев, В.Я.Замятин, Б.В.Кондратьев, С.Л.Пожидаев. — М.: Радио и связь, 1989. — 272 с. 31. Цифровые и аналоговые интегральные микросхемы: Справочник / С.В.Якубовский, Л.И.Ниссельсон, В.И.Кулешова и др.; Под ред. С.В.Якубовского. — М.: Радио и связь, 1990. — 496 с. 32. Шило В.Л. Популярные микросхемы ТТЛ. — М.: Аргус, 1993. — 64 с. 33. Шило B. Популярные микросхемы КМОП: Справочник. — М.: Ягуар, 1993. — 64 с.

ТЕЛЕФОННЫЕ АППАРАТЫ С КЛАВИШНЫМ НОМЕРОНАБИРАТЕЛЕМ

Пользоваться аппаратом АТС станет значительно удобнее, если его снабдить кнопочным (тастатурным) электронным номеронабирателем. Тогда для вызова абонента достаточно будет нажать лишь соответствующую кнопку. Схема аппарата с таким номеронабирателем приведена на рис. 38. Его основу составляет числоимпульсный генератор на микросхемах DD1—DD3, формирующий число импульсов, соответствующее номеру нажатой кнопки (SB1—SB10). Логические элементы DD1.3 и DD1.4 образуют генератор импульсов с частотой следования 15...20 Гц, которые поступают на двоично-десятичный счетчик DD2. Элементы DD1.1 и DD1'.2 работают в ждущем мультивибраторе, устраняющем дребезг контактов кнопочных выключателей SB1—SB10. На транзисторах VT5—VT7 выполнен узел отключения батареи GB1 от элементов устройства. Он необходим для того, чтобы уменьшать разрядку батареи, отключая ее от элементов номеронабирателя после набора номера. Как работает этот узел? После снятия трубки телефонного аппарата правая (по схеме) контактная группа рычажного переключателя SA1 подключает батарею GB1 к элементам устройства. Одновременно снимается блокировка с конденсатора С4, и он начинает заряжаться через резистор R 10. В это время полевой транзистор VT5 закрыт, а транзисторы VT6 и VT7 — открыты. На микросхемы подастся питание от батареи GB1. Можно нажимать одну из кнопок SB1— SB10 для вызова нужного абонента. Через некоторое время (десятки секунд), определяемое в основном емкостью конденсатора С4 и сопротивлением резистора R 10, открывается полевой транзистор VT5, что приводит к закрыванию транзистора VT7. В этом случае ток цепи питания будет определяться в основном номиналом резистора R11 и резистора R9, обеспечивающего открытое состояние транзистора VT4 (через участок коллектор-эмиттер этого транзистора протекает разговорный ток). Для повторного вызова абонента нужно опустить трубку на аппарат, чтобы контакты рычажного переключателя возвратились в исходное положение и разрядили конденсатор С4, а затем вновь поднять ее. Рассмотрим работу узла набора номера.
После подачи на него напряжения транзисторы VT1, VT2 закрыты, на входных выводах 2 и 3 счетчика DD2 — напряжение высокого уровня, на выводах 12, 9, 8, 11 — низкого. На выходных выводах 2—11 дешифратора DD3 — напряжение высокого уровня. При нажатии одной из кнопок, например SB10, через диод VDI и резистор R2 быстро заряжается конденсатор СЗ, транзисторы VT1 и VT2 открываются, и на выводах 2 и 3 счетчика DD2 оказывается напряжение низкого уровня — счетчик готов к приему импульсов. Од- ТЕЛЕФОННЫЕ АППАРАТЫ С КЛАВИШНЫМ НОМЕРОНАБИРАТЕЛЕМ
повременно на вывод 2 элемента DD1.1 поступает напряжение высокого уровня и начинает работать генератор на элементах DD1.3 и DD1.4. При этом на выходных выводах дешифратора DD3 поочередно появляется напряжение низкого уровня. Как только оно появляется на выводе 11, через замкнутые контакты кнопочного выключателя SB 10 оно поступает на входной вывод 2 элемента DD1.1 и выключает генератор. Кнопку теперь можно отпустить. При этом с вывода 11 элемента DD1.2 генератора на базу транзистора VT3 поступает ровно десять импульсов. Столько же раз электронный ключ на транзисторах VT3, VT4 замыкает и размыкает линию (через телефон BF1 и микрофон ВМ1), что вызывает срабатывание соответствующих реле в АТС. Через 3...4 с после отпускания кнопки конденсатор СЗ разряжается через резисторы R3, R4, и счетчик DD2 принимает исходное состояние. В исходном состоянии телефонная трубка лежит на аппарате, и контакты рычажного переключателя SA1 через конденсатор С5 подключают к линии звонок НА1; батарея питания GB1 отключена. При снятии трубки контакты рычажного переключателя включают питание и подключают транзисторный ключ, телефон и микрофон к линии. Теперь транзистор VT4 открыт, поскольку его база подключена через резистор R9 к минусовому выводу батареи. Линия в этом случае замкнута через малые сопротивления открытого транзистора VT4, телефона и микрофона. При поступлении импульса на транзистор VT3 транзистор VT4 закрывается — сопротивление линии резко возрастает. Периодические размыкания линии воспринимаются приборами АТС как импульсы набора номера. Батарея питания GB1 может состоять из четырех последовательно соединенных аккумуляторов Д-0,25 или гальванических элементов.


Конденсатор С5 — К73-17, МБМ, МБГО, КЛС на номинальное напряжение нс менее 60 В, остальные конденсаторы — К50-6 или другие. Кнопочные выключатели SB I—SB 10 могут быть любой конструкции, однако желательно использовать герконовые кнопки, требующие малого усилия нажатия. Удобно также использовать блоки кнопок от вычислительных машин и микрокалькуляторов. Часть деталей устройства размещают на плате из фольгированного стеклотекстолита (рис. 39). На плате устанавливают и вилку разъема МРН14-1, нумерация выводов которого показана на рис. 38 цифрами со штрихами. Плату и остальные детали размещают в корпусе телефонного аппарата, из которого удалены номеронабиратель, согласующий трансформатор и другие неиспользуемые детали. Налаживание электронного номеронабирателя начинают с замыкания проволочной перемычкой эмиттера и коллектора транзистора VT7. После этого подбором резистора R1 устанавливают частоту генератора 15...20 Гц. Затем перемычку удаляют и налаживают узел отключения батареи. Для этого отключают резистор R9, резистор R11 временно заменяют цепью из последовательно соединенных постоянного резистора сопротивлением 1 кОм и переменного резистора сопротивлением 15 кОм, а в разрыв цепи питания включают миллиамперметр. Через 20...30 с после включения питания, когда конденсатор С4 зарядится до напряжения открывания транзистора VT5, ТЕЛЕФОННЫЕ АППАРАТЫ С КЛАВИШНЫМ НОМЕРОНАБИРАТЕЛЕМ
перемещением движка переменного резистора в сторону увеличения сопротивления устанавливают ток 0,7...1 мА. Измерив общее получившееся сопротивление временной цепи резисторов, впаивают в плату постоянный резистор такого же сопротивления и восстанавливают соединение резистора R9. Телефонный аппарат с номеронабирателем подключают к линии АТС в соответствии с указанной полярностью. При подключении аппарата к линии через диодный мост эта полярность может быть произвольной. При пользовании аппаратом кнопку вызова необходимо удерживать в нажатом состоянии нс менее 0,7...1 с, чтобы вся серия импульсов была введена в линию. Удобно это контролировать, прослушивая вызывные посылки в телефоне микротелефонной трубки.


Если удерживать кнопку более 3...4 с, то в линию поступит еще одна пачка импульсов. Хотя это и не вызовет срабатывания приборов АТС (поскольку входные цепи АТС блокируются через некоторое время после приема пачки импульсов), это является недостатком номеронабирателя. Устранить его можно, несколько изменив часть устройства и применив кнопки с переключающим контактом, что и иллюстрирует схема, показанная на рис.40. На ней нумерация элементов соответствует схеме на рис.38. Транзисторы VT1, VT2, диод VD1, конденсатор СЗ и резисторы R2, R3, R5 и R6 исключены, но добавлены резистор R 13 и один элемент DD4.1 микросхемы К155ЛАЗ. В исходном состоянии на выводе 2 логического элемента DD1.1 — напряжение низкого уровня, а на входах &R0 счетчика DD2 — высокого уровня. В результате генератор не работает, счетчик DD2 — в исходном состоянии (на его выходах — напряжение низкого уровня). При нажатии любой из кнопок SB1—SB10 на входах &RO счетчика DD2 появляется напряжение низкого уровня, разрешающее работу микросхемы в счетном режиме. Начинает работать гене- ТЕЛЕФОННЫЕ АППАРАТЫ С КЛАВИШНЫМ НОМЕРОНАБИРАТЕЛЕМ
ратор. При появлении напряжения низкого уровня на выходе дешифратора, соединенном с контактом нажатой кнопки, генератор блокируется. В этом состоянии устройство может находиться сколь угодно долго. После отпускания кнопки счетчик DD2 и дешифратор DD3 принимают исходное состояние. Однако в данном варианте номеронабирателя герконовые кнопки уже нс подойдут, так как требуются переключающие контакты; можно использовать кнопки КМ1, П2К, МП7. В обоих вариантах номеронабирателя необходимо удерживать нажатую кнопку до окончания серии импульсов, иначе номер абонента будет набран неверно. Это — недостаток устройства. На рис. 41 приведена схема телефонного аппарата с номеронабирателем, в котором импульсы начинают генерироваться после отпускания кнопки. Здесь микросхемы DD1, DD2 и диоды VD1—VD3 образуют дешифратор, преобразующий десятичное число (номер нажатой кнопки SB1—SB10) в двоичный код. Сигналы с выходов дешифратора поступают на входы Dl, D2, D4 и D8 реверсивного счетчика DD4 и на входы логического элемента 4ИЛИ—НЕ (DD3.1).


Допустим, нажата кнопка SB3. При этом на выходах элементов DD1.1, DD1.2 появится напряжение высокого, а на выходах DD2.1, DD2.2 — низкого уровня. На выходе элемента DD3.1 будет напряжение низкого уровня, которое через дифференцирующую цепь R 11 С1 поступает на вход С реверсивного счетчика и устанавливает его в состояние 1100. Таким образом, теперь уровни напряжения на выходах счетчика соответствуют уровням напряжения на его входах. На выходе элемента DD3.2 появляется напряжение низкого уровня, что подготавливает к работе генератор на элементах DD5.2—DD5.4. Однако напряжение низкого уровня, поступающее на вход элемента DD5.4 с выхода элемента DD3.1, пока запрещает генерацию импульсов. Генератор начинает работать лишь после отпускания нажатой кнопки. Импульсы с выхода элемента DD5.4 поступают на вычитающий вход реверсивного счетчика DD4. При этом происходит умень- ТЕЛЕФОННЫЕ АППАРАТЫ С КЛАВИШНЫМ НОМЕРОНАБИРАТЕЛЕМ
шение числа, записанного в счетчик, и на его выходах 1, 2, 4, 8 последовательно появляются комбинации логических уровней 0100, 1000, 0000. При последней комбинации на выходе элемента DD5.1 появляется напряжение низкого уровня, которое останавливает генератор. При этом транзистор VT2 трижды прерывает цепь линии связи, и приборы АТС устанавливают соединение с абонентом. Транзисторный ключ VT1 VT2 работает точно так же, как и в предыдущих конструкциях номеронабирателей. На логических элементах DD6.3, DD6.4, транзисторах VT3— VT5 собран узел отключения питания после набора номера. Элементы DD6.3 и DD6.4 образуют асинхронный RS-триггер. После включения питания конденсатор С4 разряжен, транзистор VT3 закрыт, a VT4, VT5 открыты. Напряжение поступает на микросхемы. Поскольку в первый момент конденсатор СЗ разряжен, на входах элемента DD6.1 будет напряжение высокого уровня, а на его выходе — напряжение низкого уровня. Триггер устанавливается в состояние, при котором на выходе элемента DD6.3 появляется напряжение низкого уровня. Это состояние элементы номеронабирателя сохраняют до тех пор, пока не будет нажата одна из кнопок.


Как только это произойдет, RS- триггер напряжением низкого уровня, поступающим с выхода элемента DD3.1, переключится в противоположное состояние, и начнется зарядка конденсатора С4 через резистор R 17. Через некоторое время (3...4 с) открывается транзистор VT3 и закрываются транзисторы VT4, VT5. Теперь напряжение батареи GB1 подается только на микросхему DD6 и резисторы R 14, R20. Потребляемый ток составляет 3...5 мА. Следовательно, использование узла отключения батареи позволяет значительно увеличивать срок ее службы. Логические элементы DD6.1, DD6.2 обеспечивают установку в исходное состояние счетчика DD4 и RS-триггера. Резисторы R1— R 10 повышают помехоустойчивость. Микросхему К158ЛАЗ (DD6) можно заменить на К155ЛАЗ или К555ЛАЗ, однако экономичность устройства при этом несколько снизится. Можно также применить микросхему КМОП-структуры К561ЛА7, что повысит экономичность устройства, но в этом случае сопротивление резистора R 16 увеличится до 20...30 кОм, а емкость конденсатора СЗ уменьшится до 0,25...0,5 мкф. Детали номеронабирателя размещают на плате размерами 115х60 мм (рис. 42). Монтаж выполняют проводами. Плату и батарею питания GB1 (четыре аккумулятора Д-0,25 или батарея 3336Л) размещают в корпусе стандартного телефонного аппарата. Правильно собранное устройство в налаживании нс нуждается. На рис. 43 приведена схема еще одного варианта электронного номеронабирателя, питание которого осуществляется непосредственно от линии АТС. Отказаться от автономного питания номеронабирателя оказалось возможным благодаря применению микросхем серии К176, потребляющих малый ток. Принцип действия такого варианта номеронабирателя аналогичен работе предыдущего. Особенностью же его является применение стабилитрона VD2 и конденсатора СЗ. Конденсатор СЗ заряжается до ТЕЛЕФОННЫЕ АППАРАТЫ С КЛАВИШНЫМ НОМЕРОНАБИРАТЕЛЕМ
напряжения 9 В (когда транзистор VT2 открыт) и обеспечивает питание микросхем при размыкании линии связи (когда транзистор VT2 закрыт) за счет накопленной в процессе заряда энергии. Конденсатор С4 обеспечивает первоначальный запуск устройства.


При подключении номеронабирателя к линии (т.е. при снятии микротелефонной трубки) импульс тока зарядки конденсатора С4 открывает транзистор VT1, что обеспечивает открывание транзистора VT2 и ТЕЛЕФОННЫЕ АППАРАТЫ С КЛАВИШНЫМ НОМЕРОНАБИРАТЕЛЕМ
ТЕЛЕФОННЫЕ АППАРАТЫ С КЛАВИШНЫМ НОМЕРОНАБИРАТЕЛЕМ
подачу напряжения питания на микросхемы. При этом на выходе элемента DD1.1 устанавливается напряжение высокого уровня, поддерживающее транзистор VT1 и, следовательно, транзистор VT2 в открытом состоянии. Горящий светодиод HL1 сигнализирует о подаче напряжения на электронный номеронабиратель. При этом обеспечивается занятость линии абонента. При нажатии какой-либо кнопки свстодиод мигает, показывая прохождение импульсов набора номера в линию. Микросхема К176ИЕ8 (DD2) представляет собой двоично-десятичный счетчик, объединенный в одном корпусе с дешифратором. Внутренняя структура этой микросхемы показана на рис. 44. Установка счетчика СТ в исходное состояние, соответствующее напряжению низкого уровня на всех выходах (кроме нулевого) дешифратора DC, осуществляется подачей напряжения высокого уровня на вход R. В счетном режиме на R-входе должно быть напряжение низкого уровня. Изменение состояния счетчика происходит при подаче импульсов на вход С1 (на входе С2 при этом должно быть напряжение низкого уровня) или на вход С2 (на входе С1 при этом должно быть напряжение высокого уровня). В первом случае счетчик изменяет свое состояние по фронту импульсов, во втором случае — по спаду импульсов. При работе счетчика на выходах 0 — 9 дешифратора последовательно появляется напряжение высокого уровня, которое в каждый момент присутствует только на одном из них — а именно на том, но ТЕЛЕФОННЫЕ АППАРАТЫ С КЛАВИШНЫМ НОМЕРОНАБИРАТЕЛЕМ
мер которого соответствует числу импульсов, поданных на вход предварительно обнуленного счетчика. В описываемом варианте номеронабирателя счетчик микросхемы DD2 переключается спадом импульсов, подаваемых на вход С2. Микросхемы серии К176 можно заменить соответствующими аналогами из серии К561. Стабилитрон КС 191 А можно заменить на Д814Б. Детали номеронабирателя монтируют на печатной плате (рис. 45). Во всех описанных электронных номеронабирателях допустимы следующие замены элементов: транзисторы КТ315 — на КТ312 КТ3117, КТ503; КТ203Б — на КТ209 (Г—М), КТ501 (Г—М), КТ502 с любыми буквенными индексами (предельно допустимое напряжение для этих транзисторов нс менее 30 В).Оксидные конденсаторы — К50-6, К50-16, К50-12, К53-1, остальные конденсаторы постоянной емкости — КМ-5, КМ-б, КЛС, К10-7В; конденсатор, включаемый последовательно со звонком, может быть МБМ К73-17, К76-П2. Необходимо отметить, что телефонные аппараты с клавишным набором номера, о которых рассказывалось здесь, предназначены только для совместной работы с описанной АТС. Подключение их к телефонным сетям общего пользования недопустимо, так как может привести к выходу из строя электронного номеронабирателя и нарушению нормальной работы телефонных сетей.

ТЕЛЕФОННЫЕ КОММУТАТОРЫ НА ДЕСЯТЬ АБОНЕНТОВ

Прежде чем начать разговор о работе коммутатора, сформулируем основные требования, которым должны отвечать устройства, обеспечивающие связью двух и более абонентов. Во-первых, линия связи должна содержать не более двух проводов. Это минимальное число проводов, необходимое для передачи сигнала и в то же время вполне достаточное для выполнения логических функции управления телефонным аппаратом и приборами телефонной станции. Увеличение числа соединительных проводов позволило бы упростить устройство станции, но усложнило бы конструкцию передающей линии. Поэтому в промышленных телефонных сетях повсеместно используют двухпроводные линии. Будем и мы придерживаться этих правил. Во-вторых, абонент, сняв трубку, должен иметь возможность получить информацию о состоянии приборов станции путем прослушивания соответствующих звуковых сигналов (длинные или короткие гудки, непрерывный сигнал). В-третьих, должен обеспечиваться контроль исправности линии, чтобы знать, поступает ли вызов к абоненту. На исправность линии может указывать светящаяся лампочка-индикатор на центральном диспетчерском пульте или соответствующий сигнал в трубке. В-четвертых, при разговоре двух абонентов другие абоненты не могут без их согласия включиться в разговор или подслушивать его. В-пятых, при обеспечении автоматической связи приборы станции должны принимать исходное состояние в том, и только в том случае, когда микротелефонные трубки всех телефонных аппаратов находятся на своем месте. И наконец, все устройства телефонной связи должны работать с выпускаемыми промышленностью телефонными аппаратами, без каких-либо переделок в них. Продолжим разговор о телефонном коммутаторе, который рассчитан на подключение десяти телефонных аппаратов. Каждый абонент может связываться с дежурным на центральном пульте, а через него — с любым другим абонентом. Коммутатор обеспечивает: выдачу в линии абонентов сигналов "длинные гудки" и "короткие гудки"; световую и звуковую индикации вызова на центральном пульте; одновременную связь диспетчера центрального пульта с несколькими абонентами (для проведения совещания); связь двух любых абонентов между собой (через центральный пульт); контроль исправности линий с центрального пульта. Таким образом, коммутатор удовлетворяет всем требованиям, сформулированным выше. Принципиальная схема такого варианта коммутатора приведена на рис. 26.
Знакомство с его работой удобно начать с момента, когда с центрального пульта нужно связаться, например, с первым абонентом (владельцем телефонного аппарата Е1). В этом случае подвижные контакты переключателя SA1 надо перевести в нижнее (по схеме) положение и нажать кнопку переключателя SB1 "Вызов". При этом переменное напряжение с обмотки II трансформатора Т1 подается через диодный мост VD5—VD8, светодиод HL11, замкнутые контакты переключателя SB1 и группу SA1.1 переключателя SA1, резистор R1 на телефонный аппарат Е1 — в нем звонит звонок. Одновременно зажигается светодиод HL11, сигнализируя о том, что линия связи исправна и сигнал вызова проходит к аппарату абонента. Как только абонент снимает трубку, можно вести разговор (разумеется, кнопка переключателя SB1 уже отпущена). Разговорный ток проходит по цепи: общий провод источника питания — телефон BF1 и микрофон ВМ1 телефонной трубки центрального пульта — нормально замкнутые контакты переключателя SB1 — замкнутые контакты группы SA1.1 — резистор R1 — телефонный аппарат El — плюсовой вывод источника питания. Предположим теперь, что абоненту аппарата Е1 необходимо вызвать дежурного центрального пульта. Для этого ему достаточно снять трубку аппарата, и линия связи окажется соединенной через сопротивление аппарата и резистор R1. На базу транзистора VT1 будет подано положительное напряжение, отчего он откроется, и загорится сигнальная лампа HL1. Одновременно откроется фототиристор оптрона, и переменное напряжение с обмотки II трансформатора будет подано через диодный мост VD1—VD4 на звонок НА1. Дежур- ТЕЛЕФОННЫЕ КОММУТАТОРЫ НА ДЕСЯТЬ АБОНЕНТОВ
ный переведет ручку переключателя SA1 в противоположное положение (по сравнению с показанным на схеме) и начнет разговаривать с абонентом. Если же абонент телефонного аппарата Е1 хочет связаться, например, с абонентом аппарата Е10, дежурный с помощью переключателей SA10 и SB1 вызывает этого абонента. Тот поднимает трубку, и абоненты могут вести разговор. Правда, громкость звука будет меньше, чем при разговоре с дежурным. Как только какой-либо абонент поднимает трубку своего телефонного аппарата, в ней прослушиваются сигналы длинных или коротких гудков, поступающие в линии через эмиттерные переходы транзисторов VT1—VT10 с делителя, образованного резисторами R15 и R 16.


Сигналы вырабатываются двумя генераторами. Частота первого генератора, собранного на элементах DD2.1—DD2.3, составляет 300...500 Гц, частота второго (он собран на элементах DDl.l— DD1.3 и транзисторе VT11) — 0,3...1,5 Гц. Сигналы генераторов суммируются элементом DD1.4 и с его выхода поступают на делитель R 15 R 16. Когда подвижные контакты переключателей SA1—SA10 находятся в исходном (показанном на схеме) положении, во времязадающую цепь второго генератора включены последовательно соединенные резисторы R 11 и R 12. В это время в поднятой трубке любого телефонного аппарата слышны "длинные гудки". Если подвижные контакты хотя бы одного из переключателей находятся в другом (нижнем по схеме) положении, резистор R11 замыкается, и в линию поступают сигналы коротких гудков, свидетельствующие о том, что дежурный центрального пульта с кем-то разговаривает. Выключателем SA11 при необходимости отключают звонок НА1. Резисторы R1—R 10 ограничивают базовые токи транзисторов VT1— VT10. Для питания телефонного коммутатора применен сетевой блок с двумя стабилизаторами выпрямленного напряжения. Первый из них, обеспечивающий питанием разговорные цепи аппаратов и сигнализаторы вызова, выполнен на стабилитронах VD10, VD11, балластном резисторе R 18 и регулирующем транзисторе VT12. Второй, питающий генераторы, составлен из балластного резистора R 17 и стабилитрона VD9. В телефонном коммутаторе используют: транзисторы VT1— VT10—любые из серий КТ815, КТ801, КТ608, КТ3117; VT11 может быть любым из серий КТ301, КТ312, КТ315, КТ503; VT12 — любой из серий КТ801, КТ815, КТ817. Оптрон U1 — любой из серии АОУ103. Светодиод НL11 может быть AЛ102, АЛ112, AЛ307, AЛ310 с любыми буквенными индексами. Диоды VD1—VD8 —любые из серий Д101, Д102, Д220, Д223, КД509, КД510 или диодная сборка КДС628А, выпрямительный мост VD12 — любой из серий КЦ402, КЦ405. Конденсаторы С1, СЗ—С5 - К50-6, К50-16, К50-12; С2 -КМ-6А, К10-17. Резисторы — МЛТ-1 (R17) и МЛТ-0,25 (остальные). Переключатели SA1— А 10 — тумблеры ТП1-2, МТ-2, выключатели SA11, Q1 — ТВ2-1, кнопочный переключатель SB1 — КМ1, КП-3, П2К.


Звонок НА1 —от любого телефонного аппарата с обмоткой сопротивлением 1... 3 кОм, рассчитанный на работу от переменного напряжения. Телефон BF1 и угольный микрофон ВМ1 объединены в стандартной трубке телефонного аппарата. Данные трансформатора питания Т1 приведены в описаниях предыдущих переговорных устройств. Большая часть элементов телефонного коммутатора смонтирована на печатной плате из фольгированного стеклотекстолита (рис. 27). Для соединения выводов деталей с остальными цепями пульта на плате можно предусмотреть монтажные точки или установить пустотелые заклепки. Можно также применить малогабаритный много- ТЕЛЕФОННЫЕ КОММУТАТОРЫ НА ДЕСЯТЬ АБОНЕНТОВ
ТЕЛЕФОННЫЕ КОММУТАТОРЫ НА ДЕСЯТЬ АБОНЕНТОВ
контактный соединитель МРН44-2. Для такого варианта нумерация контактов соединителя показана на принципиальной схеме цифрами со штрихами. Налаживание коммутатора сводится к подбору резистора R 14 по требуемому тону звукового сигнала (должно быть 400 Гц), а также резисторов R 11 и R 12, чтобы добиваться требуемой длительности длинных и коротких гудков. Внешний вид телефонного коммутатора показан на рис. 28. Для соединения телефонных аппаратов с центральным пультом можно использовать любой провод, руководствуясь в основном соображениями его механической прочности. Если в качестве общего провода использовать трубы водопровода или отопительной системы, то линия связи с абонентом будет однопроводной. На рис. 29 приведена схема еще одного варианта телефонного коммутатора. В нем для индикации сигнала вызова использованы светодиоды, поэтому надобность в транзисторных ключах отпала. Вместо звонка переменного тока использован тональный вызов, поэтому удалось обойтись без оптрона. Каждый из переключателей SA1—SA10 имеет всего лишь одну группу контактов. Кратко рассмотрим особенности этого коммутатора. При снятии трубки любого телефонного аппарата загорается соответствующий светодиод, и на выводе 10 элемента DD4.3 появляется напряжение высокого уровня, которое снимается с делителя напряжения R1— R 18. Поскольку на второй вход этого элемента (вывод 9) поступает прерывистый сигнал частотой около 400 Гц, звуковой излучатель НА 1 подаст звуковые сигналы. На элементах DD1.1—DD1.3 и DD3.4, DD4.1 собраны генераторы с частотами 1 и 400 Гц соответственно.


D-триггеры DD2.1 и DD2.2, работающие в счетном режиме, делят частоту импульсов первого генератора на 4, поэтому на выходе элемента DD2.2 имеется сигнал с частотой 0,25 Гц. Элементы DD3.1 и DD3.2 переключают на входы элемента DD3.3 сигналы с частотой 1 и 0,25 Гц. Если разговор ТЕЛЕФОННЫЕ КОММУТАТОРЫ НА ДЕСЯТЬ АБОНЕНТОВ
не ведется (т.е. все переключатели SA1—SA10 находятся в исходном состоянии), то на входах элемента DD 1.4 действует напряжение низкого уровня, а на его выходе — напряжение высокого уровня, которое поступает на вход элемента DD3.2. В результате на выход элемента DD3.3 проходят импульсы частотой 0,25 Гц. Если же на входы элемента DD1.4 поступает напряжение высокого уровня (это происходит при протекании разговорного тока через резистор R 13), то на выходе элемента DD3.3 появляются импульсы частотой 1 Гц. Через резистор R 15 прерывистый сигнал частотой 400 Гц (короткие гудки) поступает в линии всех телефонных аппаратов, а также на базу транзистора VT2. Стабилитроны VD1, VD2 ограничивают напряжение на входах логических элементов DD1.4 и DD4.3. Налаживание телефонного коммутатора сводится в основном к подбору резистора R 14 по требуемому тону гудков. Необходимо также подобрать номиналы резисторов R1—R 10 такими, чтобы при разговоре каждого из десяти абонентов с дежурным ток через телефон BF1 и микрофон ВМ1 составлял примерно 10...20 мА. Подбор этих резисторов следует производить только тогда, когда к коммутатору подключены все линии связи телефонных аппаратов. Источником питания служит тот же источник, что и у описанного выше коммута тора (см. рис. 26). Проводники подключения станции к источнику питания обозначены буквами А—Г. Телефонный коммутатор с расширенными возможностями. Отличием этого варианта коммутатора от описанных выше является возможность адресации вызовов, поступающих на центральный пульт, одному из абонентов. Такая необходимость может возникнуть, например, если дежурного центрального пульта по каким-то причинам вызвать невозможно. Следовательно, коммутатор может работать в двух режимах: первый — когда все вызовы поступают на центральный пульт, и второй — когда происходит переадресация вызовов с центрального пульта определенному заранее абоненту. Рассмотрим работу коммутатора по его принципиальной схеме, показанной на рис. 30.


Считаем, что питание подано выключателем Q1, микротелефонные трубки всех аппаратов находятся в исходном, а все переключатели — в показанном на схеме положениях. Положение контактов переключателя SA11 определяет первый режим работы устройства. Пусть дежурному на центральном пульте необходимо связаться с абонентом Е1. Для этого контакты переключателя SA1 надо перевести в нижнее (по схеме) положение и нажать кнопку SB1 "Вызов". При этом переменное напряжение с обмотки II трансформатора Т1 подастся на телефонный аппарат Е1 по цепи: верхний (по схеме) вывод обмотки II трансформатора Т1 — мостовой выпрямитель VD25 и светодиод HL11 — контакты кнопки SB1 и переключателя SA1.1 — резистор R39 — телефонный аппарат El — нормально замкнутые контакты переключателя SA11.2 — нижний (по схеме) вывод обмотки II трансформатора Т1 (точка б). В аппарате Е12 звонит звонок, абонент снимает трубку и начинает вести разговор. При этом разговорный ток протекает по цепи: плюсовой провод источника питания — телефонный аппарат Е1 — резистор R39 — замыкающие контакты переключателя SA1.1 — нормально замкнутые контакты кнопки SB1 — микрофон ВМ1 и телефон BF1 телефонной трубки центрального пульта — общий провод источника питания. Светодиод HL11 необходим для контроля исправности линии связи — если она исправна, то в момент нажатия кнопки SB1 светодиод горит. Если абонент Е1 желает связаться с центральным пультом, то он должен снять микротелефонную трубку своего аппарата. При этом цепь замыкается через внутреннее сопротивление аппарата Е1 и на базу транзистора VT6 подается положительное напряжение, транзистор открывается и загорается светодиод HL1. Одновременно открывается транзистор VT1, и на входной вывод 1 элемента DD1.1 подается напряжение высокого уровня (падение напряжения на резисторе R3 при протекании через него коллекторного тока транзистора VT1). При этом на выходе элемента DD1.1 появляются импульсы звуковой частоты, следующие с периодом 4...5 с. Они вырабатываются двумя генераторами, выполненными на элементах НЕ микросхемы DD2.


На элементах DD2.1, DD2.2 и DD2. 3 выполнен генератор импульсов, следующих с периодом 3...5 с, а на элементах DD2.4—DD2.6 — генератор импульсов звуковой частоты. В зависи- ТЕЛЕФОННЫЕ КОММУТАТОРЫ НА ДЕСЯТЬ АБОНЕНТОВ
мости от состояния контактов реле К 13.2 генератор на элементах DD2.4—DD2.6 вырабатывает импульсы двух частот: 400 или 800 Гц. Таким образом, в данном случае на выходе элемента DD1.2 будут импульсы с частотой 400 Гц. Они усиливаются по мощности транзистором VT2 и через переменный резистор R2, служащий регулятором громкости, поступают на звуковой излучатель НА1 (разумеется, контакты выключателя звукового сигнала SA12 при этом должны быть замкнуты). Дежурный центрального пульта слышит прерыви- ТЕЛЕФОННЫЕ КОММУТАТОРЫ НА ДЕСЯТЬ АБОНЕНТОВ
стые звуковые сигналы вызова и видит горящий светодиод HL1; абонент же Е1 прослушивает в микротелефонной трубке сигнал "длинные гудки", поступающий в линию через эмиттерный переход транзистора VT6 с делителя напряжения R33 R34. Сигналы "длинные гудки", поступающие в линии, формируются генератором импульсов звуковой частоты и генератором инфранизкой частоты, собранным на элементах DD3.3, DD3.4. Период следования импульсов на его выходе определяется состоянием контактов реле К 12.3 и переключателей SA1.2—SA10.2. Следовательно, если все контакты переключателей SA1—SA10 находятся в исходном (показанном на схеме) положении, в линию поступают сигналы "длинные гудки", а если контакты хотя бы одного из этих переключателей будут в другом положении (т.е. с центрального пульта ведется разговор с кем-либо из абонентов), то в линию поступают сигналы "короткие гудки" (период их следования около 1 с). Таким образом, при поступлении вызова дежурный центрального пульта должен переключить контакты одного или нескольких переключателей SA1—-SA10 в соответствии с горящими светодиодами. В разговоре при этом могут участвовать несколько абонентов. Рассмотрим работу коммутатора во втором режиме, при котором подвижные контакты переключателя SA11 должны быть в нижнем (по схеме) положении. Телефонный аппарат, на который должны поступать все вызовы, на схеме условно обозначен латинскими буквами EN.


Это может быть один из аппаратов E1—Е10, который в этом случае отключают от соответствующей линии; это может быть также и дополнительный телефонный аппарат. В любом случае этот аппарат должен находиться в другом помещении, нежели сам коммутатор, иначе теряется смысл работы во втором режиме. Допустим, что абонент Е1 снял трубку. При этом открывается транзистор VT19, срабатывает реле К13 и его контакты К13.1, переключаясь, подают напряжение питания на реле К1—К 11. Открывается транзистор VT6, что приводит к срабатыванию реле К1, контактами К 1.1 оно самоблокируется, а контакты К 1.2 подключают линию аппарата Е1 к делителю напряжения R35 R36. В линию поступают сигналы "длинные гудки". Частота звукового сигнала в данном случае составляет не 400, а 800 Гц (поскольку контакты К13.2 подключают резистор R8 параллельно времязадающему резистору R9). Повышенная частота звукового сигнала позволит вызывающему абоненту определить, в каком режиме работает коммутатор и есть ли кто-либо на центральном пульте. Очевидно, что высокий тон сигнала говорит об отсутствии телефониста на центральном пульте. В этом случае реле К11, управляемое импульсами генератора на элементах DD2.1—DD2.3, начинает периодически подавать переменное вызывное напряжение на аппарат EN от обмотки II трансформатора Т1. При снятии трубки этого аппарата в момент нахождения контактов К 11.1, К 11.2 в исходном положении открывается транзистор VT16 и срабатывает реле К12. При этом контакты К12.1 снимают напряжение питания с эмиттера транзистора VT4, что обесточивает реле К 11, и соединяют базы транзисторов VT6—VT15 через диоды VD 14—VD23 и резистор R33 с общим проводом. Поэтому снятие трубок телефонных аппаратов Е2—Е10 не приводит к срабатыванию реле К2—К 10. Абоненты Е1 и EN могут вести разговор. Ток протекает по цепи: общий провод — эмиттерный переход транзистора VT16 — нормально замкнутые контакты К11.2 — телефонный аппарат EN — нормально замкнутые контакты К 11.1 — замыкающие контакты К 12.2 и К 1.2 — нормально замкнутые контакты SA1.1 переключателя SA1 — резистор R39 — телефонный аппарат Е1 — змиттерный переход транзистора VT19 — "плюс" источника питания. При снятии телефонной трубки любого из аппаратов Е2—ЕЮ в ней прослушиваются сигналы "короткие гудки" высокого тона (800 Гц). После возвращения всех трубок на телефонные аппараты все приборы коммутатора принимают исходное состояние (реле К1— К13 обесточены). Кратко рассмотрим назначение других деталей коммутатора.


Диоды VD3—VD13, VD24, VD26 защищают соответствующие им транзисторы от пробоя напряжением самоиндукции, возникающим на обмотках реле К1—К13. Диоды VD1, VD2 исключают протекание тока элемента DD2.3 через коллекторный переход транзистора VT4, реле К11, К1—К 10 и далее на базу транзистора VT1. Без них через базу транзистора VT1 стал бы протекать небольшой ток, вызывающий открывание транзистора и подачу напряжения высокого уровня на входной вывод 1 элемента DD1.1 микросхемы DD1. Но такое может произойти лишь при снятии трубки одного из телефонных аппаратов. Резистор R1 исключает самопроизвольное открывание транзистора VT1, что повышает надежность работы устройства. Конденсатор С7 исключает дребезг якоря реле К13 при кратковременном размыкании его цепи питания переключающимися контактами реле К1—К 10. Резистор R38 обеспечивает транзистору VT16 надежное открывание, подавая положительное напряжение на его базу. В этом коммутаторе работают в основном такие же детали, как и в описанных ранее устройствах. Реле К1—К11 и К13 — РЭС47 (паспорт РФ4.500.417); К12 — РЭС22 (паспорт РФ4.500.131). Трансформатор Т1 выполнен на ленточном магнитопроводе ШЛ 16х25. Его обмотка I содержит 2200 витков провода ПЭВ-2 0,10, обмотка II — 400 витков провода ПЭВ-2 0,12, обмотка 111 — 270 витков провода ПЭВ-2 0,23. Звуковой излучатель НА1 —типа ВП-1 или капсюль ДЭМШ-1А. Коммутатор собран в корпусе, по форме и размерам аналогичном показанному на рис. 28. Для обеспечения возможности быстрого переключения линий телефонных аппаратов использованы разъемные соединители типа ОНЦ-ВГ (магнитофонные гнездо и вилка).

УСТРОЙСТВА ТЕЛЕФОННОЙ СВЯЗИ ДЛЯ ДВУХ И БОЛЕЕ АБОНЕНТОВ

Описываемые здесь устройства предназначены для установления телефонной связи между двумя абонентами, а также для связи телефониста центрального пульта с любым из нескольких других или любых абонентов между собой. Первые из них будем называть переговорными устройствами, вторые — телефонными коммутаторами. Переговорные устройства могут найти применение для связи между собой, например, двух квартир, дач, гаражей и других объектов бытового и производственного назначения. Телефонные коммутаторы целесообразно применять в школах, пионерских лагерях, колхозах и совхозах, конструкторских бюро и производственных подразделениях. Центральный пульт устанавливают у руководителя, а телефонные аппараты — у подчиненных. Дальность связи во всех случаях ограничивается сопротивлением линии 1...2 кОм и при использовании медного провода диаметром 0,5 мм может быть 5...10 км. Дальнейшее увеличение длины абонентских линий нецелесообразно даже при увеличении сечения провода, поскольку возрастающие индуктивность и емкость линии будут вносить значительное затухание в передачу сигнала. В качестве одного из проводов линии связи можно использовать трубы водопровода или отопления, а также заземление. Это не представляет какой-либо опасности, поскольку элементы всех устройств не имеют гальванической связи с электросетью. Подключать описываемые устройства к городской или местной телефонной сети недопустимо. Переговорные устройства обеспечивают телефонную связь между двумя абонентами. Вызов осуществляется через звонок, имеющийся в телефонном аппарате. В таких переговорных устройствах можно использовать телефонные аппараты, у которых исправны лишь трубка, звонок и рычажный переключатель. Телефонные аппараты Е1 и Е2 (рис. 15) соединяют трехпроводной линией, в которую подают переменное и постоянное напряжения. Переменное напряжение снимают с обмотки II сетевого трансформатора Т1, постоянное — с параметрического стабилизатора напряжения (R1, VD2, CD двухполупериодного выпрямителя (VD1) питание которого осуществляется от обмотки III трансформатора. Если первый абонент (у него телефонный аппарат Е1) хочет вызвать второго абонента, он должен нажать кнопку переключателя SB1.
При этом переменное напряжение с обмотки II трансформатора подается на телефонный аппарат Е2, и в нем звонит звонок. При снятых трубках обоих телефонных аппаратов источник постоянного напряжения включается последовательно с аппаратами — можно вести разговор. Второй же абонент для вызова первого нажимает кнопку переключателя SB2. Выпрямительный диодный мост VD1 может быть любым из серии КЦ402, КЦ405, КЦ407. Его можно собрать и на четырех диодах се УСТРОЙСТВА ТЕЛЕФОННОЙ СВЯЗИ ДЛЯ ДВУХ И БОЛЕЕ АБОНЕНТОВ
рий Д7, Д9, Д220, Д223, Д311. Конденсатор С1 — К50-6, К50-16, К50-24. Кнопочные переключатели — КМ-1, П2К, выключатель питания — тумблер ТВ2-1. Сетевой трансформатор выполнен на ленточном магнитопроводе ШЛ 16х25. Обмотка I содержит 2200 витков провода ПЭВ-2 0,08, обмотка II — 400 витков ПЭВ-2 0,10, обмотка III—100 витков ПЭВ-2 0,19. Телефонные аппараты могут быть типов ТА-68, ТАН-66, ТАН-70. В том же случае, если используются аппараты с неисправными номеронабирателями, следует отключить от номеронабирателей проводники и соединить их с рычажным переключателем так, чтобы при опущенной трубке к линии был подключен через конденсатор емкостью 1 мкф (он стоит в аппарате) звонок, а при поднятой трубке — последовательно соединенные микрофон и телефон трубки. Трансформатор и детали выпрямителя монтируют в корпусе аппарата Е1. На его задней стенке устанавливают выключатель питания, а через отверстие в стенке выводят сетевой шнур с вилкой на конце. Переключатели устанавливают на корпусах телефонных аппаратов. Для линии используют одножильный или многожильный телефонный или монтажный провод с жилой диаметром нс менее 0,5 мм при больших расстояниях (до 1 км) и нс менее 0,2 мм — при малых (до 200 м). Диаметр провода определяется в основном соображениями его механической прочности. Несмотря на свою простоту, такое переговорное устройство имеет недостаток: линия связи содержит три провода. Путем некоторого усложнения устройства можно сократить число проводов в линии до двух, как это и имеет место в городских телефонных сетях. Принципиальная схема переговорного устройства, имеющего двухпроводную линию связи, представлена на рис. 16.


Но прежде чем начать рассмотрение его работы, необходимо пояснить сущность и назначение информационных сигналов. УСТРОЙСТВА ТЕЛЕФОННОЙ СВЯЗИ ДЛЯ ДВУХ И БОЛЕЕ АБОНЕНТОВ
Информационные сигналы вырабатываются приборами станции и передаются в линию для извещения вызывающего абонента о процессе установления соединения, а также о свободности или занятости соединительных линий и линий вызванного абонента. На станциях городских телефонных сетей применяют следующие информационные сигналы ¦20 ¦: "Ответ станции" — непрерывная посылка электрических сигналов частотой 425 Гц, "Занято" — периодические посылки тока частотой 426 Гц длительностью 0,3...0,4 с и с интервалом 0,3...0,4 с ("короткие гудки"); "Контроль посылки вызова" — периодические посылки тока частотой 425 Гц длительностью 1 и с интервалом 4 с ("длинные гудки"). Кроме того, для сообщения абоненту дополнительной информации можно использовать сигнал частотой 800 Гц (например, при установлении автоматического междугородного соединения). Вес эти сигналы будут использованы и в описываемых ниже коммутаторе с расширенными возможностями и автоматической телефонной станции, а пока продолжим рассмотрение работы переговорного устройства (см. рис. 16). На логических элементах DD1.1—DD1.3 микросхемы DD1 выполнен генератор, вырабатывающий импульсы частотой около 400 Гц (примерно такую частоту имеют сигналы длинных, коротких гудков и ответа станции в городских телефонных сетях). Элемент DD1.4, включенный инвертором, повышает нагрузочную способ ность генератора. На логических элементах DD2.1 и DD2.2 собран генератор импульсов, период следования которых составляет 4...5 с. Логический элемент DD2.3 суммирует сигналы двух генераторов, в результате чего на базу транзистора VT3 поступает напряжение сигнала "длинные гудки". Пусть второй абонент желает вызвать первого. Для этого ему достаточно снять микротелефонную трубку своего аппарата Е2. При этом на базу транзистора VT2 через нормально замкнутые контакты переключателя SA1 и кнопки SB1, резистор R6 и внутреннее сопротивление телефонного аппарата поступит постоянное напряжение двухполупериодного выпрямителя.


А так как на базу транзистора VT3 подается прерывистое напряжение, снимаемое с выходов генераторов на микросхеме DD1 и логических элементах DD2.1, DD2.2, то реле К1 будет срабатывать и отпускать с периодом 4...5 с. Контактами К 1.1 на телефонный аппарат Е1 будет периодически подаваться переменное напряжение с обмотки II трансформатора Т1 через ограничительный резистор R8. Цепь прохождения переменного тока следующая: верхний (по схеме) вывод обмотки II — резистор R8 — замыкающие контакты К 1.1 — телефонный аппарат El — общий провод — нижний (по схеме) вывод обмотки II. Одновременно в микротелефонной трубке аппарата Е2 будут слышны сигналы "длинные гудки". Они поступают с резистора R7 на базу транзистора VT3, усиливаются им и далее через эмиттерный переход транзистора VT2, резистор R6, нормально замкнутые контакты переключателя SA1 и кнопки SB1 — на аппарат Е2. Услышав звонок, первый абонент должен перевести переключатель SA1 "Разговор" в противоположное показанному на схеме положение. Это приведет к закрыванию транзистора VT2, поскольку цепь подачи положительного напряжения разомкнется, и его база окажется соединенной с общим проводом через резисторы R5 и R6, а реле К1 обесточится; подача переменного напряжения на телефонный аппарат Е1 прекратится. Абоненты могут вести разговор. Как быть, если первый абонент захочет вызвать второго? Для этого он должен нажать кнопку SB1 "Вызов" (разумеется, напряжение питания подано на устройство выключателем Q1). При этом на телефонный аппарат Е2 от обмотки II трансформатора Т1 через резистор R8, замыкающие контакты кнопки SB1 и внутреннее сопротивление источника напряжения +20 В поступает вызывное переменное напряжение. Услышав звонок, вызываемый абонент снимает трубку, при этом вызов проходит к первому абоненту (как было описано выше), он переводит переключатель SA1 в другое положение, и абоненты ведут разговор. Переключатель SA1 может быть установлен в требуемое положение и до нажатия кнопки SB1. По окончании разговора контакты переключателя SA1 возвращают в исходное положение. Диод VD1 предохраняет транзистор VT2 от выбросов напряжения (или, как говорят, от экстранапряжений), возникающих на обмотке реле К1 при его переключении.


Конденсатор СЗ исключает вибрацию якоря реле от прохождения сигнала звуковой частоты, вырабатываемого генератором на микросхеме DD1. Микросхемы DD1, DD2 можно заменить соответствующим аналогом из серий К 133, К 158, К555. Транзисторы VT1—VT3 — КТ312Б,КТ315 (В,Д,Е), КТ603 (А,Б), КТ608, КТ630, КТ503 (с любыми буквенными индексами), КТ3117А. Диод VD1 -любой из серий Д220 Д223, Д226, КД102; выпрямительный мост VD3 — любой из серий КЦ402, КЦ405, КЦ407. Оксидныс конденсаторы - К50-6, К50-16, К50-12, К50-24. Все резисторы — типа МЛТ или С2-33.Реле К1 — РЭС15 (паспорт РС4.591.004), РЭС10 (паспорта РС4.524.302, РС4.524.312, РС4.524.319). Кнопка SB1-КМ1,П2К;переключатель SA1 l и выключатель питания Q1—тумблер ТП1-2, 1В2-1.М11. Трансформатор Т1 аналогичен используемому в ранее описанном переговорном устройстве, но его обмотка III должна содержать вдвое большее число витков. Можно использовать также и готовые унифицированные трансформаторы ТПП216, ТПП217, ТПП218, ТПП225, ТПП226, ТПП234-ТГ1П238, ТПП247, ТПП248 и др., соединив соответствующим образом их обмотки для получения нужного напряжения (справочные данные приведены в журнале "Радио , 1982 г., No 1,c.59—60). Большая часть элементов переговорного устройства смонтирована на печатной плате из одностороннего фольгированного стеклотекстолита толщиной 1,5...2 мм (рис. 17). Установочные отверстия элементов рассчитаны под оксидные конденсаторы К50-6 или K.50-16, реле РЭС15; типы остальных элементов указаны на принципиальной схеме. Печатную плату и трансформатор питания целесообразно разместить в корпусе телефонного аппарата Е1 (желательно использовать аппарат без номеронабирателя, например ТА-68ЦБ-2). В этом случае коммутационные элементы SA1, SB1, Q1 располагают на передней наклонной стенке корпуса. Если же габаритные размеры трансформатора Т1 нс позволят разместить его и печатную плату в корпусе аппарата, переговорное устройство собирают в отдельном корпусе. выполненном в виде подставки под телефонный аппарат. Если устройство собрано из исправных деталей и без ошибок, то налаживания оно не требует. Такое переговорное устройство имеет недостаток: первый або-нент должен переключать тумблер для ведения разговора (до разговора и после разговора).


Это неудобно, так как, во-первых, требуются дополнительные действия и, во-вторых, если по окончании разговора первый абонент забудет установить переключатель в исходное положение, то второй абонент не сможет дозвониться до первого. Кроме того, и нажатие кнопки вызова — это тоже дополнительные действия Наиболее удобным в пользовании было бы переговорное устройство, в котором вызов абонента осуществлялся бы простым снятием трубки. .. Принципиальная схема устройства, отвечающего такому требованию, приведена на рис. 18. В этом устройстве оба абонента равнозначны. Предположим, первому абоненту необходимо связаться со вторым В этом случае он снимает трубку, и положительное напряжение через нормально замкнутые контакты реле К2.1, сопротивление те- УСТРОЙСТВА ТЕЛЕФОННОЙ СВЯЗИ ДЛЯ ДВУХ И БОЛЕЕ АБОНЕНТОВ
УСТРОЙСТВА ТЕЛЕФОННОЙ СВЯЗИ ДЛЯ ДВУХ И БОЛЕЕ АБОНЕНТОВ
лефонного аппарата E1 и резистор R1 подается на базу транзистора VT1. Реле К1 срабатывает и контактами К1.2 замкнет цепь питания реле К4, а контактами К 1.1 замкнет линию подачи вызывного тока на аппарат Е2. Реле К4, управляемое импульсами генератора на логических элементах DD1.1 и DD1.2, будет периодически срабатывать с частотой 0,2...0,25 Гц, а его контакты К4.1 станут подавать на аппарат Е2 вызывное переменное напряжение, в результате чего и в этом аппарате будет звонить звонок. При снятии телефонной трубки аппарата Е2 на базу транзистора VT3 поступает открывающее его отрицательное напряжение, срабатывает реле КЗ и контактами КЗ.1 обесточивает реле К4. Одновременно срабатывает реле К2 и контактами К2.1 подключает линию аппарата Е1 к линии аппарата К2. Можно вести разговор. В течение разговора реле К1—КЗ находятся под током, а после возвращения трубок обоих телефонных аппаратов на рычаги устанавливаются в исходное состояние. Аналогично работает переговорное устройство и при вызове первого абонента вторым. Конденсаторы С2, С4 предотвращают вибрацию якорей реле К1, К2 при прохождении через телефонные аппараты и резисторы R1 и R5 тока вызова, а также замыкают по переменному току цепь вы зывного сигнала. Эти конденсаторы, кроме того.


не позволяют отпускать реле К1 <К2) при переключении контактов К2.1 (К 1.1) соответственно. Конденсатор С1 замыкает разговорную цепь по переменному току. Кроме того, наличие этого конденсатора позволяет контролировать исправность линии вызываемого абонента: если линия исправна, то в трубке вызывающего абонента слышен сигнал вызывного тока (50 Гц). Источник питания данного переговорного устройства точно такой же, как и в предыдущем устройстве. Микросхему К155ЛН1 (DDI) можно заменить аналогичной из серий К133, К555. Можно также применить микросхему K155JIA3 (или ее аналоги из других серий), соединив входы каждого ее элемента вместе. Транзистор VT3 может быть серий КТ501 (Г—М), КТ502 (с любыми буквами), КТ203 (А,Б), КТ361 (В—Е). Реле К1 и К2—РЭС48 (паспорт РС4.590.207) или РЭС9 (паспорт РС4.524.201). Конденсатор С1 — К73-16, К73-17, МБМ. Остальные детали — тех же типов, что и в предыдущем устройстве. Все детали переговорного устройства, за исключением трансформатора Т1, предохранителя FU1 и выключателя питания Q1, размещены на печатной плате (рис. 19). Использованы реле типов РЭС15 (КЗ, К4), РЭС48 (К1, К2), конденсатор С 1 — К73-17. На рис. 20 представлена схема еще одного, третьего, варианта переговорного устройства с двухпроводной линией связи. Это устройство работает следующим образом. Допустим, что контакты выключателя Q1 замкнуты, питание подано на элементы устройства, а трубки телефонных аппаратов Е1, Е2 находятся в исходном положении. Контакты рычажных переключателей телефонных аппаратов при этом подключают к зажимам аппаратов последовательно соединенные звонок и конденсатор; сопротивление аппарата постоянному току бесконечно велико, ток в линиях аппаратов отсутствует, и электромагнитные реле К1—К5 обесточены. Если первый абонент (обладающий телефонным аппаратом Е1) желает вызвать второго абонента, он должен снять трубку аппарата Е1. При этом к линии будет подключено сопротивление аппарата Е1, составляющее несколько сотен ом, и в линии потечет ток по цепи: "плюс" источника питания — обмотка реле КЗ — нормально замкнутые контакты К4.1 — внутреннее сопротивление телефонного аппарата Е1 — обмотка реле К1 — общий провод источника питания.


Реле К1 и КЗ сработают. Контакты КЗ. 1 замкнут цепь обмотки реле К5, которое начнет срабатывать с частотой 0,5...1 Гц, вырабатываемой симметричным мультивибратором на транзисторах VT1, VT2. Через замыкающие контакты К5.1 на аппарат Е2 будет периодически поступать переменное напряжение 50 Гц, приводящее в действие звонок аппарата. Цепь подачи вызывного напряжения такова: верхний (по схеме) вывод обмотки II трансформатора Т1, замыкающие контакты К5.1 и К 1.1, аппарат Е2, параллельно соединенные обмотка реле К4 и конденсатор СЗ, общин провод, соединенный с нижним (по схеме) выводом обмотки II. Услышав звонок, абонент снимет трубку аппарата Е2. Сработает реле К4. В момент нахождения контактов К5.1 в показанном на схеме положении сработает реле К2 и контактами К2.1 обесточит обмотку реле К5. Реле КЗ также отпустит. Абоненты могут вести разговор. Разговорный ток протекает через обмотки реле Kl, K4, К2, аппараты El, E2, а также через конденсаторы С1—СЗ. В течение разговора под током находятся обмотки реле Kl, К2, K4, а реле K4 и К5 обесточены. После возвращения трубок обоих аппаратов на рычаги все реле отпускают. Аналогично работает переговорное устройство и при вызове первого абонента вторым. УСТРОЙСТВА ТЕЛЕФОННОЙ СВЯЗИ ДЛЯ ДВУХ И БОЛЕЕ АБОНЕНТОВ
УСТРОЙСТВА ТЕЛЕФОННОЙ СВЯЗИ ДЛЯ ДВУХ И БОЛЕЕ АБОНЕНТОВ
Конденсаторы С1, СЗ предотвращают вибрацию якорей реле Kl, K4 при прохождении вызывного тока, а также замыкают по переменному току цепь вызывного сигнала. Кроме того, эти конденсаторы не позволяют отпускать реле Kl (K4) при переключении контактов К4.1 (К 1.1). Конденсатор С2 замыкает разговорную цепь по переменному току. Помимо этого, наличие конденсатора С2 позволяет контролировать исправность линии вызываемого абонента: если линия исправна, то в трубке вызывающего абонента слышен сигнал вызывного тока (50 Гц). Диод VD1 гасит импульсы напряжения, возникающие на обмотке реле К5 в момент его переключения. Шунтирование диодами обмоток других реле не требуется, поскольку они не управляются транзисторами. Постоянное напряжение +50 В получают с помощью выпрямительного моста VD2 и конденсатора Сб. В качестве транзисторов VT1, VT2 можно использовать транзисторы типов КТ503 (Д,Е), КТ608Б, КТ3117А, КТ815 (В,Г).


При замене транзисторов следует иметь в виду, что их предельное рабочее напряжение должно быть не менее 60 В, а статический коэффициент передачи тока базы — не менее 40. Диод VD1 может быть типов Д220 (А, Б), Д223 (А, Б), Д226, КД102 (А, Б), КД105, КД106; конденсаторы С1—СЗ — К73—17, С4—С6 — К50-24. Можно использовать и другие типы конденсаторов с рабочим напряжением не менее 60 В. Реле К1—К5 — РЭС15, паспорт РС4.591.001. Можно применять ре- ле других типов с рабочим током не более 20 мА. При этом их рабочее напряжение должно быть примерно вдвое меньше напряжения источника питания. Трансформатор Т1 выполнен на ленточном магнитопроводе ШЛ16х25. Обмотка I содержит 2200 витков провода ПЭВ-2 0,08; обмотка II — 410 витков провода ПЭВ-2 0,12; обмотка III — 410 витков провода ПЭВ-2 0,14. Вес элементы переговорного устройства размещены в корпусе одного из телефонных аппаратов. В налаживании устройство не нуждается. На рис. 21 представлена схема еще одного варианта переговорного устройства. Отличие его от предыдущего состоит в том, что допускается подключение к линии нескольких телефонных аппаратов. Кроме того, для питания аппаратов используется только одно напряжение, получаемое от трансформатора. Каждый из двух телефонных аппаратов, показанных на схеме, снабжен абонентским комплектом (А1 или А2). Абонентский комплект обеспечивает формирование импульсов вызывного напряжения в линии связи, воздействующего на звонки телефонных аппаратов. На логических элементах DD1.1, DD1.2 микросхемы DD1 выполнен генератор импульсов частоты 25...30 Гц. Через логические элементы DD1.3 и DD1.4, резистор R3 импульсы воздействуют на базу транзистора VT1, образующего вместе с транзистором VT2 составной транзистор. Эмиттер и коллектор транзистора VT2 подключены к линии связи. В исходном состоянии трубки телефонных аппаратов лежат на рычагах, контакты кнопок SB1 абонентских комплектов находятся в показанном на схеме положении, транзисторы VT1 и VT2 закрыты. Для вызова второго абонента первым последний должен нажать кнопку вызова SB1.


При этом на выводе 9 микросхемы DD1 появится УСТРОЙСТВА ТЕЛЕФОННОЙ СВЯЗИ ДЛЯ ДВУХ И БОЛЕЕ АБОНЕНТОВ
УСТРОЙСТВА ТЕЛЕФОННОЙ СВЯЗИ ДЛЯ ДВУХ И БОЛЕЕ АБОНЕНТОВ
напряжение высокого уровня, разрешающее прохождение импульсов генератора на базу транзистора VT1. Транзистор VT2 будет периодически замыкать линию связи, импульсное напряжение будет воздействовать на телефонный аппарат Е2, в котором зазвонит звонок, а аппарат Е1 на это время будет отключаться от линии второй парой контактов кнопки SB1. Рассмотрим, каким образом импульсное однополярное напряжение заставляет звучать звонок. Путь прохождения тока через звонок телефонного аппарата показан на рис. 22. Когда транзистор VT2 находится в закрытом состоянии, он не воздействует на линию связи, и через резистор R5 и конденсатор С телефонного аппарата от источника напряжения Е протекает зарядный ток в направлении, показанном на рис. 22,а. При этом молоточек звонка НА отклоняется в одну сторону, ударяя по чашке. Открывание транзистора VT2 вызывает замыкание линии связи через небольшое (сотни ом) сопротивление открытого транзистора (на рис. 22,б оно не показано). Конденсатор С разряжается на обмотку звонка НА. Направление тока, как видно из рисунка, противоположно показанному на предыдущем рисунке. Таким образом, через катушку звонка протекает переменный ток, приводя в движение молоточек звонка. После того, как абоненты снимают трубки с аппаратов Е1 и Е2, можно вести разговор. При этом аппараты соединены параллельно и через резистор R5 подключены к источнику напряжения (мостовой выпрямитель VD3 и конденсатор СЗ). Наличие резистора R5 обеспечивает передачу разговорного тока От одного абонента к другому и ограничивает ток через открытый транзистор VT2. Первый абонент может снимать трубку своего аппарата как до нажатия кнопки "Вызов", так и после — это не имеет значения. В переговорном устройстве можно использовать следующие детали. Микросхема DD1 — любая из серий К176, К561, К164, К564. Транзистор VT1 — КТ503 (Д,Е), КТ3117 (А,Б), КТ608 (А,Б), КТ630 (с любыми буквами); VT2 — КТ815 (В,Г), КТ817 (В,Г), КТ630 (с любыми буквами).


Стабилитрон VD1 может быть типа Д814 (А,Б). Диод VD1 — КД510А, КД521А, КД102 (А,Б), Д223 (А,Б). Мостовой выпрямитель VD3 — КЦ402, КЦ405, КЦ407 (с любыми буквами). Конденсаторы: С1 — КМ-бб, КЛС, К10-7в; С2 — К50-С,К50-16, К50-12; СЗ — К50-24. Кнопка SB1 — КМ2-1, П2К; выключатель питания Q1 — ТВ2-1, Tl, MT1. Трансформатор Т1 намотан на сердечнике ШЛ 16х25. Обмотка I содержит 2200 витков провода ПЭВ-2 0,11; обмотка II — 420 витков провода ПЭВ-2 0,2. Элементы, входящие в состав абонентских комплектов А1 и А2, смонтированы на небольших платах, которые размещены в корпусах телефонных аппаратов; детали выпрямителя собраны в отдельном корпусе. К линии связи могут быть подключены и другие телефонные аппараты совместно с абонентскими комплектами. Число аппаратов ограничивается вызывным током, который должен быть достаточен для работы звонков во всех аппаратах. Поскольку при нажатии кнопки вызова будут работать звонки во всех аппаратах, целесообразно установить число сигналов, соответствующих каждому абоненту; трубку будет снимать в этом случае только один абонент. Можно также условиться о сигнале общего вызова, когда трубки снимают все абоненты одновременно и ведут общий разговор. Налаживание переговорного устройства состоит в подборе резистора R5, что должно обеспечить достаточный вызывной ток для нормальной работы звонков всех аппаратов. Сопротивление этого резистора определяет также разговорный ток, протекающий через телефонные аппараты; ток через каждый аппарат нс должен превышать 20...30 мА; при этом сопротивление резистора R5 не должно быть меньше 1 кОм. Если же для обеспечения нормальной работы звонков этот резистор имеет меньшее сопротивление, то для ограничения разговорного тока следует включить резисторы последовательно с каждым из телефонных аппаратов.

УСТРОЙСТВО ТЕЛЕФОННОГО АППАРАТА И ОСНОВЫ ТЕЛЕФОННОЙ СВЯЗИ

В состав телефонных аппаратов, предназначаемых для работы в телефонных сетях, входят следующие обязательные элементы: микрофон и телефон, объединенные в микротелефонную трубку, вызывное устройство, трансформатор, разделительный конденсатор, номеронабиратель, рычажный переключатель. На принципиальных электрических схемах телефонный аппарат обозначают буквой Е. Кратко рассмотрим назначение основных элементов телефонного аппарата. Микрофон служит для преобразования звуковых колебаний речи и электрический сигнал звуковой частоты. Микрофоны могут быть угольными, конденсаторными, электродинамическими, электромагнитными, пьезоэлектрическими. Их можно классифицировать на активные и пассивные. Активные микрофоны непосредственно преобразуют звуковую энергию в электрическую. В пассивных же микрофонах звуковая энергия преобразуется в изменение какого-либо параметра (чаще всего — емкости и сопротивления). Для работы такого микрофона обязательно требуется вспомогательный источник питания. В массовых телефонных аппаратах применяют, как правило, угольные микрофоны, в которых под действием звуковых волн изменяется электрическое сопротивление угольного порошка, находящегося под мембраной. Наиболее широко используют микрофонные капсюли типов МК-10, МК-16, обладающие достаточно высокой чувствительностью (в описываемых устройствах применены в основном угольные микрофоны). На принципиальных схемах микрофон обозначают латинскими буквами ВМ. Следует отметить, что в последнее время ряд телефонных аппаратов оснащают также конденсаторными микрофонами типов МКЭ-3, КМ-4, КМ-7. Телефоном называют прибор, предназначенный для преобразования электрических сигналов в звуковые и рассчитанный для работы в условиях нагрузки на ухо человека. В зависимости от конструктивных особенностей телефоны подразделяют на электромагнитные, электродинамические, с дифференциальной магнитной системой и пьезоэлектрические. В телефонных аппаратах наибольшее распространение получили телефоны электромагнитного типа. В таких телефонах катушки закреплены неподвижно.
Под действием протекающего в катушках тока возникает переменное магнитное поле, приводящее в движение подвижную мембрану, которая и излучает звуковые колебания. В современных телефонных аппаратах применяют в основном телефонные капсюли типа ТК-67, а в аппаратах устаревших конструкций — также ТК-47 и ТА-4. Полоса рабочих частот для микрофонов и телефонов, используемых в телефонных аппаратах, составляет примерно 300...3500 Гц. На принципиальных схемах телефон обозначают латинскими буквами BF. Для удобства пользования микрофон и телефон объединены в микротелефонной трубке. Вызывное устройство служит для преобразования вызывного сигнала переменного тока в звуковой сигнал. Применяют электромагнитные или электронные вызывные устройства. Первое из них представляет собой одно- или двухкатушечный звонок. Звуковой сигнал образуется в результате удара бойка о звонковые чашки. Протекающий в катушках ток частотой 16...50 Гц создаст переменное магнитное поле, которое приводит в движение якорь с бойком. Как правило, в телефонных звонках используют постоянные магниты, создающие определенную полярность магнитопровода, поэтому такие звонки называют поляризованными. Сопротивление обмоток звонка постоянному току составляет 1,5...3 кОм, рабочее напряжение 30...50 В. На принципиальных схемах звонок обозначают латинскими буквами НА. Электронное вызывное устройство преобразует вызывной сигнал в звуковой тональный сигнал, который может имитировать, например, пение птицы. В качестве акустического излучателя при этом используют телефон или пьезоэлектрический вызывной прибор ВП-1. Такие вызывные устройства применяют, например, в современных телефонных аппаратах ТА-1131 "Лана", ТА-1165 "Стелла" и др. Электронные вызывные устройства выполняют на транзисторах. Трансформатор телефонного аппарата предназначен для связи отдельных элементов разговорной части и для согласования их сопротивлений с входным сопротивлением абонентской линии. Он, кроме того, позволяет устранять так называемый местный эффект, о чем будет сказано ниже.


Трансформаторы изготавливают с отдельными обмотками или в виде автотрансформаторов. Разделительный конденсатор служит элементом подключения вызывного устройства к абонентской линии в режиме ожидания и приема вызова. При этом обеспечивается практически бесконечно большое сопротивление телефонного аппарата постоянному току и малое сопротивление — переменному. В телефонных аппаратах применяют разделительные конденсаторы типов МБМ, К73-П емкостью 0,25...1 мкф и на номинальное напряжение 160...250 В. Номеронабиратель обеспечивает подачу импульсов набора номера в абонентскую линию с целью установления требуемого соединения. Импульсы служат для периодических замыканий и размыканий линии. В современных телефонных аппаратах применяют механические и электронные номеронабиратели. Дисковый механический номеронабиратель имеет диск с десятью отверстиями. При вращении диска по часовой стрелке заводится пружина механизма номеронабирателя. После отпускания диска он вращается в обратную сторону под действием пружины, при этом происходит периодическое размыкание контактов, коммутирующих абонентскую линию. Необходимая скорость и равномерность вращения диска достигаются наличием центробежного регулятора или фрикционного механизма. Формирование импульсов при свободном движении диска обеспечивает их стабильную частоту и необходимый интервал между импульсными посылками, соответствующими двум соседним цифрам набираемого номера. Необходимый интервал обеспечивается благодаря тому, что число размыканий импульсных контактов всегда выбирается на одно-два больше, чем требуется подать импульсов в линию. Этим обеспечивается гарантированная пауза между пачками импульсов (0,2...0,8 с). При этом указанные лишние импульсы в линию нс поступают, поскольку в это время импульсные контакты шунтируются одной из групп контактов номеронабирателя. Имеются также контакты, замыкающие телефон при наборе номера, чтобы исключить неприятные щелчки. Частота импульсов, формируемых номеронабирателем, должна составлять (10±1) имп./с.


Число проводов, соединяющих номеронабиратель с другими элементами телефонного аппарата, может быть 3 — 5. Электронные номеронабиратели, которыми комплектуются многие современные телефонные аппараты (например, ТА-5, ТА-7, ТА-101), выполнены на интегральных микросхемах и транзисторах. Набор номера осуществляют нажатием кнопок клавиатуры — так называемой тастатуры. Поскольку скорость нажатия кнопок может быть сколь угодно большой, в среднем на наборе одной цифры номера экономится 0,5 с. Кроме того, тастатурные номеронабиратели предоставляют пользователям различные удобства, экономящие время: запоминание последнего набранного номера, возможность запоминания нескольких десятков номеров и др. Питание электронных номеронабирателей осуществляется как от абонентской линии, так и от сети напряжением 220 В через блок питания. Рычажный переключатель обеспечивает подключение к абонентской линии вызывного устройства телефонного аппарата в нерабочем состоянии (микротелефонная трубка лежит) и разговорных цепей или номеронабирателя в рабочем состоянии (трубка снята). Рычажный переключатель представляет собой группы из нескольких переключающих контактов, срабатывающих при снятии телефонной трубки. Кроме перечисленных элементов в состав телефонного аппарата входят также резисторы, конденсаторы, диоды, транзисторы, образующие разговорную цепь аппарата. Рассмотрим устройство телефонного аппарата (ТА) в целом. При работе телефонного аппарата в разговорном режиме возникает местный эффект, т.е. прослушивание собственной речи в телефоне аппарата. Местный эффект объясняется тем, что ток, протекающий через микрофон, поступает нс только в абонентскую линию, но и в собственный телефон. Для устранения этого нежелательного явления в современных телефонных аппаратах используют противо-местные устройства. Существуют различные типы подобных устройств. Рассмотрим одно из них — противоместное устройство мостового типа (рис. 1). УСТРОЙСТВО ТЕЛЕФОННОГО АППАРАТА И ОСНОВЫ ТЕЛЕФОННОЙ СВЯЗИ
Микрофон ВМ1, телефон BF1, балансный контур Zб и линия Zл связаны между собой обмотками трансформатора Т1: линейной I, балансной II и телефонной III.


Во время разговора, когда сопротивление микрофона изменяется, разговорные токи звуковой частоты протекают по двум цепям: линейной и балансной. Из схемы видно, что токи, протекающие через обмотки I и II, суммируются с противоположными знаками, поэтому ток в обмотке 111 будет отсутствовать в том случае, если токи в линейной и балансной обмотках равны по величине. Это достигается соответствующим выбором элементов балансного контура Zб, параметры которого зависят от параметров линии Zл. Сопротивление линии содержит активную и емкостную составляющие, поэтому балансный контур выполняют из резисторов и конденсаторов. Полное устранение местного эффекта достигается только на одной определенной частоте и определенных параметрах линии, что в реальных условиях невыполнимо, поскольку речевой сигнал содержит широкий спектр частот, а параметры линии изменяются в широких пределах (зависят от удаленности абонента от АТС, переходных сопротивлений и емкостей в кабелях и др.), поэтому на практике местный эффект не уничтожается полностью, а только ослабляется. Рассмотрим схему телефонного аппарата ТА-72М-5 (рис. 2), предназначенного для работы в городских сетях. Его коммутационно-вызывную часть образуют рычажный переключатель SA1, звонок НА1, разделительный конденсатор С1 и номеронабиратель SA2. Разговорная часть телефонного аппарата состоит из телефона BF1, микрофона ВМ 1, трансформатора Т 1, балансного контура (конденсаторы С1 и С2, резисторы R1—R3) и ограничительных диодов VD1, VD2. Разговорная часть выполнена по противоместной схеме мостового типа. В исходном состоянии контактов рычажного переключателя SA1 и номеронабирателя SA2, показанном на схеме, к линии подключены последовательно соединенные между собой звонок НА1 и конденсатор С1, а разговорная часть отключена. При появлении вызывного напряжения на зажимах 1 и 4 телефонного аппарата ток протекает по цепи: зажим 1 — перемычка — зажим 3 — обмотка звонка — нормально замкнутые контакты SA1.2 рычажного переключателя — конденсатор С1 — зажим 4. (Направление тока выбрано условно — с таким же успехом его можно было бы считать протекающим от зажима 4 к зажиму 1.) Услышав звонок, абонент снимает трубку.


При этом контакты SA1.1 и SA1.2 переключаются в другое положение, отключая вызывную цепь и подключая к линии разговорную цепь. Сопротивление постоянному току между зажимами 1 и 4 изменяется от очень большого (сотни килоом — мегаомы) до относительно малого (сотни ом), это фиксируется приборами телефонной станции, и они переключаются в разговорный режим. При наборе номера контакты SA2.1 номеронабирателя находятся в замкнутом состоянии во время прямого и возвратного вращения диска, что обеспечивает шунтирование разговорной цепи и исключает прослушивание щелчков в телефоне. При возвратном вращении диска номеронабирателя контакты SA2.2 разрывают линейную цепь, и приборы станции по числу таких размыканий фиксируют номер вызываемого абонента. Диоды VD1 и VD2 ограничивают выбросы напряжения на обмотках телефона и исключают резкие звуки, неприятные для уха. Для работы в сетях телефонных станций ручного обслуживания используют телефонные аппараты без номеронабирателя. Схема одного из таких аппаратов (типа ТА-68ЦБ-2) показана на рис. 3. Основным отличием его от предыдущего аппарата является отсутствие контактов номеронабирателя и одной группы контактов рычажного переключателя, в связи с чем звонок и конденсатор С1 остаются подключенными к линии и в разговорном режиме. Однако они практически нс оказывают влияния на работу телефонного аппарата в таком режиме. В устройствах телефонной связи, которые описаны в этой книге, можно использовать выпускаемые промышленностью телефонные аппараты как с номеронабирателем (ТА-68, ТА-72М-5, ТА-1146 и др.), так и без него (ТА-68ЦБ-2 и другие аналогичные). Но телефонные аппараты без номеронабирателя годятся только для телефонных коммутаторов с ручным управлением. Если в распоряжении радиолюбителя имеется телефонный аппарат, у которого исправны лишь трубка и звонок, его также можно использовать. В этом случае соединение элементов осуществляют в соответствии со схемой, приведенной на рис. 4. Конденсатор С1 — типа К73-17, МБМ, МБГО. Следует отметить, что в таком телефонном аппарате в полной мере будет проявляться местный эффект, но ради простоты можно несколько поступиться удобством. Рассмотрим кратко, каким образом осуществляется коммутация телефонных линий в городских АТС.


С 1876 г., когда шотландец А.Г.Белл изобрел первый в мире двухпроводный телефон, принцип телефонной связи нс претерпел существенных изменений. Схема организации телефонной связи между двумя абонентами показана на рис. 5. Ток питания телефонных аппаратов El, E2 про- УСТРОЙСТВО ТЕЛЕФОННОГО АППАРАТА И ОСНОВЫ ТЕЛЕФОННОЙ СВЯЗИ
ходит через дроссели L1 и L2. Дроссели необходимы для того, чтобы не происходило замыкание разговорного (переменного) тока через источник питания постоянного тока Uпит, внутреннее сопротивление которого очень мало и составляет доли ома. Источник постоянного тока принято называть центральной батареей (ЦБ). Дроссели L1 и L2 имеют относительно небольшое сопротивление постоянному току (обычно не более 1 кОм). Индуктивность дросселей достаточно велика и в диапазоне частот разговорных токов (300...3500 Гц) создаст столь значительное сопротивление разговорному (переменному) току, что он практически не ответвляется в ЦБ и протекает в контуре между аппаратами Е1 и Е2. На АТС в качестве дросселей обычно используются обмотки двухобмоточных реле, причем эти реле одновременно служат для получения сигнала о вызове станции абонентом и сигнала окончания разговора (отбоя). Индуктор формирует переменное вызывное напряжение частотой 16...50 Гц, которое приводит в действие вызывное устройство нужного телефонного аппарата. Коммутация абонентов первоначально выполнялась на АТС вручную, затем стали использовать шаговые искатели, а в настоящее время коммутация осуществляется квазиэлектронным или электронным способом. Устройства коммутации АТС управляются импульса УСТРОЙСТВО ТЕЛЕФОННОГО АППАРАТА И ОСНОВЫ ТЕЛЕФОННОЙ СВЯЗИ
ми постоянного тока, которые создаются номеронабирателем телефонного аппарата при наборе абонентом цифр номера вызываемого абонента. Рисунок 6 иллюстрирует простейший принцип установления соединения на АТС. Телефонный аппарат первого абонента Е1 подключен к ЦБ (Uпит) через обмотки двухобмоточного реле К1. При снятии первым абонентом микротелефонной трубки аппарата Е1 реле К1 срабатывает и контактами К 1.2 подаст питание на обмотку реле К2. Это реле устроено таким образом, что отпускание якоря происходит не сразу после снятия напряжения с его обмотки, а с некоторой задержкой (в данном случае эта задержка составляет около 0,1 с).


Контакты реле К2. 2 подготавливают цепь питания шагового искателя КЗ. При наборе абонентом Е1 номера вызываемого абонента цепи питания обмоток реле К1 будут прерываться контактами номеронабирателя телефонного аппарата Е1 (это происходит при возвратном движении диска номеронабирателя). Контактами К1.1 подаются импульсы питания на обмотку шагового искателя КЗ соответственно цифре номера вызываемого абонента. По окончании вращения диска номеронабирателя телефонного аппарата Е1 контакты шагового искателя соединят линию вызывающего абонента с линией вызываемого, после чего абоненты смогут вести разговор. Когда по окончании разговора абонент положит микротелефонную трубку на аппарат Е1, реле К1 отпустит, его контакты К 1.2 разомкнут цепь питания реле К2, которое спустя 0,1 с также отпустит. При этом через контакты К2.1, КЗ.4 и КЗ.3 будет подано питание на обмотку шагового искателя КЗ. Контакт КЗ.4 скользит по сплошной ламели шагового искателя и разомкнется только тогда, когда шаговый искатель придет в исходное состояние. Контакт КЗ.3 — это самопрерывающий контакт шагового искателя, который прерывает цепь питания обмотки шагового искателя при притяжении якоря к сердеч- УСТРОЙСТВО ТЕЛЕФОННОГО АППАРАТА И ОСНОВЫ ТЕЛЕФОННОЙ СВЯЗИ
нику. Благодаря этому контакту на обмотке КЗ формируется серия импульсов, которые последовательно устанавливают контакты КЗ.1 и КЗ.2 в исходное положение. Четкость работы абонентских реле и шагового искателя зависит от времени размыкания контактов номеронабирателя, которое не должно превышать 0,1 с. В противном случае при размыкании контактов К 1.2 реле К2 не сможет удержать якорь, и соединения не произойдет. Поэтому параметры номеронабирателей телефонных аппаратов должны соответствовать следующим требованиям: 1) частота импульсов номеронабирателя 10±1 имп/с; 2) период повторения импульсов 0,95...0,105 с; 3) пауза между сериями импульсов не менее 0,64 с; 4) отношение времени размыкания к времени замыкания импульсного контакта номеронабирателя, называемое импульсным коэффициентом, в зависимости от типа АТС 1,3...1,9. Центральная батарея АТС осуществляет питание линий абонентов постоянным напряжением Uпит = 60 В.


При снятии микротелефонной трубки телефонного аппарата линия АТС оказывается нагруженной на внутреннее сопротивление телефонного аппарата, в результате напряжение на зажимах линии падает до 10...20 В (в зависимости от удаленности абонента от АТС и типа применяемого аппарата). Внутреннее сопротивление телефонного аппарата при снятой трубке может составлять 200...800 Ом, а рабочий (разговорный) ток через аппарат — 20...40 мА. Приведенное к гнездам абонента сопротивление АТС, которое включает сопротивления линии, обмоток реле К1 (см.рис. 5) и внутреннее сопротивление центральной батареи, может составлять от 600 Ом до 2 кОм. Для телефонного аппарата с дисковым номеронабирателем набор номера абонента осуществляется следующим образом: при вращении УСТРОЙСТВО ТЕЛЕФОННОГО АППАРАТА И ОСНОВЫ ТЕЛЕФОННОЙ СВЯЗИ
УСТРОЙСТВО ТЕЛЕФОННОГО АППАРАТА И ОСНОВЫ ТЕЛЕФОННОЙ СВЯЗИ
диска по часовой стрелке до пальцевого упора контакты номеронабирателя замыкают линию, а при возвратном вращении линия размыкается такое число раз, которое соответствует набранной цифре. На рис. 7 показана временная диаграмма работы телефонного аппарата. В качестве вызывного сигнала на АТС используется переменное напряжение 80...120 В частотой 16...30 Гц. В устройствах телефонной связи, описанных в книге, применяют два способа соединения линий телефонных аппаратов: параллельное и последовательное (рис. 8). Схема с параллельным соединением телефонных аппаратов была рассмотрена выше (рис. 5). Отличие схемы, приведенной на рис. 8,а, состоит в том, что вместо двух катушек индуктивности включен стабилизатор тока СТ, т.е. двухполюсник, ток через который сохраняется неизменным при изменении параметров внешней цепи в определенных пределах. В любом случае справедливо соотношение L1 + L2 = L= const. поэтому изменение тока в цепи первого абонента вызывает точно такое же изменение тока в цепи второго абонента, но с противоположным знаком. При этом обеспечивается максимально возможная громкость разговора. Практически в переговорных устройствах вместо стабилизатора тока можно использовать резистор сопротивлением 1...5 кОм, однако следует учесть, что при этом громкость разговора несколько снизится. На рис. 8,6 приведена схема последовательного соединения телефонных аппаратов.При таком соединении разговорный ток одного аппарата полностью протекает через второй аппарат, что обеспечивает максимально возможную громкость разговора (при данных условиях). Следует заметить, что в городских АТС последовательный способ соединения линий телефонных аппаратов нс используется из-за сложности коммутации аппаратов. (В книге данный способ применяется в переговорных устройствах и коммутаторах с ручным управлением.)

ВЫБОР И ВОЗМОЖНАЯ ЗАМЕНА ЭЛЕМЕНТОВ

Приступая к изготовлению того или иного устройства, конструктор прежде всего оценивает свои возможности с точки зрения наличия у него необходимых элементов и, если надо, приступает к поискам недостающих деталей. Однако, прежде чем заняться приобретением элементов, целесообразно составить перечень всех возможных замен и еще раз оценить свои возможности. Нс следует догматически подходить к использованию обязательно тех типов элементов, о которых говорится в описании конструкции. Обычно автор указывает те типы элементов, которые оказались у него в наличии и которые он применил в устройстве. В подавляющем же большинстве случаев можно предложить ряд аналогов, которые в устройстве будут работать не хуже рекомендуемых. При замене элементов следует руководствоваться соответствием параметров вновь предлагаемых элементов тем требованиям, которые предъявляют к ним. Обычно достаточно обеспечить такое соответствие всего лишь для двух-трех основных параметров элемента. При поиске возможных замен следует пользоваться данными справочной литературы, список которой приведен в конце книги. Для резисторов определяющими являются два параметра: номинальное сопротивление и рассеиваемая мощность. В устройствах, описанных в данной книге, во всех случаях допускается отклонение сопротивлений резисторов от указанных на принципиальных схемах в ту или иную сторону на 10...20 %. При этом следует помнить, что и у самого резистора допускается некоторый разброс сопротивления от номинального значения. Номинальную мощность резистора выбирают, исходя из рассеиваемой на нем мощности Р, которую можно подсчитать по формуле Р = U /R, где U — действующее значение напряжения на резисторе; R — сопротивление резистора. Мощность большей части резисторов, использованных в описанных конструкциях, составляет 0,25 Вт. Вместо них во всех случаях можно также применять резисторы мощностью 0,125 Вт. Однако в ряде случаев, главным образом в цепях питания, желательно ставить резисторы большей мощности. Вообще же должен быть некоторый запас по этому параметру, чтобы не допускать нагревания корпуса резистора до высокой температуры, что может вызвать деформацию пластмассового корпуса устройства.
Например, для резисторов R 12 и R 13 сигнализатора ( по схеме рис. 51) запас по мощности выбран около двух. При замене конденсаторов следует обращать внимание на их тип, емкость и номинальное напряжение. Практически во всех устройствах телефонной связи оксидные полярные конденсаторы можно заменить обычными неполярными, но они, как правило, имеют большие размеры и массу. При выборе емкости конденсатора следует исходить из тех функций, которые он в данном узле выполняет. Так, емкость конденсаторов, работающих в фильтрах источников питания, всегда может быть больше (по сравнению с указанной на схеме) в несколько раз — вреда от этого не будет. Более внимательно следует подходить к выбору емкости конденсаторов, работающих во времязадающих цепях (генераторы, реле времени). Здесь следует придерживаться правила: произведение емкости конденсатора на сопротивление резистора времязадающсй цепи должно сохраняться неизменным. Так, на телефонном коммутаторе (см. рис. 26) значение частоты генератора DD2.1—DD2.3 (около 400 Гц) обеспечивается при использовании номиналов R 14 и С2 соответственно 8 20 Ом и 0,68 мкф. Такой же эффект работы этой цепи будет при использовании в ней элементов с номиналами 560 Ом и 1 мкф. Но сопротивление резистора R 14 нс должно превышать 1 кОм — это ограничение обусловлено параметрами используемой микросхемы серии К 155 (в основном вытекающим входным током логического элемента). При выборе номинального напряжения конденсатора необходимо руководствоваться значением максимального напряжения, которое может действовать в данном узле устройства. Так, в уже упоминавшемся коммутаторе номинальное напряжение конденсатора С5 фильтра выпрямителя выбрано равным 50 В, поскольку амплитудное значение выпрямленного напряжения с учетом колебаний напряжения в сети может достигать 30...35 В. В то же время номинальное напряжение конденсаторов С2, С4, подключенных параллельно эмиттерным переходам транзисторов VT1, VT2 (схема на рис. 18), может быть сколь угодно малым, так как максимальное напряжение между эмиттером и базой каждого транзистора не превышает 1 В.


Конденсаторы, работающие в цепях переменного вызывного напряжения, должны быть на номинальное напряжение не менее 60 В. Для полупроводниковых диодов определяющими параметрами являются максимальное обратное напряжение и максимальный прямой ток. Именно это следует учитывать при замене диодов, работающих в выпрямителях. При замене диодов, работающих в блоке питания с преобразованием частоты, необходимо помимо двух названных параметров учитывать и предельную рабочую частоту диода. Для диодов, работающих, например, в дешифраторе (см. рис. 41), определяющим параметром является прямое напряжение — оно не должно превышать напряжение низкого уровня для данной серии микросхем (для К 155 — не более 0,4 В). При замене транзисторов учитывают такие их параметры, как предельно допустимое напряжение между коллектором и эмиттером Uкэ mах, максимальный ток коллектора Iк max, минимальное значение статического коэффициента передачи тока базы h21э допустимая рассеиваемая мощность Рmах. В качестве примера рассмотрим вопрос о возможной замене транзисторов переговорного устройства (см. рис. 18). Транзисторы VT1—VT4 управляют электромагнитными реле, напряжение питания которых составляет 20 В. Выберем на пряжение с запасом 25 В. Максимальный ток потребления реле не более 30 мА (с запасом 50 мА). Таким параметрам удовлетворяют транзисторы КТ501 (Г—М), КТ203 (А,Б), КТ208 (Г—М), КТ209 (Г—М) структуры р-n-р, а также транзисторы КТ312Б, КТ315 (А,В—Е,И), КТ503 с любыми буквами, КТ3117А структуры n-р-n. Транзистор VT5 (КТ315Б) можно заменить практически любым маломощным транзистором структуры n-р-n. Для электромагнитных реле, используемых в устройствах телефонной связи, определяющими параметрами являются сопротивление обмотки и ток срабатывания, а также число контактных групп. Произведение первых двух параметров указывает напряжение срабатывания реле. Значение напряжения срабатывания реле должно быть на 20...30 % меньше подводимого к нему для обеспечения надежного срабатывания и удержания якоря реле в условиях возможных вибраций.


Ток через обмотку реле не должен превышать предельный коллекторный ток коммутирующего транзистора. Для использования в описанных устройствах можно рекомендовать следующие типы электромагнитных реле: 1) с одной группой переключающих контактов — РЭС10 (паспорта РС4.524.302, РС4.524.314, РС4.524.319), РЭС15 (паспорта РС4.591.004, РС4.591.006, ХП4.591.010, ХП4.591.011, ХП4.591.013, ХП4.591.014), РЭС34 (паспорта РС4.524.372, РС4.524.376), РЭС49 (паспорта РС4.569.000, РС4.569.423, РС4.569.424); 2) с двумя группами переключающих контактов — РЭСб (паспорта РФО.452.103, РФО.452.104), РЭС9 (паспорта РС4.524.200, РС4.524.201, РС4.524.209, РС4.524.213), РЭС37 (паспорта РФ4.510.064, РФ4.510.072), РЭС47 (паспорта РФ4.500.408, РФ4.500.417), РЭС48 (паспорта РС4.590.201, РС4.590.207, РС4.590.213, РС4.590.218), РЭС54 (паспорта ХП4.500.010, ХП4.500.011), РЭС60 (паспорта РС4.569.436, РС4.569.437); 3) с четырьмя группами переключающих контактов — РЭС22 (паспорта РФ4.500.131, РФ4.500.163, РФ4.500.225, РФ4.500.231), РЭС32 (паспорта РФ4.500.342, РФ4.500.343, РФ4.500.354, РФ4.500.355). Данные реле рассчитаны на напряжения срабатывания 12...20 В; возможно применение реле с меньшим напряжением срабатывания — тогда последовательно с обмоткой следует включить ограничивающий резистор. И наконец, о возможной замене микросхем. В устройствах, о которых рассказывается в книге, использованы ТТЛ-микросхемы и КМОП-микросхемы. Они отличаются всеми основными параметрами: потребляемой мощностью, уровнями напряжения, входными и выходными токами. Поэтому непосредственная замена ТТЛ-микросхем на КМОП-микросхемы и наоборот недопустима. Более просто решается вопрос о замене микросхем ТТЛ их аналогами из микросхем ТТЛ. Наиболее распространены микросхемы ТТЛ серий К 130, К 133, К 155, К 158, К530, К531, К555. Для устройств, базирующихся на КМОП-микросхемах, можно использовать микросхемы серий К164, К176, К561, К564. При замене микросхем учитывают их функциональное назначение, характер выходного каскада (открытый или закрытый) и, конечно, цоколевку.



    Бизнес: Предпринимательство - Малый бизнес - Управление