Пырков В. В. - Современные тепловые пункты. Автоматика и регулирование
Представлены схемы присоединения инженерных систем зданий к тепловой сети. Рассмотрены идеальные и рабочие расходные характеристики регулирующих клапанов различного конструктивного исполнения. Разработаны методики их подбора с учетом искажения расходных характеристик. Проанализировано теплогидравлическое взаимовлияние оборудования индивидуального теплового пункта и инженерных систем здания. Приведены общие сведения о современном оборудовании индивидуальных тепловых пунктов. Даны основные аспекты экономической эффективности автоматизации тепловых пунктов.
Предназначена для проектировщиков, эксплуатационников, научных работников и студентов.
ВСТУПЛЕНИЕ
Проектирование инженерных систем как внутри, так и снаружи зданий претерпевает сегодня значительное изменение. Все с большей уверенностью применяют автоматическое оборудование, которое призвано обеспечить тепловой комфорт в помещениях при минимальных эксплуатационных затратах. В то же время, отсутствие в полной мере научно-технической литературы, поясняющей специфику работы нового оборудования во всех режимах эксплуатации, порой приводит к неосознанному его применению либо неуверенности в его работоспособности. И хотя автоматическое оборудование в подавляющем большинстве случаев перестраховывает проектировщика от всевозможных недоработок в нормировании, методиках расчета, монтаже и наладке, все же оно требует особого рассмотрения для выработки комплексного понимания взаимосвязи между всеми элементами системы и принятия наиболее энергоэффективного решения.
Целостная картина восприятия инженерных систем - основа современного подхода при определении их энергетической эффективности. Рассмотрение взаимодействия всех элементов наружных и внутренних инженерных систем на пути от потребителя до источника теплоты позволяет раскрыть и реализовать в полной мере потенциал в энергосбережении. Первый шаг этого пути уже пройден. Компанией «Данфосс» издана научно-популярная литература по особенностям проектирования современных систем отопления и по их энергетическому сопоставлению. Следующим шагом является данная книга. В ней рассмотрены вопросы, возникающие при проектировании индивидуальных тепловых пунктов, являющихся связующим звеном внутренних и внешних гидравлических систем.
В книге уделено внимание индивидуальным тепловым пунктам, поскольку именно они претерпевают в настоящее время значительные изменения не только в техническом оснащении и расширении выполняемых функций, но и в изменении способа регулирования теплопот-реблением зданий. Повсеместное применение терморегуляторов у отопительных приборов систем отопления привело к переходу от качественного регулирования к качественно-количественному. Это потребовало соответствующего научного, технического и практического подхода в обеспечении эффективной работоспособности системы отопления и системы централизованного теплоснабжения, рассматриваемых как единое целое.
Безусловно, существующие теплосети не в полной мере отвечают современным условиям регулирования теплопотребления зданий.
Однако их рано списывать за ненадобностью. Они содержат значительный потенциал, который еще следует реализовать в ближайшем будущем. В настоящее время теплоэлектроцентрали несут на себе существенную нагрузку по тепло- и электроснабжению городов и населенных пунктов. Согласно "Энергетической стратегии Украины на период до 2030 года и дальнейшую перспективу" такая тенденция сохранится и в будущем. Поэтому тепловая энергия, как неотъемлемая часть генерирования электроэнергии, должна быть в полной мере направлена на теплоснабжение зданий.
Распределение и регулирование тепловой энергии как внутри, так и снаружи зданий в соответствии с потребностью являются одними из основополагающих подходов энергосбережения. Для этих задач компания «Данфосс» производит весь спектр автоматического запорно-регулирую-щего и измерительного оборудования любых схемных решений тепловых пунктов новых и реконструируемых систем. Кроме того, выпускает различные типы пластинчатых теплообменников и изготавливает блочные тепловые пункты заводской сборки для всевозможных вариантов проектных решений. Мы отвечаем за качество выпускаемой нами продукции и всецело способствуем повышению знаний во всех сферах его применения.
Плодотворное сотрудничество с проектировщиками, монтажниками, наладчиками, эксплуатационниками... позволяет совместно рассматривать насущные задачи и вырабатывать общие решения в создании энергоэффективных зданий. Мы всегда открыты для научно-практического сотрудничества и проведения профессионального диалога. Мы расчищаем сложные пути в понимании современных систем и оборудования, допуская, что не вся донесенная информация является доходчивой и всеобъемлющей. Ваши аргументированные замечания обязательно будут восприняты для улучшения нашей работы.
В книге рассмотрено широко используемое за рубежом понятие
"внешний авторитет" регулирующего клапана, которое по своей сути соответствует термину "коэффициент искажения идеальной расходной характеристики", применяемому в отечественной практике. Однако этого оказалось недостаточно для выяснения полной взаимосвязи регулирующих клапанов и происходящих гидравлических процессов. Поэтому применено новое понятие "базового авторитета", позволившее установить степень искажения идеальной расходной характеристики клапана в зависимости от его конструктивных особенностей. Затем показано даль-
нейшее искажение этой характеристики под влиянием внешнего авторитета". Суммарное искажение идеальной расходной характеристики "базовым авторитетом" и "внешним авторитетом" определено понятием
"полный внешний авторитет”. Такой подход дал возможность увязать воедино теорию, конструктивные особенности регулирующего клапана и происходящие гидравлические процессы при регулировании инженерных систем здания.
Все полученные уравнения сопровождаются примерами, позволяющими получить навыки в проектировании и наладке. Они всецело составлены с использованием оборудования «Данфосс». В то же время, для практического применения следует использовать последние версии технического описания данного оборудования, поскольку происходит постоянное совершенствование по мере развития научных знаний и применения новых технологий.
В книге не стоит искать ответы на все вопросы, возникающие на практике. Практика многогранна. Книга рассчитана на получение базовых знаний о комплексной взаимосвязи элементов инженерных систем и призвана на этой основе, а также собственном опыте специалистов, решать практические задачи для конкретных условий.
В книге широко использован накопленный мировой опыт сотрудников коллектива DANFOSS и она является реализацией его общих усилий. Автор признателен коллективу компании за создание благоприятных условий плодотворной творческой работы и всестороннюю помощь. Особая благодарность консультанту по техническим вопросам Андрею Деменину за накопленный и предоставленный опыт адаптации оборудования DANFOSS в отечественных условиях. Автор признателен Подгорному Виктору Юрьевичу, Еременкову Николаю Григорьевичу и Сиденко Наталии Федоровне за профессиональные замечания, которые улучшили содержание данной книги и определили пути ее дальнейшего совершенствования. Автор благодарен также компании WILO за предоставленную возможность использования современной научно-технической информации.
Автор с удовольствием даст дополнительные разъяснения по предлагаемым методикам и теории. Не исключает альтернативных подходов к решению рассматриваемых задач. Всегда готов к научной дискуссии и поиску истины, а также восприятию аргументированных замечаний. Со всеми замечаниями и предложениями по содержанию книги просьба обращаться непосредственно к автору.
УСЛОВНЫЕ БУКВЕННО-ЦИФРОВЫЕ ОБОЗНАЧЕНИЯ
А - удельное динамическое давление, Па/(кг/ч)
2 а - авторитет (внешний) клапана
а$ - базовый авторитет клапана
а+ - полный внешний авторитет клапана
Б - поправочный коэффициент, учитывающий влияние естественного давления
Cg - объемная доля антифриза, %
С - характеристика сопротивления участка трубы, бар/(м
3/ч)
т с - коэффициент пропорциональности
d - диаметр трубопровода, м
d
y - условный диаметр трубопровода, мм
f
R - коэффициент качества регулировочно-технического оснащения
системы
G - массовый расход воды, кг/ч
G
100 - массовый расход воды при полностью открытом клапане, кг/ч G n - номинальный (расчетный) массовый расход воды, кг/ч AG - изменение массового расхода воды, кг/ч Н - напор насоса, м h - высота подъема затвора клапана, мм
h
100 - высота подъема затвора полностью открытого клапана, мм к - корректирующий коэффициент
k
v - номинальная (расчетная) пропускная способность клапана,
(м
3/ч)/бар
0,5
k
vs - характеристическая пропускная способность полностью откры
того клапана, (м
3/ч)/бар
0,5
k
vr - граничная управляемая пропускная способность клапана,
(м
3/ч)/бар
0,5
ку - пропускная способность клапана при настройке 0,45^
max,
(м
3/ч)/бар
0,5
L
a - допустимый эквивалентный уровень звука по шуму, dB(A)
l - длина трубопровода, м
т; п - показатели степени
max - максимальная величина
min - минимальная величина
n - положение настройки регулирующего клапана
n
max - максимальное положение настройки регулирующего клапана
P2 - мощность насоса, кВт
AP - потери давления или избыточное давление, Па [бар]
АР* - абсолютное давление на входе клапана, Па [бар]
АР
е - гравитационное (естественное) давление теплоносителя, Па [бар]
АР
п - потери давления, создаваемые смещением затвора при настройке клапана, Па [бар]
АР
Н - давление, создаваемое насосом, Па [бар]
Р
нас - давление насыщения паров воды при рабочей температуре, Па [бар]
АР
т - потери давления в теплообменнике, Па [бар]
AP
reg - потери давления в регулирующем сечении (между затвором и седлом) клапана, Па [бар]
АР
? - потери давления на клапане, Па [бар]
АР
а ? - активная составляющая потерь давления на автоматическом клапане, Па [бар]
АР
?5 - потери давления полностью открытого клапана, Па [бар]
АР
Т - потери давления на терморегуляторе, Па [бар]
АР
?тах- предельно допустимый бескавитационный перепад давления на клапане, бар;
АР
- - потери давления на регулируемом участке без учета потерь давления в клапане, Па [бар]
Q - тепловой поток теплообменного прибора либо теплопотери помещения (здания), Вт
Q
n - номинальный (расчетный) тепловой поток теплообменного прибора, Вт
r
R - коэффициент сокращения теплопотребления при поддержании
температурных условий в помещении S - характеристика гидравлического сопротивления участка системы, Па/(кг/ч)
2
Т - температура подаваемого из теплосети теплоносителя на абонентском вводе, °С
Т
2 - температура теплоносителя, возвращаемого от абонентского вво
да в теплосеть, °С t - температура, °С
Ь
г - температура теплоносителя, подаваемого в систему отопления, °С
t
0 - температура охлажденной воды, °С
t
ext - температура наружного воздуха, °С t
in - температура внутреннего воздуха помещения, °С
t
Z - средняя температура наружного воздуха за отопительный пери
од, °С
At - перепад температур, °С
V - объемный расход воды, м
3/ч
?
АВ; ?
А; ?
В - объемный расход воды соответственно в общем, прямом и перпендикулярном каналах трехходового клапана, м
3/ч ?
с - объемный расход воды в системе, м
3/ч
V
N - номинальный (расчетный) объемный расход воды, м
3/ч
V
v - объемный расход воды в перепускном клапане, м
3/ч
V
wg - объемный расход водогликолевой смеси, м
3/ч V45 - объемный расход воды при открытом на 45 % клапане, м
3/ч
?
100 - объемный расход воды при полностью открытом клапане, м
3/ч AV - изменение объемного расхода воды, м
3/ч р - плотность воды, кг/м
3
Pg - плотность гликоля, кг/м
3
Z - коэффициент кавитации
и - скорость воды, м/с
? - коэффициент местного сопротивления
о -проводимость, (кг/ч)/Па
0,5
т - период времени, мин [ч]
Z - коэффициент эффективности авторегулирования подачи теплоты в систему отопления
УСЛОВНЫЕ ГРАФИЧЕСКИЕ ОБОЗНАЧЕНИЯ
|
Наименование |
Обозначение |
Наименование |
Обозначение |
|
Трубопровод |
|
Ручной насос |
G |
t |
|
Теплопровод подающий |
-Т1- |
Насос |
© €) |
|
Теплопровод обратный |
-Т2- |
|
Подающий трубопровод горячей воды системы горячего водоснабжения |
|
Т3 |
3 |
Расходомер |
в |
|
|
|
Тепловычислитель |
в |
|
Циркуляционный трубопровод горячей воды системы горячего водоснабжения |
-Т4- |
Фильтр |
|
|
Фильтр со встроенным спускным краном |
|
|
Водопровод хозяйственнопитьевой |
|
B' |
|
Датчик температуры воды (теплоносителя) |
Г |
|
|
|
/ |
|
Бытовая канализация |
-K1- |
Грязевик |
С |
|
|
Диафрагма |
|
Терморегулятор |
0^ |
|
Гидрозатвор |
|
U] |
|
Терморегулятор с функцией термической дезинфекции |
|
|
Запорный клапан |
X |
|
Шаровой кран проходной |
IX |
Регулятор температуры |
|
|
Задвижка |
IX |
Кран водоразборный |
|
|
Балансировочный клапан проходной |
Л |
Электронный регулятор |
сэ |
|
Трехходовой седельный клапан |
|
Датчик температуры наружного воздуха |
tt’V/ |
d- |
|
Предохранительный клапан |
IX |
Датчик температуры внутреннего воздуха |
|
|
Клапан мембранный |
|
Кран |
і г5 |
|
Гибкая вставка |
ГМ |
|
Клапан с электроприводом |
|
Термометр |
|
|
Клапан с приводом прямого действия |
[ft |
Манометр |
|
|
Клапан с электромагнитным приводом |
D |
|
а |
Датчик давления |
(р§) |
|
Обратный клапан |
IX |
Гидроэлеватор |
|
|
Стабилизатор расхода |
и |
Гидроэлеватор с регулируемым соплом |
Q___, |
|
Клапан редукционный |
|
|
|
< |
|
|
|
Расширительный бак открытого типа |
|
L |
|
Расширительный бак закрытого типа |
6 |
|
ОСНОВНЫЕ ТЕРМИНЫ И ОПРЕДЕЛЕНИЯ
Базовый авторитет клапана аб - отношение на полностью открытом клапане потерь давления в регулирующем сечении AP
reg (между затвором и седлом клапана) к потерям давления между входом и выходом AP
vs. Характеризует начальное отклонение расходной характеристики клапана (зависимость между расходом теплоносителя через клапан V и ходом штока h клапана) от идеальной расходной характеристики, вызванное конструктивными особенностями пути протекания теплоносителя внутри клапана.
Внешний авторитет клапана а - отношение потерь давления на полностью открытом клапане AP
vs к потерям давления на регулируемом участке системы AP. Характеризует деформацию расходной характеристики клапана, вызванную конструктивными особенностями пути протекания теплоносителя через регулируемый участок системы.
Полный внешний авторитет клапана а+ - отношение потерь давления в регулирующем сечении полностью открытого клапана AP
reg к потерям давления на регулируемом участке системы AP. Равен произведению базового и внешнего авторитетов клапана. Характеризует рабочую расходную характеристику клапана, по которой осуществляется регулирование объекта регулирования, и которая учитывает конструктивные особенности клапана и регулируемого участка.



1. ТЕПЛОНОСИТЕЛЬ
Перенос теплоты и холода по трубопроводам осуществляют при помощи жидкостей или газов, называемых теплоносителями. При централизованном теплоснабжении в качестве теплоносителя применяют, как правило, воду. Она недорога, практически несжимаема, способна переносить количество теплоты при равных объемах почти в 100 раз больше, чем водяной пар. В то же время имеет ряд недостатков, усложняющих проектирование и эксплуатацию систем. Ее плотность, объем и вязкость зависят от температуры; температура кипения - от давления; кислородорастворимость - от температуры и давления. Кроме того, она имеет большую плотность и вступает в химические и электрохимические реакции с металлами, что заставляет защищать инженерные системы от их разрушения.
Одним из методов защиты систем от деструктивных воздействий воды является применение оборудования, соответствующего ее качеству. С этой целью всю продукцию «Данфосс» адаптируют к химическому составу воды. Контактирующие с водой элементы, как обязательное минимальное требование, выполняют из устойчивых к коррозии металлов: специальной латуни, хромированной стали, нержавеющей стали... Уплотнители изготавливают из устойчивых к растворенным в воде химическим веществам: бутадиенакрилонитрильного и этиленпропилено-вого каучука, фторопласта...
Несмотря на специально подготовленное оборудование, к качеству воды предъявляют высокие требования, особенно, в современных автоматически регулируемых инженерных системах здания. Регулирование и контроль параметров воды в них осуществляют отверстиями и каналами весьма малых проходных сечений. От их состояния зависит эффективность работы системы в целом и ее элементов в частности, поэтому качество воды должно быть не нормативно декларируемым, а реализованным на практике. Особенно это относится к нашей стране, где только начинается процесс перехода от морально и физически устаревших систем к новым системам, а также осуществляется попытка их совмещения.
Наиболее объемлющие зарубежные требования к воде инженерных систем зданий представлены в VDI 2035 [1; 2]. Они отличаются от отечественных. По отечественной норме [3] для закрытых и открытых систем теплоснабжения с вакуумной деаэрацией необходимо использовать воду питьевую по ГОСТ 2874-82, а при наличии термической деаэрации в закрытых системах допускается применение технической воды. Такое нормирование по ряду важных показателей зачастую не обеспечивает должной защиты систем от коррозии [4], которая способствует загрязнению теплоносителя. Но даже при высоком исходном качестве теплоносителя, в современных системах теплоноситель необходимо дополнительно фильтровать от загрязнений, попадающих при монтаже и эксплуатации оборудования.
Современным мировым направлением независимого присоединения к теплосети является применение местных (квартирных, котедж-ных) тепловых пунктов. Такие тепловые пункты начали применять уже и в Украине. При их использовании необходимо уделять внимание добавкам к воде, снижающим температуру ее кристаллизации. Наибольшее распространение получили коммерческие антифризы на основе этиленгликоля и пропиленгликоля. Ими защищают системы отопления периодического действия от разрушения путем предотвращения перехода воды при ее остывании из жидкого в твердое агрегатное состояние. Кроме того, имеющимися в составе антифриза ингибиторами коррозии, предотвращают деструкцию внутренних поверхностей элементов этих систем вследствие химических либо электрохимических процессов при взаимодействии с водой.
Добавки к воде влияют на гидравлические и теплотехнические характеристики оборудования системы. Менее существенное воздействие, по сравнению с этиленгликолем, оказывает пропиленгликоль. Плотность этиленгликоля (С
2Н
6О
2) при температуре 20 °C превышает плотность воды в 1,34 раза. Кинематическая вязкость воды с 50 % содержанием этиленгликоля возрастает примерно в 4 раза. Коэффициент объемного расширения водоэтиленгликолевой смеси увеличивается в 1,5...2 раза. Безусловно, такие свойства антифризов приводят к необходимости корректировки показателей работоспособности систем [5].
Влияние антифриза на расход водогликолевой смеси V
wg, м
3/ч, в клапанах определяют по формуле:
 |
или Vw.g = kV, |
(1.1)
где V - объемный расход воды, определяемый по графику технического описания клапана, м
3/ч; 100 - размерный коэффициент; Cg - объемная доля антифриза в смеси, %; р - плотность воды при 20 °С, принимаемая равной 1000 кг/м
3; Pg - плотность антифриза, кг/м
3; k - корректирующий коэффициент.
При использовании этиленгликоля с Pg = 1338 кг/м
3 и пропиленгликоля с Pg = 1036 кг/м
3 значение корректирующего коэффициента представлено в табл. 1.1. Сравнение этих коэффициентов указывает на преимущества пропиленгликолевой смеси с водой.
|
Таблица 1.1 Корректирующий коэффициент водогликолевой смеси |
|
Корректирующий коэффициент к |
Объемная доля гликоля Cg, % |
|
0 |
10 |
20 |
30 |
40 |
50 |
60 |
70 |
80 |
90 |
100 |
|
Для этиленгликоля |
1,000 |
0,983 |
0.968 |
0,953 |
0,939 |
0,925 |
0,912 |
0,899 |
0,887 |
0,876 |
0,864 |
|
Для пропиленгликоля |
1,000 |
0,998 |
0,996 |
0,995 |
0,993 |
0,991 |
0,989 |
0,988 |
0,986 |
0,984 |
0,982 |
|
Пример 1.1. При перепаде давления АР = 30 кПа на регулирующем клапане MSV-F2 dy = 50 мм с настройкой 2 объемный расход воды составляет V = 9,50 м
3/ч. Применение смеси воды с 30 % содержанием этиленгликоля уменьшает объемный расход на клапане до
V
wg = 0,953x9,50 = 9,055 м
3/ч.
Особого внимания заслуживает обеспечение качества воды в процессе эксплуатации системы горячего водоснабжения. В последние десятилетия выявлено, что данная система является со временем источником заражения легионеллами. Опасность этой тенденции весьма значительна, поскольку последствия для человека могут быть трагичны [6]. В современной отечественной практике проектирования систем горячего водоснабжения эта проблема не только не решается, но иногда даже усугубляется. Так, проектирование систем горячего водоснабжения с циркуляцией воды под действием только гравитационного давления не позволяет автоматизировать процесс дезинфекции трубопроводов при помощи терморегуляторов на циркуляционных трубопроводах. Этими терморегуляторами, повсеместно применяемыми за рубежом, защищают системы от легионеллы и получают экономический эффект от рационального обеспечения циркуляции воды.
Качество теплоносителя является исходным фактором эффективной работоспособности автоматического оборудования.
Применение водогликолевых смесей требует корректировки гидравлических и тепловых показателей системы отопления, рассчитанной для теплоносителя воды. Водопропиленгликолевая смесь оказывает значительно меньшее влияние на изменение теплогидравлических характеристик системы, чем водоэтиленгликолевая смесь.
Качество воды в системе горячего водоснабжения со временем ухудшается, если проектно и эксплуатационно не обеспечено ее эффективное (термическое) обеззараживание.
2. ПРИСОЕДИНЕНИЕ АБОНЕНТОВ
Выбор схемы присоединения абонента к тепловой сети осуществляют, прежде всего, по параметрам теплоносителя на вводе в здание и характеристикам внутренних систем абонента. Параметры теплоносителя на вводе указывают теплоснабжающие организации. Таковыми параметрами являются: давление в подающей и обратной магистрали тепловой сети, статическое давление, а также возможный диапазон колебания этих давлений, расчетный график температур в сети... Характеристики внутренних систем принимают по проекту либо по результатам натурных измерений.
Весьма желательным при выборе схемы присоединения абонента является рассмотрение ее работоспособности с учетом перспективных тенденций изменения гидравлического режима тепловой сети, учетом возможной модернизации внутренних систем... Так, например, увеличение потребителей и повсеместное применение современных систем отопления с количественным регулированием сопровождается возрастанием колебания давления в теплосети. Это требует соответствующей технической защиты систем абонента. Особенно с неавтоматизированными узлами присоединения.
Преобразование характеристик теплоносителя до требуемой кондиции в системах абонента осуществляют в тепловых пунктах. Современные подходы в энергосбережении требуют реализации этих задач непосредственно у потребителя в индивидуальных тепловых пунктах. Для этого используют специальное оборудование, увязанное в функциональные схемы. Во все многообразие схем положены общие подходы, реализуемые для присоединения системы отопления как отдельно, так и совместно с системой горячего водоснабжения и системой теплоснабжения вентиляционных установок.
2.1. ПРИСОЕДИНЕНИЕ СИСТЕМ ОТОПЛЕНИЯ
Схемы присоединения систем отопления разделяют на зависимые без смешения воды, зависимые со смешением воды и независимые.
Зависимое присоединение, при котором теплоноситель из теплосети без снижения температуры (без смешения) подают потребителю, является наиболее простым и удобным в эксплуатации. Применяют его при совпадении температур теплоносителя в системе отопления Ь
г и в системе теплоснабжения Д. Как правило, не превышающих 95...105 °С. Такое присоединение зачастую реализуют в системах теплоснабжения от групповой котельной установки, предназначенной для зданий пром-предприятия либо небольшого населенного пункта.
Подавляющее большинство зданий присоединены по зависимой схеме со смешением теплоносителя до температуры Ь
г < Т[. Ранее для смешения воды устанавливали водоструйные насосы (гидроэлеваторы) нерегулируемые (рис. 2.1,а) и регулируемые (рис. 2.1,б). Вследствие неработоспособности (перечеркнуто сплошными линиями) первых и неэффективности (перечеркнуто пунктирными линиями) вторых в двухтрубных системах отопления с терморегуляторами широкое распространение получили схемы с насосным смешением воды. Основными причинами невозможности применения гидроэлеваторов в двухтрубных системах является несовместимость гидравлических режимов оборудования и недостаточность напора для энергоэффективного сочетания клапанов (терморегуляторов у отопительных приборов и автоматических балансировочных клапанов на стояках либо приборных ветках). Гидроэлеватор работает при постоянном гидравлическом режиме, а терморегуляторы в двухтрубной системе создают переменный гидравлический режим. Поэтому в [7] сделан вывод о недопустимости применения элеватора на абонентском вводе, если система отопления оборудована термостатическими клапанами. Аналогичное требование предъявлено в [8], где указано, что при автоматическом регулировании системы, ее следует присоединять к тепловой сети через смесительный насос. Это требование соотносят не только к двухтрубной, но и к однотрубной системе отопления. Обусловлено это тем, что в однотрубной системе с терморегуляторами, которые обязательны к установке в соответствии с [9], работа гидроэлеватора также неэффективна. При таком сочетании оборудования невозможно устранить колебания давления теплоносителя, создаваемые работой терморегуляторов. Эти колебания хоть и в значительно меньшей степени, чем в двухтрубной системе, все же приводят к перераспределению теплоносителя между стояками либо приборными ветками, снижая энергоэффективность системы. Для устранения перетоков теплоносителя в однотрубной системе отопления согласно [9] следует применять автоматические клапаны-ограничители расхода. Сочетание элеватора с терморегуляторами и клапанами-ограничителями (регулятор расхода) делает систему отопления неработоспособной, поскольку элеватор не в состоянии обеспечить минимальные требуемые потери давления на регуляторе расхода (примерно 20 кПа).
Недостатком гидроэлеватора является также его высокое гидравлическое сопротивление. Необходимость поддержания перед ним повышенного давления в теплосети не лучшим образом отражается на герметичности устаревших трубопроводов и оборудования, что приводит к повышенной аварийности. Так, 90 % аварийных отказов приходятся на подающие трубопроводы [10].

Л
Рис. 2.1. Смешение теплоносителя в тепловом пункте при зависимом присоединении абонента:
а - нерегулируемым гилроэлеватором; б - регулируемым гилроэлевато-ром; в - регулятором теплового потока и насосом на перемычке; г - насосом на обратной магистрали и регулятором теплового потока с трех-холовым либо лвуххоловым клапаном; л - насосом на полающей магистрали и регулятором теплового потока с треххоловым либо лвуххоловым клапаном
Безусловно, гидроэлеватор имеет ряд положительных свойств, которые вполне были реализованы в свое время. Однако, он несовместим с современными системами отопления. Реанимируемый и пропагандируемый в последнее время метод регулирования пропусками теплоносителя (соленоидным клапаном) через гидроэлеватор (с полным отключением циркуляции), который ранее допускался лишь для небольших систем отопления без радиаторных терморегуляторов при положительных температурах наружного воздуха [11], сегодня иногда распространяют на высотные здания и весь отопительный период [12]. Реализация такого регулирования в современных зданиях снижает энергоэффективность систем. При каждом закрытии соленоидного клапана разрушается гидравлический баланс системы отопления и тепловой баланс здания, установленные автоматическими балансировочными клапанами на стояках либо приборных ветках и терморегуляторами у отопительных приборов. Каждый раз при очередном открытии соленоидного клапана необходимо тратить время и энергию на восстановление этих балансов.
Как представлено в исследованиях [12], при наружной температуре воздуха +15 °С днем и +10 °С ночью использование соленоидного клапана с элеватором приводит к потреблению тепловой энергии на отопление, равному 37 % в сравнении с отсутствием регулирования, т. е. обеспечивается, так называемая, экономия тепловой энергии на 63 %. В то же время, при таких температурных условиях наружного воздуха, результатом работы общепринятого в мировой практике технического решения (позиционный регулятор со смесительно-циркуляционным насосом) является примерно 100 % экономия тепловой энергии. В этом случае полностью использованы внутренние и внешние теплопритоки здания. Таким образом, регулирование пропусками с позиционным регулированием не имеет преимуществ в экономии энергоресурсов. Кроме того, соленоидный клапан создает скачки давления теплоносителя как в теплосети, так и в системе отопления. Чем выше регулируемый расход теплоносителя, тем выше эти скачки и тем пагубнее последствия. Даже устанавливаемые регуляторы перепада давления на абонентских вводах соседних зданий и на стояках либо приборных ветках системы отопления не способны сглаживать резкие скачки давления вследствие инерционности передачи импульсов давления в мембранные коробки этих регуляторов.
Соленоидный клапан не регулирует расход, а перекрывает поток. Согласно классификации в [14; 57] соленоидный клапан относят к запорной арматуре. Поскольку запорной арматурой является трубопроводная арматура, предназначенная для перекрытия потока рабочей среды. Регулирующей арматурой является трубопроводная арматура, предназначенная для регулирования параметров рабочей среды посредством изменения ее расхода. Поэтому в п. 7.11 [3] не допускается принимать запорную арматуру в качестве регулирующей. Это требование относится к соленоидным клапанам как в сочетании с гидроэлеваторами, так и с насосами.
Особую группу устройств на абонентском вводе представляют регулируемые гидроэлеваторы (рис. 2.1,б). С гидравлической точки зрения и современного технического оснащения систем отопления зданий, они имеют те же недостатки, что и нерегулируемые. Их применение как в новом строительстве, так и при реконструкции не имеет перспективы, поскольку согласно правительственной программы поэтапного оснащения систем отопления средствами регулирования тепловой энергии [13] все системы отопления должны быть с терморегуляторами, а их работа несовместима с гидроэлеваторами. Поэтому, установив гидроэлеватор сегодня, его необходимо будет заменить смесительно-циркуляционным насосом завтра.
Насос в схеме присоединения абонента позволяет применить наиболее энергосберегающие автоматизированные решения по регулированию систем абонента, учитывая погодные факторы по датчику температуры наружного воздуха, тепловые характеристики здания и теплогидравлические характеристики систем. Появляется возможность не только качественного, но и качественно-количественного регулирования системы отопления практически в любом диапазоне, учитывая специфику теплового режима здания и помещения при одновременном сокращении потребляемого теплоносителя.
Принципиальные схемы включения насосов показаны на рис. 2.1. Благодаря появлению малошумных бесфундаментных ступенчато либо автоматически регулируемых насосов эти схемы повсеместно вытесняют схемы с гидроэлеваторами. Насосы, за счет универсальности и гибкости управления, позволяют решать любые задачи регулирования систем абонента. Соответственно под эти задачи выбирают место установки насоса.
Насос располагают на перемычке между подающим и обратным трубопроводом (рис. 2.1,в) при давлении в трубопроводах теплосети на вводе, превышающем статическое давление в системе отопления не менее чем на 0,05...0,1 МПа, но не более допустимого для нее предела. Такая схема считается наиболее экономичной, так как через перемычку проходит меньший расход воды, чем в подающем либо обратном трубопроводе. Следовательно, применяется меньший насос и меньше потребляется электроэнергии. Однако при таком расположении насоса на работу системы отопления влияют колебания давления в теплосети. Устраняют эти колебания дополнительным регулирующим клапаном стабилизации расхода в контуре системы отопления с постоянным гидравлическим режимом. Но, даже в этом случае, на концевых участках теплосети, где зачастую присутствуют малые и нестабильные перепады давления, не устраняется вероятность недополучения необходимого количества сетевой воды у потребителя. Кроме того, расход на перемычке изменяется в зависимости от работы регулятора теплового потока, что требует применение насоса с регулируемой частотой вращения. Поэтому данная схема не рекомендуется к применению (перечеркнута пунктирными линиями). Указанные недостатки исключаются при установке насоса на подающем либо обратном трубопроводе, где достигаемая надежность системы превалирует над незначительным увеличением мощности насоса.
Наиболее применяемые схемы смешения теплоносителя показаны на рис. 2.1,г и 2.1,д. Необходимая температура теплоносителя в системе отопления устанавливается электронным регулятором ECL по заданному температурному графику путем воздействия на трехходовой либо двухходовой клапан регулятора теплового потока (РТ). Чаще используют двухходовой клапан вследствие лучшего обеспечения требуемого расхода теплоносителя в системе отопления с необходимой температурой. Трехходовой смешивающий клапан выбирают по большему значению пропускной способности из результатов расчета на входе и на выходе, поскольку различны температуры теплоносителя, а, следовательно, различны и расходы теплоносителя при равенстве переносимой тепловой энергии. При централизованном теплоснабжении клапан выбирают по расходу в системе отопления. Результатом такого выбора смесительного трехходового клапана является неудовлетворительная их работа по стороне теплосети. Устраняют этот недостаток применением трехходового разделительного клапана на обратном трубопроводе. Но в том и в другом случаях при неправильном обеспечении внешних авторитетов клапана по обоим контурам циркуляции теплоносителя могут образовываться значительные отклонения от требуемого расхода (подробнее см. п. 6.1.4), ухудшающие линейность регулирования температуры теплоносителя.
Значительно лучших результатов регулирования достигают при использовании двухходового регулятора теплового потока. Его располагают либо на подающем, либо на обратном трубопроводе. Зачастую регулятор теплового потока располагают на том же трубопроводе, что и смесительный насос. При высокой температуре теплоносителя в подающем трубопроводе перед клапаном предпочтительным размещением клапана является обратный трубопровод. Клапан работает в более благоприятных условиях.
Для преодоления сопротивления системы отопления,при разной сопоставимости с перепадом давления в теплосети устанавливают насосы по схемам на рис. 2.1,г и 2.1,д. Этим достигают необходимой дополнительной разности давления. Насос на подающем трубопроводе после подмешивающей перемычки устанавливают при статическом давлении системы, равном либо превышающем давление в подающем трубопроводе тепловой сети, а также при необходимости увеличения располагаемого давления для системы. В последнем случае насос выполняет смесительно-циркуляционную и повысительную функции. Однако, следует иметь ввиду, что такие функции были присущи насосу в системе отопления без регулятора теплового потока. Поэтому ранее при необходимости повышения давления подбирали насос по разности между потерей давления в системе отопления и перепадом давления на вводе теплосети, а также расходу теплоносителя в системе отопления. В современной системе с таким регулятором предполагается, что он может быть полностью закрыт. Тогда напор насоса будет излишним для обеспечения требуемой циркуляции. Техническим решением в этом случае является установка двух насосов: один для выполнения повысительной функции, второй - смесительно-циркуляционной.
Для любых функций, возлагаемых на насос, и схем его расположения необходимо обеспечивать перед ним достаточное избыточное давление в соответствии с кавитационной характеристикой NPSH (см. п. 6.11.2). Некоторым предпочтением, с этой точки зрения является размещение насоса на обратном трубопроводе.
Расположение насоса на обратном либо на подающем трубопроводе имеет свою аргументацию. Обычно это зависит от предпочтений проектировщиков и эксплуатационников. Размещением насоса на подающем трубопроводе уменьшают, например, вероятность засорения при заполнении и эксплуатации системы отопления. В то же время, при пропадании электроэнергии в насос попадает высокотемпературный теплоноситель за счет незначительной циркуляции через него под разностью давлений в подающем и обратном трубопроводе теплосети, поскольку не всегда выполняются рекомендации [11] о необходимости отсечения местной системы отопления в таких ситуациях. При расположении насоса на обратном трубопроводе, устраняют влияние повышенного давления в обратной магистрали теплосети, часто наблюдаемое в концевых участках теплосети, и создают более благоприятные температурные условия для его работы.
Эпизодические отключения электроэнергии требуют прогнозированного обеспечения поведения системы местных систем и разработки мер защиты от пагубных последствий. С этой целью на подмешивающей перемычке устанавливают обратный клапан, предотвращающий попадание теплоносителя из подающего в обратный трубопровод теплосети. Кроме того, учитывают пропуск теплоносителя через обесточенный насос. Пропускаемый расход зависит от этого перепада и от сопротивления системы отопления. Двухтрубные системы отопления, имея большее гидравлическое сопротивление, чем однотрубные, надежнее в таких ситуациях. Они пропускают меньший расход теплоносителя. Ориентировочно - 10...20 % от расчетного значения, но и этого может оказаться чрезмерно много для температурного удлинения трубопроводов, деструкции уплотнительных материалов и т. п. при значительном превышении температуры теплоносителя в теплосети над расчетной температурой теплоносителя в системе отопления. Поэтому общим требованием является необходимость предусмотрения защиты местных систем от аварийного повышения параметров теплоносителя [3; 11], например, применением регулятора теплового потока, закрывающегося при пропадании электричества.
Полное отсечение системы отопления современных зданий, имеющих большую тепловую инерцию, не приводит к ее замораживанию в течение нескольких дней. Более незащищенными являются системы отопления малоинерционных и неутепленных зданий. Поэтому, несмотря на запрещающие требования п. 11.15 [3], иногда делают обводной трубопровод вокруг насоса с установкой обратного клапана
Рис. 2.2. Обеспечение работоспо-
(рис 2.
2,а и рис.
2.
2,б) [15].
Воздей-собности системы отопле-
ствие перепада давления,
развивания при обесточенных на-
емого насосом держит клапан в сосах закрытом состоянии. При обесто
ченном насосе под противоположно направленной (относительно насоса) разностью давления в трубопроводах теплосети открывается обратный клапан и попадает теплоноситель в систему отопления.
Особого подхода в обеспечении работоспособности требуют инженерные системы высотных зданий и зданий, расположенных на возвышенности. Ранее применяли схему с насосом на подающем трубопроводе и наделяли его при необходимости повысительной функцией. Сегодня преимущественным способом является независимое подключение абонента, гидравлически отсоединяющее систему отопления от теплосети и минимизирующее аварийные ситуации. Вариантом абонентского ввода является комбинированное подключение системы отопления к теплосети. Его применяют при зонировании системы отопления высотного здания. Нижнюю зону подключают по зависимой схеме со смешиванием, а верхнюю - по независимой. Вариантом комбинированного подключения является применение независимого подключения всех зон системы отопления высотного жилого здания и зависимого подключения встроенного или пристроенного гаража [16].
Независимое присоединение системы отопления применяют для создания местного теплогидравлического режима при Ь
г < Ту. Гидравлическое разделение теплосети от системы отопления осуществляют поверхностным теплообменником. Принимают такое решение при превышении давления в теплосети над допустимым давлением для системы отопления либо наоборот - когда статическое давление системы превышает допустимый предел для теплосети. Кроме того, в обосновании выбора независимого присоединения все чаще становятся эксплуатационные требования работоспособности современных систем отопления. Условия эксплуатации насосов, поквартирных расходомеров, автоматических регуляторов теплогидравлических параметров теплоносителя, терморегуляторов, штампованных стальных радиаторов... в большинстве своем требуют применения качественного теплоносителя. Например, без твердых примесей, без спуска воды из системы в теплый период года... Обеспечить такие условия возможно лишь при независимом подключении к теплосети.
Преимуществом независимого подключения является также тот факт, что система отопления в значительно меньшей мере подвержена влиянию изменения гидравлического режима теплосети со временем и меньше сама влияет на теплосеть. Независимое подключение способствует уменьшению объема теплоносителя в теплосети, а значит снижению затрат на водоподготовку. Особо важным является уменьшение инерционности теплосети, что в итоге приводит к улучшению качества предоставляемой услуги по отоплению зданий за счет своевременного реагирования центрального качественного регулирования на изменение погодных условий. Поэтому независимое подключение является предпочтительным и перспективным техническим решением.
Наибольшее распространение получили схемы независимого подключения с одним теплообменником (рис. 2.3,а и 2.3,б). Приемлемым вариантом является проектное решение с применением неразборного теплообменника. Считается, что вода в теплосети и системе отопления прошла специальную обработку от интенсивного образования накипи в теплообменнике. Лучший вариант с эксплуатационной точки зрения -применение разборного теплообменника. В обоих случаях следует предусматривать запорную арматуру для отключения теплообменников: шаровые краны, поворотные заслонки, задвижки. Однако следует иметь ввиду, что многие автоматические регуляторы выполнены многофункциональными. Они могут иметь запорную функцию. В этом случае запорный клапан, например, на рис. 2.3, изображенный рядом с РТ,
 |
|
Рис. 2.3. Независимое присоединение системы отопления |
не устанавливают. Это упрощает схему. Удобна при эксплуатации также запорно-регулирующая арматура со встроенными дренажными кранами.
Взаимное расположение насоса и теплообменника не имеет особого значения. Современные насосы способны эффективно работать как на подающем, так и на обратном трубопроводе. Однако у каждого размещения есть незначительные преимущества, которыми, как правило, пренебрегают. Насос на обратном трубопроводе имеет несколько больший кавитационный запас и лучший теплоотвод от двигателя с мокрым ротором. В то же время он перекачивает теплоноситель с большей плотностью, увеличивая потребляемую мощность на валу двигателя и, соответственно, энергопотребление по сравнению с насосом на подающем трубопроводе.
Кроме схем с одним теплообменником для системы отопления, применяют схемы и с двумя теплообменниками. Два параллельно включенных теплообменника (рис. 2.3,в) устанавливают на абонентских вводах зданий, не допускающих перерывов в подаче теплоты. Каждый теплообменник рассчитывают на 100 % теплопотерь здания.
Два параллельно включенных теплообменника применяют также при независимом подключении системы отопления с пофасадным регулированием (на рис. 2.3, г). Эта схема целесообразна для базовой либо дежурной системы отопления без терморегуляторов на отопительных приборах.
Например, для системы отопления общественного здания, совместно работающей на нагрев воздуха с системой кондиционирования. В этом случае тепловым комфортом управляют терморегуляторы на фанкойлах. При этом уменьшаются колебания давления теплоносителя в системе кондиционирования, и улучшаются ее регулировочные характеристики.
Для пофасадных схем с теплообменниками применяют также схемы с одним циркуляционным насосом на обе фасадные ветви [17]. Однако такое решение не обеспечивает в полной мере эффективного регулирования, т. к. при одном насосе смешиваются теплоносители из обратных трубопроводов разных фасадов, создавая потребность в корректировке параметров каждой фасадной ветви.
Управление фасадными ветвями осуществляют электронным регулятором ECL по датчику температуры наружного воздуха t
ext. Корректируют работу системы по температурам внутреннего воздуха t\
n, отслеживаемым датчиками в характерных по преобладающему тепловому режиму помещениях с разных фасадов здания. Альтернативным вариантом является применение двух электронных регуляторов на каждую фасадную ветвь. В любом случае, теплообменники рассчитывают в соответствии с тепловой мощностью каждой фасадной ветви.
Следует заметить, что в вертикальных и горизонтальных системах отопления с терморегуляторами на отопительных приборах и автоматическими регуляторами перепада давления на двухтрубных стояках (или приборных ветках) либо автоматическими регуляторами расхода на однотрубных стояках (или приборных ветках) пофасадное регулирование является нецелесообразным. С этой задачей более эффективно справляются указанные клапаны, устраняя перетоки теплоносителя не только между фасадными ветвями системы отопления, но и между стояками или приборными ветками фасадной ветви.
Осуществить полную автоматизацию системы отопления можно только с циркуляционным насосом.
Нерегулируемый и регулируемый гидроэлеватор не создает достаточного располагаемого давления ни для двухтрубной, ни для однотрубной системы отопления с терморегуляторами у отопительных приборов и автоматическими регуляторами гидравлических параметров на стояках либо приборных ветках.
Регулирование пропусками теплоносителя соленоидными клапанами на абонентском вводе противоречит строительным нормам и неприемлемо для систем отопления многоэтажных зданий во всем температурном диапазоне отопительного периода.
Независимое подключение системы отопления является идеальным решением для обеспечения ее автоматизации.
2.2. ОСОБЕННОСТИ ПРИСОЕДИНЕНИЯ СИСТЕМ ОТОПЛЕНИЯ С ПЕРЕМЕННЫМ ГИДРАВЛИЧЕСКИМ РЕЖИМОМ
Особенностью современных систем отопления (двухтрубных с переменным гидравлическим режимом) является количественное регулирование теплопотребления, осуществляемое терморегуляторами у отопительных приборов, в диапазоне от нулевого до превышающего расчетный расход теплоносителя. Наиболее целесообразным подходом для систем с терморегуляторами является применение автоматически регулируемых насосов. В противном случае, следует делать перемычки от подающего к обратному трубопроводу либо байпасы вокруг насоса по схемам на рис. 2.4. Ими обеспечивают работоспособность насоса и источника теплоты при нулевом расходе системы отопления (терморегуляторы на радиаторах закрыты). Следует отметить, что такие байпасы и перемычки в тепловом пункте не нужны, если они есть на стояках или приборных ветках двухтрубной системы отопления с переменным гидравлическим режимом. Они не нужны также, если система отопления имеет постоянный гидравлический режим, независимо от того с терморегуляторами она или без них, однотрубная она или двухтрубная.
 |
|
Рис. 2.4. Обеспечение работоспособности насосов и источников теплоты |
Перемычка либо байпас позволяет поддерживать рабочую точку на характеристике насоса, обеспечивая его работоспособность, а также предотвращая кавитацию, шумообразование и вибрацию. Выбор конкретной схемы зависит от необходимости поддержания минимального расхода теплоносителя на насосе либо котле. Кроме того, выбор схемы предопределяет эффективность работы терморегуляторов у отопительных приборов, если далее в циркуляционных кольцах системы отопления (например, на стояке или приборной поквартирной ветке) не установлены автоматические регуляторы перепада давления.
В представленных схемах на рис. 2.4 рассмотрены клапаны различного конструктивного исполнения. Однако функционально они все отно-
сятся к перепускным клапанам. Общим подходом для всех клапанов при их выборе является необходимость завышения давления настройки примерно на 10 % в точке присоединения перемычки (байпаса) к подающему трубопроводу, что несколько улучшает работу системы отопления. Завышение вызвано тем, что в системах отопления с отопительными приборами, оборудованными терморегуляторами, нормативно должна быть увеличена тепловая мощность этих приборов на 10 % [9]. При этом изменяется положение рабочей точки на характеристике насоса, что не учитывается в современной практике проектирования систем отопления. С такими отопительными приборами терморегуляторы будут несколько прикрыты и создавать бoльшее сопротивление системы отопления, относительно расчетного значения [18].
Схему на рис. 2.4,а с автоматическим перепускным клапаном AVDO применяют для небольших двухтрубных систем отопления с терморегуляторами. Клапан приоткрывается по мере закрывания терморегуляторов, обеспечивая примерно постоянный расход теплоносителя через насос и теплообменник либо котел. Однако при зависимом подключении абонента происходит переток горячего теплоносителя в обратный трубопровод, что недопустимо для теплосети, т. к. ухудшается выработка электроэнергии на ТЭЦ и увеличиваются теплопотери в обратном трубопроводе. При независимых схемах необходимо также исключать повышение температуры у расширительных баков путем отдаления последних от перемычки либо применения специальных промежуточных охлаждающих емкостей. В индивидуальном теплоснабжении с конденсационными котлами ухудшается к.п.д. Недостатком схемы является также необеспеченность проектных значений внешних авторитетов терморегуляторов при их открывании и примерная обеспеченность внешних авторитетов при их закрывании [18]. Внешние авторитеты терморегуляторов и регулирующих клапанов при использовании данной схемы определяют по максимальному перепаду давления в точках присоединения перепускного клапана. Максимальный расход через перепускной клапан устанавливают в зависимости от способа контроля системы. При температурном контроле -равным 60 % от максимального расхода системы. Без температурного -равным максимальному расходу системы, что соответствует режиму системы отопления с закрытыми терморегуляторами. Окончательную настройку перепускного клапана осуществляют при наладке системы.
Схему на рис. 2.4,б применяют как и предыдущую схему - в небольших системах отопления с терморегуляторами. В ней используют клапан AQ, хотя в равной степени может быть применен клапан AB-QM c функцией стабилизации расхода либо другой клапан. Эту схему с постоянным расходом теплоносителя через бойлер называют антиконденса-ционным байпасом. Указанные клапаны стабилизируют минимальный
29
расход теплоносителя через байпас при любых положениях терморегуляторов (открыто либо закрыто). Данный расход предназначен для срабатывания топливного клапана либо предохранительного клапана контроля температуры высокотемпературных источников теплоты и для предотвращения перегрева теплоносителя от тепловой инерции теплообменника. Указанные стабилизаторы расхода не поддерживают постоянное давление в системе отопления, и практически не влияют на работу терморегуляторов. Внешний авторитет терморегуляторов у отопительных приборов при этой схеме определяют по перепаду давления в точках присоединения стабилизатора расхода при закрытых терморегуляторах.
Схему на рис. 2.4,в с клапаном AVDO применяют для небольших систем. Она обеспечивает примерно постоянный расход теплоносителя через насос и не допускает, в отличие от предыдущих схем, перетекание теплоносителя из подающего трубопровода в обратный. Относительно обеспечения стабильности работы терморегуляторов данная схема имеет те же недостатки, что и схема на рис. 2.4,а. Кроме того, при независимом присоединении либо местном отоплении схема на рис. 2.4,в является наихудшим вариантом для создания условий эффективной работы терморегуляторов у отопительных приборов (плохое обеспечение внешних авторитетов терморегуляторов), т. к. учитывает сопротивление теплообменника либо котла. Для иных схем на рис. 2.4 следует заметить, что любое оборудование, вносящее гидравлическое сопротивление в контур системы отопления, следует устанавливать до перемычек. Тогда не будет отбираться располагаемое давление системы от терморегуляторов и их внешние авторитеты будут выше. С этой же целью общий регулирующий клапан системы для вывода насоса в рабочую точку (на рассматриваемых схемах не показан) также должен быть установлен до перемычки. При этом окончательную настройку любых клапанов на перемычках определяют после наладки системы отопления.
Схемы на рис. 2.4,г...е с перепускными клапанами мембранного типа предназначены для систем отопления любой степени сложности. Их выбор, как и предыдущих, зависит от типа контроля системы. В схемах применены регуляторы давления в качестве перепускных клапанов. Это является наилучшим решением работоспособности системы. Они стабильно поддерживают заданный перепад давления на уровне рабочей точки насоса, т. е. почти горизонтально срезают его характеристику. В отличии от схемы 2.4,б, расход теплоносителя через перемычку (байпас) изменяется зависимо от степени закрытия терморегуляторов, обеспечивая постоянный расход на насосе и стабилизируя тем самым его работу. Авторитеты терморегуляторов при таких схемах определяют относительно автоматически поддерживаемого перепада давления в точках присоединения перемычки. Если при расчетных условиях этот перепад давления был ниже границы бесшумной работы терморегуляторов у отопительных приборов, то и в любом эксплуатационном режиме системы он также будет ниже этой границы. Во всех остальных схемах необходимо проверять терморегуляторы на бесшумность при их закрытии (подробнее см. в п. 6.11.2). Поэтому схемы на рис. 2.4,г,д являются наилучшим проектным решением. Кроме того, при их применении стабилизируется перепад давления в системе отопления независимо от колебания давления в подающем и в обратном трубопроводах.
Некоторую особенность имеет схема на рис. 2.4,е с клапаном подпора, выполняющим перепускную функцию. Во-первых, при выборе клапана необходимо учитывать статическое давление системы перед ним, т. к. клапан сопоставляет давление перед собой с атмосферным давлением. Во-вторых, колебание давления в обратной магистрали не устраняется клапаном, что не лучшим образом отражается на работе терморегуляторов у отопительных приборов. Поэтому данная схема не является лучшим техническим решением. Изображение данной схемы может быть различно, так как рассматриваемые клапаны имеют вариантные конструктивные исполнения: с трубкой для подачи импульса давления в мембранную коробку клапана и без нее, где импульс давления подается через полый шток. Соответственно импульсную трубку показывают на схеме, либо не показывают.
Клапаны в схемах на рис. 2.4,г...е применяют нормально закрытыми. При наладке системы отопления отключают импульсные трубки, что приводит к закрытию клапана. Для этого целесообразно использовать импульсные трубки с установленными минишаровыми краниками.
Приведенные схемы на рис. 2.4 иногда не применяют, если использованы насосы с автоматическим регулированием частоты вращения. Однако следует иметь ввиду то, что частотное регулирование является ограниченным. Оно не реализуется при оборотах ниже 60 %. Кроме того, обеспечиваемая стабилизация гидравлических параметров теплоносителя у насоса не всегда является достаточным условием бесшумной работы системы отопления, особенно ели она весьма разветвлена. При автоматически поддерживаемом перепаде давления, превышающем максимально-допустимое значение по условию бесшумности терморегуляторов у отопительных приборов, обязательно необходимо устанавливать автоматические регуляторы на стояках вертикальных систем либо приборных ветках горизонтальных систем. В любом случае, частотное регулирование насосов должно быть реализовано совместно с этими регуляторами для предотвращения возможного гидравлического разрегулирования системы отопления во всех режимах ее работы.
В системах отопления с переменным гидравлическим режимом необходимо устанавливать перепускной клапан на перемычке за насосом либо байпасе вокруг него.
Применение перемычки либо байпаса с перепускным клапаном осуществляют исходя из условий обеспечения работоспособности насоса и источника теплоты.
Настройку перепада давления перепускного клапана рекомендуется устанавливать на 10 % выше от перепада давления в точках присоединения перемычки либо байпаса.
Выбор перепускного клапана рекомендуется осуществлять по расходу теплоносителя, равному максимальному расходу системы отопления.
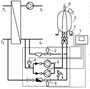
2.3. ОБВЯЗКА НАСОСОВ
В рассмотренных ранее схемах показаны насосы без обвязки запорным и измерительным оборудованием. Выбор способа и арматуры обвязки зависит от тепловой мощности системы отопления, типа и функциональных особенностей насосов.
Для систем отопления небольшой тепловой мощности (например, односемейных зданий) устанавливают один насос без резервирования (рис. 2.5,а). В основном, устанавливают два насоса (рис. 2.5,б; 2.5,г) либо сдвоенный насос (рис. 2.5,в). При этом один из насосов является рабочим, а второй - резервным. Гораздо реже, вместо двух больших насосов, применяют три меньших насоса, два из которых - рабочие, а третий -резервный. Такой подход имеет эксплуатационные и экономические преимущества, заключающиеся в том, что замена вышедшего из строя насоса обойдется дешевле.
 |
Рис. 2.5. Узды обвязки насосов систем рудования.
отопления |
® @ Общепринятым про-
1 -^- ектным подходом является установка отключающих клапанов, обратных клапанов, вибровставок и манометров в узлах обвязки насосов. Их взаи-Y —^ и * л * х морасположение может
у~^ отличаться от показанно-
- {жь([^ч>*?а<н- у { у? го на схемах в зависимос-
^
zти от применяемого обо-
Отключающие клапаны - шаровые краны либо поворотные заслонки - предназначены для перекрытия теплоносителя при ремонте или замене насоса либо обратного клапана, а также для предотвращения протекания теплоносителя через насосы при заполнении или опорожнении системы. При использовании одинарного либо сдвоенного насоса отключающие клапаны допускается не предусматривать, если рядом находятся запорные либо запорно-регулирующие клапаны, установленные для эксплуатационного отключения близрасположенного оборудования. Например, с одной стороны насоса есть клапан отключения теплообменника, а с другой - запорно-регулирующий клапан системы. Весьма удобными с эксплуатационной точки зрения являются шаровые краны со встроенными дренажными краниками, позволяющими слить воду с отключенного участка перед снятием насоса или обратного клапана. При наличии встроенных в корпус насоса запорных клапанов необходимо предусматривать возможность отключения потока теплоносителя за обратным клапаном для его прочистки.
Обратные клапаны применяют при двух и более насосах для недопущения образования циркуляции теплоносителя в обратном направлении через неработающий (резервный) насос. Преимущественно устанавливают обратные клапаны после насоса по ходу движения теплоносителя. Очень редко - до насоса. После одного одинарного либо одного сдвоенного насоса обратные клапаны допускается не устанавливать, если этого не требуется по условию защиты от опорожнения системы отопления.
Применение того или иного обратного клапана зависит от его конструктивных особенностей. При подборе обратного клапана следует обращать внимание на его монтажное положение. Для многих конструкций обратных клапанов отсутствуют ограничения в монтажном расположении.
Необходимость в вибровставках зависит от применяемого типа насоса. Для насосов с мокрым ротором, практически не шумящих, вибровставки не применяют. Если эти насосы все же шумят, это свидетельствует о неправильном их сочетании с системой отопления: работе в запредельной области рабочей характеристики, низким гидростатическим давлением теплоносителя перед насосом, избыточным наличием кислорода в теплоносителе... Насосы с сухим ротором с обеих сторон должны быть изолированы от трубопроводов вибровставками. Чаще устанавливают вибровставки до и после узла обвязки насосов (рис. 2.5,г), а не у входа и выхода каждого насоса. При этом уменьшается количество вибровставок и компенсируется линейное удлинение трубопроводов.
Для измерения перепада давления на входе и выходе насоса устанавливают манометры. Отбор импульсов давления осуществляют за пределами отключаемого участка с группой насосов, а при наличии вибровставок - за пределами виброизолируемого участка (рис. 2.5,г). С целью сокращения количества манометров используют общую импульсную трубку для нескольких точек отбора давления. Импульс давления от интересуемой точки отбора проходит через импульсную трубку с внутренним диаметром не менее 10 мм при открывании минишарового крана. Соответственно, остальные минишаровые краны должны быть перекрыты. Этим достигают удобства обслуживания и исключения погрешности в измерении перепада давления. Но, возникает необходимость учета высоты столба жидкости в импульсной трубке между точкой отбора и расположением манометра, если они находятся на разных уровнях.
Участок общей импульсной трубки перед манометром зачастую предусматривают вертикальным, полагая, что длины трубки достаточно для остывания теплоносителя. При отборе импульса давления от трубопроводов с горячей водой импульсную трубку изгибают петлей, образовывая сифон для предотвращения циркуляции теплоносителя в ней под действием гравитации. Остывший в трубке теплоноситель поступает к манометру, оберегая его механизм от теплового воздействия. Кроме того, чем длиннее трубка, тем больше демпфируются колебания давления теплоносителя, что стабилизирует показания манометра.
Подсоединяют манометр к импульсной трубке через специальный трехходовой кран (рис. 2.6). Им, помимо включения (рис. 2.6,а) и отключения (рис. 2.6,б), осуществляют проверку работоспособности манометра -контроль установки стрелки на ноль (рис. 2.6,в); продувку импульсной трубки (рис. 2.6,г); проверку исправности манометра контрольным манометром (рис. 2.6,д).
 |
|
Рис. 2.6. Варианты положения трехходового крана |
В тепловых пунктах применяют манометры классом точности не ниже 2,5, поскольку рабочее давление теплоносителя, как правило, не превышает 2,3 МПа. При давлении больше 2,3 МПа до 4,0 МПа включительно класс точности должен быть не ниже 1,5. При больших давлениях - не ниже 1,0. Диаметр манометра, устанавливаемого на высоте до 2 м над уровнем площадки наблюдения, должен быть не менее 100 мм, от 2 до 5 м -160 мм, свыше 5 м - 250 мм. Манометр следует выбирать с такой шкалой, чтобы стрелка находилась в средней трети шкалы при рабочем давлении.
I Выбор способа и арматуры обвязки насоса зависит от тепловой мощности системы отопления, типа и функциональных особенностей насосов.
2.4. ПРИСОЕДИНЕНИЕ СИСТЕМ ОТОПЛЕНИЯ С УЧЕТОМ РАСПРЕДЕЛЕНИЯ ДАВЛЕНИЯ В ТЕПЛОВОЙ СЕТИ
Применение того или иного оборудования абонентского ввода во многом предопределено гидравлическими параметрами теплоносителя в трубопроводах тепловой сети. Распределение давления в них зависит от гидравлического режима. Динамический режим характеризуют движением теплоносителя за счет разности давления, создаваемого сетевыми насосами. Статический - отсутствием движения. Оба режима являются определяющими в выборе схемы подключения абонента и отображаются на графике давления.
График давления, называемый также пьезометрическим, имеет индивидуальные особенности для конкретной теплосети. Наиболее простой из них представлен на рис. 2.7, где сплошной жирной линией показано распределение давления в динамическом режиме, а пунктирной - в статическом. Рассмотрение этого графика во взаимосвязи с характерными гидравлическими особенностями систем отопления абонентов является основополагающим для любых конфигураций графиков давления.
Особенностью современного технического обеспечения теплопункта является необходимость применения тепломера, а также установки на подающем трубопроводе абонентского ввода регулятора давления (РД) независимо от давления теплоносителя на вводе. На РД возлагают следующие задачи:
• защиту теплосети от гидравлического разрегулирования;
• нивелирование у абонента колебаний давления теплоносителя в теплосети;
• поддержание внешнего авторитета регулятора теплового потока системы отопления либо регулятора температуры системы горячего водоснабжения на высоком уровне;
• ограничение совместно с регулятором теплового потока (температуры) максимального расхода теплоносителя.
Рис. 2.7. Характерное расположение абонентов относительно графика давления теплоносителя в трубопроводах теплосети: I- линия давления в подающей магистрали; 2 - линия давления в обратной магистрали; 3 - линия статического давления в трубопроводах теплосети; I... IV- номер абонента

Новыми функциями являются две последние. Остановимся на них подробнее.
Клапаны, применяемые для регулирования, изготавливают с различными расходными характеристиками (см. п. 6.1.3). Основная задача в применении клапана с той или иной расходной характеристикой - получение пропорционального регулирования расхода теплоносителя относительно регулируемого параметра. Для регулятора теплового потока (РТ) - относительно температуры теплоносителя. Поскольку температура теплоносителя линейно зависит от коэффициента смешения, то и конечная задача клапана состоит в обеспечении линейного регулирования расхода.
Для клапана с линейной расходной характеристикой необходимо как можно меньше привнести искажения в эту характеристику, т. е. внешний авторитет клапана следует обеспечить близким к единице. Это означает, что для РТ требуется создать постоянство перепада давления при помощи РД и потерять весь этот перепад давления на РТ. Для этого на регулируемом участке не должно быть никаких элементов со значительными местными сопротивлениями. В противном случае, например, на лимитной диафрагме, установленной между РД и РТ, теряется часть перепада давления регулируемого участка, уменьшая внешний авторитет РТ и искажая линейность его регулирования. Если все же принято решение об установке лимитной диафрагмы между РД и РТ, то следует применять клапан для РТ с логарифмической расходной характеристикой, либо ей подобной.
У клапана с логарифмической, либо ей подобной расходной характеристикой есть зона примерно линейного регулирования. Поэтому начальную логарифмическую характеристику, являющуюся искривленной, следует гидравлически подравнять. Достигают этого изменением внешнего авторитета клапана. Осуществляют - размещением элементов теплового узла внутри регулируемого участка, которые вносят дополнительное гидравлическое сопротивление. Их сопротивление при логарифмической идеальной характеристике должно отбирать 70...90 % от автоматически поддерживаемого перепада давления на РД. Тогда внешний авторитет РТ находится в диапазоне 0,1...0,3 (10...30 %), обеспечивая примерно линейное регулирование. Одним из таких элементов является теплообменник в системах с независимым подключением.
При зависимом присоединении для регулирования теплового потока в узле смешивания наилучшим образом работают клапаны РТ с линейной расходной характеристикой, если нет лимитной диафрагмы между ним и РД. При независимом - с логарифмической.
Особо следует отметить, что совместной работой РД и РТ можно реализовать функцию ограничения максимального расхода. Ранее с этой задачей справлялась лимитная диафрагма (см. п.р. 6.4), поскольку системы были с постоянным гидравлическим режимом. Сегодня системам присущ как постоянный, так и переменный гидравлический режимы. Поэтому в [8] указано, что автоматизация тепловых пунктов закрытых и открытых систем теплоснабжения должна обеспечивать ограничение максимального расхода воды из тепловой сети автоматическими клапанами. Аналогичные подходы применяют уже и в отечественной практике [80].
Следует отметить, что само по себе ограничение расхода теплоносителя на здание не способствует эффективной работоспособности системы отопления с радиаторными терморегуляторами. Такую систему проектируют по расчетному расходу теплоносителя. В то время как при открытии радиаторных терморегуляторов, автоматически возникающем при снижении температуры воздуха в помещении либо ручном открытии потребителями в момент неудовлетворенности тепловым комфортом, уменьшается гидравлическое сопротивление системы и возрастает расход теплоносителя в системе. При этом следовало бы сохранить температуру теплоносителя в системе отопления такой же, как до увеличения расхода - по температурному графику, т. е. необходимо увеличить теплопот-ребление, поскольку возникла такая потребность. Но если РТ подобран по номинальному расходу при полном открытии и температура теплоносителя в теплосети не превышает заданного значения по температурному графику качественного регулирования, то запрос потребителя оказывается неудовлетворенным. РТ будет полностью открыт, а поддерживаемый перепад давления РД обеспечит стабильный расход. Для эксплуатации теплосетей такое ограничение расхода теплоносителя у абонента является положительным фактором. В то время как для потребителя, при его готовности оплачивать сверхноминальное теплопотребление, - отрицательным.
Централизованное потребление теплоносителя на отопление осталось единственной коммунальной сферой, имеющей ограничение расхода из всего перечня предоставляемых населению услуг, что не отвечает рыночным отношениям. Удовлетворить потребителя возможно соответствующим подбором регулятора теплового потока: не по расчетному расходу теплоносителя в системе отопления при номинальном открытии терморегуляторов у отопительных приборов, а по прогнозировано увеличенному, т. е. с учетом полного открытия этих терморегуляторов. Такой расчет пока не осуществляют, хотя он не представляет сложности. В зависимости от типоразмера применяемых терморегуляторов в системе отопления и их внешнего авторитета, расход теплоносителя в системе отопления при открытии терморегуляторов увеличивается в 1,3...1,7 раза [18]. Это требует соответствующего увеличения расхода теплоносителя из теплосети с учетом коэффициента смешения. Безусловно, такой подход должен еще быть воспринят теплоснабжающими организациями и реализован только при согласовании с ними, т. к. требует соответствующей подготовки теплосети.
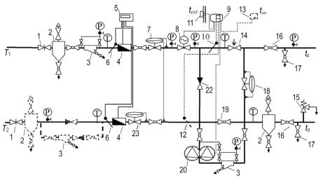
Подключение абонента «I».
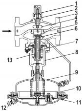
Исходя из вышеизложенной необходимости обеспечения минимального автоматического оснащения теплового пункта, присоединение абонента «I» (рис. 2.7) по зависимой схеме является наиболее простым. Система отопления при таких исходных данных теплосети не подвержена опорожнению и поэтому не требует дополнительного предохраняющего оборудования. Принципиальная схема теплового пункта показана на рис. 2.8. Рассмотрим функциональность основного оборудования.
1 - отключающая арматура. На вводах в тепловые пункты (кроме индивидуальных тепловых пунктов, связанных с центральными тепловыми пунктами без подкачивающих насосов) должна предусматриваться стальная запорная арматура. Ранее устанавливали задвижки. Сейчас применяют специальные шаровые краны JIP либо поворотные заслонки.
2 - грязевик; 3 - фильтр. По требованиям эксплуатации большинства автоматического оборудования необходимо применять качественный теплоноситель. С такой задачей не справляются традиционные грязевики гравитационного осаждения твердых частичек. Поэтому за грязевиком устанавливают сетчатый фильтр, если он конструктивно не вмонтирован в грязевик. Применение фильтров со встроенными спускными краниками упрощает их прочистку - без изъятия сетки - и опорожнение обслуживаемых узлов и участков в нижних точках, как, например, возле насоса. Кроме того, предусматривают отключающую арматуру с двух сторон фильтра, позволяющую снять и прочистить сетку. Для определения необходимости прочистки фильтра по перепаду давления, на трубопроводах устанавливают штуцеры, отбирающие импульс давления

Место установки грязевиков указано в [3] - на подводящем трубопроводе при вводе в тепловой пункт; на обратном трубопроводе перед регулирующими устройствами и приборами учета расходов воды и тепловых потоков - не более одного. Размещение грязевика и фильтра перед насосом защищает от загрязнений, образующихся в системе отопления -ржавчины стальных труб, формовочной массы, которая десятилетиями вымывается из чугунных радиаторов, и т. п. Однако при заполнении системы, осуществляемом с обратной магистрали теплосети, защита от попадания загрязнения в оборудование отсутствует. Поэтому и возникает целесообразность размещения всего оборудования, в том числе и насосов, на подающем трубопроводе. Тогда грязевик 2 на обратном трубопроводе в паре с развернутым фильтром 3 (обозначено пунктиром) вполне справляется с очисткой теплоносителя при заполнении системы. Развернутый фильтр - это обыкновенный фильтр, установленный навстречу движению теплоносителя. Применение развернутых фильтров в отечественной практике проектирования не распространено.
Вариантом обеспечения заполнения системы отопления с обратного трубопровода теплосети является узел (выделен пунктиром в нижней части рисунка), состоящий из обратного клапана на основном трубопроводе и фильтра с обратным клапаном на врезке. В режиме заполнения системы (при закрытом отключающем клапане 1 на подающем трубопроводе) закрывается обратный клапан на основном трубопроводе и открывается обратный клапан на врезке, пропуская теплоноситель через фильтр. Врезку осуществляют трубопроводом меньшего диаметра, принимаемым по [3], исходя из времени заполнения системы отопления. Фильтр и обратный клапан выбирают по принятому диаметру врезки. В целом, такой узел является предпочтительнее с экономической и эксплуатационной точек зрения по сравнению с размещением развернутого фильтра на основном трубопроводе.
4 - расходомер. Место установки расходомера зависит от требований производителя и требований теплоснабжающей организации. Так, например, ультразвуковой расходомер нечувствителен к загрязнениям теплоносителя и по указаниям производителя может быть установлен как на подающем, так и на обратном трубопроводе. По требованию теплоснабжающих организаций зачастую необходимо устанавливать расходомер на подающем и на обратном трубопроводах одновременно (см. п.р. 2.6).
5 - тепловычислитель. Рассчитывает потребление тепловой энергии, основываясь на измерянном расходе расходомером 4 (расходомерами) и разности температур от пары датчиков 6.
6 - датчик температуры теплоносителя. Представляет собой термометр сопротивления, обеспечивающий изменение сопротивления пропорционально температуре теплоносителя. Достигают этого использованием платиновых проводников, у которых данная зависимость линейна. Применяют погружные датчики типа Pt 500. Датчик вставляют в гильзу, поставляемую по заказу. Ее верхнюю часть располагают выше нижней. Это вызвано тем, что для лучшей теплопередачи к датчику гильзу заполняют либо теплопроводной пастой, либо маслом. При диаметре трубопровода 65 мм и выше устанавливают только погружные датчики.
7 - регулятор перепада давления. Защищает теплосеть от гидравлического разрегулирования. Защищает систему отопления от колебания давления в теплосети. Поддерживает постоянный перепад давления и постоянный внешний авторитет на клапане регулятора теплового потока 8, создавая наилучшие условия регулирования. Ограничивает совместно с 8 максимальный расход теплоносителя у абонента. Обеспечивает механическую работоспособность электропривода клапана 8, т. к. поддерживает постоянный перепад давления на затворе клапана 8, равный расчетным условиям. Если регулятор 7 отсутствует, то колебания давления в теплосети передаются на привод регулятора 8, ухудшая его работоспособность. Наихудшим вариантом является превышение давления в трубопроводе над усилием привода. Если у привода отсутствует отключающая защита в этот момент, то он сгорает либо разрушается. Приводы «Данфосс» имеют защитную функцию от чрезмерных усилий. При пропадании электроэнергии привод закрывается для предотвращения разрушения системы отопления от избыточной температуры теплоносителя в соответствии с [3; 8]. Если отсутствует такая угроза, то применяют клапаны с нормально открытым затвором либо промежуточным расположением затвора при пропадании электричества.
8 - клапан регулятора теплового потока. Изменяет подачу теплоносителя из теплосети для подмешивания с охлажденным теплоносителем из обратного трубопровода, обеспечивая требуемую температуру теплоносителя на входе в систему отопления. Клапан регулируется электроприводом (актуатор), который управляется электронным регулятором ECL. Привод выбирают медленный - со временем перемещения штока, например, 14 с/мм. Это вызвано тем, что система отопления является инерционным объектом регулирования и не требует мгновенного изменения параметров теплоносителя, кроме того, при этом не образуются гидравлические удары.
9 - электронный регулятор (ECL). Управляет температурой теплоносителя на входе в систему отопления по датчику температуры 10. Регулирование осуществляется по запрограммированному температурному графику путем сопоставления с показаниями температуры наружного воздуха t
ext от датчика температуры наружного воздуха 11, а также по запрограммированному энергосберегающему режиму - ночному снижению энергопотребления системой отопления, снижению энергопотребления в выходные дни... Корректируют управление (дополнительные функции (опции) изображены пунктирными линиями) по температуре теплоносителя в обратном трубопроводе согласно показаниям датчика температуры 12 либо по температуре воздуха в помещении tn согласно показаниям датчика температуры внутреннего воздуха 13. При этом регулирование по указанным датчикам является приоритетным. Кроме регулирования системы в отопительный период, электронный регулятор предотвращает залипание штока клапана регулятора теплового потока 8 и вала насоса 20 в неотопительный период, периодически включая их на короткий промежуток времени (один раз в трое суток на одну минуту). Эти функции являются дополнительными опциями и реализуются при необходимости путем программирования электронного регулятора. Например, эпизодическое включение насоса рекомендуется осуществлять в любой системе отопления. Эпизодическое включение регулятора теплового потока -также. При этом осуществляется минимизация дополнительного расхода теплоносителя путем асинхронизации включения насоса и клапана.
10 и 12 - датчик температуры теплоносителя. Аналогичен описанию датчика 6. Датчик 10 необходимо устанавливать в малом циркуляционном кольце - между перемычками с обратным клапаном 22 и с перепускным клапаном 18. Это позволяет воспринимать температуру теплоносителя на входе в систему отопления во всех режимах ее работы. Дополнительные датчики способствуют более быстрому и точному регулированию. Устанавливая эти оба датчика, появляется возможность применения температурного метода наладки системы отопления без каких-либо дополнительных измерительных приборов, т. к. температура теплоносителя в трубопроводах отображается на дисплее электронного регулятора 9. Температурный метод наиболее достоверно показывает соответствие мощности системы отопления теплопотерям здания. Применяют погружные (ESMU) и накладные (ESM-11) датчики. Накладные - на трубопроводах малого диаметра. Такие датчики являются наиболее дешевыми и наименее инерционными. Однако они воспринимают температуру поверхности трубы, в то время как регулирование должно осуществляться по температуре теплоносителя. Кроме того, они подвержены разрушению тепловоспринимащей поверхности при неумелом обращении: смещении закрепленного датчика с места путем поворота вокруг трубы либо протягивании вдоль трубы. Поэтому даже при малых диаметрах рекомендуется найти возможность установки погружных датчиков, например, на изгибе трубопровода, позволяющем вварить гильзу на всю длину.
11 - датчик температуры наружного воздуха (ESMT). Представляет собой термометр сопротивления, обеспечивающий изменение сопротивления пропорционально температуре наружного воздуха. Достигают этого использованием платиновых проводников, имеющих линейную зависимость, которая пренебрежимо мало изменяется от длины кабеля. Устанавливают на наружной стене здания с северной стороны, не допуская воздействия теплового потока от окон, дверей, газоходов...
13 - датчик температуры внутреннего воздуха (ESM-10). Представляет собой термометр сопротивления, обеспечивающий изменение сопротивления пропорционально температуре внутреннего воздуха. Достигают этого использованием платиновых проводников, имеющих линейную зависимость, которая пренебрежимо мало изменяется от длины кабеля. Устанавливают датчик на внутренней стене одного из помещений здания с характерным температурным режимом.
14 - регулирующий вентиль системы отопления. Предназначен для наладки системы отопления с ручными балансировочными клапанами на стояках либо на приборных ветках. В системах с автоматическими регуляторами перепада давления (двухтрубными системами с переменным гидравлическим режимом) либо автоматическими регуляторами расхода на стояках или на приборных ветках (двухтрубными либо однотрубными системами с постоянным гидравлическим режимом) этот клапан не устанавливают. Его функции выполняют указанные автоматические регуляторы. В небольших системах отопления, где наладка может быть осуществлена лишь регулирующими клапанами на стояках либо на приборных ветках, этот клапан также не устанавливают. Клапан размещают до перемычки с перепускным клапаном 18. Это способствует улучшению характеристик регулирования радиаторных терморегуляторов (повышению их внешнего авторитета), но требует установки отключающего клапана 16 на подающем трубопроводе.
15 - предохранительный клапан. Предназначен для защиты системы отопления от возможного превышения избыточного давления над рабочим давлением при несрабатывании автоматических клапанов. Предпочтительное расположение клапана - на обратном трубопроводе со стороны системы отопления до отключающей арматуры 16. При этом если происходит сброс теплоносителя, то - охлажденного. Сброс рекомендуется осуществлять в специальные накопительные емкости. В крайнем случае - в канализацию.
16 - отключающая арматура системы отопления. Предназначена для отключения системы отопления и предотвращения попадания загрязненного теплоносителя при промывке системы в оборудование теплового узла.
17 - спускные (дренажные) краны. Предназначены для опорожнения системы отопления. Применяют также для подключения компрессоров при промывке системы отопления, а в небольших системах - для гидравлического испытания. Условный проход кранов рекомендуется применять по приложению 10 [3].
18 - перепускной клапан. Обеспечивает циркуляцию теплоносителя по малому циркуляционному кольцу (через себя) при закрытых терморегуляторах двухтрубной системы отопления с переменным гидравлическим режимом. В этот момент клапан регулятора теплового потока 8 закрывается, т. к. температура в малом циркуляционном кольце будет постоянна и равна требуемому значению. Кроме того, данный клапан стабилизирует давление теплоносителя, частично улучшая работу терморегуляторов (только при их закрытии). Применяют при использовании автоматически нерегулируемых насосов, неспособных работать при нулевом расходе. В однотрубных и двухтрубных системах отопления с постоянным гидравлическим режимом не устанавливают.
19 - пусковой байпас с запорным краном. Предназначен для заполнения системы отопления, осуществляемого из обратной магистрали теплосети. Его применение недопустимо [3], однако он встречается на практике для предотвращения загрязнения насосной группы при заполнении системы. При размещении на обратном трубопроводе грязевика 2 и фильтра 3 (изображены пунктирной линией) необходимость в пусковом байпасе отпадает.
20 - насосная группа. Осуществляет циркуляцию теплоносителя в системе отопления.
У рассматриваемого абонента давление теплоносителя в обратной магистрали составляет 0,3 МПа, что не превышает рабочего давления в элементах системы отопления. Если имеется превышение, то его следует устранять давлением, развиваемым насосом. Например, в системе отопления рабочее давление равно 1,0 МПа, а в обратной магистрали - 1,3 МПа. Значит, давление, развиваемое насосом, с учетом запаса в 1,1...1,15 раза должно быть не менее 1,1...1,15(1,3 - 1,0) = 0,3 МПа. Кроме того, следует установить обратный клапан 21 на обратной магистрали (показан пунктиром, как возможный вариант установки), срабатывающий при обесточивании насосов. Если применен узел заполнения системы с обратным клапаном и фильтром на врезке, то клапан 21 необходимо поставить за этим узлом (по ходу движения теплоносителя). Однако, с учетом нестабильного электроснабжения насосов, целесообразно подключение такого абонента по независимой схеме.
22 - обратный клапан. Предотвращает перетекание теплоносителя из подающего трубопровода теплосети в обратный.
Подключение абонента «II».
Отличие абонента «II» от абонента «I» по рис. 2.7 заключается в том, что высота здания выходит за пределы линии давления в обратной магистрали тепловой сети. В этом случае статическое давление в системе отопления превышает давление в обратной магистрали. Возникает вероятность опорожнения системы отопления через обратную магистраль.
 |
|
Рис. 2.9. Схема зависимого подключения абонента «II» по рис. 2.7 |
Предотвращают такую ситуацию установкой регулятора давления "до себя” - регулятора подпора 23 (рис. 2.9). Следует иметь в виду, что если нет необходимого давления в подающем трубопроводе теплосети для заполнения системы отопления, то данный регулятор не поможет. Т. е. поддерживаемое им давление не выше давления в подающем трубопроводе. Создаваемое в процессе работы данного регулятора гидравлическое сопротивление должно быть не менее разности между гидростатическим давлением системы отопления, увеличенным на 5 м, и давлением в обратной магистрали. Поэтому подбор данного клапана следует осуществлять по пропускной способности, определяемой расчетным расходом теплоносителя, и указанной разности давления. По этой же разности давления и настраивают клапан. Запас давления в 5 м необходим для недопущения вскипания теплоносителя в верхней точке системы отопления. В закрытых системах отопления его принимают не менее 2...3 м.
Необходимость того, чтобы этот регулятор подпора был автоматическим, т. е. с переменным сопротивлением, обусловлена колебанием давления в обратном трубопроводе теплосети, которое требуется нивелировать. При падении давления относительно расчетного значения клапан прикрывается, увеличивая сопротивление и сохраняя подпор. С повышением давления в обратной магистрали теплосети относительно расчетного значения клапан не осуществляет регулирование, находясь в максимально открытом положении. В данном случае нет необходимости в регулировании, поскольку создаваемое сопротивление клапана в полнопроходном положении будет превосходить требуемую разность давления, предотвращая опорожнение системы.
Отечественная практика подбора клапана 23 несколько отличается от вышеуказанной. Она основана на определении пропускной способности клапана по расчетному расходу и перепаду давления на нем в 0,3 м. Настраиваемый перепад давления на клапане равен разности между гидростатическим давлением системы отопления, увеличенным на 5 м, и давлением в обратной магистрали. При таком перепаде давления шток клапана выводится в промежуточное рабочее положение. Регулирование же осуществляется как при уменьшении, так и при увеличении давления в обратном трубопроводе. Отличие результатов данного метода подбора клапана от рассмотренного выше заключается в получении бoльшего типоразмера клапана и увеличении погрешности регулирования. Первое утверждение основано на том, что выбирают клапан с бoльшей пропускной способностью, т. к. применяют меньший перепад давления. Второе -погрешность регулирования тем больше, чем ниже находится шток клапана.
Отечественная практика применения регулятора давления "до себя” 23 отличается также тем, что вместо регулятора перепада давления 7 устанавливают регулятор давления "после себя". Такое сочетание клапанов (регулятор "после себя" на подающем и регулятор "до себя" на обратном трубопроводах) выполняет возлагаемые функции на регулятор перепада давления 7 - предотвращение разрегулирования системы теплоснабжения, обеспечение эффективной работы регулятора теплового потока 8 и системы отопления. Однако следует иметь в виду, что регуляторы прямого действия имеют зону пропорциональности, которая увеличивается с возрастанием автоматически поддерживаемого давления. Каждый из регуляторов ("после себя" и "до себя") необходимо настраивать соответственно на давление в подающем и обратном трубопроводах. Значения этих давлений выше, чем значение перепада давления на регуляторе перепада давления 7. Это означает, что отклонение автоматически поддерживаемого давления двумя регуляторами ("после себя" и "до себя") будет выше, чем у регулятора перепада давления 7. Поэтому предпочтительнее компоновка схемы регулятором давления "до себя" 23 и регулятором перепада давления 7, что показано на рис. 2.9.
Подключение абонента «III».
Здание третьего абонента (рис. 2.7) имеет высоту, превышающую линию давления в обратной магистрали и линию статического давления в тепловой сети. В этом случае может произойти опорожнение системы отопления как через обратную магистраль, так и через подающую. Защиту от опорожнения через обратную магистраль осуществляют аналогично рассмотренному способу для абонента «II» - установкой регулятора
давления "до себя” 23 на обратной магистрали. Через подающую - установкой обратного клапана 24 на подающей магистрали (рис. 2.10).

В отечественной практике проектирования место установки обратного клапана на подающей магистрали не является привязанным. Оно может быть как после клапана регулятора теплового потока [19], так и до регулятора давления [17]. Последний вариант является наиболее предпочтительным при использовании клапанов для регуляторов теплового потока с линейной расходной характеристикой. При использовании клапана (регулятора теплового потока) с логарифмической характеристикой и необходимости ее гидравлического выравнивания следует устанавливать обратный клапан между регулятором перепада давления и регулятором теплового потока. Это позволит подкорректировать расходную характеристику клапана регулятора теплового потока сопротивлением обратного клапана и достичь либо приблизиться к требуемой линейности регулирования.
Подключение абонента «IV».
Данный абонент (рис. 2.7) расположен выше линии давления теплоносителя в подающей магистрали теплосети. Он подвержен опорожнению системы отопления через подающую и обратную магистрали. Защиту от опорожнения осуществляют аналогичными мерами, предпринятыми для абонента «III». Кроме того, в схеме подключения абонента «IV» (рис. 2.11) предусмотрена защита от опорожнения при ее отсечении от теплосети (автоматическом закрытии регулятора давления "до себя” и обратного клапана во время гидравлических нарушений в теплосети) путем обустройства подпиточной линии 25 с аварийным подпи-точным насосом 26.
26 - подпиточный насос. Автоматически включается при падении давления в подающем трубопроводе ниже гидростатического давления системы отопления, увеличенного на 5 м. Производительность насоса принимают равной 2 % водоемкости системы отопления за час. Напор -равным гидростатическому давлению системы отопления, увеличенному на 5 м и уменьшенному на гарантированное теплосетью (например, по согласованию с "Киевэнерго" - 20 м) минимальное давление в обратном трубопроводе.
27 - регулятор давления "после себя”. Устанавливают после подпи-точного насоса 26. Предусмотрен для устранения колебаний давления, в том числе и от возможного повышения гарантированного давления, в обратной магистрали теплосети. Выбирают по пропускной способности. Настраивают на автоматическое поддержание давления, равного гидростатической высоте системы отопления над узлом ввода, увеличенной на 5 м.
 |
|
Рис. 2.11. Схема зависимого подключения абонента «IV» по рис. 2.7 |
Если у абонента «IV» в подающем трубопроводе недостаточное давление для обеспечения требуемого смешения теплоносителя, то его следует повысить путем повышения напора насоса 20. Он должен выполнять циркуляционно-повысительные функции. Давление, развиваемое им, выбирают равным сумме потерь давления в системе отопления с запасом в 1,1...1,15 раза и недостающего перепада давления в ней ЛРг? (рис. 2.7). Последний определяют разностью между статической высотой системы отопления и линией давления в подающей магистрали тепловой сети, увеличенной на 5 м для предотвращения вскипания теплоносителя в верхней точке системы отопления. Однако в этом случае, также как и при избыточном давлении в обратной магистрали (читай подключение абонента «I») лучшим техническим решением является применение независимого подключения.
Независимое подключение абонентов «I...IV».
Для зданий выше 16 этажей, как правило, применяют независимое присоединение, даже если исходный пьезометрический график теплосети позволяет присоединить систему отопления по зависимой схеме. Абонент с независимым подключением является гидравлически изолированным как от динамического, так и от статического режимов тепловой сети. Такая необходимость возникает, прежде всего, при давлении в теплосети, превышающем допустимое рабочее давление в системе отопления, а также наоборот - при давлении в системе отопления, превышающем допустимое давление для теплосети или других систем абонентов, которые подключены к ней. Подключение абонентов осуществляют по схеме, аналогичной рис. 2.12.
 |
|
Рис. 2.12. Схема независимого подключения абонентов «I...IV» по рис. 2.7 |
28 - теплообменник. Предназначен для передачи тепловой энергии от сетевой воды к теплоносителю системы отопления. Расчет поверхности нагрева водоводяного подогревателя осуществляют дважды. Один раз -по температуре теплоносителя в подающем трубопроводе тепловой сети, равной температуре в точке излома графика температур воды или минимальной температуре воды при отсутствии излома графика температур. Второй раз - по температуре воды, соответствующей расчетной температуре наружного воздуха для проектирования системы отопления. В качестве
расчетной принимают бульшую из величин поверхности теплообмена. Таковы требования норматива [3]. Но в последнее время из-за повсеместного несоблюдения температурного графика теплосетями и из-за того, что теплообменник, рассчитанный по более высоким температурам, имеет меньшую поверхность теплообмена в [20] рекомендуется осуществлять расчет поверхности теплообмена только по условиям переходного периода.
 |
|
Рис. 2.13. Обеспечение идеального регулирования теплообменника |
В схеме на рис. 2.12 теплообменник расположен в пределах регулируемого участка - между точками отбора импульсов давления регулятором перепада давления 7. Следовательно, теплообменник своим сопротивлением искажает расходную характеристику регулятора теплового потока
8. При этом для достижения линейности регулирования теплообменником (см. п. 5.1.1) необходимо, чтобы расходная характеристика клапана была логарифмической либо ей подобной и близкой к идеальной. Если сопротивление теплообменника очень велико и не удается достичь линейности регулирования его тепловым потоком, то регулятор перепада давления замыкают на поддержание перепада давления только на клапане регулятора теплового потока, обеспечивая внешний авторитет, равный единице (рис. 2.13,а). Выбор клапана - с линейной, либо логарифмической характеристикой - осуществляют в зависимости от кривизны характеристики теплообменного прибора. Если она близка к линейной, то и клапан должен иметь линейную характеристику. Если искривлена, - логарифмическую. Значительное конструктивное упрощение схемы (рис. 2.13,б) получают с использованием комбинированных клапанов 7+8, объединяющих функции регулятора перепада давления и регулятора теплового потока.
29 - соленоидный клапан
. Нормально закрыт. Автоматически открывается синхронно с включением подпиточного насоса 26 при падении давления в системе отопления. Клапан подбирают по пропускной способности равной 2 % водоемкости системы отопления за час. Давление срабатывания соленоида принимают равным гидростатическому давлению системы при открытом расширительном баке 31, либо начальному эксплуатационному давлению газового пространства закрытого расширительного бака 32. При этом в баке 32 остается резервный эксплуатационный запас воды, и есть возможность воспринимать объемное расширение теплоносителя в системе отопления с соответствующим увеличением давления газового пространства до максимального значения [18].
30 - водомер подпитки. Предназначен для определения объема теплоносителя, расходуемого для заполнения системы, а также эксплуатационного либо аварийного потребления теплоносителя. В последнее время подпиточная линия 25 претерпевает конструктивные изменения. Иногда ее устанавливают на подающую магистраль, что является энергозатратным решением, а, кроме того, не соответствует технике безопасности пуско-наладочных работ, поскольку заполнение системы должно осуществляться с обратной магистрали остывшим теплоносителем. Так, например, в [8] допускается подпитка систем из подающего трубопровода тепловой сети с обеспечением защиты этих сетей от превышения в них давления и температуры воды. Иногда вместо регулирующих клапанов устанавливают лишь дроссельную диафрагму. При этом не учитывают колебания давления теплоносителя в трубопроводах теплосети и возможность его значительного изменения при статическом режиме теплосети.
31 - открытый расширительный бак. Предназначен для вмещения избыточного объема воды при ее объемном расширении, восполнения эксплуатационного расхода теплоносителя, а также для воздухоудаления из системы. Из-за громоздкости и взаимодействия с атмосферным воздухом, приводящим к коррозии элементов системы отопления, такой бак не применяют (показан пунктирной линией). Вместо него используют закрытый расширительный бак 32, в котором доступ к атмосферному воздуху закрыт.
32 - закрытый расширительный бак. Размещают в тепловом пункте либо ином помещении с температурой выше +5 °С. Присоединяют к одному из главных участков системы отопления - подающему либо обратному - соответственно после и до запорной арматуры, отсекающей систему отопления. Это вызвано тем, что при перекрытии системы отопления с горячим теплоносителем необходимо восполнение объема теплоносителя от его остывания, который вытесняется из расширительного бака, предотвращая прониконовение воздуха в систему. Зачастую присоединяют бак к обратной магистрали, что вызвано его эксплуатационными требованиями. Рядом с баком следует размещать манометр и предохранительный клапан 15. Этот клапан устанавливают на максимально допустимое давление в системе отопления, определяемое как минимальное значение из максимально допустимого давления для отдельно взятых элементов системы отопления. Пропускную способность клапана определяют по этому давлению и по расходу, определяемому отношением расчетного расхода теплоты на отопление к максимальной расчетной температуре теплоносителя Ь
г в подающем трубопроводе системы отопления.
Расширительный бак следует присоединять за пределами малого циркуляционного кольца, образовываемого перепускной перемычкой с регулятором 18, т. к. баки в большинстве своем имеют рабочую температуру до 70 °С. При отсутствии такой перемычки, например, в однотрубной либо двухтрубной системе отопления с постоянным гидравлическим режимом следует предусматривать защиту бака от избыточной температуры теплоносителя, устанавливая перед ним, например, специальный промежуточный охлаждающий бак.
33 - запорный клапан расширительного бака. Должен быть обязательно с защитой от несанкционированного закрывания и спускником для теплоносителя со стороны бака. Спускник необходим для опорожнения бака при демонтаже, поскольку бак находится под избыточным давлением его газового пространства. Клапан выбирают по диаметру подсоединительного трубопровода, который, в свою очередь, рассчитывают в зависимости от полезной емкости бака. Подводящий к баку трубопровод прокладывают с уклоном 5 %% в сторону главного трубопровода системы отопления.
Тепловой пункт каждого здания имеет индивидуальное техническое оснащение.
Минимальное автоматическое оснащение теплового пункта нормировано требованиями СНиП 2.04.07-89 "Тепловые сети " и изм. № 2 к СНиП 2.04.05-91 "Отопление, вентиляция и кондиционирование", а также предопределяется теплогидравлическими параметрами теплосети в динамическом и статическом состоянии на абонентском вводе.
2.5. ЗАПОЛНЕНИЕ, ПОДПИТКА И
ОПОРОЖНЕНИЕ СИСТЕМЫ ОТОПЛЕНИЯ
При разработке схемы подключения абонента обязательно решают вопросы эксплуатационного обслуживания системы отопления: заполнение, подпитка, опорожнение, промывка. Некоторые моменты решения поставленных задач были рассмотрены ранее и представлены на схемах в п.р. 2.4. Выбор того или иного варианта из многообразия схемных решений зависит от принимаемой степени автоматизации систем и местных условий подключения абонента. Тем не менее, существуют общие закономерности и современные тенденции технического обеспечения эксплуатационного обслуживания абонентского ввода.
Наиболее простым и дешевым проектным решением является осуществление указанных процессов при помощи ручного насоса (рис. 2.14). Направляют теплоноситель по требуемому пути соответствующим перекрытием запорных кранов обвязки ручного насоса. Недостатком приведенного подхода является необходимость постоянного визуального наблюдения за работой системы отопления.
 |
|
сом: а и б - заполнение соответственно при достаточном и недостаточном давлении теплоносителя в обратном трубопроводе теплосети; в и г - опорожнение соответственно при возможности и невозможности обеспечения самотека теплоносителя в канализацию; 1 - ручной насос; 2 - раковина |
Заполнение и подпитку, как правило, осуществляют из обратного трубопровода теплосети в обратный трубопровод системы отопления. Это обусловлено тем, что температура теплоносителя в них незначительно различается, в отличие от температуры в подающих трубопроводах. Кроме того, заполнение системы из обратного трубопровода теплосети безопаснее для наладчиков, осуществляющих пробный запуск системы, т. к. не исключена вероятность утечки теплоносителя. Такое заполнение можно осуществлять в течение всего года не беспокоясь о вскипании воды в системе отопления, трубопроводы которой находятся под атмосферным давлением, поскольку температура теплоносителя в обратном трубопроводе теплосети не превышает 70 °С, в отличие от подающего трубопровода, где температура теплоносителя может быть более 100 °С.

При соблюдении всех мер безопасности, иногда практикуют подпитку системы отопления из подающего трубопровода теплосети (рис. 2.15) [20]. Однако даже в этом случае следует присоединять подпиточный трубопровод к обратному трубопроводу системы отопления. Данная схема не имеет особых преимуществ по сравнению со схемой на рис. 2.12, если подпиточный трубопровод присоединен после любого автоматического
Рис 2.15.
Заполнение системы регулирующего клапана. В за-от°
пл
ения
из под
ающего крытом положении клапана вы-т
руб°п
ровод
а теплосети равнивается давление теплоносителя в линии подпитки и обратной магистрали теплосети, что лишает всех преимуществ наличия бoльшего давления в подающей магистрали теплосети, по сравнению с ее обратной магистралью.
Общим недостатком схем (рис. 2.12, 2.15) является необходимость применения расширительных баков со значительными габаритами. Причиной тому - теплоэнергетические показатели отечественных зданий, которые в несколько раз хуже, чем в развитых странах [21], а также практика проектирования систем отопления с более высоким перепадом температур. Кроме того, отрицательную лепту в увеличение габаритов баков вносит желание заказчиков сэкономить на системе отопления применением ручных балансировочных клапанов вместо автоматических [22; 23] и применением чугунных радиаторов.
Уменьшения габаритов расширительных баков достигают: увеличением избыточного давления системы отопления; применением расширительных баков с компрессорным регулированием; возвратом теплоносителя из системы отопления при его объемном расширении в теплосеть.
По первому способу снижают объем бака примерно в 20 раз. По второму, в дополнение к первому, еще в 20 раз, что в целом составляет примерно 400 раз [18].
 |
|
Рис. 2.16. Принципиальная схема узла заполнения и поддержания давления системы отопления |
По третьему способу автоматизируют не только подпитку системы отопления, а и сброс избыточного теплоносителя при его температурном расширении (рис. 2.16)
[20]. При превышении давления в системе отопления над заданным уровнем датчик давления 1 подает сигнал на открытие нормально закрытого клапана 2 и возвращает теплоноситель в теплосеть, снижая давление в системе отопления до заданного уровня. С уменьшением давления теплоносителя в системе отопления ниже заданного уровня датчик 3 подает сигнал на открытие нормально закрытого электромагнитного клапана 4 для подачи теплоносителя из теплосети в систему отопления. При достижении заданного уровня давления этот клапан закрывается. Объём расширительного бака при такой схеме определяют согласованно с частотой включения реле давления - с повышением объёма бака снижают частоту включения клапанов.
В рассматриваемой схеме подпиточная линия, в отличие от предыдущей схемы, присоединена до клапана регулятора теплового потока. Особенностью данной схемы является также алгоритм управления клапаном 4 - с интервалами для порционного пропуска теплоносителя.
При всей простоте организации обмена теплоносителя между системой отопления и теплосетью, рассматриваемая схема не является полным решением возлагаемых на нее задач. В частности, в ней не предусмотрен учет теплоносителя, возвращаемого в теплосеть, и не охватывается весь диапазон разности давления между теплоносителем в теплосети и системой отопления.
В схеме (рис. 2.16) применено два предохранительных клапана 5, что практикуется за рубежом для повышения безопасности работы системы на случай поломки одного из клапанов. Особенностью отечественного проектирования является организация аварийного сброса теплоносителя от предохранительных клапанов и спуска теплоносителя при опорожнении системы или ее части в систему бытовой канализации, водостока, попутного дренажа через воронки, раковины и приямки.
 |
Рис. 2.1 7. Отвод воды в
тепловом пункте: приямок; 2 - решетка; 3 - |
датчик уровня; 4 - контроллер; 5 - дренажный насос; 6 - трубопровод бытовой канализации
Согласно [3], в полу теплового пункта следует устанавливать трап, а при невозможности самотечного отвода воды - устраивать водосборный приямок размером 0,5х0,5х0,8 м (рис. 2.17). Приямок должен быть перекрыт съемной решеткой. Для откачки воды из водосборного приямка следует предусматривать один дренажный насос. Включение насоса осуществляет контроллер при замыкании датчика уровня. Насос, предназначенный для откачки воды из сборного приямка, не допускается использовать для промывки системы потребления теплоты.
Для опорожнения системы в нижних точках трубопроводов необходимо предусматривать штуцеры с запорной арматурой для спуска воды (спускные устройства). Диаметры спускных устройств определяют по нормативу [3]. Их условный проход должен быть не менее 25 мм. Данные штуцеры могут использовать также для гидропневматической промывки системы отопления, если вода не проходит через регулирующее либо измерительное оборудование. В противном случае предусматривают перемычки и отдельные штуцеры с запорной арматурой для подачи сжатого воздуха и спуска воды. Их условные проходы принимают по расчету [3]. В качестве запорной арматуры для спуска теплоносителя применяют пробковые либо шаровые краны, в то время как для выпуска воздуха в высших точках всех трубопроводов предусматривают штуцеры с запорной арматурой вентильного типа с условным проходом 15 мм. Весьма удобными для спуска теплоносителя являются регулирующая арматура и другие приборы со встроенными в их корпус спускными кранами, а для выпуска воздуха - автоматические воздухоотводчики.
 |
|
Рис. 2.18. Принципиальная схема узла заполнения и поддержания давления системы отопления c открытого накопительного бака |
Недостаток отечественного проектирования тепловых пунктов при независимом подключении абонентов заключается в отсутствии, как правило, системы сбора и возврата теплоносителя. За рубежом применяют схему, приведенную на рис. 2.18. Теплоноситель от предохранительных клапанов, спускных кранов и т. д. направляют трубопроводом 1 в резервуар 2 для последующего возврата в систему. При этом по мере необходимости, контролируют качество воды и корректируют ее химический состав, подбираемый в соответствии с материалами изготовления элементов системы отопления.
Подпитку и заполнение системы осуществляют из накопительного резервуара 2 насосом 3. Запускает этот насос контроллер 4 по сигналу датчика давления 5. Давление запуска устанавливают несколько ниже минимального, но не ниже необходимого статического давления для заполнения системы. Верхний предел давления, т. е. давление остановки насоса 3, принимают несколько ниже максимального давления, не допуская перетока теплоносителя через предохранительный клапан 6 в бак 2. В противном случае возрастает частота включения насоса и обогащается кислородом теплоноситель [21].
Степень заполнения бака 2 контролирует клапан с поплавковым приводом 7. При необходимости он открывается и пропускает теплоноситель из обратного трубопровода теплосети со сниженным давлением в редукционном клапане 8. Электромагнитный клапан 9 открыт при работе насоса 3.
В рассмотренной схеме не устранен контакт теплоносителя с атмосферным воздухом, что является ее недостатком. Современные подходы поддержания давления в системе отопления основаны на усовершенствовании узлов подключения расширительных баков, не контактирующих с атмосферным воздухом.
Схема на рис. 2.19 - это концептуально новое решение для автоматического поддержания давления, подпитки и дегазации системы отопления. Применяемое оборудование компактно увязано в единый автоматически управляемый блок (ограничен пунктирным прямоугольником). Такой блок в зависимости от тепловой мощности системы отопления и степени надежности комплектуют одним либо двумя повысительными насосами, один из которых является резервным либо пиковым.
Стабилизацию давления в системе отопления осуществляют электромагнитными клапанами и насосами, работой которых управляет автоматическая система, расположенная в блоке 1. При повышении температуры теплоносителя давление в системе возрастает, открывается перепускной клапан 2, и избыточный объем воды поступает в мембранный накопительный бак 3. При остывании теплоносителя давление воды в системе падает до установленного минимального значения, что отслеживается датчиком давления 4, включается насос 5 и выкачивает воду из накопительного бака 3 обратно в систему, поддерживая таким образом постоянное давление в системе.

Дегазацию теплоносителя осуществляют принудительным перепуском теплоносителя из системы отопления в безнапорный накопительный бак, в котором газовая часть находится под атмосферным давлением Р
а. Для этого по команде с блока 1 открывается электромагнитный клапан 2. При резком снижении давления в баке 3 из теплоносителя выделяется воздух, отводимый наружу бака автоматическим воз-духоотводчиком 6. Насос 5 Рис. 2.19. Принципиальная схема узла за- возвращает теплоноситель полнения и поддержания давле- в систему отопления. Про-ния системы отопления c безна- пуск теплоносителя через порным накопительным баком бак 3 осуществляется с раз-
личной частотой: при вводе системы отопления в эксплуатацию с большей частотой; после полной дегазации системы - с меньшей частотой. Для обеспечения циркуляции теплоносителя и повышения эффективности дегазации подключение блока оборудования к системе отопления и к расширительному баку осуществлено двумя трубопроводами.
Необходимость подпитки системы отопления определяется по взвешиванию бака 3 тензодатчиком 7. При падении заданного уровня воды в баке включается подпитка системы - открывается электромагнитный клапан 7 и остается в таком состоянии до достижения требуемого значения уровня воды в баке. Объем подпиточной воды регистрируется водомером. По показаниям водомера при заполнении и подпитке системы отопления оценивают правильность подбора бака, проверяют герметичность системы и потери теплоносителя при авариях и эксплуатационном обслуживании.
¦ Заполнение и подпитку системы отопления теплоносителем предпочтительно осуществлять из обратной магистрали теплосети.
2.6. КОММЕРЧЕСКИМ УЧЕТ ТЕПЛОПОТРЕБЛЕНИЯ
Здания, присоединяемые к сетям централизованного теплоснабжения, должны быть оборудованы устройствами коммерческого учета потребляемой тепловой энергии, устанавливаемыми на абонентских вводах [24]. Коммерческий учет теплопотребления осуществляют для определения стоимости тепловой энергии, израсходованной абонентом. Эту стоимость рассчитывают по показаниям прибора учета, называемого тепло-вычислителем. Тепловычислитель определяет количество потребленной энергии за установленный период времени на основании массового расхода и разности энтальпий теплоносителя в подающем и обратном трубопроводах.
Для здания предусматривают, как правило, один узел коммерческого учета теплоносителя. Допускается при обосновании и согласовании с теплоснабжающими организациями обустройство нескольких узлов коммерческого учета. Распределение теплопотребления между различными потребителями в здании, обслуживаемыми обособленными ветвями системы отопления, в том числе квартирами многоэтажного дома, должны осуществлять по приборам некоммерческого учета расхода теплоты. При количественном регулировании теплового потока в самостоятельных системах (ветках) в качестве некоммерческого учета допускается использование горячеводного водомера [24].
Коммерческий узел учета, согласно действующей нормативной документации, следует реализовывать по схемам (рис. 2.20,а,б).
 |
в
Рис. 2.20. Узлы коммерческого учета теплопотреблен ия абонентов с потребляемой тепловой мощностью:
а - до 2,5 МВт; б и в - 2,5 МВт и более; 1 - тепловычислитель; 2 -датчик температуры; 3 - расходомер |
Для тепловых пунктов с расчетной тепловой нагрузкой менее 2,5 МВт (рис. 2.20,а) установка расходомера на обратной магистрали строго не обусловлена [81], поэтому на схеме он выделен пунктирной линией. Однако большинство теплоснабжающих организаций требуют его установки, мотивируя необходимостью учета утечек теплоносителя.
В узлах учета теплопотребления абонентов с расчетной тепловой нагрузкой 2,5 МВт и более (рис. 2.20,б) по согласованию с теплоснабжающей организацией допускается не устанавливать датчик температуры на водопроводе, если это невозможно осуществить по техническим причинам, например, значительном удалении водопровода от теплового пункта.
При размещении водоподогревателя системы горячего водоснабжения в тепловом пункте определение доли теплопотребления системой горячего водоснабжения осуществляют по показаниям водомера, устанавливаемого на водопроводе холодной воды перед водоподогревателем.
Определение расчетной тепловой нагрузки при выборе схемы узла коммерческого учета теплопотребления осуществляют по норме [3]. В любом случае, принимают максимальный тепловой поток на отопление и вентиляцию. Учитываемый тепловой поток на горячее водоснабжение при качественном регулировании принимают средним с корректирующим коэффициентом, который зависит от способа регулирования: по нагрузке отопления либо совмещенной нагрузке на отопление и горячее водоснабжение. При соотношении максимальных тепловых потоков на горячее водоснабжение и отопление больше единицы и при отсутствии баков-аккумуляторов, а также с тепловым потоком 10 МВт и менее учитываемый тепловой поток на горячее водоснабжение принимают максимальным.
В закрытых системах теплоснабжения учет теплопотребления осуществляют по расходу в подающем трубопроводе и разнице температуры теплоносителя в подающем и обратном трубопроводах. Теплосчетчиком INFOCAL 5 OS в этих системах, за счет применения контрольного водомера на обратном трубопроводе, реализована возможность учета как теп-лопотребления, так и объема теплоносителя, отобранного потребителем (утечек). В открытых системах, к тому же, реализована возможность определения не только объема теплоносителя, отобранного потребителем, но и тепловой энергии в этом объеме. Таким образом, этим теплосчетчиком можно организовать учет в любом многообразии схем абонентских вводов, в том числе и по схеме на рис. 2.20,в.
Коммерческий учет теплопотребления обязателен для всех зданий, присоединяемых к теплосети.
2.7. ПРИСОЕДИНЕНИЕ СИСТЕМ ГОРЯЧЕГО ВОДОСНАБЖЕНИЯ
Горячая вода для систем горячего водоснабжения может быть получена в местных водонагревателях, либо подаваться централизовано от теплового пункта. В местных системах горячего водоснабжения применяют газовые, либо электрические водонагреватели. Такие системы остались в старых зданиях с централизованным отоплением. При реконструкции этих зданий системы горячего водоснабжения также делают централизованными. Системы с тепловыми насосами для приготовления горячей воды, несмотря на их высокую энергоэффективность, в зданиях с централизованным теплоснабжением имеют единичное применение из-за значительных капиталовложений и отсутствия государственной поддержки на их развитие [25]. Такие системы оправдывают себя в зданиях с системами кондиционирования, работающими в теплый период года, а также в зданиях, для которых надежность обеспечения горячего водоснабжения превышает возможности системы централизованного теплоснабжения [20].
Выбор схемы присоединения системы централизованного горячего водоснабжения определяют, прежде всего, принятой при проектировании источника теплоснабжения системой теплоснабжения - открытой или закрытой. В открытой системе теплоснабжения установки горячего
водоснабжения присоединяют через смесители. В закрытой - через поверхностные подогреватели по одной из принципиальных схем:
• с непосредственным водоразбором;
• с последовательным присоединением водоподогревателя;
• с параллельным присоединением водоподогревателя;
• с двухступенчатым смешанным присоединением водоподогревателей І и ІІ ступени;
• с двухступенчатым последовательным присоединением водоподогревателей І и ІІ ступени.
При непосредственном водоразборе из теплосети подключают систему горячего водоснабжения через смеситель (рис. 2.21,а). Он пропускает воду либо из подающего трубопровода теплосети, либо из обратного трубопровода теплосети, либо смешивает воду из этих трубопроводов до заданной температуры. Для предотвращения перетекания воды из подающего трубопровода в обратный через смесительный клапан при отсутствии водоразбора устанавливают обратный клапан на ответвлении к обратной магистрали.
Обязательным требованием к узлам с непосредственным водоразбо-ром из теплосети является установка двух расходомеров: на подающем трубопроводе теплосети перед ответвлением трубопровода горячего водоснабжения и на обратном трубопроводе теплосети. Основным условием допустимости применения таких узлов, является соответствие воды в системе теплоснабжения требованиям, предъявляемым к хозяйственнопитьевой воде, что в значительной мере ограничивает их применение.
Наибольшее распространение получили узлы присоединения систем горячего водоснабжения через рекуперативные теплообменники (водоподогреватели). Холодная вода под напором городского водопровода В1 (либо дополнительных повысительных насосов) поступает в теплообменник, нагревается сетевой водой и поступает в распределительный трубопровод системы горячего водоснабжения Т3. При этом применяют одну либо две ступени нагрева, соответственно один или два теплообменника. Количество ступеней и схема их присоединения к трубопроводам теплосети регламентируется нормой [3].
В закрытых системах теплоснабжения следует присоединять
водоподогреватели горячего водоснабжения исходя из соотношения
максимальных тепловых потоков на горячее водоснабжение Qh и на
max
отопление
Qh
m
при
Qo
max
max
Qo
= 0,2...1,0 по двухступенчатой схеме (
Qh
max
max
Qh
Qo
max
< 0,6 - по двухсту-
пенчатой последовательной схеме;
max
Qo
> 0,6 - двухступенчатой смешан-
max
ной [26]); при остальных соотношениях - по одноступенчатой параллельной.
О
О
о
о |  |


Рис. 2.21. Присоединение систем горячего водоснабжения по схеме: а - с непосредственным волоразбором; б - с последовательным присоединением водоподогревателя; в - с параллельным присоединением воло-пологревателя; г - с двухступенчатым смешанным присоединением водоподогревателей І и ІІ ступени; д - с двухступенчатым последовательным присоединением водоподогревателей І и ІІ ступени; е - с параллельным присоединением водоподогревателя и баком-аккумулятором
Последовательную одноступенчатую схему (рис. 2.21,б) присоединения теплообменника системы горячего водоснабжения, называемую так же предвключенной, в настоящее время не применяют. Основное ее значение состояло в подтверждении возможности расчета наружных тепловых сетей при закрытой схеме теплоснабжения не на максимальную, а на среднюю нагрузку горячего водоснабжения [27]. Сетевая вода, поступающая из теплосети для отопления и горячего водоснабжения, проходит через теплообменник, а затем несколько охлажденной поступает в смесительный узел системы отопления. Задвижка на перемычке (на рис. выделена серым цветом) перекрыта. Клапан РР (регулятор расхода), установленный на перемычке теплообменника, получая командный импульс от измерительной диафрагмы открывается обратнопропорционально закрытию клапана РТ (регулятор температуры) и компенсирует недостающий расход теплоносителя для системы отопления. При этом гидравлический режим системы отопления, в отличие от теплового, остается постоянным. Безусловно, такой гидравлический режим не присущ современным двухтрубным системам отопления с переменным гидравлическим режимом. В теплый период года, когда не работает система отопления, открывают запорный клапан (на рис. выделен серым цветом) и направляют теплоноситель после теплообменника в теплосеть, минуя контур системы отопления.
На рассматриваемых схемах РТ расположен после теплообменника. Возможен вариант расположения перед теплообменником, если такое решение предусмотрено техническим описанием. Преимущественным является первый вариант, позволяющий уменьшить вероятность образования кавитации и улучшить условия работы регулятора.
В параллельной одноступенчатой схеме при соблюдении теплогидравлического режима теплосети работа системы горячего водоснабжения не влияет на систему отопления. (рис. 2.21,в). Сетевая вода поступает в теплообменник системы горячего водоснабжения и возвращается в обратный трубопровод теплосети. Расход сетевой воды зависит от ее температуры и изменяется при работе клапана РТ. Поскольку работа параллельно подключенного теплообменника не зависит от работы системы отопления, как и в предыдущей схеме, пуск и регулировку системы горячего водоснабжения осуществляют при отключенной системе отопления.
Одноступенчатые схемы подключения систем горячего водоснабжения имеют преимущество в системе теплоснабжения небольшого радиуса действия, подключенной к районной котельной. Принято считать, что при увеличении мощности и радиуса действия системы теплоснабжения двухступенчатые схемы присоединения систем горячего водоснабжения становятся более экономичными, способствуя уменьшению диаметров
трубопроводов теплосети [28]. Однако параллельную одноступенчатую схему следует оценить с современных позиций энергосбережения. По сравнению с двухступенчатой, она обеспечивает меньшие гидравлические потери, меньшие теплопотери и, что немаловажно, она гораздо проще. Двухступенчатые схемы, с использованием теплоты из обратного трубопровода системы отопления, обеспечивают работу в примерно расчетном режиме очень короткий промежуток времени (до 10 %), тогда как в остальное время требуют значительных затрат на перекачку теплоносителя.
В двухступечатой смешанной схеме присоединения системы горячего водоснабжения водоподогреватель разделен на два теплообменника (рис. 2.21,г). Первый теплообменник подключен последовательно к системе отопления, а второй - параллельно. Вода из городского водопровода В1 поступает в теплообменник первой ступени, где подогревается за счет остаточной теплоты воды в обратном трубопроводе теплообменника второй ступени и в обратном трубопроводе Т2 системы отопления. Затем вода поступает в теплообменник второй ступени, где догревается до требуемой температуры за счет теплоты сетевой воды и направляется в трубопровод Т3 системы горячего водоснабжения. В летний период времени подогрев воды осуществляют аналогично. Отличие состоит лишь в том, что система отопления отключена и в первую ступень поступает теплоноситель только со второй ступени подогрева. При наличии циркуляционного трубопровода системы горячего водоснабжения его подключают между первой и второй ступенями нагрева.
Отличие двухступенчатого последовательного присоединения теплообменников (рис. 2.21,д) от смешанного (рис. 2.21,г) состоит в том, что теплоноситель со второй ступени поступает в систему отопления аналогично предвключенному теплообменнику (рис. 2.21,б). Двухступенчатая последовательная схема присоединения теплообменников системы горячего водоснабжения требует наличия повышенного температурного графика центрального регулирования по суммарной нагрузке, в котором специальная температурная надбавка обеспечивает постоянство расхода сетевой воды на уровне расхода для системы отопления. Такая схема позволяет выравнивать суточный расход воды и теплоты на горячее водоснабжение за счет заимствования от системы отопления, а также покрывать среднюю нагрузку горячего водоснабжения за счет повышения температуры сетевой воды. Это способствует снижению стоимости наружных тепловых сетей. Однако при всех преимуществах данной схемы, осуществлять ее наладку и корректировку значительно сложнее, чем при параллельной и смешанной, а повсеместное несоблюдение графика температур теплоносителя лишает ее всех преимуществ.
Наибольшее распространение получили следующие схемы присоединения теплообменников системы горячего водоснабжения [29]:
• параллельная с зависимым присоединением системы отопления;
• двухступенчатая смешанная с ограничением максимального расхода сетевой воды и зависимым присоединением системы отопления;
• двухступенчатая смешанная с ограничением максимального расхода сетевой воды и независимым присоединением системы отопления.
В принимаемых схемах подключения систем горячего водоснабжения нормировано количество устанавливаемых теплообменников в ступенях подогрева [3]. Так, необходимо принимать два параллельно включенных в каждой ступени водоводяных подогревателя, рассчитанных на 50 % теплового потока каждый. При максимальном тепловом потоке на горячее водоснабжение до 2 МВт следует предусматривать в каждой ступени подогрева один водоподогреватель горячего водоснабжения, кроме зданий, не допускающих перерыва в подаче теплоты на горячее водоснабжение.
В промышленных и сельскохозяйственных предприятиях установка двух параллельно включенных водоподогревателей горячего водоснабжения для хозяйственно-бытовых нужд может предусматриваться только для производств, не допускающих перерывов в подаче горячей воды. Кроме того, в системах горячего водоснабжения промышленных предприятий для выравнивания сменного графика потребления воды объектами, имеющими сосредоточенные кратковременные расходы воды на горячее водоснабжение, должны предусматриваться баки-аккумуляторы. Для объектов промышленных предприятий, имеющих отношение среднего теплового потока на горячее водоснабжение к максимальному тепловому потоку на отопление меньше 0,2, баки-аккумуляторы не устанавливают.
Схема узла присоединения к тепловой сети системы горячего водоснабжения с нижним баком-аккумулятором показана на рис. 2.21,е. Аккумулирование теплоты осуществляется следующим образом: при отсутствии водоразбора в системе горячего водоснабжения или при водоразборе, не превышающем расчетного значения, вода циркулирует по аккумуляционному контуру: из теплообменника в бак-аккумулятор и обратно в теплообменник. С достижением заданной температуры воды на датчике температуры в баке-аккумуляторе и отсутствии водоразбора циркуляция прекращается. При остывании воды в баке-аккумуляторе циркуляция возобновляется. При водоразборе, превышающем расчетный расход, одна часть воды из водопровода В1 направляется насосом аккумуляционного контура в теплообменник, а вторая, из-за низкой подачи насоса, поступает в нижнюю часть бака-аккумулятора и вытесняет горячую воду из его верхней части в трубопровод Т3 водоразборного контура. При уменьшении водоразбора ниже расчетного значения процедура зарядки бака-аккумулятора возобновляется. Такой подход позволяет уменьшить теплообменник и в момент максимального водоразбора не заимствовать недостающую теплоту у системы отопления.

Для зданий, высотой более 50 м (свыше 16 этажей) следует предусматривать разделение систем централизованного горячего водоснабжения на зоны по вертикали с самостоятельными теплообменниками в тепловом пункте, с самостоятельными разводками и отдельными стояками для каждой зоны (рис. 2.22). Это вызвано ограничением допускаемого давления воды перед запорной и водоразборной арматурой до 0,6 МПа [30; 31]. Для жилых зданий это значение снижено до 0,45 МПа [32]. Кроме того, перед теплообменниками верхней зоны на подводке холодной воды предусматривают повысительный насос.
Узлы присоединения абонентов в Западной Европе имеют аналогичные схемные решения. Например, в Скандинавии чаще всего применяют двухступенчатую смешанную схему присоединения системы горячего водоснабжения с рекуперативными теплообменниками. В Германии -схему с баками-аккумуляторами, позволяющими реализовать множество гидравлических сопряжений. При этом используют не только накопительные схемы (бак без встроенного теплообменника), но и аккумулирующие схемы (бак со встроенным теплообменником) [33], а их подключение осуществляют как к трубопроводам теплосети, так и к трубопроводам системы отопления [34].
В рассмотренных узлах присоединения систем горячего водоснабжения циркуляционные насосы расположены на циркуляционном трубопроводе Т4, т. е. до теплообменника. Так поступают при достаточном давлении в водопроводе В1 для работы системы горячего водоснабжения. В противном случае, когда давление в водопроводе без повысительного насоса либо при его наличии недостаточно, циркуляционный насос устанавливают на подающем трубопроводе (на рис. 2.23 показан пунктиром), располагая за теплообменником. Иногда при максимальном водоразборе в системе образуется значительная остаточная циркуляция, что является недопустимым. В этом случае ранее устраивали перемычку (на рис. 2.23 показана пунктиром) от циркуляционного к распределительному трубопроводу вокруг подогревателя второй ступени теплообменника при двухступенчатой схеме или части подогревателя при одноступенчатой схеме. Диаметр перемычки рассчитывали по методике [30], при необходимости уменьшая давление в трубопроводе холодной воды и увязывая сопротивление перемычки с сопротивлением теплообменника таким образом, чтобы при максимальном водоразборе часть циркуляционной воды проходила по ней, минуя теплообменник, а при малом водоразборе бульшая часть циркуляционной воды проходила через теплообменник вследствие более значительного сопротивления перемычки.
 |
|
Рис. 2.23. Устранение остаточной циркуляции в системе горячего водоснабжения |
В рассмотренных схемах применен трубопровод циркуляционной воды Т4. Допускается не предусматривать циркуляцию горячей воды в системах централизованного горячего водоснабжения с регламентированным по времени потреблением горячей воды, если температура ее в местах водоразбора не снижается в это время ниже нормируемой [31].
Циркуляционный трубопровод предназначен для циркуляции воды в системе горячего водоснабжения, обеспечивающей компенсацию теплопотерь в трубопроводах. Циркуляционный расход горячей воды рассчитывают по [31] с учетом остывания воды в трубопроводах на 8,5 либо 10 °С в зависимости от гидравлических условий в системе. В высотных зданиях этого перепада температур воды зачастую бывает достаточно для обеспечения циркуляции за счет гравитационного давления. Использование гравитационного давления позволяет отказаться от применения циркуляционных насосов, но с обязательным применением напорных баков аккумуляторов, что рекомендовалось ранее, как энергосберегающее решение [17] , основывающееся на отсутствии насоса. В настоящее время такие решения также реализуют [35]. Однако в современных системах горячего водоснабжения применяют иные технические подходы по обеспечению энергосбережения при повышении качества данной коммунальной услуги.
Современные системы оснащают терморегуляторами на циркуляционных трубопроводах со встроенной функцией термической дезинфекции при температуре 70 °С. Для этого обеспечивают цикличный температурный и гидравлический режим работы системы. Осуществить его возможно только с насосной циркуляцией воды. Следует также отметить, что указанные ранее перепады температуры воды вследствие ее остывания в трубопроводах в два раза выше, чем в зарубежных системах. Причиной тому является недостаточная теплоизоляция трубопроводов и наличие полотенцесушителей, что приводит к увеличению циркуляционного расхода воды и снижению энергоэффективности системы. Улучшения энергоэффективности системы горячего водоснабжения достигают присоединением полотенцесушителей к системе отопления либо применением электрополотенцесушителей.
Температурный режим теплообменников в отечественной практике проектирования нормирован [3]. При расчете поверхности нагрева водоводяных подогревателей для систем горячего водоснабжения в подающем трубопроводе теплосети следует принимать температуру в точке излома графика температур воды или минимальную температуру воды, если отсутствует излом графика температур. При расчете поверхности нагрева водоподогревателей горячего водоснабжения температуру нагреваемой воды на выходе из водоподогревателей в систему горячего водоснабжения следует принимать равной 60 °С [3]. Температуру воды в местах водоразбора необходимо обеспечивать [31]:
а) не ниже 60 °С - для систем централизованного горячего теплоснабжения, присоединяемых к открытым системам теплоснабжения;
б) не ниже 50 °С - для систем централизованного горячего теплоснабжения, присоединяемых к закрытым системам теплоснабжения;
в) не выше 75 °С - для всех систем, указанных в подпунктах "а" и "б";
г) не выше 37 °С - для помещений детских дошкольных учреждений.
Для скоростных секционных водо-водяных водоподогревателей следует принимать противоточную схему потоков теплоносителей, при этом греющая вода из теплосети должна поступать в межтрубное пространство. Кроме скоростных водоподогревателей допускается применять водоподогреватели других типов, имеющие технические и эксплуатационные характеристики не ниже, чем у скоростных, в том числе и пластинчатые [3].
I.Подключение систем горячего водоснабжения современных зданий к системе централизованного теплоснабжения преимущественно реализуют через скоростные пластинчатые теплообменники.
2.8. ОСОБЕННОСТИ СОВРЕМЕННЫХ СИСТЕМ ГОРЯЧЕГО ВОДОСНАБЖЕНИЯ
Автоматизированные системы горячего водоснабжения современных европейских зданий имеют отличия от наших традиционных систем. В них осуществляют:
• терморегулирование циркуляционных трубопроводов;
• термическую дезинфекцию трубопроводов;
• стабилизацию температуры воды у потребителя;
• стабилизацию давления воды у потребителя.
Постепенно эти новшества входят в отечественную практику проектирования. Если еще не всегда мы их применяем, то, по крайней мере, предусматриваем возможность модернизации системы горячего водоснабжения в будущем. Ведь современные здания строят со сроком эксплуатации 100 и более лет [36], поэтому уже сегодня следует отслеживать мировые тенденции развития систем горячего водоснабжения и избегать таких технических решений, которые бы усложнили их модернизацию.
Терморегулированием циркуляционных трубопроводов достигают энергосберегающего и санитарно-гигиенического эффектов. Они основаны на следующем:
• во-первых, выравнивается температура воды во всех стояках системы за счет ее перераспределения с ближних от теплового пункта стояков к дальним, чем устраняются излишние теплопотери в ближних стояках;
• во-вторых, сочетаются положительные свойства системы горячего водоснабжения без циркуляционных трубопроводов и системы с их наличием, т. е. снижаются затраты на перекачивание воды и обеспечиваются требуемые ее параметры у потребителя;
• в-третьих, система динамически подстраивается под неравномерность водоразбора и ограничивает расход воды в циркуляционных трубопроводах на минимально необходимом уровне.
Безусловно, реализовать все это возможно только в системе горячего водоснабжения с насосной циркуляцией, а гравитационная циркуляция обрекает системы горячего водоснабжение на энергетическую неэффективность. Схема системы горячего водоснабжения с многофункциональным термостатическим циркуляционным клапаном MTCV (версия А) показана на рис. 2.24,а. При превышении температуры воды в циркуляционном трубопроводе над заданной на клапане он прикрывается, ограничивая циркуляцию до минимума, соответствующего теплопотерям в трубопроводах. Если температура воды становится ниже заданного значения, клапан открывается и увеличивает ее циркуляцию. Таким образом вся система находится в равновесном температурном и гидравлическом состоянии.
30* *§0^
>Ао >Ао
у р р -X.
 |
|
О X I— -*> |
 |
|
О х I— ¦*» |
*
о |  |
 |
>L
О х і— |
а
-Т4
-ТЗ
Рис. 2.24. Схемы системы горячего водоснабжения с термостатическими клапанами на циркуляционных трубопроводах: а - европейская; б - отечественная
Системы горячего водоснабжения в подавляющем большинстве случаев имеют переменный гидравлический режим. Гидравлически уравновесить такие системы возможно лишь автоматическими клапанами. В соответствии с [31] при невозможности увязки давлений в сети трубопроводов систем горячего водоснабжения путем соответствующего подбора диаметров труб следует предусматривать установку регуляторов температуры воды или диафрагм на циркуляционном трубопроводе системы. Однако, даже в современных отечественных зданиях, идут иным путем: устанавливают либо шайбы по норме [31], либо ручные балансировочные клапаны по норме [32]. Ни те, ни другие не предназначены для работы системы с переменным гидравлическим режимом и, тем более, не способствуют экономии тепловой энергии.
Спецификой отечественных систем горячего водоснабжения до недавнего времени [32], в отличие от западных, являлась необходимость объединения в группы водоразборных стояков кольцующими перемычками в секционные узлы с присоединением каждого секционного узла одним циркуляционным трубопроводом к сборному циркуляционному трубопроводу системы. В секционные узлы объединяли от трех до семи водоразборных стояков [31]. Для такого проектного решения целесообразна установка терморегуляторов на циркуляционных участках, расположенных между точками присоединения последних водоразборных приборов на стояках и кольцующей перемычкой. Тогда терморегуляторы будут полностью справляться с возложенной на них задачей - терморегулированием системы, которое является следствием гидравлического регулирования.
Кроме терморегулирования, клапанами MTCV (версия В) можно реализовать еще и термическую дезинфекцию трубопроводов при низких температурах - 70...75 °С. Такой способ обеззараживания системы от патогенных бактерий повсеместно применяют в дальнем зарубежье. Нормативно стал он альтернативой и в ближнем зарубежье [38] вместо трудоемкого, экологически и санитарно-гигиенически опасного хлорирования, предписываемого нормой [39]. Допускаемый по [39] способ дезинфицирования трубопроводов диаметром до 200 мм и длиной до 1 км путем промывки горячей водой температурой не ниже 85.90 °С, не получил широкого применения т. к. на практике ввод сетей и их ремонт осуществляют, как правило, в летнее время, когда максимальная температура в тепловой сети не превышает 75 °С. Кроме того, нормативно не оговорено продолжительность воздействия воды температурой 85.90 °С.
В клапане MTCV (версия В) способ низкотемпературной термической дезинфекции конструктивно задан. При повышении температуры свыше 65 °С, свидетельствующем о начале дезинфекции системы, перекрывается основной проход клапана и открывается его внутренний байпас. Как только температура воды достигает 75 °С, клапан полностью закрывается, защищая систему от образования коррозии и осаждения на стенках труб кальциевого налета. Организовать такой способ дезинфекции можно только при полной автоматизации теплогидравлического режима системы с насосной циркуляцией воды. Управление процессом дезинфекции, в том числе временем и продолжительностью его проведения, осуществляют электронным регулятором, например, ECL (рис. 2.25),
 |
|
у потребителя |
который программируют на выполнение данной функции. При этом задают периодичность, время, длительность и температуру дезинфекции. Регулятор EСL по алгоритму приоткрывает клапан регулятора температуры РТ и запускает в систему горячего водоснабжения воду с повышенной температурой.
Предотвращают вероятность образования ожогов у потребителей при повышении температуры воды в момент термической дезинфекции системы горячего водоснабжения регуляторами температуры TVM. Ими также стабилизируют температуру воды, например, в смесителе душа, у потребителя при колебании давления или расхода воды в системе. Их устанавливают на трубопровод горячей воды Т3 непосредственно перед водоразборными кранами, либо смесителями (рис. 2.25). Они поддерживают заданную температуру за счет подмешивания воды из хозяйственно-питьевого водопровода В1. Такие клапаны создают переменное гидравлическое сопротивление и потому требуют насосного побуждения движения воды в системе горячего водоснабжения.
Особенностями систем высотных зданий является неравномерность давления воды у потребителей разных этажей, вызванная действием гравитационного давления, которое не должно превышать 0,6 МПа [31], либо 0,45 МПа [32], а также неравномерность давления, вызванная увеличением количества потребителей. Устраняют эти недостатки применением регуляторов давления после себя RP 226 непосредственно перед потребителями, например, квартирами (рис. 2.26). В такой системе каждый
RP226JVM потребитель находится в равных гидравлических условиях и не допускается разрушительное воздействие избыточного давления на водоразборные краны и пр. Кроме того, данный регулятор устраняет недовольство потребителей в необходимости постоянного регулирования температуры воды смесителя, например, в душе, из-за неравномерности водоразбора в системе горячего и холодного водоснабжения.
m
3!

RP226
|
RP226TVM |
 |
|
RP226 |
|
RP226JVM |
 |
RP226
со |
Упрощенным вариантом недопущения избыточного давления воды в водоразборной арматуре свыше 0,45 МПа, а, следовательно, не имеющего преимущества по выравниванию гидравлических условий у каждого потребителя, является деление по вертикали системы горячего водоснабжения здания на зоны. При этом заданное давление должно поддерживаться автоматически посредством управления работой насосных установок
Р
ИС. 2.26. Стаб
Ил
ИЗац
Ия или регуляторов давления, устанавливаемых раз-
давления во- дельно для каждой зоны [32]. д
ы у
потр
еб
и- Современные системы горячего водоснабже-
телей ния отличаются также малыми теплопотерями в
трубопроводах. Изменение температуры воды в циркуляционных кольцах таких систем не превышает примерно 5 °С, в то время как по отечественной норме [31] ее принимают равной 8,5 либо 10 °С в зависимости от конструктивного исполнения системы. Снижение теплопотерь в трубопроводах достигают их качественным теплоизолированием, повышением температуры воздуха в здании, применением автоматического регулирования систем, отказом от применения полотенцесушителей. Некоторые из этих позиций отражены в отечественных нормативах. Так, в соответствии с [32; 78] осуществлен переход проектирования систем отопления с допустимых параметров воздуха на оптимальные, что повысило температуру воздуха в здании на несколько градусов. Кроме того, по [32] допускается применение электрополотенцесушителей и обязывается применение повысительных насосов с автоматическим регулированием потребления электроэнергии при сокращении потребления воды.
Реализация в полной мере современных подходов проектирования систем горячего водоснабжения приводит не только к уменьшению типоразмеров оборудования тепловых пунктов, повышению качества предоставляемой услуги, но и к значительному экономическому эффекту. Так, лишь за счет применения терморегуляторов на циркуляционных трубопроводах уменьшается теплопотребление до 55 % [37; 82].
Проектирование системы горячего водоснабжения с гравитационной циркуляцией усложняет ее дальнейшую модернизацию с применением энергоэффективного оборудования.
Терморегулирование циркуляционных трубопроводов систем горячего водоснабжения современных зданий создает всем потребителям равные условия обеспечения горячей водой с требуемыми параметрами; обеспечивает рациональную циркуляцию воды; имеет возможность термической дезинфекции трубопроводов, снижает теплопотребление до 55 %.
2.9. ТЕПЛОСНАБЖЕНИЕ СИСТЕМ ВЕНТИЛЯЦИИ
Теплоснабжение системы вентиляции осуществляют по закрытой схеме через калорифер. При этом применяют различные схемы обвязки калориферов [40]. Преимущество отдают схеме с постоянным гидравлическим режимом, создавая постоянный поток теплоносителя через калорифер и уменьшая таким образом опасность его замораживания, а также обеспечивая лучшие условия контроля температуры воздуха [41]. При необходимости перед калорифером снижают температуру теплоносителя:
• для предотвращения разрушения калорифера, если его рабочая температура ниже температуры теплоносителя в теплосети;
• для уменьшения погрешности регулирования температуры воздуха вследствие неравномерности прогрева калорифера.
Снижают температуру теплоносителя регулятором теплового потока, например, EСL, воспринимающим температуру от датчиков температуры воздуха за калорифером, а также внутри помещения и воздействующим на двухходовой или трехходовой клапан. Главная задача обоих проектных решений заключается в обеспечении линейности регулирования тепловым потоком калорифера, т. е. чтобы этот поток изменялся пропорционально ходу штока клапана регулятора теплового потока. Чаще всего достигают такого результата применением у калорифера:
• дополнительного насоса;
• дополнительного автоматического регулятора гидравлических параметров (регулятор перепада давления либо регулятор расхода, либо комбинированный клапан).
Такими проектными решениями создают обособленные регулируемые участки с индивидуальными гидравлическими режимами, в пределах которых выбирают приемлемое решение по регулированию калорифером за счет соответствующего искривления расходной характеристики клапана регулятора теплового потока.
Схемы присоединения калориферов с использованием трехходовых клапанов показаны на рис. 2.27. Схему на рис. 2.27,а применяют для снабжения калорифера 1 постоянным расходом теплоносителя Vab. Общий расход теплоносителя Vab в трехходовом клапане 2 равен сумме расходов в прямом Va и перпендикулярном Vb каналах. Регулирование теплового потока калорифера при этом осуществляют качественно: изменением температуры подаваемого теплоносителя. Требуемую температуру теплоносителя перед калорифером достигают путем перемещения штока трехходового клапана. В зависимости от расхода Va сетевой воды и подмешиваемой воды с расходом Vb после калорифера изменяют пропорцию и температуру смеси теплоносителя. Расход Va изменяется от нуля до Vab.
Если по условиям эксплуатации источника теплоты необходимо поддерживать расход в магистральном трубопроводе на постоянном уровне, то устанавливают трехходовой клапан по схеме на рис. 2.27,б. В этом случае клапан работает на разделение потоков, а расход теплоносителя Vb в калорифере будет изменяться от нуля до Vab. Постоянный расход в магистрали обеспечивают также с использованием смешивающего трехходового клапана, установленного по схемам на рис. 2.27,в,г, если допустимо повышать температуру обратки. Эти схемы имеют некоторое преимущество, заключающееся в предпочтительной работе клапанов на обратном трубопроводе с охлажденным теплоносителем. С этой же целью на обратном трубопроводе могут устанавливать и насосы.

 |
|
г |
Рис. 2.27. Установка трехходовых клапанов:
а - на смешивание в подающем трубопроводе; б - на разделение в подающем трубопроводе; в, г - на смешивание в обратном трубопроводе
Гидравлическую увязку ответвлений к калориферам осуществляют регулятором перепада давления 3, гася им избыточное давление перед трехходовым клапаном. Либо регулятором расхода 4. В этих случаях необходимость в ручном клапане 6 отпадает, т. к. ответвления будут уравновешены автоматически. Уравновешивание гидравлического сопротивления циркуляционных колец через калорифер и через обводной участок осуществляют либо изменением диаметра трубопроводов, либо регулирующим клапаном 5, устанавливаемым на обводном участке. Возможен также вариант с установкой такого клапана и в циркуляционном кольце калорифера. Этим клапаном, при необходимости, подстраивают расходную характеристику трехходового клапана (для потока через калорифер) под характеристику калорифера для обеспечения линейности регулирования его тепловым потоком, а клапаном на обводном участке подстраивают расходную характеристику (для потока через обводной участок) трехходового клапана для обеспечения постоянства расхода теплоносителя во всем узле. Иначе, без балансировки обводного участка, гидравлическое сопротивление всей ветви и расход в ней могут быть переменными, а не постоянными [42].
При корректировании расходной характеристики трехходового клапана следует учитывать, что внешние авторитеты клапана относительно его каждого прохода соотносят к разным регулируемым участкам. Если перед калорифером нет регулятора перепада давления или регулятора расхода, то регулируемым участком с одной стороны является вся теплосеть, и трехходовой клапан работает как двухпозиционный. В этом случае при прохождении штока клапана через среднее положение возникают значительные отклонения (до 2-х раз) суммарного расхода теплоносителя в узле обвязки калорифера. Предотвращают такую неэффективную работу трехходового клапана регулятором перепада давления 3 либо регулятором расхода 4, который устанавливают на ответвлении к калориферу. Основным требованием стабилизации суммарного расхода при работе трехходового клапана является обеспечение в обоих циркуляционных контурах, проходящих через него, примерно равных гидравлических условий.
Улучшение стабильности теплоснабжения калорифера получают в схемах на рис. 2.28 с разделением циркуляционных контуров при помощи замыкающего участка: на первичный контур (обозначен пунктирной линией) с источником теплоты и на вторичный контур (обозначен штрихпунктирной линией) с калорифером. Сопротивление замыкающего участка создают как можно меньшим. Однако даже в этом случае достигают лишь примерно постоянного гидравлического режима циркуляционного кольца, проходящего через калорифер [43]. Применяя эти схемы, следует иметь ввиду, что участок обратного трубопровода, который расположен между обводным и замыкающим участками, подвержен насосному влиянию от первичного и вторичного контуров при перекрытии трехходового клапана на проход к калориферу. В таком случае преобладающее влияние на циркуляцию теплоносителя в рассматриваемом участке оказывает гравитационное давление, образующее нежелательное возвратное течение, оказывающее отрицательное влияние на регулирование температуры теплоносителя. Устраняют это влияние двумя способами: увеличением расстояния между замыкающим и обводным участками (рис. 2.28,б) [44], либо образованием гидравлической петли (рис. 2.28,в) [43]. И в том, и в другом случаях создают гидравлическое сопротивление трубопроводов в противовес гравитационному давлению.
По аналогичным схемам на рис. 2.27 и 2.28 устанавливают трехходо-
 |
|
Рис. 2.28. Разделение системы теплоснабжения калориферов на гидравлические контуры: а - с трехходовым клапаном во вторичном контуре; б и в - с трехходовым клапаном в первичном контуре |
вые поворотные клапаны. Безусловно, при таком проектном решении идеальное регулирование тепловым потоком калорифера недостижимо. Поэтому трехходовой поворотный клапан применяют лишь в системе, к которой требование по регулированию тепловым потоком калорифера не является определяющим, и у которой допускается незначительная протечка теплоносителя через клапан. К такой системе относят, например, систему теплоснабжения калорифера тепловой завесы.
В традиционной отечественной практике проектирования применение циркуляционного насоса в системе теплоснабжения калорифера является новым подходом, который не всегда воспринимается, как энергоэффективный. Поэтому осуществляют поиск более дешевого варианта с устранением возможного шумообразования и снижением затрат электроэнергии на насос. Так, в [35] предложено использование гидроэлеватора. Однако при этом не рассмотрена совместная работа системы теплоснабжения калорифера, имеющей постоянный гидравлический режим, и системы отопления, имеющей переменный гидравлический режим. Для совмещения этих режимов перед гидроэлеватором необходимо дополнительно устанавливать регулятор расхода, стоимость которого сопоставима со стоимостью циркуляционного насоса. Кроме того, наличие гидроэлеватора заставляет поддерживать повышенный перепад давления в теплосети, затрачивая ту же электроэнергию на работу сетевых насосов. В итоге, происходит перенос затрат электроэнергии с теплового пункта на теплосеть, что с учетом потерь энергии при транспортировке теплоносителя делает предлагаемое проектное решение экономически неоправданным.
В зарубежной практике проектирования снижение затрат электроэнергии на работу насоса получают в системе теплоснабжения калорифера с переменным гидравлическим режимом. При этом используют автоматически регулируемый насос, поскольку он работает на полную мощность кратковременно: лишь в самые холодные дни отопительного периода [41]. Однако система с переменным гидравлическим режимом имеет один основной недостаток, ограничивающий ее применение. Он заключается в риске замораживания калорифера при отсутствии циркуляции теплоносителя, т. е. при закрытом клапане регулятора теплового потока. Поэтому такие системы теплоснабжения калориферов применяют в системах воздушного отопления с полной либо частичной рециркуляцией внутреннего воздуха, либо других системах при обеспечении температуры смеси с наружным воздухом перед калорифером выше температуры кристаллизации теплоносителя в нем.
Наиболее простые и надежные проектные решения узлов обвязки калориферов в системах с переменным гидравлическим режимом, представлены на рис. 2.29. Недостатком схемы на рис. 2.29,а является незащищенность клапана регулятора теплового потока от влияния переменного гидравлического режима системы отопления. При перекрытии терморегуляторов на отопительных приборах системы отопления либо регулятора теплового потока по погодным условиям в тепловом пункте возрастает развиваемое давление насоса и изменяется внешний авторитет клапана регулятора теплового потока перед калорифером, что требует соответствующей автоматической корректировки положения его штока.
Полного устранения влияния колебания давления теплоносителя перед калорифером достигают в схемах на рис. 2.29,б,в. В схеме на рис. 2.29,б регулятором перепада давления обеспечивают внешний авторитет клапана регулятора теплового потока, равный единице. В этих условиях клапан
регулятора теплового потока поддерживает расходную характеристику в любом положении штока, соответствующую данным производителя. Кроме того, регулятор перепада давления совместно с регулятором теплового потока выполняют функцию ограничения максимального расхода теплоносителя через калорифер. Для этого автоматически поддерживаемый регулятором перепад давления должен соответствовать потерям давления на регуляторе теплового потока при расчетном расходе теплоносителя.
 |
|
Рис. 2.29. Обвязка калориферов в системе с переменным гидравлическим режимом: а - двухходовым клапаном; б - двухходовым клапаном и регулятором перепада давления; в - комбинированным клапаном |

Конструктивным упрощением схемы на рис. 2.29,б с выполнением тех же функций является схема на рис. 2.29,в с использованием комбинированного клапана, например, AB-QM, который объединяет функции регулирующего клапана и балансировочного клапана (регулятора перепада давления). Такая схема в настоящее время за рубежом наиболее предпочитаема, т. к. в большинстве случаев обеспечивает эффективную работоспособность системы, невзирая на огрехи в проектировании, монтаже и эксплуатации, что предает уверенности проектировщику в правильности принятого решения.
Теплоснабжение калориферов при наличии вероятности их замораживания следует осуществлять по схемам с постоянным гидравлическим режимом.
Трехходовые клапаны в системах теплоснабжения калориферов требуют проектного обеспечения их работоспособности во всех эксплуатационных режимах.
3. МОДЕРНИЗАЦИЯ ТЕПЛОВЫХ ПУНКТОВ
Модернизацию тепловых пунктов осуществляют для усовершенствования теплоснабжения здания в соответствии с современными требованиями. Основные задачи модернизации - организация учета тепло-потребления абонентом и сокращение потребления тепловой энергии при улучшении уровня теплового комфорта в обслуживаемых помещениях. Для этого, как минимум, на абонентском вводе устанавливают прибор учета и автоматический регулятор теплового потока, корректирующий отпуск теплоты по погодным условиям. Такое применение оборудования называют местным либо абонентским автоматическим регулированием. При этом не осуществляют изменений конструктивного характера в системе отопления, но предусматривают эту возможность в будущем. Особенно это касается решений о применении гидроэлеватора с регулируемым соплом. На первый взгляд, он решает поставленные задачи, но при последующей модернизации системы отопления путем установки терморегуляторов на отопительных приборах в соответствии с программой Кабмина Украины [13], от него необходимо будет отказаться.
Модернизация абонентских вводов позволяет:
оптимизировать распределение тепловой нагрузки в теплосети; адекватно управлять гидравлическим и тепловым режимами внутренней системы теплопотребления здания; снизить расход теплоносителя в теплосети; экономить энергоресурсы;
уменьшить негативное воздействие на окружающую среду.
При модернизации теплового пункта рассматривают множество задач - автоматизация процесса управления, контроль, учет... Наиболее часто решаемые задачи управления:
• регулирование температуры теплоносителя, подаваемого в систему отопления, в зависимости от температуры наружного воздуха;
• регулирование температуры теплоносителя, возвращаемого в теплосеть, в соответствии с температурой наружного воздуха по заданному температурному графику;
• ускоренный прогрев ("натоп") здания после энергосберегающего режима (пониженного теплопотребления);
• коррекция режима теплопотребления по температуре воздуха в помещении;
• ограничение температуры теплоносителя в подающем трубопроводе системы отопления;
регулирование тепловой нагрузки в системе горячего водоснабжения;
регулирование тепловой нагрузки приточных вентиляционных установок с обеспечением функции защиты от замораживания; регулирование величины снижения теплопотребления в заданные периоды по температуре наружного воздуха; регулирование режима теплопотребления с учетом аккумулирующей особенности здания и его ориентации по сторонам света.
Указанные процессы в тепловом пункте изменяют режим теплопо-требления абонента: с качественного режима на качественно-количественное. С гидравлической точки зрения - это переход от постоянного гидравлического режима к переменному. С технической точки зрения -это замена оборудования, неспособного работать в новых гидравлических условиях, на оборудование, решающее поставленные задачи. К заменяемому оборудованию относится, прежде всего, гидроэлеватор.
I Замена гидроэлеватора на насос позволяет реализовать множество энергосберегающих функций автоматического регулирования тепло-потребления здания как в момент модернизации теплового пункта, так и при последующей модернизации системы отопления и горячего водоснабжения.
3.1. ГИДРАВЛИЧЕСКИЕ ОСОБЕННОСТИ ГИДРОЭЛЕВАТОРОВ
Традиционным подходом при подключении подавляющего большинства систем отопления зданий к сети централизованного теплоснабжения считалось применение нерегулируемого гидроэлеватора. Основные его достоинства: дешевизна, простота, надежность. Он эжектирует охлажденную воду из обратного трубопровода системы отопления и смешивает ее с высокотемпературной сетевой водой, сохраняя незначительную часть напора сетевого насоса на тепловой станции, чем обеспечивает циркуляцию теплоносителя в системе отопления. Однако при всех достоинствах гидроэлеватор несовместим с современной системой отопления.
Недостатком гидроэлеватора является очень малая доля создаваемого располагаемого перепада давления для системы отопления - примерно 10 %, что относит гидроэлеватор к низкоэффективным устройствам побуждения движения теплоносителя [45]. Для того, чтобы гидроэлеватор работал необходимо обеспечить перед ним перепад давления не менее 150 кПа, а создаваемое им циркуляционное давление составляет не более 16 кПа. Это означает, что в теплосети необходимо поддерживать высокий перепад давления, затрачивая в 10 раз больше энергии от требуемой, что увеличивает возникновение аварий в подающих трубопроводах [10] и создает вероятность образования кавитации на регулирующих клапанах.
Следующий недостаток нерегулируемого гидроэлеватора - его работа при постоянном коэффициенте смешивания. При этом исключается возможность местного количественного регулирования системы отопления автоматическими терморегуляторами у отопительных приборов. Безусловно, что для двухтрубных систем отопления с переменным гидравлическим режимом такие гидроэлеваторы непригодны [7]. Для однотрубных систем отопления с квазипостоянным гидравлическим режимом такие гидроэлеваторы также непригодны. В них, хоть и значительно меньшие, чем в двухтрубных системах, но происходят колебания расхода теплоносителя, создаваемые работой терморегуляторов [18]. Устранять эти колебания следует автоматическими ограничителями расхода (регуляторами расхода) в соответствии с [9], устанавливаемыми на стояках вертикальных систем либо приборных ветках горизонтальных систем отопления. Эти регуляторы требуют потерь давления на себе для обеспечения работоспособности мембраны около 15...20 кПа, не оставляя располагаемого давления (из развиваемых гидроэлеватором 16 кПа) на преодоление сопротивления в остальных элементах циркуляционного кольца.
Нерегулируемый гидроэлеватор при колебании расхода в системе отопления создает диаметрально противоположный энергосбережению эффект: в то время, когда закрываются терморегуляторы и уменьшается расход теплоносителя, начинает возрастать температура теплоносителя на выходе из него [20]. При этом возрастает температура теплоносителя в трубопроводах системы отопления и в обратном трубопроводе теплосети, увеличивая теплопотери в трубопроводах и ухудшая работу ТЭЦ или районной котельной. Кроме того, работа нерегулируемого гидроэлеватора несовместима с регулятором теплового потока, который следует устанавливать на абонентском вводе тепловой сети [9].
Некоторые вышерассмотренные недостатки устранены в автоматически регулируемом гидроэлеваторе. Он способен обеспечивать качественно-количественное регулирование теплоносителя в системе с постоянным гидравлическим режимом по заданному температурному графику отпуска теплоты на отопление здания. Однако при квазистационарном режиме, характерном для однотрубных систем отопления с терморегуляторами на отопительных приборах, при закрывании терморегуляторов у этого гидроэлеватора также наблюдается нестабильное регулирование, вызванное возрастанием сопротивления системы из-за несбалансированности обводных либо замыкающих участков узлов обвязки отопительных приборов [43].
Исходя из указанных недостатков гидроэлеваторы, как энергетически неэффективные и не в полной мере удовлетворительно регулирующие устройства, не нашли применения за рубежом. В отечественной же практике проектирования происходит поиск области их применения. Так, например, в работах [12; 20] предлагается использовать гидроэлеватор в системах отопления с терморегуляторами, если регулирование по погодным условиям реализуется методом пропусков: периодически прерывается циркуляция теплоносителя через гидроэлеватор и всю систему. По такому принципу рекомендовано реконструировать существующие абонентские вводы зданий. Однако область применения данного метода регулирования пропусками ограничена в работе [46] - это небольшие системы при положительных температурах наружного воздуха. Кроме того, следует учесть, что терморегуляторы на отопительных приборах, хоть и с запаздыванием, все же уравновешивают между собой циркуляционные кольца системы. Они компенсируют своим сопротивлением не только внутренние и внешние воздействия на систему отопления, но и огрехи в ее расчете и монтаже. При регулировании пропусками (отключении системы отопления) каждый раз нарушается сбалансированность системы, перераспределяется теплоноситель и затем вновь происходит длительное ее восстановление. Таким образом, регулирование пропусками - это лишь дополнительный возмущающий фактор, который ухудшает работу системы отопления, не лучшим образом обеспечивая тепловой комфорт и энергосбережение. Кроме того, регулирование пропусками приводит к колебаниям температуры и давления теплоносителя, что пагубно влияет на систему: создаются условия для разуплотнения фланцевых соединений; возникает специфическое воздействие на сталь, вызывающее ее старение, снижение пластичности, механических свойств и малоцикловой прочности [46]. Поэтому модернизация тепловых пунктов предполагает полный отказ от применения гидроэлеваторов и их замену на циркуляционные насосы. Сокращаемое от такой замены теплопотребление составляет в среднем 13 % [47]. При этом уменьшаются затраты на перекачку теплоносителя сетевыми насосами и появляются незначительные дополнительные затраты электроэнергии, расходуемые маломощными насосами на абонентских вводах, которые относительно затрат тепловой энергии на здание составляют от 3 до 0,3 % [25]. Причем бульшему значению соответствуют здания с отапливаемой площадью 100 м
2, а меньшему - 10000 м
2.
I Гидроэлеватор - низкоэффективное устройство, не сочетающееся с переменным гидравлическим режимом теплопотребления современного здания.
3.2. АВТОМАТИЗАЦИЯ СУЩЕСТВУЮЩИХ ТЕПЛОВЫХ ПУНКТОВ
До осуществления замены оборудования теплового пункта необходимо провести его детальное техническое и теплогидравлическое обследование, в процессе которого выясняют фактическое состояние абонентского ввода. При этом определяют [47]:
проектные и фактические расходы теплоносителя; проектные и фактические часовые, а также месячные тепловые нагрузки;
проектные и фактические параметры теплоносителя на вводе -средние значения и их отклонения как в рабочем, так и в аварийном режиме работы теплосети;
содержание газов, твердых частиц и химических примесей в теплоносителе;
наличие отложений на внутренних поверхностях труб и арматуры;
наличие в трубах блуждающих токов, разности потенциалов и вибраций;
источники помех для электронных устройств; стабильность электропитания.
Получают указанные данные как расчетным методом, так и методом прямых замеров. Так, расходы теплоносителя при расчетном методе определяют по проектным нагрузкам и температурному графику; при прямом -ультразвуковым расходомером с накладными датчиками. Для закрытых систем в последнем случае следует определять расходы в подающем и в обратном трубопроводах для выявления несанкционированного разбора сетевой воды либо утечек.
Тепловые нагрузки определяют по температурному режиму источника теплоснабжения и температурному режиму системы отопления.
По пьезометрическому графику давления теплоносителя теплосети в статическом и динамическом режимах определяют проектные параметры теплоносителя на вводе в здание и сопоставляют их с реальными показателями по манометрам.
Информация о содержании в теплоносителе воздуха и газов, механических и взвешенных частиц позволяет правильно подобрать тепломер. Такой анализ осуществляют по отложениям в трубах и грязевиках. Следует обратить внимание на наличие магнетитов в теплоносителе, увеличивающих погрешность электромагнитных расходомеров [48]. Наличие в теплоносителе механических частиц недопустимо при использовании ротационных тепломеров, насосов и автоматических клапанов.
Блуждающие токи и электрохимическая коррозия могут быть причиной неудовлетворительной работы для датчиков расхода и температуры теплоносителя, а также тепловычислителя. Вибрация существенно влияет на работу вихревых расходомеров.
Нестабильность электропитания предопределяет выбор тепловычислителя с аккумуляторами. Влияет также на расположение штока автоматических клапанов при отсутствии электроэнергии - закрыто, промежуточное - полностью открыто. Заставляет устанавливать местный резервный источник электроснабжения, либо оставлять гидроэлеватор, как резервный вариант узлу смешивания с насосом.
На основании полученной информации выбирают схему абонентского ввода, подбирают соответствующее оборудование, обеспечивают его работоспособность. Затем определяют этапы выполнения работ. Автоматизацию тепловых пунктов осуществляют:
• поэтапно;
• в один этап.
Поэтапную модернизацию применяют при отсутствии единоразовых средств на полную автоматизацию. Зачастую реализуют этот путь при дальнейшей замене зависимого присоединения абонента к теплосети на независимое. На первом этапе устанавливают тепломер и насос [49], либо только тепломер [50; 51]. На втором - пластинчатый теплообменник и автоматические клапаны [49]. С учетом отечественного норматива [9], автоматический регулятор теплового потока следует устанавливать на первом этапе.
 |
|
Рис. 3.1. Параллельное размещение насосного узла к гидроэлеватору |
При установке насосов, гидроэлеватор может быть демонтирован либо оставлен. В первом варианте гидроэлеватор заменяют патрубком и устанавливают заглушку на подмешивающем трубопроводе либо срезают его, а в подающий либо обратный трубопровод врезают узел обвязки насосов с перемычкой. Кроме того, после насосов устанавливают ручной регулирующий клапан для наладки системы отопления температурным методом [5], а перед насосами устанавливают сетчатый фильтр.
Во втором случае узел обвязки насоса с регулирующим клапаном и фильтром размещают параллельно гидроэлеватору (рис. 3.1) [49]. Фильтр следует размещать после перемычки, что обеспечивает фильтрование как сетевой, так и подмешиваемой воды. На перемычке следует установить обратный клапан для предотвращения перетока сетевой воды в обратный трубопровод. Врезку подающего трубопровода после насосов осуществляют за задвижкой, отключающей систему отопления, которая при работе насосов должна быть закрыта. Кроме того, между фланцами соединения гидроэлеватора к подмешивающему трубопроводу устанавливают заглушку.
Наилучшим вариантом модернизации теплового пункта является его автоматизация в один этап. Таким путем пошли в Киеве при замене тепловых пунктов общественных зданий. Реализуемый подход представлен на рис. 3.2.
Инженерные системы здания при автоматизации теплового пункта остаются без изменения. Однако возможна дальнейшая их модернизация путем установки автоматических терморегуляторов на узлы обвязки отопительных приборов системы отопления и установки терморегуляторов на циркуляционные трубопроводы системы горячего водоснабжения.
d
о
ш
О
CL
1=
О
d
о
ш
о
о |  |
-
о
о
ш
_а
о_ |
|
Рис. 3.2. Схема замены узлов при модернизации теплового пункта |
Такая модернизация становится возможной, поскольку побудителями движения воды в этих системах являются насосы. Кроме того, в новых узлах установлены сетчатые фильтры, снижающие загрязненность теплоносителя.
В старом тепловом пункте демонтируют практически все оборудование (рис. 3.3): контрольно-измерительные приборы, узел учета, скоростные водоподогреватели, элеваторный узел. Оставляют лишь задвижки и грязевики. Причем по требованию [3] грязевик на обратном трубопроводе устанавливают перед регулирующими устройствами, а также приборами учета расходов воды и тепловых потоков.
 |
|
a |
 |
Рис. 3.3. Общий вид абонентского ввода:
а - до модернизации; б - после модернизации |
Новые узлы присоединения систем отопления (рис. 3.3,б) и горячего водоснабжения проектируют в соответствии с местными условиями. При модернизации тепловых пунктов по программе Европейского банка реконструкции и развития в Киеве применяют зависимую схему присоединения системы отопления (рис. 2.8...2.10) без перепускного клапана 18 и двухступенчатую смешанную схему присоединения системы горячего водоснабжения с пластинчатыми теплообменниками (рис. 2.21,г). Кроме того, в тепловом пункте автоматизируют отвод воды из приямка по схеме на рис. 2.17.
Новые узлы присоединения систем зачастую имеют заводское изготовление и поставляются на объекты собранными в виде блочного теплового пункта. Блок поставляют с приваренными патрубками к ответным фланцам, что облегчает монтажные работы.
При модернизации тепловых пунктов в подавляющем большинстве случаев целесообразно применять блочные тепловые пункты. Они собраны и испытаны в заводских условиях, отличаются надежностью. Монтаж оборудования упрощается и удешевляется, что, в конечном счете, снижает стоимость модернизации [52].
I.Модернизацию теплового пункта осуществляют на основании детального технического и теплогидравлического обследования абонентского ввода.
4. БЛОЧНЫЕ ТЕПЛОВЫЕ ПУНКТЫ
 |
|
Рис. 4.1. Блочный тепловой пункт |
Блочные тепловые пункты (БТП) применяют для присоединения к тепловой сети систем отопления, горячего водоснабжения, вентиляции и кондиционирования как новых, так и существующих зданий, при модернизации их абонентских вводов. БТП представляет собой готовую к подключению и эксплуатации компактную установку (рис. 4.1).
Компоновку БТП выполняют индивидуально, с учетом размеров помещения теплового пункта.
Изготовляют БТП под любые тепловые нагрузки на основании базовых схем [53], которыми предусмотрены варианты присоединения инженерных систем здания к тепловой сети. Подбор оборудования осуществляют по программе расчета тепловых пунктов Данфосс. В общем случае БТП состоит из комбинации следующих составляющих:
• узла учета и регулирования тепловой энергии для учета фактического расхода теплоносителя и теплоты, а также регулировки (снижения) расхода теплоносителя в соответствии с заданным графиком температуры;
• узла отопления для обеспечения требуемого расхода тепловой энергии с учетом погодных условий, времени суток, дней недели и пр.;
• узла горячего водоснабжения для поддержания нормативной температуры воды (55...60 °С) в системе горячего водоснабжения и осуществления термической дезинфекции системы;
• узла вентиляции для регулирования расхода тепловой энергии в соответствии с погодными условиями и временем суток.
БТП представляет собой автоматизированную установку с необходимым оборудованием в соответствии с требованиями, предъявляемыми к тепловым пунктам. В комплект поставки БТП входят: теплообменники, циркуляционные насосы, запорно-регулирующая арматура, фильтры, трубопроводы, приборы автоматики, щит управления, кабели, документация... Большинство указанного оборудования подбирают по компьютерным программам, компактно увязывая между собой для обеспечения удобства эксплуатации. Задача проектировщика, применяющего БТП, сводится к сбору исходных данных и указанию их в опросном листе.
Применение БТП по сравнению с традиционным абонентским вводом позволяет:
• снизить затраты на создание теплового пункта;
• уменьшить занимаемую площадь помещения;
• сократить срок монтажа и пуско-наладочных работ;
• сэкономить тепловую энергию и денежные средства;
• повысить надежность теплоснабжения здания;
• упростить дальнейшую модернизацию (автоматизацию) инженерных систем зданий.
I Блочный тепловой пункт представляет собой готовое техническое решение для абонентского ввода. Теплогидравлическое взаимодействие и геометрическое расположение всех элементов в нем осуществляет производитель.
5. ОБЪЕКТ РЕГУЛИРОВАНИЯ
Объектом регулирования в тепловом пункте может быть вся система отопления, система теплоснабжения калориферов, система горячего водоснабжения, части этих систем, теплообменный прибор или процесс. Так, объектом регулирования для балансировочного клапана после насоса является вся система отопления; для балансировочного клапана на распределительной гребенке - часть системы; для регулятора теплового потока - теплообменник при независимом подключении либо смесеобразование (процесс) теплоносителя до требуемой температуры при зависимом подключении системы отопления. Аналогично определяют объект регулирования в системе теплоснабжения калориферов и в системе горячего водоснабжения. Отличительная особенность системы горячего водоснабжения заключается в том, что она разомкнута и объектом регулирования для водоразборного крана (регулирующий клапан) является водоразбор (процесс).
5.1. РЕГУЛИРОВАНИЕ ТЕПЛОВОГО ПОТОКА
Номинальный тепловой поток Qn теплообменных приборов получают в результате тепловых испытаний в специальных климатических камерах при определенных нормированных влияющих факторах [54]. В реальных условиях эксплуатации расход G теплоносителя через теплообменный прибор, средний перепад температур At между прибором и окружающим воздухом, способ подключения и много других факторов, как правило, отличаются от тех, при которых проводились испытания. Их учитывают поправочными коэффициентами к номинальному тепловому потоку. Причем одни из них являются постоянными (например, на цвет покраски, способ установки, способ подключения и т. д.), а другие - переменными. Закономерности влияния переменных факторов используют для регулирования теплового потока теплообменных приборов Q. С учетом изложенного, тепловой поток теплообменного прибора зависит от переменных факторов следующим образом:
где n и m - показатели степени.
Показатель степени m = 0...0Д8. Нижняя граница характерна для радиаторов, верхняя - для конвекторов. В целом этот показатель весьма незначительно влияет на Q.
Показатель степени n = 1,25.1,35 характерен для всех конструкций конвекторов, а для радиаторов n ~ 1,3. Он существенно изменяет номинальный
тепловой поток теплообменного прибора, что для конвектора либо радиатора показано на рис. 5.1 при температуре воды на входе, равной 90 °С. Влияние водогликолевой смеси на характеристики теплообменных приборов необходимо учитывать по рекомендациям производителей.
 |
|
Рис. 5.2. Зависимость теплового потока греющего пола от перепада температур и расхода теплоносителя |
 |
|
Рис. 5.1. Зависимость теплового потока конвектора от перепада температур и расхода теплоносителя |
Уменьшение перепада температур теплоносителя между входом и выходом теплообменного прибора приводит к увеличению деформации кривой, характеризующей зависимость относительного теплового потока Q/Qn от относительного расхода G/Gn теплоносителя. Значительная деформация этой кривой происходит в отопительных приборах однотрубных систем отопления. Несложно подсчитать, что, например, в десятиэтажном здании с однотрубной системой отопления и расчетным перепадом температур в 25 °С перепад температур в отопительных приборах составит 25/10 = 2,5 °С. Кроме того, в процессе качественного центрального регулирования системы изменяется перепад температур теплоносителя с 25 °С до примерно 15 °С, следовательно в отопительном приборе перепад температур уменьшается до 15/10 = 1,5 °С. Характеристика отопительных приборов при этом становится почти прямоугольной. В этом случае при незначительном открытии регулятора максимально возрастает теплоотдача отопительного прибора. Остальной ход штока регулятора будет бесполезным, поскольку происходит так называемое двухпозиционное регулирование - "открыто либо закрыто”. Это приводит к скачкообразному регулированию теплового комфорта в помещении, увеличению вероятности шумообразования и уменьшению энергоэффективности системы. Регулирования тепловым потоком отопительных приборов в однотрубных системах достигать тем сложнее, чем больше отопительных приборов в стояке либо приборной ветке. Гораздо сложнее достичь линейного регулирования теплообменных приборов в одно
труб
ных системах пр
и Рис. 5.3. Характеристика теплообменника

при различных видах регулирования: 1 - качественном по температуре наружного воздуха; 2 - качественном по температуре помещения; 3 - количественном по температуре помещения [55]
модернизации теплового пункта, если у отопительных приборов отсутствуют терморегуляторы. Тогда все задачи по регулированию отопительных приборов возлагаются на регулирующий клапан теплового пункта.
Именно значительная кривизна характеристики отопительных приборов является причиной отказа в европейских странах от применения однотрубных систем отопления. А модернизация тепловых пунктов с однотрубными системами (в бывших социалистических странах) предполагает дальнейшую модернизацию системы отопления путем установки терморегуляторов у отопительных приборов, либо полную замену однотрубной системы отопления на двухтрубную с терморегуляторами.
В значительно лучших условиях происходит регулирование теплового потока отопительных приборов двухтрубной системы отопления, поскольку перепад температур в них равен перепаду температуры в системе отопления. Например, те же 25...15 °С. Получаемая кривизна характеристики отопительного прибора дает возможность количественно изменять расход теплоносителя ходом штока регулирующего клапана, управляя тепловым потоком отопительного прибора и обеспечивая потребление тепловой энергии в соответствии с потребностью для поддержания теплового комфорта.
Наилучшими условиями, с точки зрения регулирования, но не санитарно-гигиенической, было бы увеличение перепада температуры в системе отопления. Компромисса достигают только в двухтрубных системах отопления с перепадом температур примерно в 15...25 °С.
Подобное искривление имеет характеристика теплового потока греющего пола при температуре теплоносителя на входе, равной 46 °С, что показано на рис. 5.2. Так, кривизна характеристики греющего пола в диапазоне рабочих перепадов температур (3...11 °С) соответствует кривизне характеристики отопительного прибора двухтрубной системы отопления (10...25 °С). Следовательно, эти системы примерно одинаково поддаются регулированию.
Некоторое изменение кривизны характеристики теплообменного прибора вносит способ его регулирования, что показано на характеристике теплообменника на рис. 5.3 [55]. При качественном регулировании (изменением температуры подаваемого теплоносителя) характеристика теплообменника более пологая, чем при количественном регулировании (изменением расхода теплоносителя). Область разброса характеристик на рисунке является функцией разности температур между тепло-обменивающимися средами.
Таким образом, большинство теплообменных приборов имеют нелинейную зависимость Q/Qn от G/Gn. Это усложняет процесс регулирования теплового потока. Так, при увеличении относительного расхода теплоносителя с 0 до 20 % относительный тепловой поток возрастает с 0 до 80 % (суммарный диапазон по графикам на рис. 5.1...5.3). Следовательно, теплообменные приборы весьма чувствительны при регулировании малыми расходами теплоносителя, а при расходах, близких к номинальному (расчетному) значению и выше, их тепловой поток существенно не изменяется.
5.1.1. Идеальное регулирование теплообменного прибора
Стабильное управление теплообменным прибором получают при линейной зависимости его теплового потока от хода штока регулирующего клапана. С этой целью рассматривают идеальную совместную работу теплообменного прибора и регулирующего клапана. Ее суть заключается в том, что расходная характеристика клапана должна быть зеркальным отображением характеристики теплообменного прибора. Для этого необходимо обеспечить 10 % увеличение относительного расхода G/Gn на клапане при относительном подъеме штока к/к\00 на 50 %. Тогда относительный рост теплового потока Q/Qn составит 50 % при открывании клапана к/к\00 на 50 % (рис. 5.4), т. е. достигнуто линейное регулирование.
Рассмотренное управление теплообменным прибором является идеализированным, к которому следует стремиться. Особенно важно это
при использовании регуляторов теплового потока (температуры) прямого действия, поскольку между датчиком температуры и положением штока клапана установлена жесткая связь. Важным это является и для регуляторов непрямого действия. В обоих вариантах улучшается реакция регулирующего клапана на изменение температуры, что повышает в итоге тепловой комфорт в помещении и экономит энергоресурсы.
Ш
¦N
0,5 |  |
|
Рис. 5.4. Регулирование теплообменного прибора: а - характеристика теплообменного прибора; б - расходная характеристика регулирующего клапана; в - идеальная характеристика регулирования теплообменного прибора [56] |
 |
0,5
в |
Рассмотренные закономерности регулирования относятся к отопительным приборам системы отопления, теплообменникам системы отопления и горячего водоснабжения, калориферам системы вентиляции. Они справедливы также и для тех систем отопления, которые не имеют терморегуляторов у отопительных приборов.
Линейное управление тепловым потоком теплообменного прибора -идеальный закон регулирования, к которому следует стремиться при проектировании водяных инженерных систем здания.
Выбор вида расходной характеристики клапана зависит от вида характеристики объекта регулирования.
5.1.2. Идеальное регулирование процесса
При подборе регулятора теплового потока, устанавливаемого перед узлом смешивания в тепловом пункте, следует обеспечить адекватную реакцию регулирующего клапана на изменение температуры теплоносителя. Для этого необходимо, чтобы клапан пропускал необходимое количество сетевой воды.
Расход сетевой воды и температура теплоносителя, подаваемого в систему отопления, линейно зависят от коэффициента смешивания, и, следовательно, линейно взаимосвязаны между собой. Поскольку тепловой
поток на отопление, регулируемый по наружному воздуху и температурному графику, также линейно зависит от температуры теплоносителя в системе отопления, то расход теплоносителя, проходящий через регулирующий клапан, должен изменяться линейно. Итоговый график идеального регулирования смесеобразования теплоносителя представлен на рис. 5.5, где t/t
z характеризует отношение текущего значения температуры теплоносителя, подаваемого в систему отопления, к расчетному (номинальному).
|
t/ta ‘ |
|
|
0,5 |
|
|
|
0,5 h/hioo |
|
Рис. 5.5. Идеальное регу- |
|
|
лирование сме- |
|
|
сеобразования |

В системе горячего водоснабжения регулируемым процессом является водоразбор потребителем. Этому процессу лишь в последнее время стали уделять внимание, особенно в высотных зданиях, где при незначительном открывании водоразборного крана истекает вода со значительным расходом и дальнейшее открытие крана не приводит к изменению расхода. Кроме того, при использовании смесителей наблюдаются колебания температуры смеси, вызываемые изменением давления в системе холодного и горячего водоснабжения.
Идеальным регулированием процесса водоразбора является обеспечение линейной зависимости между относительным ходом штока водоразборного крана к/кю0 (либо относительным открытием проходного сечения) и относительным водоразбором G/Gn (рис. 5.6).
I Линейное управление процессами смесеобразования и водоразбора -идеальный закон регулирования, к которому следует стремиться при проектировании водяных инженерных систем здания.
6. ОБОРУДОВАНИЕ ТЕПЛОВЫХ ПУНКТОВ
Тепловые пункты подразделяют на:
центральные тепловые пункты - для присоединения систем отопления, вентиляции, горячего водоснабжения и технологических теплоиспользующих установок для двух или более зданий; индивидуальные тепловые пункты - то же, для одного здания или его части;
местные (квартирные) тепловые пункты - для присоединения квартирных систем теплопотребления.
Первые два типа тепловых пунктов являются нормируемыми [3]. Последний тип только начинает распространяться в нашей стране, хотя за рубежом нашел широкое применение. Для его реализации изготавливают блочные тепловые пункты заводской готовности, устанавливаемые непосредственно в квартирах или коттеджах. Это особенно удобно для зданий с неизвестной заранее планировкой помещений (квартир) и типом инженерных систем в этих помещениях. Они предоставляют возможность выбора квартиры из общей площади здания любой площади и этажности, а также позволяют выполнить инженерные системы любого сочетания и степени сложности по индивидуальному заказу.
В любом типе тепловых пунктов предусматривают размещение оборудования, арматуры, приборов контроля, управления и автоматизации, посредством которых осуществляют:
• преобразование вида теплоносителя или его параметров;
• контроль параметров теплоносителя;
• учет тепловых потоков, расходов теплоносителя;
• регулирование расхода теплоносителя и распределение его по системам потребления теплоты;
• защиту местных систем от аварийного повышения параметров теплоносителя;
• заполнение и подпитку систем теплопотребления;
• аккумулирование теплоты;
• водоподготовку для систем горячего водоснабжения.
Перечисленные мероприятия, в зависимости от назначения теплового пункта и местных условий, могут применять все, либо частично. Осуществляют данные мероприятия соответствующим подбором оборудования тепловых пунктов.
I Современное автоматическое оборудование наделено новыми свойствами и функциями, которые требуют корректировки традиционной отечественной практики проектирования тепловых пунктов.
6.1. КЛАПАНЫ
Клапаны относят к классу трубопроводной арматуры. Они отличаются способом перекрытия потока теплоносителя, заключающимся в возвратно-поступательном перемещении затвора вдоль оси потока теплоносителя в седле корпуса арматуры [46]. В соответствии со стандартом [57] по назначению различают арматуру: запорную (для перекрытия потока), регулирующую (для изменения расхода теплоносителя), распределительно-смесительную (для распределения потоков теплоносителя по направлениям или для смешивания потоков), предохранительную (для защиты элементов системы при отклонении параметров теплоносителя за рекомендуемые пределы), обратную (для автоматического предотвращения изменения направления теплоносителя).
Одно из главных отличий современной арматуры - это многофункциональность, т. е. предназначенность для выполнения нескольких функций. Такой арматурой является, например, запорно-регулирующая.
Запорная арматура предназначена для перекрытия потока теплоносителя. Принимать запорную арматуру в качестве регулирующей не допускается [3]. Это вызвано, прежде всего тем, что запорная арматура конструктивно не предназначена для таких задач: имеет низкую цикловую нагрузку (быстрое срабатывание при частом использовании) и создает резкий перепад давления теплоносителя при закрывании [46].
Регулирующая арматура предназначена для регулирования расхода теплоносителя. Независимо от конструктивного исполнения конечной целью ее подбора является обеспечение линейной зависимости между регулирующим воздействием и изменением регулируемого параметра [55].
Клапаны следует применять согласно их назначению.
6.1.1. Пропускная способность клапана
Основной гидравлической характеристикой запорно-регулирующей арматуры является коэффициент местного сопротивления %. Его определяют при протекании воды через клапан в режиме квадратичного сопротивления. Находят % экспериментально как отношение потерянного полного давления на клапане к динамическому давлению в его условном входном сечении. Кроме того, в коэффициент местного сопротивления клапана включено сопротивление участков присоединительных трубопроводов, на которых происходит перестройка поля скорости воды. Эта особенность требует наличия в системе прямых участков трубопроводов перед клапаном и после него (рис. 6.1), что не всегда достижимо.
При прямолинейных участках труб длиной меньше указанных со- ^ jqj
|
-X- |
|
|
5 d 1 1
<———>\ <— |
Ш |
—>¦ |
|
|
Рис. 6.1. Присоединение клапанов |
отношений, гидравлические харак-
k **' ^ ^
тер
истики э.р
матуры
буду
т отли- Рис. 6.1. Присоединение клапанов чаться от параметров, предоставляемых производителем в техническом описании. Рекомендуется, чтобы расстояние между элементами теплового узла, создающими местные сопротивления, было не меньше 10Д При меньших соотношениях необходимо экспериментально определять общее сопротивление узла, состоящего из нескольких близко расположенных элементов. Арифметическое суммирование местных сопротивлений этих элементов, как часто делается на практике, не отвечает реальному гидравлическому сопротивлению узла. Это является одной из причин необходимости наладки системы и применения регулирующих клапанов.
К гидравлическим характеристикам клапанов относят также пропускную способность. Ее определяют как объемный расход воды в м
3/ч с плотностью 1000 кг/м
3, проходящей через клапан при перепаде давления 10
5 Па (1 бар). Поэтому часто в каталогах и справочниках пренебрегают знаменателем единиц измерения и указывают только м
3/ч. Однако при этом теряется гидравлический смысл данного параметра.
Для определения местных потерь давления АР, Па, в клапанах преобразуют формулу Вейсбаха
АР =|^, (6.1)
в уравнение (6.2), заменяя скорость воды отношением объемного расхода к площади условного проходного сечения и применяя единицы измерения [бар] для АР, -
|
АР = |  |
(6.2)
где ? - коэффициент местного сопротивления; р - плотность воды, кг/м
3; и - скорость движения воды, м/с; k
v - пропускная способность клапана, (м
3/ч)/бар
0,5; V - объемный расход воды, м
3/ч.
Сравнивая уравнения (6.1) и (6.2), определяем, что пропускная способность клапана k
v, (м
3/ч)/бар
0,5 состоит из коэффициента местного сопротивления и площади входного сечения клапана, которую рассчитывают по условному диаметру входного сечения. Поэтому размерность k
v представляют иногда в м
2, что не в полной мере отражает гидравлическую суть данного параметра.
Параметр k
v, оцениваемый размерностью лишь м
3/ч, удобен в пользовании тем, что дает возможность ощутимого восприятия его пропускной способности при сравнении с другими клапанами. Для всех клапанов перепад давления при их испытании постоянен [58]. Но он, как правило, не совпадает с перепадом давления в реальной системе. Поэтому при заказе и спецификации клапанов необходимо рассчитывать k
v по номинальным параметрам системы с учетом традиционно применяемой системы размерностей. Наиболее часто встречающиеся переводные формулы приведены в табл. 6.1.
|
Таблица 6.1 Определение пропускной способности клапана kv, (мі/ч)/бар0'3 |
|
АР, бар, |
АР, кПа, |
АР, мм вод. ст., |
АР, кПа, |
АР, Па, |
|
V, м3/ч |
V, л/с |
V , м3/ч |
V, л/ч |
G, кг/ч |
|
, V |
, V |
, „, У |
, V |
G |
|
|
к |
к |
0,1 7&р |
K~[),5lbJw |
|
Следует обратить внимание на то, что параметр k
v может иметь иную индексацию, например, k
vs. В этом случае данный параметр определяет пропускную способность клапана в максимально открытом положении.
Параметр k
v является аналогом проводимости a [14], (кг/ч)/Па
0,5. Под проводимостью подразумевают физическую величину, количественно характеризующую способность элемента гидравлической системы пропускать воду при наличии на нем перепада давления. По проводимости находят гидравлические потери не только клапана, но и системы в целом
(6.3)
АP = \g
2 = SG
2
где S - характеристика гидравлического сопротивления участка системы, Па/(кг/ч)
2,
S = A
'X |  |
(6.4)
где А - удельное динамическое давление на участке, Па/(кг/ч)
2,
А = 6,25/10
8pd
4. (6.5)
В центральной Европе потери давления АР, бар, на участке трубопровода находят по аналогичным уравнениям. Отличие состоит в применяемых единицах измерения и в учете влияния на потери давления гидравлического режима течения в пристенной области трубопровода. Для упрощения расчетов это влияние выражают переменным показателем степени m [43].
АР = CV
m, (6.6)
где C - характеристика сопротивления участка трубы, бар/(м
3/ч)
т.
Практические расчеты осуществляют по осредненному показателю степени. При использовании стальных труб принимают m = 1,9, медных -m = 1,8. Более точные значения указаны в стандартах, например, DIN 2440, DIN 2448. Значения показателя степени m в зависимости от материала и диаметра труб при известной скорости теплоносителя представлены в табл. 6.2.
|
Таблица 6.2 Показатель степени «т» для цилиндрических труб |
|
Материал |
Диаметр |
|
Скорость теплоносителя, |
м/с |
|
|
трубы |
трубы |
0,2 |
0,5 |
1,0 |
1,5 |
2,0 |
3,0 |
|
|
3/8’’ |
1,804 |
1,861 |
1,910 |
|
|
|
|
|
1/2’’ |
1,804 |
1,868 |
1,910 |
|
|
|
|
|
1’’ |
1,829 |
1,870 |
1,918 |
|
|
|
|
Сталь |
1 1/2’’ |
|
1,879 |
1,919 |
|
1,947 |
|
|
|
65 мм |
|
1,880 |
1,923 |
|
1,951 |
1,961 |
|
|
100 мм |
|
1,896 |
1,920 |
|
1,949 |
1,964 |
|
|
300 мм |
|
|
1,933 |
|
1,953 |
1,966 |
|
|
10x1 мм |
1,779 |
1,766 |
1,771 |
1,787 |
|
|
|
Медь |
18x1 мм |
1,738 |
1,720 |
1,790 |
1,810 |
|
|
|
28x1,2 мм |
1,801 |
1,811 |
1,862 |
1,802 |
1,783 |
|
|
|
54x2 мм |
|
1,822 |
1,792 |
1,827 |
1,829 |
|
|
Для обеспечения регулирования системы в заданных пределах необходимы правильный подбор и расчет клапана. Однако на практике зачастую регулирующие клапаны не рассчитывают, а подбирают по диаметру трубопровода, на котором их устанавливают. Это приводит к ухудшению чувствительности регулятора, к потере его регулирующей способности. Наиболее ярким примером являются водоразборные краны горячей или холодной воды, из которых при незначительном открытии выходит сильная струя воды. Дальнейшее их открытие не приводит к существенному увеличению. В результате - либо перерасход воды, либо психологическая неудовлетворенность потребителя.
Причиной плохой работы системы в целом или регуляторов, в частности, может быть неверный подбор клапанов - лишь по пропускной способности и без учета изменения динамических характеристик. Одним из основных факторов, влияющих на работу клапана в динамическом режиме работы системы, является его внешний авторитет.
Пропускная способность - основная гидравлическая характеристика клапана, которая учитывает его сопротивление, создаваемое проходу теплоносителя.
Подбор клапана по пропускной способности, расчетному перепаду давления и расчетному расходу теплоносителя пригоден лишь для определения типоразмера клапана и не отражает его регулировочную способность в системе.
6.1.2. Внешний авторитет клапана
Изменение расхода теплоносителя клапаном зависит как от его пропускной способности, так и от участка системы, на котором клапан вызывает изменение давления теплоносителя. Этот участок называют регулируемым. Он включает трубопроводы с установленными приборами и оборудованием. За пределами этого участка перепад давления остается неизменным или колеблется не более чем на ± 10 %. При проектировании теплового пункта таким участком может являться либо целиком система теплоснабжения, отопления, горячего водоснабжения, либо отдельные ее части, в которых автоматически поддерживается постоянный перепад давления. Схематическое изображение регулируемого участка показано на рис. 6.2.
 |
Рис. 6.2. Схема регулируемого участка: 1 - автоматический регулятор;
2 - ручной балансировочный клапан; 3 - объект регулирования; 4 - вход и выход теплоносителя |
Представленная схема системы автоматического регулирования, состоит из регулируемого объекта и взаимодействующего с ним автоматического регулирующего клапана. Кроме того, в данную схему включен и ручной балансировочный клапан, зачастую устанавливаемый в системе. Такая схема соответствует, например, системе отопления с терморегуляторами у отопительных приборов и ручными балансировочными клапанами на ответвлениях, либо общим балансировочным клапаном в тепловом пункте за насосом. Схема регулируемого участка в равной степени может быть с одним регулирующим органом - клапаном автоматического регулятора, либо ручным регулирующим клапаном.
Автоматический регулятор - устройство, реагирующее на изменение регулируемого параметра объекта и автоматически управляющее процессами, выполняемыми для поддержания этого параметра в определенных пределах или для изменения его по определенному закону. В отличие от автоматического регулятора, ручным клапаном осуществляют те же задачи, но с помощью манипуляций человека. Далее по тексту для обоих этих устройств, если идет речь об общих свойствах, применен термин "регулирующий клапан”.
Объект регулирования, следовательно, и регулируемый участок может быть разветвленным. Через регулируемый участок проходит весь теплоноситель системы либо его часть, на которую воздействует клапан. При изменении расхода теплоносителя происходит перераспределение располагаемого давления между конструктивными элементами участка, в том числе и регулирующим клапаном. По мере открывания регулирующего клапана на нем уменьшается гидравлическое сопротивление, что приводит, в свою очередь, к увеличению перепада давления на остальных элементах участка из-за увеличения расхода теплоносителя. Когда регулирующий клапан закрывается, то в остальных элементах участка уменьшается падение давления, поскольку расход теплоносителя стремится к нулю. Все располагаемое давление при этом теряется на регулирующем клапане. Таким образом, гидравлические характеристики элементов участка оказывают влияние друг на друга в процессе регулирования. Разность давления на регулирующем клапане не постоянна. Она, как правило, не равна статической разности давления, по которой его подбирают при проектировании теплового пункта.
Отношение потерь давления на максимально открытом регулирующем клапане AP
vs [5; 56] к максимально возможному перепаду давления АР на регулируемом участке называют авторитетом регулирующего клапана
(6.7)
АР,
АР
Термин "авторитет клапана” является общепринятым за рубежом. Часто применяют термин "внешний авторитет клапана" [59]. В отечественной практике проектирования применяли термин "коэффициент искажения идеальной характеристики" [60], либо "величина соотношения" [61]. Во всех случаях физическая суть этих параметров одинакова.
Данное уравнение является частным случаем. Оно пригодно лишь для клапанов, у которых расчетный расход теплоносителя совпадает с максимально возможным. Такое совпадение присуще регулятору теплового потока (для системы отопления) и регулятору температуры (для системы горячего водоснабжения) в тепловом пункте. Для ручных балансировочных клапанов и радиаторных терморегуляторов эти расходы практически никогда не совпадают, а максимальный расход через них в полностью открытом состоянии является неизвестной величиной. Поэтому в [5] получены уравнения для определения внешнего авторитета клапана при расчетном расходе теплоносителя, т. е. расходе, которым оперируют при проектировании.
Внешний авторитет регулирующего клапана зависит от его гидравлической удаленности от насоса либо автоматического регулятора перепада
давления. Примеры определения внешнего авторитета регулирующего клапана представлены на рис. 6.3. Самое низкое значение данного параметра у первого и второго клапана (рис. 6.3,а). Это вызвано тем, что регулируемым участком для первого регулирующего клапана (параметры для определения авторитета этого клапана на рис. 6.3 обозначены индексом "1") является вся система теплоснабжения, а для второго (параметры для определения авторитета этого клапана на рис. 6.3 обозначены индексом "2") - система отопления. Сопротивление указанных систем значительно превышает сопротивление соответствующих регулирующих клапанов, следовательно, а ^ 0. При таких схемах потери давления АР на регулируемом участке принимают равными потерям давления в системе, т. е. давлению, развиваемому насосом.
Для того, чтобы а ^ 1, устанавливают регулятор перепада давления, ограничивающий объект регулирования с регулирующим клапаном от остальной части системы. Границы регулируемого участка в этом случае - точки отбора импульсов давления регулятором перепада давления, поскольку относительно этих точек автоматически поддерживается постоянный перепад давления. Примеры таких регулируемых участков для первого и второго регулирующих клапанов показаны на рис. 6.3,б,в. Но, установка общего регулирующего клапана системы за перепускной перемычкой не является лучшим проектным решением для системы отопления [5], поэтому этот клапан (второй) устанавливают до перепускной перемычки (рис. 6.3,г).
Достичь а = 1 можно только при потерях давления на регулирующем клапане AP
vs, равных потерям давления на регулируемом участке АР. Тогда регулирующий клапан единолично является регулируемым участком, а объект регулирования вынесен за пределы этого участка. В этом случае получают частное решение уравнения (6.7)
(6.8)
= 1.
АР АР
АР АР
vs
На практике такое решение реализуют двумя способами:
• стабилизируют давление на регулирующем клапане при помощи регулятора перепада давления. Схематически это показано для клапана 1 (рис. 6.3,г);
• применяют комбинированный клапан, в корпусе которого конструктивно объединены регулирующий клапан и регулятор перепада давления (рис. 2.13,б).
Особенностью определения внешних авторитетов регулирующих клапанов - третьего и четвертого водоразборных кранов системы горячего водоснабжения (параметры клапанов на рис. 6.3,д обозначены
vs2
АР,
VSl
АР
vs2


CD
О
О
ПЦ
CD
С
О
I—
о
аз
Е
CD
Б
S
О
і/
чХ ч
03
о
о
с
CD
ПЦ
с
о
I—
о
03
5 CD
6 S
О
АР-
А Р2.........
Ді?
а
б
¦¦ар2--
А**,.....
2......... |
 |


Определение регулируемых участков: а, б - в системе отопления с зависимым присоединением; в, г - в системе отопления с независимым присоединением; д - в системе горячего водоснабжения
индексами "3" и "4") - является их расчет по отношению максимально возможного избыточного давления в начале регулируемого участка к избыточному давлению перед максимально открытым водоразборным краном. Это обусловлено тем, что система открыта и выход воды из регулируемого участка происходит при атмосферном давлении.
Гидравлический расчет систем и подбор регулирующих клапанов по внешнему авторитету нагляден и прост для манипулирования потерями давления при уравновешивании циркуляционных колец и обеспечения эффективного регулирования. Данный способ находит широкое применение в компьютерных расчетах. Однако при этом не уделяют должного внимания взаимовлиянию клапанов на регулируемом участке и достижению линейной зависимости между регулирующим воздействием и изменением регулируемого параметра. В некоторой мере такое упрощение допустимо для систем с постоянным гидравлическим режимом. В системах с переменным гидравлическим режимом авторитеты регулирующих клапанов изменяются. Происходит искажение гидравлических характеристик этих клапанов. Поэтому для всех клапанов необходимо определять эффективную рабочую область потерь давления, в которой отклонение параметров системы будет находиться в контролируемых допустимых пределах.
Изменение внешних авторитетов клапанов можно проанализировать по графикам на рис. 6.4. Первым клапаном является терморегулятор на отопительном приборе. Потери давления на нем обозначены индексом «т». Вторым - главный ручной балансировочный клапан у насоса. Потери давления на нем обозначены индексом «?2».
График на рис. 6.4,а характеризует состояние гидравлических параметров системы отопления в расчетных условиях. При этом отсутствуют какие-либо дополнительные автоматические устройства обеспечения эффективной работы клапанов, т. е. принята схема установки по рис. 6.3,а. В процессе частичного закрывания терморегуляторов у отопительных приборов кривая 3 занимает положение кривой 4 на рис. 6.4,б. Возрастающие потери давления на регулируемом участке и потери давления на терморегуляторах АР
т уменьшают соотношение между потерями давления АР
?2 на балансировочном клапане и потерями давления АР на регулируемом участке. Следовательно, уменьшается внешний авторитет балансировочного клапана.
Учитывая, что терморегуляторы в процессе эксплуатации системы отопления не только закрываются, но и открываются относительно расчетного положения кривой 3, то может быть получен противоположный результат - увеличение внешнего авторитета балансировочного клапана.



Рис. 6.4. Изменение потерь давления на клапанах и регулируемом участке: а - при расчетных условиях; б - при частичном закрывании терморегулятора; в и г - то же, с учетом влияния соответственно перепускного клапана и регулятора перепала давления; 1 - характеристика сопротивления регулируемого участка без учета сопротивления терморегулятора и балансировочного клапана; 2 - характеристика регулируемого участка без учета сопротивления терморегулятора; 3 - характеристика сопротивления регулируемого участка при расчетных условиях (с учетом сопротивления терморегулятора и балансировочного клапана); 4 - характеристика сопротивления регулируемого участка при частичном закрывании терморегулятора; 5 - характеристика нерегулируемого насоса; 6 - характеристика перепускного клапана пружинного типа; 7 - характеристика перепускного клапана мембранного типа
Таким образом, внешний авторитет балансировочного клапана является непостоянным, так как изменяется не только положение кривой 4, но и изменяется перепад давления на регулируемом участке. Максимальный перепад давления при этом может достигать напора насоса АР
н, минимальный - будет характеризовать систему при полностью открытых терморегуляторах и находиться между точками пересечения кривых 3 и 2 с кривой 5. С практической точки зрения это означает, что довольно сложно ручным балансировочным клапаном, находящимся в тепловом пункте, наладить систему отопления с терморегуляторами, поскольку наладка требует длительного периода времени, а гидравлический режим системы будет изменяться.
Некоторого ограничения диапазона изменения внешнего авторитета балансировочного клапана в соответствии с графиком на рис. 6.4,в достигают при установке перепускного клапана пружинного типа (рис. 6.3,в). Лучший результат получают при установке перепускного клапана мембранного типа (регулятора перепада давления) (рис. 6.3,в), что показано на рис. 6.4,г. Но даже в этих случаях не достигается полная стабилизация внешнего авторитета балансировочного клапана во всем диапазоне гидравлических колебаний системы. Так, при открывании терморегуляторов, характеризуемом приближением кривой 4 к кривой 2, рабочая точка системы выходит за пределы прямых 6 и 7 и перемещается по кривой 5. Для избежания нестабильности характеристик рассматриваемого балансировочного клапана его размещают в циркуляционном кольце обвязки насоса (рис. 6.3,г) либо не устанавливают вообще. Последний случай допустим при обязательной стабилизации гидравлических параметров теплоносителя на стояках либо приборных ветках системы отопления. В этом случае автоматические регуляторы сбалансируют систему отопления, компенсируя своим сопротивлением излишнее давление насоса.
Регулируемый участок определяет границы распространения колебания давления теплоносителя, возникающего при работе клапана. Отношение перепада давления на максимально открытом клапане к располагаемому давлению регулируемого участка называют (внешним) авторитетом клапана.
В процессе работы системы обеспечения микроклимата авторитеты регулирующих клапанов, в том числе и ручных, изменяются.
Ограничения изменения диапазона внешних авторитетов регулирующих клапанов достигают установкой автоматических балансировочных клапанов - регуляторов перепада давления либо ограничителей (регуляторов) расхода.
6.1.3. Расходная характеристика двухходового клапана
Часть перепада давления регулируемого участка теряется на регулирующем клапане. Она изменяется в процессе регулирования при перемещении затвора клапана. В это же время изменяется и пропускная способность клапана. В конечном счете, пропускная способность регулирующего клапана зависит от перепада давления на нем, расположения затвора клапана и соотношения потерь давления в регулирующем отверстии полностью открытого клапана к потерям давления на регулируемом участке. Эту взаимосвязь называют пропускной характеристикой клапана.
Пропускная (расходная) характеристика клапана - зависимость между относительной пропускной способностью и относительным перемещением затвора клапана при изменении распределения давления между регулирующим отверстием и регулируемым участком. В том случае, если на регулирующем отверстии теряется все давление регулируемого участка, пропускную характеристику клапана называют идеальной (внутренней) расходной характеристикой. При любых других соотношениях - рабочей (эксплуатационной) расходной характеристикой клапана. Все эти характеристики представляют зависимость относительного массового G/G100 либо объемного V/V\oo расхода, %, от относительного подъема затвора клапана к/к\оо, %.
Клапаны конструируют по законам идеальных расходных характеристик, каждому виду которых соответствует определенная форма затвора клапана (за рубежом применяют термин "конус клапана”). Затвор


а б
Рис. 6.5. Профили затвора клапана для характеристик:
а - линейной; б - логарифмической; в - параболической; г - логарифмическо-линейной
клапана изготавливают сплошным с внешним искривлением, что показано в верхней части рис. 6.5, либо полым с прорезями или отверстиями на поверхности, что показано внизу этого же рисунка.
 |
|
Рис. 6.6. Идеальные расходные характеристики регулирующих клапанов: 1 - линейная; 2 - логарифмическая; 3 - параболическая; 4 - логарифмическо-линейная; 5 - линейно-линейная |
Идеальные расходные характеристики клапанов с различными профилями затворов представлены на рис. 6.6. Все они пересекают ось ординат несколько выше нулевого расхода. Это вызвано технологическими и гидравлическими причинами, усложняющими регулирование в области близкой к полному закрытию клапана: люфтом резьбы шпинделя, перепадом давления с разных сторон затвора клапана, формой поверхности затвора клапана и т. д. Для каждой конструкции клапана эту область минимизируют, чтобы не допустить потери регулируемости.
Профили затворов на рис. 6.5,а в идеальных условиях создают линейную зависимость между относительным ходом штока и относительным расходом, изображенную линией 1 на рис. 6.6. В абсолютных координатах линейная характеристика, создаваемая плоским затвором, отличается от характеристики, создаваемой полым затвором с прямоугольными отверстиями (окнами). Первая круче второй. Прямоугольные отверстия полого затвора клапана, показанного на нижней части рис. 6.5,а, позволяют точнее регулировать расход теплоносителя.
Криволинейный профиль затвора либо криволинейные отверстия в поверхности полого цилиндрического затвора, изображенные на рис. 6.5,б, при идеальных условиях создают логарифмическую взаимосвязь между относительным ходом штока и относительным расходом. Этой взаимосвязи соответствует кривая 2 на рис. 6.6. При логарифмической характеристике перемещение затвора клапана на одинаковую величину из любого начального положения обеспечивает постоянство доли изменения расхода теплоносителя относительно начального значения. Если указанную долю выражают в процентах, то эту характеристику называют равнопроцентной.
Промежуточной между идеальной линейной и идеальной логарифмической характеристикой является идеальная параболическая характеристика (кривая 3 на рис. 6.6). Ее получают при полом цилиндрическом затворе с криволинейной прорезью (рис. 6.5,в).
Сочетание различных профилей в затворе клапана дает совмещенные расходные характеристики, например, логарифмическо-линейную. Ей присущи черты логарифмической и линейной характеристик в зависимости от высоты подъема затвора клапана, что отображено кривой 4 на рис. 6.6. Для такой характеристики изготавливают укороченный затвор с неполным логарифмическим профилем поверхности (рис. 6.5,г). Логарифмическая характеристика проявляется под влиянием криволинейной поверхности затвора клапана, а линейная формируется его нижней частью, которая может быть либо плоской, либо несколько выпуклой. К комбинированным характеристикам относят также линейно-линейную - кривая 5 на рис. 6.6. Ее получают при сочетании линейных профилей затворов.
На рис. 6.6 показаны идеальные расходные характеристики. Они могут быть получены только при идеальных условиях, когда все располагаемое давление регулируемого участка теряется в регулирующем отверстии клапана. Для этого необходимо, чтобы данный клапан был не только единственным устройством регулируемого участка, но и чтобы сопротивление корпуса клапана было нулевым. В реальных условиях это встречается крайне редко. Некоторым приближением является водоразборный кран системы водоснабжения, установленный сразу после насоса, либо регулирующий клапан с автоматическим поддержанием перепада давления на нем. Самым близким к идеальной расходной характеристике является комбинированный регулирующий клапан с регулятором перепада давления в одном корпусе.
В инженерных системах зданий наибольшее распространение получили клапаны с линейной и логарифмической (равнопроцентной) характеристикой. Шире начинают применять клапаны с совмещением этих характеристик. При этом нередко на одном регулируемом участке устанавливают различные клапаны без учета их расходных характеристик и возникающего несоответствия декларируемой производителем пропускной способности. Такой подход отражается на качестве регулирования и может привести к нарушению оптимального управления системой, а в некоторых случаях - к потере регулируемости. Поэтому рассмотрим подробнее идеальные расходные характеристики клапанов и определим их деформации, возникающие при изготовлении клапанов и при их установке в тепловом пункте.
Форма затвора регулирующего клапана соответствует виду идеальной расходной характеристики.
Для автоматизируемой инженерной системы здания подбирают регулирующие клапаны с учетом их рабочей расходной характеристики.
6.1.3.1. Линейная рабочая расходная характеристика
Линейную рабочую расходную характеристику имеют регулирующие клапаны, представленные на рис. 6.7. В верхнем ряду показаны автоматические регулирующие клапаны, в нижнем - ручные. Зачастую в качестве двухходовых клапанов применяют трехходовые клапаны с заглушенным перпендикулярным проходом. В зависимости от типа клапана его проход может быть перекрыт в процессе формирования корпуса клапана, либо заглушкой. Расходную характеристику таких клапанов определяют по прямому проходу (подробнее см. в п. 6.1.4). Линейную рабочую характеристику могут иметь также комбинированные клапаны, например, - AB-QM [5].
 |
VS2 (dy = 15) MSV-I USV-I MSV-F2 (dy = 200...300)
Рис. 6.7. Регулирующие клапаны с линейной расходной характеристикой |
Отличительной особенностью клапанов больших диаметров MSV-F2 (йу = 200...300) является то, что для обеспечения стабильности их работы затвор выполнен полым с прямоугольными окнами (см. нижний рис. 6.5,а).
У клапанов с линейной расходной характеристикой при идеальных условиях соблюдается зависимость между расходом воды и ходом штока
, (6.9)
^100 ^100 Аоо
где: Vioo и G100 - максимально возможный соответственно объемный, м
3/ч, либо массовый, кг/ч, расход воды через клапан; hi00 - полное перемещение (ход) штока клапана, мм; с - коэффициент пропорциональности.
Зависимость (6.9) справедлива при полном внешнем авторитете клапана а+ = 1 (все располагаемое давление регулируемого участка теряется в регулирующем отверстии). Во всем диапазоне хода штока его относительное перемещение Ah/hi00 приводит к равному относительному изменению расхода AV/V100. Однако данная пропорция нарушается с уменьшением полного внешнего авторитета клапана.
В реальных условиях при выборе клапана без учета авторитета форма его расходной характеристики отличается от предоставленной производителем. Так, если затвор регулирующего клапана установлен в положение Ah/hioo = 0,6, то изменение расхода при а+ = 0,3 составляет 100(0,8 - 0,6)/0,6 = 33 % (см. линии из точек на рис. 6.8). Следовательно, данный клапан вызовет перераспределение потоков в системе и не будет обеспечивать эффективной работы объекта регулирования. Его необходимо дополнительно настраивать при наладке системы. Однако этого можно избежать, выбрав клапан с учетом авторитета.
 |
|
Рис. 6.8. Линейная рабочая расходная характеристика клапана |
Расходные характеристики клапанов могут отличаться от идеальных. В таком случае регулирование происходит по деформированному линейному закону даже при внешнем авторитете а = 1. Для лучшего понимания данного утверждения необходимо условно разделить сопротивление клапана на две составляющие: сопротивление регулирующего отверстия под затвором клапана и сопротивление остальной части канала для прохода теплоносителя внутри корпуса клапана. Идеальные условия наступят тогда, когда второе составляющее будет равно нулю. Гидравлическое сопротивление корпуса клапана можно интерпретировать соответствующим сопротивлением участка трубопровода, которое создает первоначальную деформацию идеальной характеристики. Примененный подход в гидравлике называют методом эквивалентных длин. Поэтому гидравлические характеристики регулирующих клапанов (кроме клапанов с нулевым сопротивлением в максимально открытом положении), предоставляемые производителями, уже имеют искажение идеального закона регулирования, которое характеризуют базовым авторитетом. А внешний авторитет способствует дальнейшей деформации расходной характеристики. Реальное искажение расходной характеристики клапана происходит под влиянием полного внешнего авторитета а
+, который учитывает совместное действие начального искажения и искажения от внешнего авторитета:
а+= а$а, (6.10)
где аб - базовый авторитет клапана; а - внешний авторитет клапана.
В существующей практике проектирования систем часто принимают первоначальную (базовую) расходную характеристику клапана, предоставляемую производителем, как начальную точку отсчета для дальнейшего определения ее деформации под действием внешнего авторитета. Однако базовое искажение этой характеристики уже само по себе отличается от идеальной расходной характеристики и различно у каждого клапана, что усложняет обобщение (определение рекомендуемого диапазона внешнего авторитета) для гидравлических расчетов. Примером могут быть разнообразные конструкции корпусов клапанов: с перпендикулярным к потоку штоком, с косым штоком, со штоком внутри шарового крана... Гораздо практичнее за начало отсчета деформации расходных характеристик клапанов принять его идеальную характеристику. Тогда все конструкции клапанов можно обобщить математически.
Влияние полного внешнего авторитета на зависимость относительного расхода от относительного хода затвора клапана с линейной характеристикой имеет вид [43]:
(6.11)

Уравнение (6.11) в [43] основано на понятии авторитета клапана, которое по физической сути в полной мере соответствует понятию полного внешнего авторитета, рассматриваемому в настоящей работе. Поэтому все уравнения из [43] преобразованы с учетом разграничений в принятой терминологии.
Приведенное выше уравнение можно применять для разных типов клапанов - автоматических и ручных. Однако необходимо учитывать особенности их подбора и работы. Так, автоматические клапаны, применяемые в тепловых пунктах, работают во всем диапазоне хода штока. Подбирают их по расчетному расходу теплоносителя в максимально открытом положении, т. е. расчетный расход через клапан равен максимальному. Ручные клапаны подбирают по расходу теплоносителя в промежуточном положении штока и этот расход, как правило, не равен максимальному. Поэтому для ручных балансировочных клапанов необходимо преобразовывать формулу (6.11).
Настройку регулирующего клапана с резьбовым шпинделем осуществляют путем его вращения. Отсчет оборотов начинают из положения «закрыто». Так как резьба шпинделя равномерная, то его полный подъем Н\оо пропорционален максимальной настройке клапана n
max. Этот параметр является технической характеристикой клапана и указан производителем. Промежуточному положению шпинделя h соответствует промежуточная настройка п. Тогда, заменив в формуле (6.11) отношение h/h1oo на n/n
max, получим уравнение настройки ручного регулирующего клапана

Из уравнения (6.12) следует, что настройка клапана зависит не только от расхода, но и от полного внешнего авторитета. При идеальных условиях (а+ = 1) уравнение (6.12) приобретает линейную зависимость (6.9). Знание полного авторитета клапана на стадии проектирования позволят изначально выбирать клапан, позволяющий осуществлять регулировку во всем диапазоне хода штока.
Расход У
т определяют расчетным способом. Совпадение этого расхода с расчетным является частным случаем уравнения (6.12), когда n = n
max. Такое положение клапана не позволяет увеличивать поток теплоносителя. При этом весьма маловероятно равенство перепада давления, создаваемого максимально открытым регулирующим клапаном при номинальном расходе, с перепадом давления, который необходимо потерять на нем для регулирования системы. Из-за ограниченности выбора гидравлических характеристик трубопроводов, гидравлических характеристик клапанов в максимально открытом положении, разветвленности систем и многого другого в большинстве случаев применяют балансировочные клапаны с установленной предварительной настройкой. Тогда расход V100 и расход Vn не совпадают. Графическое пояснение этого показано на рис. 6.9.
Регулируемый участок, рассмотренный на рис. 6.9, расположен между точками отбора импульса давления перепускным клапаном по схеме на рис. 6.3,б. Давление, поддерживаемое данным клапаном АР, является располагаемым для системы отопления. По нему увязывают регулируемые участки. Потери давления регулируемого участка без учета потерь давления на балансировочном клапане обозначены АР . Следовательно, потери давления на балансировочном клапане должны составлять АР
? = АР - АР . Так как слишком мала вероятность совпадения этой разности давления с создаваемой максимально открытым клапаном, клапан приходится настраивать. Тогда потери давления на клапане целесообразно разделить на два слагаемых: потери давления AP
vs, характеризуемые конструктивными особенностями пути протекания теплоносителя внутри полностью открытого клапана, и потери давления АР
П, возникающие вследствие перемещения штока с максимально открытого положения до положения требуемой настройки. Потери АР
га, бар, определяют по максимальной пропускной способности клапана k
vs, (м
3/ч)/бар
0,5, и номинальному (расчетному) расходу Vn, м
3/ч:

(6.13)
Расход теплоносителя V100, м
3/ч, определяют по перепадам давления АР, АР
га и АР , бар, на клапане (рассчитанных по номинальному расходу Vn, м
3/ч) и максимальной пропускной способности клапана k
vs,
(м
3/ч)/бар
0,5:
АРАР
VS
(6.14)
V =к
г 100
Л?л
|
^APVS+AP |
 |
Тогда
(6.15)
 |
|
Рис. 6.9. Распределение давлений на регулируемом участке: 1 - характеристика нерегулируемого насоса; 2 - характеристика автоматического регулятора перепала давления (перепускного клапана, установленного возле насоса); 3 - характеристика регулируемого участка в расчетных условиях; 4 - характеристика регулируемого участка при полностью открытом балансировочном клапане; 5 - характеристика регулируемого участка без учета сопротивления балансировочного клапана |
Подставляя а+ по уравнению (6.10) и (V^o/Vn)
2 по уравнению (6.15) в уравнение (6.12), получают уравнение настройки ручного регулирующего клапана с линейной рабочей расходной характеристикой в виде:
(6.16)
АР
АР +АР~
VS_
АР
аедр»
1-
аб^ш
а.АР
б VS
Для автоматического регулирующего клапана уравнение (6.16) имеет аналогичный вид, с той лишь разницей, что вместо настройки n необходимо подставить текущее положение штока - h, а вместо максимальной настройки n
max - максимальный ход штока h
max. Кроме того, чтобы данное уравнение носило общий характер, а не частный, в нем необходимо привести уравнение (6.7) внешнего авторитета к виду:
(6.17)
a = AP
VS / (AP
VS + AP ).
В данном уравнении, в отличие от уравнения (6.7), все перепады давления определяют по номинальному (расчетному) расходу теплоносителя Vn, а не по максимальному V100. Такой подход отличается от ранее применяемой теории. Он носит общий характер и является практичнее, поскольку в данном случае номинальный расход - это расчетный расход, который известен при проектировании системы, в отличие от максимального расхода, который зачастую неизвестен. Равенство этих расходов рассматривают, как частный случай.

Пример 6.1. Систему отопления здания присоединяют по зависимой схеме к системе теплоснабжения. Расчетный перепад температуры теплоносителя в теплосети At = 130 - 70 = 60 °С. Тепловая мощность системы отопления Q = 42 кВт. Перепад давления перед узлом смешивания (после вычитания от располагаемого давления на вводе в здание потерь давления в элементах узла ввода, установленных до узла смешивания на подающей и обратной магистралях, тепломере, грязевике...) составляет AP = 1,0 бар.
Необходимо подобрать двухходовой автоматический регулирующий клапан теплового потока (первый клапан на схеме) и определить перепад давления, автоматически поддерживаемый регулятором перепада давления.
Решение. Потери давления на клапане регулятора теплового потока AP
vi определяют по консолидированному распределению потерь давления - на нем и на автоматическом регуляторе перепада давления, т. е. между двумя клапанами. Тогда
AP
v1 =AP/2 = 1,0/2 = 0,5 бар.
Определяют пропускную способность клапана (плотность теплоносителя принимают р = 1000 кг/м
3) по уравнению из табл. 6.1
0,860 0,86x42 0,6
= 0,85 (м
3/ч)/бар
К. -
0,5
бод?
По каталогу [62] выбирают регулирующий клапан с линейной характеристикой, т. к. должна быть обеспечена линейная зависимость между ходом штока клапана и температурой смеси теплоносителя. Это клапан VS2 бу = 15 мм c ближайшей большей максимальной пропускной способностью k
vs = 1,0 (м
3/ч)/бар
0,5. Допускается применение клапана с ближайшей меньшей пропускной способностью, если это не ухудшает регулирование. В любом случае следует проверить клапан на обеспеченность бескавитационной и бесшумной работы (см. п. 6.1.6).
Уточняют потери давления на полностью открытом регулирующем
клапане с учетом выбранной пропускной способности по уравнению (6.13):
бар.
kl 1,0
2 F
Определяют автоматически поддерживаемый перепад давления регулятором перепада давления в узле смешивания. При этом, для упрощения расчетов, пренебрегают потерями давления в трубопроводах регулируемого участка и местных сопротивлениях, считая их ничтожно малыми. Полагая, что на регулируемом участке расположен лишь регулирующий клапан регулятора теплового потока (его внешний авторитет в этом случае примерно равен единице), автоматически поддерживаемый перепад должен быть равным потерям давления на регулирующем клапане, т. е. АР\ = 0,36 бар. Подбирать регулятор перепада давления следует по расчетному расходу Vn и уточненным потерям давления
АР - AP
vsl = 1,0 - 0,36 = 0,64 бар.
Пример 6.1 составлен по традиционной методике подбора клапанов. Такой подбор приемлем лишь в том случае, если рабочая расходная характеристика клапана близка к идеальной и на регулирующем клапане теряется почти все располагаемое давление регулируемого участка. Тогда базовый, внешний и полный внешний авторитеты клапана стремятся к единице (аб ~ а ~ а+ ^ 1). Регулирование в этом случае осуществляется по линейной зависимости. Если же производитель сделал клапан с искаженной характеристикой, т. е. аб < 1, то а+ ~ аб < 1, и результирующее регулирование будет происходить по искаженной характеристике. В обоих случаях регулирование клапаном будет близко к расходной характеристике клапана, предоставленной производителем. Более точно определить эту характеристику можно, если учесть влияние сопротивления труб и местных сопротивлений на уменьшение внешнего авторитета, чем пренебрегли в расчете.
Особое внимание следует обратить на то, что представленный подход в примере 6.1 по распределению потерь давления АР между регулятором перепада давления и регулятором теплового потока обеспечивает ограничение максимального потока теплоносителя, равного ?^. При таком сочетании клапанов регулятор перепада давления выполняет дополнительную функцию, которая присуща регулятору расхода. Настройку необходимого значения расхода теплоносителя определяют при полностью открытом регуляторе теплового потока и обеспечивают автоматически поддерживаемым перепадом давления. Безусловно, настройка регулятора перепада давления затем должна быть опломбирована. При использовании такого подхода в проектировании абонентского ввода допускается не устанавливать ограничивающее устройство (лимитная диафрагма) [80].
>s2
/¦*4
/ ч I
?У
о
I-
о
03
г
ё
О
-Щ...
Пример 6.2. К системе теплоснабжения присоединяют двухтрубную систему отопления здания с терморегуляторами у отопительных приборов по зависимой схеме. Подбор автоматически нерегулируемого насоса предполагается осуществить после выбора общего ручного балансировочного клапана всей системы отопления (второй клапан на схеме). Регуляторы перепада давления на стояках (либо поквартирных приборных ветках) системы отопления не предусмотрены. Номинальный расход теплоносителя в системе отопления Vn = 1,8 м
3/ч. Потери давления в системе отопления ЛР2 = 0,25 бар. Диаметр подающего трубопровода йу = 32 мм.
Необходимо подобрать общий двухходовой ручной балансировочный клапан (второй клапан на схеме) для последующей наладки системы отопления (выведение насоса в рабочую точку) и определить исходные данные для подбора перепускного клапана, устанавливаемого на перепускной перемычке. Настройку общего балансировочного клапана (потери давления ЛР
га2) предполагается определить при наладке системы отопления.
Решение. Поскольку в системе отопления запроектированы терморегуляторы, которые предназначены для обеспечения линейного регулирования тепловым потоком отопительных приборов, то задача общего ручного балансировочного клапана состоит лишь в создании дополни -тельного переменного сопротивления для выведения насоса в рабочую точку. Тогда подбор клапана осуществляют по диаметру трубопровода. По каталогу [63] выбирают балансировочный клапан с линейной характеристикой. Это клапан МSV-I (либо USV-I) dy = 32 мм и максимальной пропускной способностью k
vs = 6,3 (м
3/ч)/бар
0,5.
Настройку балансировочного клапана определяют при наладке системы отопления путем непосредственных замеров потерь давления на нем.
Автоматически поддерживаемый перепад давления в системе отопления (в точках присоединения перепускной перемычки за насосом) принимают на 10 % выше от потерь давления в системе отопления, если этот перепад давления не превышает предельного значения по условию бесшумной работы терморегуляторов. Тогда
АР
2 = 1,1x0,25 = 0,28 бар.
Проверяют полученный перепад на обеспечение бесшумной работы терморегуляторов по характеристике AP = f(V) [64] (см. п. 6.11.2).
На этот перепад давления следует настроить перепускной клапан. По этому же перепаду давления и расчетному расходу системы V
N определяют пропускную способность перепускного клапана и подбирают его по каталогу.
Особо следует обратить внимание на то, что иногда в практике проектирования тепловых пунктов подбирают перепускной клапан на 70 % от V
N, мотивируя тем, что терморегуляторы никогда не могут быть одновременно закрытыми. Теоретическое либо практическое обоснование такого подхода автору не известно. Можно с уверенностью утверждать лишь то, что с увеличением количества терморегуляторов в системе отопления вероятность их одновременного закрывания снижается. Этому способствует также работа регулятора теплового потока по погодным условиям.
В примере 6.2 балансировочный клапан подобран по диаметру трубопровода, что часто реализуют на практике. В примере 6.1 приведен другой традиционный подбор клапана: по его пропускной способности. Оба метода не учитывают взаимовлияние клапана с системой. Во многих случаях это приводит к потере регулируемости клапаном, т. е. к двухпозиционному регулированию, когда при незначительном его открывании достигают максимального потока теплоносителя и дальнейшее открывание не дает никакого результата. Предотвратить такую работу клапана можно при подборе клапана по предлагаемому в примере 6.3 методу.
^vs
«2
'
4 1
.о
і—
8
О
С
(D
Пример 6.3. К системе теплоснабжения присоединяют двухтрубную систему отопления здания с терморегуляторами у отопительных приборов по зависимой схеме.
о
і
о
Регуляторы перепада давления на стояках (либо поквартирных приборных ветках) системы отопления не предусмотрены.
Номинальный расход теплоносителя в системе отопления Vn= 1,8 м
3/ч. Потери давления в системе отопления АР = 0,25 бар (между точками присоединения перепускной перемычки за насосом) без учета основного балансировочного клапана 2. Диаметр подающего трубопровода dy = 32 мм. Перепад давления между рабочей точкой насоса с максимальным к.п.д. и потерями давления в системе с учетом потерь давления в части циркуляционного кольца, расположенной до перепускной перемычки со стороны насоса, составляет AP = 0,75 бар.
Необходимо обеспечить работу насоса с максимальным к.п.д.
Работу насоса с максимальным к.п.д. при отсутствии регуляторов перепада давления на стояках или приборных ветках системы отопления обеспечивают общим двухходовым ручным балансировочным клапаном (второй клапан на схеме) с настройкой на потерю давления AP
v2 = AP = = 0,75 бар.
Решение. По каталогу [63] выбирают балансировочный клапан с линейной характеристикой. Это клапан MSV-I (либо USV-I) dy = 32 мм и максимальной пропускной способностью k
vs = 6,3 (м
3/ч)/бар
0,5. Зависимость пропускной способности клапана от настройки представлена в таблице.
|
Положение настройки n |
0,2 |
0,5 |
1,0 |
1,5 |
2,0 |
2,5 |
3,0 |
3,2 |
|
Пропускная способность клапана kv, (м3/ч)/бар0,5 |
0,7 |
1,7 |
3,1 |
4,3 |
5,2 |
5,7 |
6,1 |
6,3 |
По традиционному методу определения настройки балансировочного клапана находят расчетную пропускную способность клапана (уравнение из табл. 6.1):
(м
3/ч)/бар
0,5.
’ Щ, ?0Д5
Интерполированием значений вышеприведенной таблицы определяют настройку клапана - 0,62. Настройку принимают с округлением до указанной на шкале дольной кратности. У данного типа клапана шкала настройки размечена через десятые доли, следовательно, принимают настройку n = 0,6.
По предлагаемому методу определения настройки клапана вначале определяют базовый авторитет клапана из преобразованного уравнения настройки (6.12), записанного в виде:
П л _
л+ _
1 ~ (Рщо
/?)
2 _ 1 - (К /К)
2
6 1 -Knax/И)
2 1-К*»
2'
В данном расчете следует принимать внешний авторитет а = 1, исходя из условий гидравлического испытания клапана. Тогда, подставляя максимальные значения параметров из последней колонки, а промежуточные - из любой другой колонки таблицы, находят базовый авторитет клапана
(
б’
з/4’
з>;=о
>32.
*
б =
1-(3,2/1,5)
Бульшую точность данного параметра определяют усреднением значений, полученных при каждой настройке.
Минимальные потери давления на клапане при номинальном расходе
V
АР =-^~
vs2 к
2
Kvs
1 Q*
бар.
6,3
 |
3,2
= 0,64. |
По уравнению (6.17) рассчитывают внешний авторитет клапана:
a =
ЛPvs
/ (ЛPvs2 + №
) =
= 0,08 / (0,08 + 0,25) = 0,24.
Полный внешний авторитет клапана
а+ = а
бха = 0,32x0,24 = 0,077.
Подставляя известные параметры в уравнение (6.16), находят настройку клапана
1--+
а
+ а
сАР„
1 (0,25 + 0,75)
0,067 0,32x0,08
Настройку принимают с округлением до указанной на шкале дольной кратности. У данного типа клапана шкала настройки размечена через десятые доли, следовательно, устанавливают настройку n = 0,6.
Из примера 6.3 следует, что по традиционному и предлагаемому методам настройка клапана совпадает, т. е. равна 0,6. В то же время, предлагаемый метод отображает гидравлическое взаимодействие клапана с системой при манипулировании им. Так, полный внешний авторитет указывает на регулировочную характеристику клапана, по которой осуществляется регулирование реальной системы. При а+ = 0,077, расходная характеристика расположена между значениями 0,05 и 1,0, т. е. является очень крутой. Регулирование клапаном близко к двухпозиционному: при его закрывании на 50 % снижается расход теплоносителя лишь на 10 %. Следовательно, уменьшается задействованная зона шкалы настройки клапана на 50 %, или до 0,5х3,2 = 1,6 оборота рукоятки (маховика) клапана (3,2 - максимальная настройка клапана), и соответственно увеличивается зависимость между регулируемым расходом теплоносителя и положением штока. Чем меньше значение полного внешнего авторитета клапана, тем хуже его регулировочные характеристики и тем меньше значения его настройки.

Пример 6.4. В системе отопления установлен общий двухходовой ручной балансировочный клапан (второй клапан на схеме) MSV-I (либо USV-I) dу = 32 мм с линейной расходной рабочей характеристикой. Максимальное значение его настройки n
max = 3,2. Максимальная пропускная способность клапана k
vs = 6,3 (м
3/ч)/бар
0,5.
Базовый авторитет клапана аб= 0,32 (см. пример 6.3). Перепад давления на насосе при максимально открытом клапане AP = 1,0 бар. Перепускной клапан при наладке системы полностью закрыт.
Необходимо обеспечить расчетный расход теплоносителя при наладке системы отопления, равный Vn= 1,8 м
3/ч.
Решение. Рассчитывают потери давления на полностью открытом клапане при номинальном расходе
бар.
0,3
Далее подставляют известные параметры в преобразованное уравнение настройки (6.16)
3,2
АР.
?2
?2
1-—+ а
1-
а АР,
0,32 0,32x0,082
га 2
В уравнении два неизвестных параметра. Следовательно, может быть несколько решений. Они указанны в таблице при различных настройках клапана.
Обеспечения номинального расхода достигают подбором настройки балансировочного клапана. Для этого измеряют перепад давления теплоносителя на его штуцерах.
|
n |
0,5 |
0,6 |
0,7 |
1,0 |
1,5 |
2,0 |
2,5 |
3,2 |
|
АР?2, бар |
1,131 |
0,802 |
0,604 |
0,324 |
0,176 |
0,123 |
0,099 |
0,082 |
Если в процессе расчетов получают отрицательные значения перепада давления для каких-либо настроек, это означает, что ими не может быть достигнут номинальный расход. Кроме того, в расчет включают только те настройки, при которых потери давления на клапане меньше от развиваемого напора насосом (в таблице выделены серым цветом).
Изменение настройки n балансировочного клапана влечет соответствующее изменение потерь давления ЛР
?2. Поэтому окончательное положение настройки определяют последовательным приближением к истинному значению. В процессе вращения настроечной рукоятки (маховика) балансировочного клапана сравнивают измеряемые и расчетные потери давления на балансировочном клапане ЛР
?2. Процесс настройки
заканчивают при погрешности менее 15 %. Хорошим результатом является диапазон погрешности от -5 % до +10 %. Значительно упрощает процесс настройки клапана многофункциональный прибор PFM 3000, в котором автоматически пересчитывается перепад давления на клапане в расход теплоносителя при заданной настройке.
После определения настройки балансировочного клапана и потерь давления на нем выставляют перепускной клапан на автоматически поддерживаемый перепад давления по рекомендациям в примере 6.2.
В примерах 6.2...6.4 рассмотрен вариант установки перепускного клапана на перемычке между подающей и обратной магистралями системы отопления. Аналогичный подход применим и к варианту установки перепускного клапана на перемычке между входом и выходом насоса (рис. 6.3,в).
Следует отметить, что размещение общего балансировочного клапана за перепускной перемычкой является нежелательным проектным решением с точки зрения обеспечения регулируемости системы. В этом случае на величину сопротивления общего балансировочного клапана возрастает перепад давления теплоносителя, который необходимо поддерживать на перемычке. При этом уменьшаются внешние авторитеты терморегуляторов системы отопления, ухудшая линейность регулирования тепловым потоком отопительных приборов. Кроме того, балансировочный клапан отбирает от терморегуляторов на себя часть располагаемого давления разветвленных регулирующих участков, что также ухудшает регулирование отопительных приборов [5]. Поэтому лучшим проектным решением является размещение общего балансировочного клапана до перемычки (рис. 6.2,г).
В однотрубных системах без терморегуляторов и без перепускной перемычки общий балансировочный клапан также вносит свою лепту в ухудшение регулируемости системы. В стояках системы отопления должно теряться не менее 70 % располагаемого давления без учета потерь давления в общих участках. Это традиционное требование отечественного норматива [65] по физической сути является не чем иным, как обеспечением того же внешнего авторитета только примененным не к клапану, а к стояку. Это условие было сформулировано для избежания разрегулирования системы при изменении гравитационного давления. Для обеспечения данного требования необходимо уменьшить сопротивление общих участков и общего регулирующего клапана в том числе. Поэтому для систем с постоянным гидравлическим режимом желательно применять общий регулирующий клапан с малым гидравлическим сопротивлением и, кроме того, с логарифмической расходной характеристикой.
Рабочую расходную характеристику клапана определяют его общим внешним авторитетом. Общий внешний авторитет учитывает искажение идеальной расходной характеристики клапана под воздействием сопротивления корпуса клапана (определяют базовым авторитетом клапана) и сопротивления остальных элементов регулируемого участка (определяют внешним авторитетом клапана).
Линейная рабочая расходная характеристика клапана не претерпевает существенного искажения от внешнего авторитета, если его значение находится в диапазоне 0,5...1,0.
С уменьшением внешнего авторитета ниже 0,5 линейная рабочая расходная характеристика клапана значительно искажается, что следует учитывать при обеспечении регулируемости системы и возможности ее наладки.
В тепловом пункте для регулирования процесса образования смеси теплоносителя, подаваемого в систему отопления, наилучшим образом подходят клапаны с линейной рабочей расходной характеристикой.
6.1.З.2. Равнопроцентная рабочая расходная характеристика
Клапаны, показанные на рис. 6.10, имеют равнопроцентную (логарифмическую) расходную характеристику. Клапаны серии VF 2 и VRB 2 выполнены двухходовыми. Третий проход у них заглушен. Все клапаны, за исключением MSV-C, являются седельными и предназначены для совместной работы с электроприводами.
MSV-C
VF2 VFS 2 VRB 2
Рис. 6.10. Регулирующие клапаны с логарифмической расходной характеристикой
Клапан серии MSV-C представляет новое поколение ручных балансировочных клапанов. Он создает уменьшенное гидравлическое сопротивление за счет наклонно расположенного штока. Следовательно, отбирает меньшую часть располагаемого давления регулируемого участка, увеличивая внешние авторитеты автоматических регулирующих

клапанов и улучшая тем самым их работу. Клапан изготавлива-
ют со встроенной расходомерной диафрагмой либо без нее. Клапан с расходомерной диафрагмой значительно упрощает наладку системы, поскольку расход теплоносителя через него определяют не по изменяющейся пропускной способности при каждой настройке, а по стабиль-Рис. 6.11. Равнопроцентная рабочая расходная ной пропускной спо-характеристика клапана при c = 3 собности диафрагмы.
Клапаны с равнопроцентной рабочей характеристикой в идеальных условиях обеспечивают во всем диапазоне регулирования одинаковое изменение расхода (относительно исходного расхода) при равном перемещении затвора клапана. Так, на примере рабочей расходной характеристики (рис. 6.11) при движении затвора с относительного положения ^/^100 = 0,2 в h/h\00 = 0,4 соотношение ?/?ш изменится от 0,085 до 0,161, т. е. на 0,075, что составляет 87 % от исходного относительного расхода 0,085. При перемещении от 0,6 до 0,8 относительный расход изменится с 0,3 на 0,56, т. е. на 0,26, или те же 87 %. Математическое описание такой зависимости имеет вид:
А ?/?
т А ЬІ\^?І?
Ш
(6.18)
= const = с.
В реальности рабочая расходная характеристика обычно отличается от идеальной характеристики в зависимости от базового авторитета и точности заводского изготовления клапана. Допустимые отклонения регламентируют нормами, например, VDI/VDE 2173. Так, отклонение пропускной способности клапана при полном открытии не должно отличаться более, чем на ± 10 % от параметра k
vs; наклон отклонения рабочей характеристики от номинальной характеристики, совмещенных в системе координат log(k
v/k
vs) = f(h/h\00), не должен превышать 30 % в области 0,1 < h/h\00 < 1. Регламентируется также допустимое отклонение потока на начальном участке регулирования. Здесь регулирование не определяется общей зависимостью, т. к. кривая характеристики пересекает ось ординат выше нулевого расхода. Это означает, что происходит скачок расхода, т. е. теряется управляемость клапана. Для улучшения регулируемости клапана на этом участке зависимость расхода от хода штока осуществляют по иному закону, например, линейному. При этом нижняя граница управляемости клапана k
vr/k
vs должна быть как можно меньшей. Обычно это отношение указывают в обратном виде и оно составляет 30...100:1. Например, у клапанов VF2 и VFS2 - 30:1.
Приемлемую идеальную расходную характеристику клапана для регулирования получают при постоянной c > 3. Это дает возможность начинать регулирование с k
vr/k
vs = 1...3 %, что несколько хуже, чем у клапанов с линейной характеристикой, в которых регулирование осуществляется почти с нуля.
Равнопроцентная рабочая характеристика, как и линейная, зависит от полного внешнего авторитета клапана на регулируемом участке. Ее искажение тем значительнее, чем меньше этот авторитет. Математическое описание искажения идеальной расходной равнопроцентной характеристики клапана в зависимости от авторитета представлено в работе [43] -
VIV =
у ' моо
(6.19)
1 -а
+ +
2с(й/й
100-1)
Определение настройки регулирующего клапана с резьбовым шпинделем осуществляют преобразованием уравнения (6.19), изложенным в п.п. 6.1.3.1. В результате уравнение настройки клапанов с равнопроцентной расходной характеристикой принимает вид:
In
а
+-1 +
100
V
(6.20)
п = п„
2с
Либо, осуществляя замену внешнего авторитета а и расхода V100 на соответствующие отношения перепадов давлений (см. п.п. 6.1.3.1):
Г к Т1 I к тл~
х АРта+Ар- , АР
In
а, АР
о vs J
ав
(6.21)
п = п„
При регулировке системы клапанами с равнопроцентной расходной характеристикой расход теплоносителя определяют путем последовательного приближения к истинному значению. Для этого обеспечивают постоянство перепада давления на регулируемом участке. По настройке n и измеряемому перепаду давления АР
? на регулирующем клапане определяют расход и сравнивают его с номинальным значением. Расчеты производят по формуле:
?= ¦
kvs . (6.22)
J__
аб !
аб
V АР
? АР
? Ар
?е
2сіпІп™-
1)
В уравнениях (6.18)...(6.22) не учтена линейная составляющая равнопроцентной расходной характеристики вблизи положения затвора "закрыто". Этой области клапана присуща повышенная погрешность регулирования, поэтому следует избегать настройки ручного балансировочного клапана в этой области не столько из-за погрешности как таковой, сколько ее результата - невозможности манипулирования расходом регулируемого участка при наладке системы.
У регулирующего клапана с равнопроцентной расходной характеристикой можно получить примерно линейную рабочую характеристику (см. диагональ на рис. 6.11) путем изменения внешнего авторитета. Поэтому данный клапан более универсален, чем клапан с линейной характеристикой, у которого достичь логарифмической зависимости расхода от хода штока изменением внешнего авторитета невозможно. Логарифмическую характеристику преобразуют в примерно идеальную линейную при полном внешнем авторитете регулирующего клапана а+ = 0,1...0,3 (10...30 %). Таким образом, если на регулируемом участке есть элементы, создающие местные сопротивления, то для получения линейного регулирования объекта регулирования необходимо применять клапаны с логарифмической характеристикой, либо ей подобной. То же самое касается и самого объекта регулирования, если он создает местное сопротивление.

Пример 6.5. Систему отопления здания присоединяют по независимой схеме к системе теплоснабжения. Расчетный перепад температуры теплоносителя в теплосети At = 150 - 75 = 75 °С. Регулирование теплового потока теплообменника -качественно-количественное. Тепловая нагрузка системы отопления Q = 100 кВт.
Перепад давления перед теплообменником (после вычитания из располагаемого давления теплоносителя в теплосети на вводе в здание потерь давления в элементах узла ввода, установленных до теплообменника на подающей и обратной магистралях, тепломере, грязевике...) составляет AP = 2,5 бар. Потери давления в теплообменнике АР
т = 1,0 бар.
Необходимо подобрать двухходовой автоматический регулирующий клапан для регулятора теплового потока (первый клапан на схеме) и определить исходные данные для подбора автоматического регулятора перепада давления.
Решение. Потери давления на клапане регулятора теплового потока AP
vs\ определяют исходя из обеспечения линейности регулирования тепловым потоком теплообменника. Поскольку теплообменник имеет искривленную характеристику (см. рис. 5.3), для получения линейного регулирования тепловым потоком выбирают клапан с искривленной в другую сторону характеристикой - близкой к идеальной логарифмической расходной характеристикой. Для того чтобы характеристика клапана не претерпевала значительного искажения, принимают внешний авторитет
клапана не менее а = 0,5, определяемый относительно автоматически поддерживаемого перепада давления регулятором перепада давления. Т. к. на регулируемом участке есть два элемента - регулирующий клапан и теплообменник, то при таком внешнем авторитете сопротивление клапана должно равняться сопротивлению теплообменника. Это следует из уравнения (6.7)
АР,
.
п аАР
т 0,5АР
Z^> АР . - -!*- = —-
т-
га1 1-а 1-0,5
АР
-АР
т =1,0 бар.
ЛЛУІ
?.УІ
АР
АР +АР ,
т vsl
Определяют расчетную пропускную способность клапана (плотность теплоносителя принимают р = 1000 кг/м
3) по уравнению из табл. 6.1
V
N _ 0,86g
0,86x100
15^0
1,15
Ло
= 1,15 (м
3/ч)/бар
0,5.
По каталогу [62] выбирают регулирующий клапан с логарифмической характеристикой. Это клапан VFS2 йу = 15 мм c ближайшей пропускной способностью k
vs = 1,0 (м
3/ч)/бар
0,5. В данном случае клапан выбран с меньшей пропускной способностью от требуемого значения. При этом уменьшен относительный расход теплоносителя до V/Vn = G/Gn = = 1/1,15 = 0,87, что приведет к уменьшению относительного теплового потока теплообменника Q/Qn. Этим уменьшением пренебрегают, т. к. расчетный тепловой поток теплообменника востребован лишь в короткий промежуток времени отопительного периода. Кроме того, этот недостаток будет компенсирован запасом поверхности теплообмена отопительных приборов (на 10 % в соответствии [9]) с терморегуляторами и запасом поверхности самого теплообменника, как правило, принимаемым при его расчетах.
Если при выборе регулирующего клапана разница между расчетной и действительной пропускной способностью более существенна, то следует принять такой перепад давления на клапане, чтобы расчетная пропускная способность совпадала с действительной. В этом случае по уравнению (6.13) уточняют требуемые потери на клапане
V
2 1 15
2
бар.
KVS
15
U
В любом случае проверяют клапан на обеспечение бескавитационной и бесшумной работы (см. п. 6.1.6, 6.1.7).
Увеличение потерь давления на клапане приводит к увеличению его внешнего авторитета и, следовательно, к улучшению регулируемости объекта регулирования -
Определяют автоматически поддерживаемый перепад давления регулятором перепада на регулируемом участке
APi = АГ
т + AP
vs1 = 1,0 +1,32 = 2,32 бар.
Рассчитывают требуемые потери давления на регуляторе перепада давления
AP - AP
1 = 2,5 - 2,32 = 0,18 бар.
Рассмотренный пример имеет ограниченную область применения по потерям давления на теплообменнике и, следовательно, на регулирующем клапане. Чем выше сопротивление теплообменника, тем ближе работа клапана приближается к кавитационному режиму, т. к. на клапане необходимо будет также потерять больше давления. Обеспечить линейность регулирования тепловым потоком теплообменника, применив клапан с меньшим сопротивлением, т. е. с бoльшей пропускной способностью, невозможно. В этом случае уменьшится внешний авторитет регулирующего клапана, что приведет к искажению его расходной характеристики и невозможности ее стыковки с характеристикой теплообменника для получения линейности регулирования тепловым потоком.
В рассмотренном примере, как и в примере 6.1, потери давления AP распределены между регулятором перепада давления и регулятором теплового потока. Это означает, что нет избытка давления, которое необходимо гасить лимитной диафрагмой. В этом случае допускается ее не устанавливать [80]. Подобранная таким образом пара клапанов выполняет функцию ограничения максимального потока теплоносителя, равного Vn. Этот расход выставляют по расходомеру при полностью открытом регуляторе теплового потока путем установки автоматически поддерживаемого перепада давления. Безусловно, опломбированием защищают настройку регулятора перепада давления от несанкционированного изменения.
Наилучшим проектным подходом для теплообменников с любым сопротивлением являются решения, представленные на рис. 6.12. Они также ограничивают максимальный поток теплоносителя у абонента.
1,32
АР
АР
АР..
= 0,57 бар.
1,0 + 1,32
Л^+ЛР
?І
 |
|
Рис. 6.12. Обеспечение идеальных условий регулирования |
Кроме того, в таких проектных решениях регулирующий клапан является единственным элементом регулируемого участка. Внешний авторитет клапана а = 1,0, т. е. расходные
характеристики клапанов, предоставленные производителем, остаются неизменными в реальных условиях. Однако между этими решениями есть отличия. В первом (рис. 6.12,а) - расходная характеристика клапана равна базовой, т. е. имеет искажение, вызванное сопротивлением корпуса клапана. Во втором (рис. 6.12,б) - равна идеальной, т. к. давление теплоносителя стабилизировано непосредственно на регулирующем отверстии клапана. В обоих случаях расходная характеристика клапана способствует приближению к идеальному регулированию тепловым потоком теплообменного прибора (рис. 5.4).

Пример 6.6. Систему отопления здания присоединяют по независимой схеме к системе теплоснабжения. Расчетный перепад температуры теплоносителя в теплосети At = 150 - 75 = 75 °С. Тепловая нагрузка системы отопления Q = 100 кВт.
Перепад давления перед теплообменником (после вычитания из располагаемого давления теплоносителя в теплосети на вводе в здание потерь давления в элементах узла ввода, установленных до теплообменника на подающей и обратной магистралях, тепломере, грязевике...) составляет AP = 2,0 бар. Потери давления в теплообменнике АР
т = 1,0 бар.
Необходимо подобрать двухходовой автоматический регулирующий клапан для регулятора теплового потока (первый клапан на схеме) и определить перепад давления, автоматически поддерживаемый регулятором перепада давления.
Решение. Клапан регулятора теплового потока подбирают для обеспечения линейности регулирования тепловым потоком теплообменника. Поскольку теплообменник имеет искривленную характеристику (см. рис. 5.3), клапан должен иметь логарифмическую расходную характеристику, близкую к идеальной.
Потери давления на клапане регулятора теплового потока AP
v\ определяют по консолидированному распределению потерь давления - на этом клапане и на автоматическом регуляторе перепада давления, т. е. между двумя клапанами, что позволяет ограничить максимальный расход теплоносителя у абонента. Тогда
AP
v1 = (AP - АР
т)/2 = (2,0 - 1,0)/2 = 0,5 бар.
С целью уменьшения капитальных затрат (выбор клапана меньшего диаметра) может быть задана иная пропорция распределения давления между клапанами, если обеспечивается бескавитационная работа клапана с бульшим перепадом давления на нем.
Определяют расчетную пропускную способность клапана (плотность теплоносителя принимают р = 1000 кг/м
3) по уравнению из табл. 6.1
0,860 0,86x100 1,15
= 1,62 (м
3/ч)/бар
0’
[
At^AP^ 15jo3
ral
По каталогу [62] выбирают регулирующий клапан с логарифмической расходной характеристикой VFS2 dy = 15 мм и ближайшей пропускной способностью k
vs = 1,6 (м
3/ч)/бар
0,5.
По уравнению (6.13) уточняют потери давления на клапане
V
2 115
2 ^
бар.
К 1>
6
Этот же перепад давления следует поддерживать автоматическим регулятором перепада давления, т. е. APi = AP
vsi = 0,52 бар.
Определяют требуемые потери давления на автоматическом регуляторе перепада давления
AP - (АР
т+ AP
vs1) < 2,0 - (1,0 + 0,52) = 0,48 бар.
Проверяют клапаны на обеспечение бескавитационной и бесшумной работы (см. п. 6.1.6 и 6.1.7).
В рассмотренных примерах предполагалось, что расходные характеристики клапанов, близки к идеальным, и базовыми авторитетами клапанов пренебрегали. Рассмотреть искажение расходных характеристик представляется возможным на примере 6.7 с ручным балансировочным клапаном, что особенно важно при наладке системы отопления либо ее ответвлений.

Пример 6.7. В здании с однотрубной системой отопления без терморегуляторов осуществляют модернизацию теплового пункта. Систему отопления присоединяют по зависимой схеме к системе теплоснабжения. Регуляторы расхода на стояках (либо поквартирных приборных ветках) системы отопления не предусмотрены. Диаметр подающего трубопровода dy = 32 мм. Расчетный расход теплоносителя в системе отопления Vn= 1,8 м
3/ч. Потери давления в системе отопления AP = 0,16 бар (определено по давлению, развиваемому элеватором, до его
замены на насос). Перепад давления между рабочей точкой автоматически нерегулируемого насоса и потерями давления в системе составляет AP = 0,4 бар.
Необходимо подобрать общий двухходовой ручной балансировочный клапан (второй клапан на схеме) и определить его предварительную настройку.
Решение. По каталогу [63] выбирают балансировочный клапан с косым шпинделем и логарифмической характеристикой, как наиболее подходящий для регулирования однотрубной системы отопления. Подбор осуществляют по диаметру трубопровода. Это клапан MSV-C dy = 32 мм без измерительной диафрагмы. Зависимость пропускной способности клапана от настройки приведена в таблице, предоставляемой производителем.
|
Положение настройки n |
2 |
3 |
4 |
5 |
6 |
7 |
8 |
|
Пропускная способность клапана kv, (м3/ч)/бар0,5 |
2,6 |
5,1 |
8,9 |
14,0 |
17,0 |
20,0 |
21,6 |
Определяют базовый авторитет клапана из уравнения настройки (6.20), записанном в виде:
МУ*,)
2
= 1 -(?щІ??
1 _
g2c(l-n/п^)
ам = а
О
В данном уравнении следует принимать внешний авторитет а = 1, исходя из условий гидравлического испытания клапана. Для клапана MSV-C принимают с « 4. Тогда, подставляя максимальные параметры
из последней колонки, а промежуточные из любой другой колонки таблицы, например, для настройки 5, находят базовый авторитет
1 — (21,6/8,9)
2
1 _
g2x4(l-4/8)
0,091.
ав
Бульшую точность параметра определяют осреднением значений при каждой настройке.
Минимальные потери давления на клапане при номинальном расходе
V
2 18
2
AP
w2=rг- —
= 0,007 бар.
К 21,6
2
По уравнению (6.17) рассчитывают внешний авторитет клапана: a = AP
vs2/(AP
vs2 + AP~) = 0,007/(0,007 + 0,16) = 0,042.
Полный внешний авторитет клапана
а+ = а
ба = 0,091x0,042 = 0,0038.
Подставляя известные параметры в уравнение (6.21), находят настройку клапана
0,4 + 0,16
In
0,0038 0,091x0,007
= 1,58.
п - 8
1-
2x4 |
 |
Настройку принимают с округлением до указанной на шкале дольной кратности. У данного типа клапана шкала настройки размечена через десятые доли, следовательно, устанавливают настройку n = 1,6.
При выборе настройки, особенно в системах с переменным гидравлическим режимом рекомендуется, чтобы клапан был открыт не менее чем на 20 % от k
vs и не более чем на 80 % от k
vs.
В данном примере это условие соблюдено: 100х(1,8/8,0)=22,5 %.
Из примера 6,7 следует, что клапан подобран с очень низким значением полного внешнего авторитета. Значит, его расходная характеристика будет искажена и изменение расхода теплоносителя при вращении маховика будет происходить лишь в узком диапазоне хода штока.
При применении клапана MSV-C со встроенной расходомерной диафрагмой отпадает необходимость в расчетах по вышеприведенной методике в примере 6.7. Расход теплоносителя через клапан определяют по пропускной способности расходомерной диафрагмы, указанной в техническом описании клапана, и измерянному перепаду давления на ней в процессе наладки системы. Типоразмер клапана в этом случае принимают по диаметру трубопровода. Однако необходимо, чтобы номинальный расход на клапане был не ниже рекомендуемого производителем минимального расхода, определяемого по допустимой точности измерения расходомерной диафрагмой. Минимально допустимый расход теплоносителя определяют по пропускной способности диафрагмы, указанной в техническом описании на клапан, и минимальному падению давления на ней в 1 кПа. Расчет расхода на клапане и минимально допустимого расхода осуществляют по уравнению из табл. 6.1.
Пример 6.8. Балансировочный клапан MSV-C dy = 15 мм установлен на ответвлении от распределителя теплового пункта. Пропускная способность его расходомерной шайбы k
vs = 1,8 (м
3/ч)/бар
0’
5. Расчетный расход теплоносителя на регулируемом участке равен Vn = 0,6 м
3/ч.
Необходимо обеспечить расчетный расход теплоносителя на регулируемом участке при наладке системы.
Решение. Расчетный расход на клапане достигают при перепаде давления на измерительных штуцерах клапана (диафрагме)
0,6
2
АР
?2 = —2 = 0,11 бар = 11 кПа. 1,8
2
Это значение удовлетворяет требованию о минимально допустимом перепаде давления на расходомерной диафрагме в 1 кПа, поэтому его принимают для настройки клапана.
Настройку клапана осуществляют медленным вращением маховика клапана из полностью открытого, либо закрытого положения. При достижении требуемого значения перепада давления, фиксируют настройку клапана согласно описанию в инструкции на клапан.
Логарифмическую (равнопроцентную) расходную характеристику клапана можно приблизить к линейной путем изменения внешнего авторитета.
Логарифмическая расходная характеристика клапана не претерпевает существенного изменения при внешнем авторитете 0,5...1,0.
С уменьшением внешнего авторитета ниже 0,5 логарифмическая рабочая расходная характеристика клапана значительно искажается, что следует учитывать при обеспечении регулируемости объекта регулирования и возможности его наладки.
В тепловом пункте для регулирования теплового потока теплообменников с выпуклой характеристикой, применяют клапаны с логарифмической рабочей расходной характеристикой.
Ручные балансировочные клапаны с логарифмической рабочей расходной характеристикой и малым гидравлическим сопротивлением наилучшим образом подходят для регулирования систем отопления с постоянным гидравлическим режимом и малым гидравлическим сопротивлением.
6.1.3.3. Логарифмическо-линейная рабочая
расходная характеристика

Клапан MSV-F2 d
y < 150 (рис. 6.13) имеет логарифмическо-линейную рабочую расходную характеристику. У него объединены положительные свойства равнопроцентного и линейного законов регулирования. Совмещение характеристик дает возможность в широком диапазоне изменения полного внешнего авторитета клапана (а+ ~ 0,3... 1,0) выделить условную узкую зону (обозначенную Рис. 6.13. Регулирующий клапан точками на рис. 6.14). В ней достигает-с логарифмическо-ли- ся примерно линейное регулирование
?І?л
100
0,4 |
|
|
|
|
|
|
|
/о |
|
|
|
|
|
|
|
|
|
|
|
|
|
|
|
|
|
|
|
|
|
Ш*а+ = 1 |
,0 |
|
|
|
|
|
|
|
|
|
|
|
|
|
|
|
|
|
|
|
|
|
|
|
|
|
|
|
|
|
|
|
|
|
|
|
|
|
|
|
|
|
|
|
|
|
|
|
Ту 7
ш |
Щ
/л*/ |
|
|
|
|
|
|
|
|
|
ъУ
^а+ |
= 1,0 |
|
|
|
|
|
|
|
|
|
|
|
|
|
|
|
|
|
0,2
0,4
0,6
0,8
Л/Л |
с допустимым отклонением от номи-ходной характеристи- нального расхода. Кроме того, логарифмическая составляющая характеристики позволяет получить примерно линейное регулирование при малых расходах и авторитетах клапана, что характерно для систем с переменным гидравлическим режимом.
0.8
0,6
0,2
юо
Рис. 6.14. Логарифмическо-линейная рабочая расходная характеристика клапана
Самая узкая зона примерно линейного регулирования по всему перемещению хода штока находится в диапазоне полного внешнего авторитета клапана а+ = 0,5 ± 0,2. Примерно линейное регулирование получают также при а+ ~ 0,2 ± 0,1, если относительный расход теплоносителя находится в пределах от нуля до значения, соответствующего точке слияния кривых.
Точка слияния кривых на характеристике указывает об изменении закона регулирования с равнопроцентного на линейный. Ее положение зависит от того, насколько затвор клапана с логарифмическим профилем укорочен (сравни верхние рис. 6.5,б и 6.5,г). Наилучших результатов достигают укорачиванием затвора клапана примерно на половину. Законы регулирования в этом случае распределяют в пропорции 50 на 50 %, что отражено на рис. 6.14. Тогда настройку клапана с логарифмическо-линейной рабочей расходной характеристикой определяют по уравнениям для логарифмической и для линейной характеристик. Их преобразуют с учетом пропорции распределения (0,5) и координаты точки слияния (0,5). Применение уравнений ограничивают областью допустимых значений расхода относительно точки слияния расходных характеристик:
при V< 0,5^100
1-(0,5 ?
т/?)
2
In
(6.23)
п = 0,5п «
’ тазе
1-
2с
при V > 0,5?ю0
(6.24)
« = 0,5и
I l-[O,5F,0o/(F-O,5^0o)f
Либо, осуществляя замену внешнего авторитета а и расхода V100 на соответствующие отношения перепадов давлений (см. п. 6.1.3.1):
при AP
vs < 0,25 AP
v
( _ AP
vs+AP~ 0,25АР ^
In
a6^P
Vs
a6&P
vs
(6.25)
п = 0,5 п
2с
при AP
vs > 0,25 AP
v
(6.26)
п = 0,5п
’ max
АР?,+АР-
a6^P
vs
0,25АР
1-
0Д5
АР АР АР +АР"
vs
При наладке системы расход теплоносителя в клапане с логарифмическо-линейной характеристикой находят так же, как и у других регулирующих клапанов со штуцерами отбора импульса давления на входе и выходе, т. е. путем последовательного приближения к истинному значению при обеспечении постоянства перепада давления на регулируемом участке. По настройке n и измерянным потерям давления AP
v на регулирующем клапане определяют расход теплоносителя либо рассчитывают его по формулам:
при n < 0,5 n
max
0,5k
э vs |
|
АК |
|
|
Ji- " 1 |
|
|
1 + аб |
е { 0.5л,™* |
(6.27)
при n > 0,5 nmax
? = 0,5к„Щ
(6.28)
 |
0,577
«-°>5«тахУ |
Л
2
-1
 |
|
Рис. 6.15. Расходная характеристика клапана MSV-F2 dy = 80 мм |
Пример 6.9. Проектируют тепловой пункт с распределительной гребенкой. Ближайшим и единственным автоматическим устройством стабилизации перепада давления в системе является перепускной клапан, установленный на перепускной перемычке за циркуляционным насосом системы отопления. Поддерживаемый им перепад давления AP = 0,40 бар. Сопротивление ответвления без учета потерь давления на балансировочном клапане составляет AP = = 0,20 бар. Расход теплоносителя на регулируемом участке равен V
N = 40 м
3/ч.
Необходимо подобрать балансировочный клапан и определить его настройку для гидравлической увязки ответвления.
Решение. Гидравлическую увязку ответвления обеспечивают настройкой балансировочного клапана на перепад давления
AP
v = AP - AP
- = 0,40 - 0,20 = 0,20 бар.
По уравнению из таблицы 6.1 находят расчетную пропускную способность клапана
 |
40
л/ОДО |
= 89,4 (м
3/ч)/бар
0,5.
Подбирают клапан с бульшим значением максимальной пропускной способности по каталогу [63]. Таковым является клапан MSV-F2 йу = 80 мм с логарифмическо-линейной расходной характеристикой. Расходная характеристика клапана в абсолютных значениях показана на рис. 6.15. Его максимальная пропускная способность k
vs = 122,3 (м
3/ч)/бар
0,5. Для обеспечения возможности регулирования потоком теплоносителя при настройке системы рекомендуется выполнять условие 0,2xk
vs < k
v < 0,8xk
vs. Условие выполнено, т. к. 0,2x122,3 < 89 < 0,8x122,3. Это позволяет изменять поток теплоносителя в процессе регулировки системы как в большую, так и в меньшую сторону.
Определение положения настройки клапана осуществляют по рис. 6.15. Для достижения требуемой пропускной способности клапана необходимо установить настройку в положение 7,0 (см. по направлению пунктирной стрелки). Настройку принимают с округлением до указанной на шкале дольной кратности. У данного типа клапана шкала настройки размечена через десятые доли.
Если требуется определить настройку клапана с учетом искажения логарифмическо-линейной характеристики, применяют методику, представленную в примере 6.10.
Пример 6.10. Необходимо по исходным данным примера 6.9 определить рабочую расходную характеристику. Зависимость пропускной способности клапана MSV-F2 йу = 80 мм от настройки приведена в таблице, предоставляемой производителем [63].
|
Положение настройки n |
1 |
2 |
3 |
4 |
5 |
6 |
7 |
8 |
9,5 |
|
Пропускная способность клапана kv, (м3/ч)/бар0,5 |
5,8 |
9,9 |
24,5 |
48,5 |
71,3 |
87,0 |
96,4 |
109,3 |
122.3 |
|
Закон регулирования |
логарифмический |
|
линейный |
|
Определяют базовый авторитет клапана. Это можно осуществить как по отдельным составляющим (логарифмической либо линейной), так и по совокупной характеристике (логарифмическо-линейной).
Пропорцию распределения законов регулирования определяют одним из способов: по рабочей расходной характеристике клапана; по пропускной способности клапана; по данным производителя. Рассмотрим первый и второй способы.
По первому способу необходимо провести диагональ, соединяющую начало и конец рабочей характеристики клапана (см. рис. 6.15). Точка пересечения диагонали с расходной характеристикой соответствует настройке клапана 4,5, в которой происходит переход от логарифмического к линейному закону регулирования.
По второму способу из вышеприведенной таблицы необходимо найти такое положение настройки, при которой соблюдается зависимость (6.9), выраженная в виде настроек и пропускных способностей. Эта зависимость соответствует единственной точке на расходной характеристике с соблюдением идеального линейного регулирования. Данный способ является более точным, чем графический способ. Пропускную способность в нем между двумя ближайшими настройками определяют интерполированием. Тогда последовательным приближением к истинному значению определяем точку излома расходной характеристики клапана при относительной настройке
(n/9,5) = (k
v /122,3) => (4,3/9,5) = (55,3/122,3) = 0,45.
В результате получают настройку 4,3 с пропускной способностью клапана 55,3 (м
3/ч)/бар
0,5. Относительная настройка 0,45 указывает на долю логарифмического регулирования. Оставшаяся часть хода штока клапана 1 - 0,45 = 0,55 является долей линейного регулирования.
Базовый авторитет клапана для настроек до п = 4,3 рассчитывают по логарифмическому закону регулирования. Для этого видоизменяют уравнение (6.23)
лл_
л+_ 1-(*?Ю
2 _ 1 -ІК^'К)
2
6 1 _ 1 _
е2
С(1-
П/0,45
Пшах) ’
а для настроек п > 4,3 - по видоизмененному уравнению (6.24), характеризующему линейный закон регулирования,
аа-
а+- 1-[(Гіоо-Г
45)/(К-Г
45)]
2 _ 1-[(^-^
45)/(^-^45)]
2
6 1 - [0,55«
max /(и - 0,45п^)]
2 1 - [0,55и
тах !{п - О^и^)]
2 ’
где индекс 45 указывает на расход теплоносителя и пропускную способность клапана при настройке 0,45n
max.
В этом расчете следует принимать внешний авторитет а = 1, исходя из условий гидравлического испытания клапана, а постоянную с ~ 3,7. Тогда, подставляя максимальные параметры из последней колонки, а
|
промежуточные - из соответствующих колонок таблицы, рассчитывают базовый авторитет клапана. Результаты сведены в таблицу. |
|
Закон регулирования |
логарифмический |
линейный |
|
Положение настройки n |
1 |
2 |
3 |
4 |
5 |
6 |
7 |
8 |
|
Базовый авторитет клапана аб |
0,31 |
0,60 |
0,50 |
0,49 |
0,32 |
0,42 |
0,62 |
0,56 |
|
Среднеарифметическое значение аб |
0,48 |
0,48 |
|
Среднеарифметическое значение во всем диапазоне регулирования аб = 0,48.
Разброс табличных значений базового авторитета вызван округлением пропускной способности клапана, погрешностью ее определения на границах действия законов регулирования, а также принятым в расчете примерным значением постоянной с.
Минимальные потери давления на клапане при номинальном расходе
V
2 40
2 .
бар.
vs к
2 122,3
2 ’ ^
Внешний авторитет клапана
= 0,35.
0,11
АР
?+АР~ 0,11+0,20
Рабочая расходная характеристика клапана, определяемая полным внешним авторитетом клапана
а+ = а
б а = 0,48x0,35 = 0,17.
Клапаны с логарифмическо-линейной рабочей расходной характеристикой имеют зону примерно линейного регулирования в широком диапазоне изменения общего внешнего авторитета.
Расходные характеристики клапана не претерпевают существенного изменения при внешнем авторитете 0,3...1,0.
Клапаны с логарифмическо-линейной характеристикой лучше всего подходят для регулирования теплообменников с линейной характеристикой (высоким перепадом температур теплоносителя).
6.1.3.4. Линейно-линейная рабочая расходная характеристика
Клапаны VS 2 (dy > 20), VM 2 и VB 2 - это двухходовые седельные регулирующие клапаны, применяемые с редукторными электроприводами (рис. 6.16).
 |
VS 2 dy > 20 VM 2 VB 2
Рис. 6.16. Клапаны с линейно-линейной расходной характеристикой |
Основным отличием данных клапанов с гидравлической точки зрения, является комбинированная расходная характеристика, состоящая из двух линейных характеристик. Это концептуальное решение оптимального регулирования, при котором применены линейные законы регулирования с различным наклоном расходных характеристик. Такой подход позволяет дискретно приблизиться к логарифмическому регулированию (рис. 6.17). При этом реализованы положительные свойства линейного закона регулирования - создание устойчивого регулирования клапана вблизи положения запирания, и логарифмического - приближение к идеальному управлению тепловым потоком теплообменного прибора.
 |
0,4
А/й
Рис. 6.1 7. Линейно-линейная идеальная расходная характеристика клапана |
Устойчивому регулированию вблизи зоны запирания способствует незначительный наклон линейной характеристики. В крутой части характеристики обеспечено быстрое и требуемое изменение расхода теплоносителя.
0,2
0,6
0,8
юо
Деформацию линейно-линейной идеальной характеристики, происходящую под влиянием полного внешнего авторитета клапана, получают сложением уравнений 6.15. В каждое уравнение
вводят коэффициент пропорциональности с (см. уравнение (6.9)), определяющий наклон расходной характеристики. Область допустимых значений уравнений устанавливают по положению штока в точке соприкосновения прямых.
Расходная характеристика клапана при обеспечении его внешнего авторитета а = 0,5...1 существенно не изменяется, поэтому подбор клапана осуществляют аналогично примеру 6.5. Идеальных условий регулирования теплообменником достигают при установке клапана по схеме на рис. 6.3,г (первый клапан).
Линейно-линейный закон регулирования объединяет положительные черты линейного и логарифмического законов.
Клапаны с линейно-линейной рабочей расходной характеристикой обеспечивают регулирование по закону, подобному к логарифмическому.
В тепловом пункте для регулирования теплового потока теплообменников с выпуклой характеристикой наилучшим образом подходят клапаны с линейно-линейной рабочей расходной характеристикой.
6.1.4. Расходные характеристики трехходовых клапанов
Трехходовой клапан применяют для разделения гидравлического контура на контур с переменным и контур с постоянным гидравлическим режимом. В одном из контуров располагают объект регулирования, в другом - источник теплоты. При этом регулирование объекта регулирования, если он находится в контуре с переменным режимом, осуществляют качественно-количественным способом, а если в контуре с постоянным режимом, то - только качественным.
Представленные на рис. 6.18 клапаны являются седельными. Все они предназначены для совместной работы с приводами.

В зависимости от способа установки относительно насоса трехходовые клапаны бывают смешивающими и разделяющими (рис. 6.19). В любом случае насос расположен со смешивающей стороны, чтобы избежать нулевого расхода через него при закрывании какого-либо из проходов через клапан.
 |
|
Рис. 6.19. Установка трехходовых клапанов: а - на смешивание в подающем трубопроводе; б - на разделение в подающем трубопроводе; в - на смешивание в обратном трубопроводе; 1 -источник теплоты; 2 - трехходовой клапан; 3 - насос; 4 - потребитель теплоты |
Трехходовой клапан разделяет систему на три ветви (контура) - одну с постоянным режимом, обозначенную AB на рис. 6.19, и две с переменным, обозначенных A и B. Схему на рис. 6.19,а применяют для снабжения потребителя постоянным расходом теплоносителя ?дв. Общий расход теплоносителя ?дв в клапане равен сумме расходов в прямом ?д и перпендикулярном ?в каналах. Регулирование теплового потока потребителя при этом осуществляют изменением температуры подаваемого теплоносителя. Требуемую температуру теплоносителя у потребителя 4 достигают путем перемещения штока клапана. При этом изменяется пропорция между водой с расходом ?д от источника теплоты 1 и подмешиваемой водой с расходом ?
в от потребителя 4 (охлажденной, например, в системе отопления). Расход ?д может изменяться от нуля до ?дв. Если по условиям эксплуатации источника 1 необходимо поддерживать расход ?
дв на постоянном уровне, то устанавливают трехходовой клапан по схеме на рис. 6.19,б. В этом случае клапан работает на разделение потоков, а расход теплоносителя ?
в у потребителя 4 будет изменяться от нуля до ?дв. Постоянный расход в источнике 1 обеспечивают также с использованием смешивающего клапана, устанавливаемого по схеме на рис. 6.19,в. Данную схему применяют с клапанами, которые не предназначены для разделения потоков.
Управление потоками теплоносителя в каналах осуществляют перемещением штока 2 с затвором 3 относительно регулирующих отверстий 4 (рис. 6.20). При этом, если одно отверстие открывается, то другое -прикрывается. Затвор 3 профилируют с двух сторон для каждого из отверстий 4. У смешивающих клапанов затвор находится между отверстиями 4 (рис. 6.20,а), у разделяющих - за ними (рис. 6.20,б).

Сочетание форм поверхности затворов клапана для каждого из отверстий определяет соответствующие расходные характеристики. Поэтому характеристики трехходовых кла-
Рис 6.
20 Схема т
рехх°д°
вых
кла
пан°
в. панов имеют двойное
а - смешиваюшего, б -
разл
еляю-
обозначение - линей-
шег°,
1 - ко/аііус, 2
- шток, 3
- за-
ная/линейная, логариф-
твоР;
4 -Р
егУ
лиРУ
юшие отвеР
стия
мическая/логарифмическая, логарифмическая/линейная и т. д. Первым словом указывают закон регулирования, применяемый к прямому потоку, вторым - к перпендикулярному потоку.
Для трехходовых клапанов справедливы все закономерности, рассмотренные ранее для двухходовых клапанов. Это дает возможность получения рабочей расходной характеристики сложением соответствующих рабочих характеристик клапана через прямой и перпендикулярный каналы. Для упрощения понимания изложенного трехходовой клапан условно представляют в виде двух двухходовых клапанов (рис. 6.21). Тогда общую расходную характеристику трехходового клапана получают сложением соответствующих расходных характеристик двухходовых клапанов (рис. 6.22...6.24).
АВ А
а б в
Рис. 6.21. Интерпретация трехходовых клапанов: а - на смешивание в полаюшем трубопроводе; б - на разделение в подаюшем трубопроводе; в - на смешивание в обратном трубопроводе; остальные обозначения см. к рис. 6.19 Применение трехходового клапана с линейной/линейной характеристикой (рис. 6.22) допустимо в системах без жестких требований к обеспечению стабильности расхода теплоносителя. У данного клапана
?І?іоо 1,5
 |
О 0,1 0,2 0,3 0,4 0,5 0,6 0,7 0,8 0,9 1,0 h/hx
Рис. 6.23. Логарифмическая/логарифмическая рабочая расходная характеристика трехходового клапана |
|
|
|
|
|
^0 |
3^ |
|
|
|
|
|
|
|
|
|
|
|
|
|
|
|
|
|
|
|
|
Л ? |
|
|
|
|
|
|
|
|
|
— 0 |
7 ¦—
п = |
|
|
|
|
|
|
|
|
|
— 1 |
|
|
|
|
|
|
|
|
|
--0,05-- |
|
|
|
|
|
|
|
|
|
’ 1 |
0 |
|
|
|
|
|
-1 |
|
|
|
? °.3 > |
|
|
с |
і - |
|
Л |
|
|
уі X |
|
|
L |
|
|
|
|
|
Хо |
7>\ |
|
|
|
|
|
|
|
|
|
|
|
|
|
|
|
|
|
|
|
|
|
1,0 |
|
|
|
|
|
|
|
|
|
|
|
|
|
|
|
|
|
|
|
|
|
|
|
|
|
|
|
|
|
|
|
|
|
|
|
|
|
|
|
0 0,1 0,2 0,3 0,4 0,5 0,6 0,7 0,8 0,9 1,0 h/hx |
1,4
1,3
1,2
1,1
1,0
0,9
0,8
0,7
0,6
0,5
0,4
0,3
0,2
0,1
Рис. 6.22. Линейная/линейная рабочая расходная характеристика трехходового клапана
 |
|
Рис. 6.24. Логарифмическая/линейная рабочая расходная характеристика трехходового клапана |
суммарный расход Vab остается стабильным независимо от хода штока только при а+ = 1, что с практической точки зрения является недостижимым. Во всех остальных случаях происходит увеличение суммарного потока. Так, при а+ = 0,5 это увеличение составляет примерно 1,3 раза, а при а+ = 0,01,- 1,8 раза. Следовательно, для достижения стабильности суммарного потока необходимо увеличивать потери давления на клапане, что не является лучшим решением с точки зрения энергопотребления.
Несколько иные закономерности изменения суммарного потока в зависимости от авторитета наблюдаются в трехходовом клапане с логарифмической/логарифмической рабочей расходной характеристикой, представленной на рис. 6.23. Стабилизации суммарного потока независимо от хода штока достигают при авторитете а+ ~ 0,2. Уменьшение авторитета клапана увеличивает суммарный поток, увеличение авторитета - уменьшает его. Таким образом, в данном клапане колебания суммарного потока могут как превышать, так и быть меньшими от номинального значения. Эти колебания в диапазоне полного внешнего авторитета от 0,1 до 1,0 составляют примерно +15 и -55 %, в отличие от +80 % у клапана с линейной/линейной характеристикой.
Рассмотренные закономерности клапана с логарифмической/логарифмической рабочей расходной характеристикой определяет особенность его применения. Например, в узле смешивания теплоносителя в тепловом пункте. Если общий внешний авторитет клапана по отношению к располагаемому давлению системы отопления а+ ~ 0,2, то для получения линейного регулирования смесеобразования необходимо перед клапаном со стороны теплосети установить автоматический регулятор перепада давления, а между ними - дополнительный элемент регулирования. Им может быть, например, диафрагма (лучше ручной регулирующий клапан) с относительным сопротивлением примерно 80 % от автоматически поддерживаемого регулятором перепада давления. В этом случае общий внешний авторитет клапана со стороны теплосети составит а+ ~ 0,2, если его базовый авторитет близок единице. Со стороны системы отопления необходимо также обеспечить линейность регулирования, т. е. чтобы ее сопротивление составляло примерно 80 % от автоматически поддерживаемого давления на перепускной перемычке, устанавливаемой за узлом смешивания. Если рассматриваемым клапаном регулируют тепловой поток калорифера по температуре воздуха за ним, то для достижения идеального регулирования калорифером следует совмещать расходную характеристику клапана с характеристикой калорифера, т. е. оставлять искривленной. В любом случае, необходимо осмысленно подходить к выбору клапана и оценить взаимодействие его расходной характеристики с характеристикой объекта регулирования, которым он управляет.
Через трехходовой клапан проходят два циркуляционных кольца. Как правило, эти кольца имеют различные гидравлические сопротивления. Поэтому широко применяют клапаны с совмещением разных законов регулирования потоков теплоносителя, например, с логарифмическим/линейным законом. Рабочая расходная характеристика такого клапана показана на рис. 6.24. Стабилизация суммарного потока в нем независимо от хода штока происходит при а+ ~ 0,4. Колебания расхода теплоносителя в диапазоне а+ = 0,1...1 составляют +50 и -30 %. Такие колебания гораздо предпочтительнее, чем у ранее рассмотренных трехходовых клапанов для теплообменных приборов, так как изменение теплового потока в значительной мере зависит от снижения расхода и почти не зависит от его увеличения относительно номинального расхода.
При любой расходной характеристике клапана в большей или меньшей степени могут быть отклонения суммарного расхода. Эти отклонения, безусловно, должны быть ограничены правильным подбором клапана. В европейской практике подбора трехходовых клапанов приемлемое отклонение - до 10 % [43]. Для получения такого отклонения рассматривают два регулируемых участка, проходящих через трехходовой клапан, и обеспечивают на них соответствующие общие внешние авторитеты через регулирующий и обводной каналы клапана. Наиболее простым в осуществлении является обеспечение одинакового внешнего авторитета клапана на обоих регулируемых участках. Значительно упрощает задачу и производитель клапана, создавая его с базовым авторитетом примерно равным единице.
Общий относительный расход теплоносителя в рассмотренных трехходовых клапанах определяют суммированием относительных расходов в регулирующем и обводном каналах. При этом авторитеты клапана через разные каналы могут быть различны. Соответственно будут отличаться суммарные расходные характеристики от приведенных на рис. 6.22...6.24. Относительное изменение суммарного расхода через трехходовой клапан в зависимости от его авторитетов через регулирующий и обводной каналы рассчитывают по следующим формулам:
при линейной/линейной расходной характеристике -

(6.29)
 |
(Л/Л, оо)2 |

[О-ау?]
2
при логарифмической/логарифмической расходной характеристике -

(6.30)
 |
g2c(A/A100-l) |
 |
e2c[(l-h)fhm-l] |
при логарифмической/линейной расходной характеристике -

(6.31)
 |
e2c{h!hm-\) |
 |
[(1 ~h)/hl00f |
Следует отметить, что в каждом составляющем этих уравнений полный внешний авторитет определяют для соответствующего циркуляционного контура.

Пример 6.11. Проектируют тепловой пункт с ответвлением на калорифер приточной системы вентиляции. Расчетный перепад температуры теплоносителя в калорифере At = 120 - 70 = 50 °С. Характеристика калорифера - линейная. Гидравлический режим калорифера - переменный. Гидравлическое сопротивление контура теплоснабжения калорифера составляет 0,07 бар (на рис. справа от обводной перемычки). Гидравлическое сопротивление обводной перемычки - 0,03 бар. Гидравлическое сопротивление контура источника теплоты - 0,05 бар (на рис. слева от обводной перемычки). Номинальный расход теплоносителя через клапан - Vn = 1,9 м
3/ч.
Необходимо подобрать трехходовой клапан.
Решение. Объектом регулирования является калорифер. Для обеспечения линейного регулирования тепловым потоком калорифера, имеющего линейную характеристику, необходим регулирующий клапан также с линейной расходной характеристикой в регулирующем контуре. Выбирают трехходовой клапан с линейной/линейной расходной характеристикой.
Выравнивают внешние авторитеты трехходового клапана через циркуляционные кольца, т. е. уравновешивают гидравлическое сопротивление циркуляционных колец. Для этого устанавливают на обводной перемычке дополнительный двухходовой регулирующий клапан, создающий перепад давления 0,07 - 0,03 = 0,04 бар. Полное сопротивление любого из контуров с переменным гидравлическим режимом составляет 0,05 + 0,07 = 0,05 + 0,03 + 0,04 = 0,12 бар.
Обеспечивают допустимое отклонение относительного суммарного расхода не более чем на 10 %, т. е. V/Vn = V/V100 = 1,1. Для этого по линейной/линейной расходной характеристике трехходового клапана (рис. 6.22) определяют минимальное значение общего внешнего авторитета клапана при V/V100 = 1,1, которое соответствует а+ ~ 0,8. Тогда из уравнения (6.7) рассчитывают потери давления на клапане, если его базовый авторитет аб ~ 1, -
0,12x0,8
1-0,8
0,12 а 1 -а
= 0,48 бар.
АР 0,12 +АР
По уравнению из табл. 6.1 находят требуемую максимальную пропускную способность клапана (плотность теплоносителя принимают р = 1000 кг/м
3)
2,74 (м
3/ч)/бар
0,5.
Ум _ 1,9
л/А^ л/0А8
По каталогу [62] выбирают трехходовой регулирующий клапан с линейной/линейной расходной характеристикой, близкой к идеальной (аб ~ 1). Это клапан VMV dу = 15 мм c максимальной пропускной способностью k
vs = 2,5 (м
3/ч)/бар
0,5. Клапан следует выбирать с ближайшей меньшей максимальной пропускной способностью. Тогда его общий внешний авторитет будет меньше 0,8.
По уравнению (6.13) уточняют потери давления на клапане
У
2 1 Q
2 .
бар.
K'vs
Данный перепад давления удовлетворяет требованию производителя 0,58 < 0,6 бар по обеспечению работоспособности электропривода, которым комплектуют выбранный клапан.
Возвращаясь к рассмотренному примеру, можно сделать практический вывод об области применения трехходовых регулирующих клапанов с линейной/линейной расходной характеристикой в схемах на рис. 6.19,б,в:
• сопротивление клапана должно превышать сопротивление системы (без учета сопротивления клапана) более чем в четыре раза (0,48/0,12 = 4);
• сопротивленж контуров с переменным гидравлическим режимом необходимо выравнивать дополнительным регулирующим двухходовым клапаном.
При соблюдении перечисленных условий выбор клапана осуществляют по уравнению из табл. 6.1. Отклонение суммарного расхода не превысит 10 % от характеристик клапана, предоставляемых производителем в техническом описании клапана.
Если бы в примере 6.11 был калорифер с выпуклой характеристикой, то следовало бы учитывать эту искривленность при выборе расходной характеристики трехходового регулирующего клапана. В этом случае необходим клапан с вогнутой расходной характеристикой, т. е. с логарифмической/линейной расходной характеристикой.
Несколько по-иному подбирают смешивающий трехходовой клапан при зависимом подключении абонента к тепловой сети. Особенность
состоит в том, что в контуре источника теплоты есть сетевой насос. Внешний авторитет регулирующего канала клапана определяют относительно располагаемого давления сетевого насоса, а смешивающего канала - относительно располагаемого давления насоса системы отопления. В таком случае внешний авторитет регулирующей части клапана будет очень малым.

Избегают этого установкой автоматического регулятора перепада давления перед трехходовым регулирующим клапаном (рис. 6.25). Тогда внешний авторитет регулирующей части клапана определяют по отношению к автоматически поддерживаемому перепаду давления.
Положительным фактором улучшения работы клапана с логарифмической/линейной расходной характеристикой является отсутствие диафрагмы между регулятором перепада давления и регулирующим клапаном, что обеспечивает внешний авторитет регулирующей части трехходового клапана примерно равным единице. Применение такой схемы имеет некоторые особенности, вытекающие из законов регулирования: логарифмическому закону присуща бульшая погрешность регулирования, чем линейному закону при приближении затвора клапана к закрытому положению. Рассматривая работу такого клапана в тепловом пункте для получения смеси теплоносителя, можно отметить следующее: клапан со стороны подмешивающего канала никогда не бывает закрыт, в то время, как с регулирующей стороны (стороны теплосети) его закрытие бывает весьма частым. Из этого следует вывод, что для обеспечения более точного дозирования сетевой воды желательным является применение линейного закона регулирования, т. е. вариант применения клапана с перевернутым подключением, что показано на рис. 6.25,б. Однако такое техническое решение, кроме положительных, имеет и отрицательные стороны. Рассмотрим это утверждение подробнее.
Обеспечение внешнего авторитета равного единице на одном из контуров, проходящих через трехходовой клапан, упрощает проектный выбор клапана, поскольку предоставляется возможность определения оптимальной области его применения. Эту область получают суммированием двух расходных характеристик клапана, одна из которых с постоянным общим внешним авторитетом а+ = 1, а вторая - с переменным. Полученные результаты представлены на рис. 6.26. Схеме установки клапана на рис. 6.25,а соответствует расходная характеристика на рис. 6.26,а, а 6.25,б - 6.26,б.
 |
|
Рис. 6.26. Логарифмическая/линейная расходная характеристика трехходового клапана при а+ = 1: а - по логарифмической составляющей; б - по линейной составляющей |
Оптимальная область применения клапана ограничена 10 % отклонением расхода и выделена заштрихованной зоной. В обоих случаях область расположена в диапазоне базовых внешних авторитетов а+ = = 0,1...0,3. Это позволяет, подставляя в уравнение (6.7) полученный диапазон значений и принимая аб = 1, сделать практический вывод: трехходовой клапан обеспечивает постоянство расхода в пределах 10 % отклонения, если отношение его сопротивления к сопротивлению системы отопления (без учета сопротивления самого клапана) составляет 0,11...0,43. Либо сопротивление системы отопления (без учета сопротивления самого клапана) должно быть в 2,3...9,0 раза больше сопротивления клапана. Следует отметить, что данные диапазоны получены при аб ~ 1. У реальных клапанов аб < 1. Чем меньше базовый авторитет клапана, тем уже будет этот диапазон.
Нижняя граница полученного диапазона практически совпадает с определенной границей в [43], равной 3. Это значение несколько больше чем 2,33, т. к. точнее выдержано ограничивающее требование. На рис. 6.26 в некоторых местах заштрихованная зона незначительно превышает 10 % ограничение, т. е. выходит за пределы V/V100 = 0,9...1,0. Однако, при работе смесительного трехходового регулирующего клапана не всегда задействована вся зона хода его штока, особенно при должной работе теплосети. Чем выше разница температур сетевой воды и воды в системе отопления, тем уже задействована зона хода штока. Так, при коэффициенте смешивания, равном 2,2 (с температурой сетевой воды 150 °С и перепадом температур в системе отопления 95-70 °С), доля расхода сетевой воды от расхода смеси составит 1/(1+2,2) = 0,31. Тогда задействованная зона хода штока клапана при стабилизации его общего внешнего авторитета по логарифмической составляющей расходной характеристики будет Н/Н\00 = 0,6 (см. по направлению пунктирной стрелки на рис. 6.26,а), а линейной - Н/Н\00 = 0,31 (рис. 6.26,б). В первом варианте задействованная зона хода штока клапана больше почти в два раза, чем во втором варианте. Такое преимущество позволяет плавнее изменять температуру смеси, т. е. получать более качественное регулирование. Таким образом, установка клапана по схеме на рис. 6.25,а, более предпочтительна, чем по схеме на рис. 6.25,б, невзирая на незначительный скачек расхода в начальном положении хода штока. Если применять клапан с электромеханическим приводом, то существенной разницы по задействованному ходу штока в вариантах его установки нет, поскольку имеется возможность запрограммировать работу клапана соответственно этому ходу. В то же время в варианте по схеме 6.25,б точнее происходит регулирование при малых расходах сетевой воды, вызванное особенностью линейной расходной характеристики.
Применяя трехходовые регулирующие клапаны с логарифмической/логарифмической расходной характеристикой следует иметь ввиду, что стабилизация расхода смеси происходит при линеаризации расходной характеристики как по регулирующей, так и по подмешивающей стороне клапана, т. е. при полном внешнем авторитете а+ ~ 0,2 (см. на диагональ рис. 6.26,б, проведенную тонкой линией). При этом на суммарном графике с обеих сторон появятся скачки относительного расхода, ухудшающие регулирование объекта регулирования. Поэтому такие клапаны не находят практического применения.
Рассмотренные выше закономерности работы клапана нарушаются при установке диафрагмы между регулятором перепада давления и клапаном, что запрещено по [80]. В этом случае уменьшается общий внешний авторитет клапана с регулирующей стороны (со стороны теплосети), т. е. искажается расходная характеристика. Для получения стабильного потока смеси необходимо соответственно уменьшению а+ с регулирующей стороны клапана увеличить а+ с подмешивающей стороны, т. е. следует увеличить долю потерь давления на клапане относительно располагаемого давления системы отопления. Однако такое решение приводит к ухудшению регулируемости системы отопления. Особенно это касается систем отопления с терморегуляторами у отопительных приборов и без автоматических регуляторов гидравлических параметров на стояках либо приборных ветках. В таких системах внешний авторитет терморегуляторов определяют так же: относительно располагаемого давления системы отопления, и он должен быть как можно выше [5; 18]. Чем выше будет внешний авторитет трехходового клапана с подмешивающей стороны, тем ниже будут внешние авторитеты терморегуляторов и, следовательно, ухудшится поддержание теплового комфорта в помещениях, снизится энергоэффективность системы отопления.
Сопоставление применимости двухходовых и трехходовых клапанов в узлах смешивания теплоносителя показывает, что двухходовыми клапанами проще решить задачу регулирования, поскольку появляется бульшая возможность всевозможных комбинаций клапанов как по расходным характеристикам, так и по пропускной способности.
Применяя трехходовой регулирующий клапан, следует рассматривать его работу по двум проходящим через него циркуляционным контурам.
Для минимизации колебания расхода в контуре с постоянным гидравлическим режимом трехходового линейного/линейного регулирующего клапана его сопротивление должно быть в четыре раза больше, чем сопротивление системы (без учета сопротивления клапана).
Для минимизации колебания расхода в контуре с постоянным гидравлическим режимом трехходового логарифмического/линейного либо линейного/логарифмического регулирующего клапана следует обеспечить внешний авторитет, равный единице с регулирующей стороны, а с подмешивающей стороны - 0,1...0,3.
6.1.5. Взаимовлияние регулирующих клапанов
Тепловой пункт представляет собой начало разветвленной сети трубопроводов, по которым транспортируется теплоноситель к потребителям с различными тепловыми нагрузками. Требованием проектирования систем является обеспечение равенства потерь давления во всех циркуляционных кольцах. Количество циркуляционных колец в двухтрубных системах равно количеству потребителей (отопительных приборов, калориферов и т. п.), в однотрубных - количеству стояков либо горизонтальных приборных веток. Для обеспечения гидравлического увязывания циркуляционных колец зачастую на каждом из них устанавливают ручной балансировочный клапан. Однако этого бывает недостаточно. Тогда применяют многоступенчатое увязывание циркуляционных колец с общим ручным клапаном в каждом подмодуле. Например, сначала увязывают первый подмодуль - отопительные приборы в пределах квартиры, затем второй - горизонтальные приборные ветки квартир в пределах стояка, затем третий - стояки в пределах ветви, затем четвертый - ветви системы и напоследок - регулируют всю систему в тепловом пункте общим балансировочным вентилем у насоса. Таким образом, в одном циркуляционном кольце может находиться несколько клапанов - регулирующий и ручные балансировочные, которые совместно увеличивают гидравлическое сопротивление регулируемого участка.
При проектировании современных систем с переменным гидравлическим режимом суммирование сопротивлений элементов гидравлического участка, как это делают в системах с квазипостоянным гидравлическим режимом, является недостаточным условием эффективной работоспособности системы. Каждый клапан обеспечивает заданные параметры теплоносителя у потребителя лишь при его эффективной адаптации в системе. Она заключается в поддержании заданного диапазона внешнего авторитета, в пределах которого изменение расхода теплоносителя при перемещении хода штока клапана является прогнозированным и находится в допустимых пределах. В то же время эти диапазоны для клапанов одного регулируемого участка не должны перекрывать друг друга, т. е., если в циркуляционном кольце системы отопления у отопительного прибора установлен терморегулятор с логарифмической рабочей расходной характеристикой и эффективным диапазоном значений внешнего авторитета а = 0,5...1,0, это означает, что на нем мы должны потерять от 50 до 100 % располагаемого давления регулируемого участка. Следовательно, в остальных элементах участка, в том числе на общем балансировочном клапане системы в тепловом пункте, необходимо потерять от 0 до 50 % располагаемого давления. Таким образом, балансировочный клапан в тепловом пункте уже не может иметь такой же диапазон внешнего авторитета, как у терморегулятора. Он должен быть меньше, так как в остальных элементах регулируемого участка (трубопроводах, отопительном приборе...) также теряется располагаемое давление. Если не удается подобрать приемлемое сочетание внешних авторитетов клапанов на одном регулируемом участке, следует применять проектное решение о дроблении этого участка регулятором перепада давления на два или более регулируемых участка. Исходя именно из этих требований, следует располагать общий балансировочный клапан системы отопления между насосом и перепускной перемычкой (второй клапан на рис. 6.3,г), а первый клапан ограничен регулятором перепада давления от влияния запорно-регулирующей арматуры теплосети и пр.
Разнообразие конструкций теплообменных приборов и клапанов, а также многообразие их взаимосочетаний не дают возможности определения обобщенного узкого диапазона внешнего авторитета, который был бы приемлем для всех проектных решений. При существующих конструкциях клапанов в большинстве случаев, стремясь создать идеальное регулирование регулируемого объекта, необходимо потерять на них не менее 50 % располагаемого давления регулируемого участка. В этом случае, расходные характеристики клапана, установленного в системе, будут примерно такими же, как указано производителем в техническом описании к нему. Однако у трехходовых клапанов эта закономерность нарушается в зависимости от применимости клапана (см. п. 6.1.4).
Комплексный подход по созданию эффективной работы системы в целом и теплового пункта в частности требует конструктивного многообразия клапанов для обеспечения всевозможных вариантов взаимодействия с оборудованием, расположенным на регулируемом участке. Компания Данфосс предоставляет для решения таких задач весь спектр регулирующей арматуры с различными расходными характеристиками, диаметрами присоединения, материалами изготовления и т. п. Перечень некоторых регулирующих клапанов представлен в табл. 6.3.
|
Таблица 6.3 Расходные характеристики регулирующих клапанов |
|
Регулирующий клапан |
Расходная характеристика клапана |
|
1. Ручной двухходовой |
|
• USV-I; MSV-I |
линейная |
|
• MSV-F2 dy < 150 |
логарифмическо-линейная |
• MSV-F2 dy > 200
У |
линейная |
|
• MSV-C |
логарифмическая |
|
2. Седельный двухходовой |
|
• VRB 2; VF 2; VFS 2 |
логарифмическая |
|
• VS 2 dy > 20; VM 2; VB 2 |
линейно-линейная |
|
• VS 2 dy = 15 |
линейная |
|
Седельные трехходовые |
|
• VRB 3; VF 3 |
логарифмическая/линейная |
|
• VMV 3 |
линейная/линейная |
|
Искажение расходной характеристики под воздействием конструктивных особенностей клапана (базовый авторитет) и сопротивления элементов регулируемого участка (внешний авторитет) может существенно влиять на регулируемость объекта регулирования, что необходимо учитывать при проектировании и наладке системы.
Наличие на регулируемом участке нескольких клапанов требует рассмотрения совместимости диапазонов их внешних авторитетов. Лучшим вариантом проектного решения является применение только одного клапана на регулируемом участке.
Для достижения эффективной работы объекта регулирования необходимо выбирать клапан с расходной характеристикой, соответствующей характеристике объекта регулирования.
6.1.6. Кавитационная характеристика клапана
Кавитация - нарушение сплошности внутри жидкости, т. е. образование внутри капельной жидкости полостей, заполненных газом, паром или их смесью (так называемая пузырьковая кавитация). Пузырьки являются нестабильными, непрерывно переходящими обратно в жидкую фазу. Кавитация возникает в результате резкого местного снижения статического давления ниже критического значения, которое для воды приблизительно равно давлению насыщения водяного пара при данной температуре. Если понижение давления происходит вследствие местного повышения скорости в напорном трубопроводе, то кавитацию называют гидродинамической, а в случае понижения давления вследствие прохождения в жидкости акустических волн - акустической.
Перечисленные виды кавитации могут образовываться в насосах и запорно-регулирующей арматуре. При фазовом переходе теплоносителя в пузырьках мгновенно и значительно изменяется статическое давление. Оно локально воздействует на поверхность лопаток и внутреннюю поверхность корпуса насоса, на затвор и внутреннюю поверхность корпуса клапана. При этом происходит вырывание частиц материала, из которого изготовлены насосы и клапаны, и их разрушение за очень короткий промежуток времени.
Возникновение кавитации пагубно влияет также и на гидравлические характеристики насоса и клапана. У насоса снижается производительность и напор, увеличивается шум и вибрация. У клапана снижается пропускная способность, повышается коэффициент гидравлического сопротивления, искажается вид расходной характеристики, образовывается шум и вибрация.
Вероятность образования кавитации возрастает в системах с низким статическим давлением, высокой температурой теплоносителя и большим перепадом давления на элементах системы, создающих местное сопротивление. Для недопущения кавитации при подборе насосов и клапанов необходимо обеспечить, чтобы статическое давление было выше давления насыщения теплоносителя при данной температуре на определенную величину, определяемую коэффициентом кавитации. О недопущении кавитации в насосах см. в п. 6.11.2.
Расчет максимально допустимого перепада давления на клапане, при котором обеспечивается его бескавитационная работа, и проверку регулирующего клапана осуществляют по формуле:
ДР?
= Z(P* - Р
Нас) > ДР
v>
Kmax
(6.32)
где ДР
?тах - предельно допустимый бескавитационный перепад давления на клапане, бар; Z - коэффициент кавитации; Р* - абсолютное давление на входе клапана (следует иметь ввиду, что в исходных данных при проектировании теплового пункта дается избыточное давление, к которому следует прибавить 1 бар для получения абсолютного давления), бар; Р
нас - абсолютное давление насыщения паров воды при рабочей температуре (табличные данные, например, [66]. Следует обращать внимание на то, что в справочниках может указываться либо абсолютное, либо избыточное значение этого параметра), бар; ДР
? - потери давления на клапане, бар.
Коэффициент кавитации Z указан в техническом описании к клапану. Его значение находится в примерных диапазонах:
• 0,1...0,2 - у запорных клапанов;
• 0,2...0,6 - у регулирующих клапанов;
• 0,6...0,9 - у специальных клапанов.
В том случае, если при подборе клапана потери давления на нем превышают максимально допустимый бескавитационный перепад давления, следует выбрать иное проектное решение. Осуществляют это, например, перераспределением потерь давления на клапанах, либо установкой данного клапана на обратной магистрали. В первом варианте уменьшаются потери давления на клапане ДР
?, во втором - увеличивается ДР
?тах, т. к. в обратном трубопроводе ниже температура теплоносителя, чем в подающем и, соответственно, ниже Р
нас.
В любом случае перед клапаном регулятора теплового потока (температуры), даже при отсутствии вероятности образования кавитации на нем, должен быть установлен как минимум один автоматический регулятор перепада давления. Его основные задачи заключаются в устранении гидравлической разрегулировки системы теплоснабжения и обеспечении эффективных гидравлических условий клапану регулятора
теплового потока (температуры) для управления объектом регулирования не только в статическом, но и динамическом режиме работы теплового пункта и теплосети. Если же на регуляторе теплового потока существует вероятность образования кавитации, то, как вариант проектного решения, на регуляторе перепада давления уменьшают автоматически поддерживаемый перепад давления до требуемого минимума и по этому перепаду подбирают клапан регулятора теплового потока с бoльшей пропускной способностью. Варианты проектных решений при зависимом и независимом подключении абонента к теплосети показаны соответственно на рис. 6.27,а и рис. 6.27,б.



 |
|
а |
Рис. 6.27. Обеспечение бескавитационной работы клапана: а, б - эффективные проектные решения соответственно при зависимом и независимом присоединении абонента; в - неэффективные проектные решения; 1 - регулятор перепада давления; 2 - регулятор теплового потока; 3 - диафрагма
Наихудший вариант установки диафрагмы - непосредственно перед регулятором теплового потока (температуры). На рис. 6.27,в эти проектные решения перечеркнуты, поскольку ухудшается регулирование, увеличивается вероятность шумообразования и снижается ресурс клапанов. Для устранения таких недостатков следует устанавливать диафрагму на подающем трубопроводе до регулятора перепада давления [80].
Пример. 6.12. Проектируют тепловой пункт с зависимым подключением системы отопления. Избыточное давление теплоносителя в подающей магистрали перед регулятором перепада давления P*
1 = 9 бар (соответственно абсолютное давление - P*
1 = 9+1=

= 10 бар). Избыточное давление теплоносителя в обратной магистрали Р
2 = 3 бар (соответственно абсолютное давление - P*
2 = 3+1= 4 бар). Расчетный перепад температуры теплоносителя в теплосети 130-70 °С. Подобранные клапаны: регулятор перепада давления - AFP/VG2 dy = 15 мм с максимальной пропускной способностью k
vs = 4,0 (м
3/ч)/бар
0,5[84]; регулятор теплового потока с клапаном VS2 dy = 20 мм с максимальной пропускной способностью k
vs = = 2,5 (м
3/ч)/бар
0,5 [62]. У обоих клапанов коэффициент кавитации Z > 0,6. Расчетный расход теплоносителя Vn = 5,0 м
3/ч. Автоматически поддерживаемый перепад давления на клапане регулятора теплового потока - АР
?2 = 4 бар. Давление насыщения паров воды Р
нас ~ 2,7 бар при температуре Т
1 = 130 °С, при Т
2 = 70 °С - Р
нас ~ 0,3 бар.
Необходимо проверить клапан регулятора давления и клапан регулятора теплового потока на бескавитационную работу.
Решение. Проверку клапана на кавитацию осуществляют по его максимальной пропускной способности и расчетному расходу теплоносителя. Влияние на кавитацию увеличения потерь давления при закрывании клапана учтено его коэффициентом кавитации. Тогда потери давления на первом по ходу теплоносителя клапане 1 (регуляторе перепада давления) составят
V
2 5 О
2
бар.
?1 k
2vs 4,0
2 ’
у
Максимально допустимые потери давления на первом по ходу теплоносителя клапане (регулятор перепада давления) в соответствии с уравнением (6.32)
APv1max = 0,6(10 - 2,7) = 4,4 бар.
Проверка
APv1 = 1,6 бар < APv1
max = 4,4 бар.
Условие бескавитационой работы регулятора перепада давления выполнено.
Максимально допустимые потери давления на втором по ходу теплоносителя клапане (регуляторе теплового потока) с учетом потерь давления на первом клапане
A^v2
max = ДР*2 + ЛР?2 - Рнас) = 0,6(4 + 4 - 2,7) = 3,2 бар.
Пренебрегая потерей давления в узле смешивания при расчете от обратной магистрали и принимая потери давления на втором клапане, равными автоматически поддерживаемому перепаду давления, проверяем условие бескавитационной работы клапана
ЛP
V2 = 4 бар > ЛP
v2max = 3,2 бар.
Условие бескавитационой работы регулятора теплового потока не выдержано. Необходимо изменить проектное решение. Варианты решения:
• первый - переместить оба клапана на обратную магистраль;
• второй - оставить оба клапана на подающей магистрали и подобрать заново клапан регулятора теплового потока и регулятор перепада давления.
Первый вариант решения.
О)
о
о
ц
с
.0)
|
L |  |
UI
ДР„ ДР
?2 |
Максимально допустимые потери давления на первом по ходу теплоносителя клапане 2, которым будет регулятор теплового потока, с учетом температуры охлажденного теплоносителя в обратной магистрали
ЛР?2
тах = 0,6(10 - 0,3) = 5,8 бар.
Проверка
ЛР?2 = 4 бар < ЛР?2
тах = 5,8 бар.
Условие бескавитационой работы регулятора теплового потока выполнено.
Максимально допустимые потери давления на втором по ходу теплоносителя клапане 1 (регулятор перепада давления)
ЛР?Ітах = Z(P*1 - ЛР*2 - Рнас) = 0,6(10 - 4 - 0,3) = 3,4 бар. Проверка
ЛР?і = 1,6 бар < ЛР?і
тах = 3,4 бар.
Условие бескавитационной работы регулятора перепада давления выполнено, нет необходимости решения второго варианта.
Как первый, так и второй варианты проектных решений могут быть приняты в качестве окончательного. Предпочтительным является первый вариант, т. к. при нем обеспечивается больший запас давления, а, следовательно, уменьшается вероятность кавитации при внештатных ситуациях работы теплосети. Возможен также вариант перемещения с подающей магистрали на обратную только клапана регулятора теплового потока. В любом случае определяющим является экономическое сопоставление вариантов проектных решений.
¦ Одним из вариантов уменьшения вероятности кавитации в регулирующем клапане является его расположение на обратной магистрали.
6.1.7. Шумовая характеристика клапана
Запорно-регулирующая арматура может стать источником образования шума при неправильном ее подборе. В соответствии с нормой [65] в проектах отопления, вентиляции и кондиционирования следует предусматривать технические решения, обеспечивающие нормируемые уровни шума и вибраций от работы оборудования и систем отопления, вентиляции и кондиционирования воздуха, кроме систем аварийной вентиляции и систем противодымной защиты, для которых при работе и апробировании согласно [67] в помещениях, где установлено это оборудование, допустим шум не более 110 дБА, а при импульсном шуме -не более 125 дБА. В норме [65] ограничен также один из параметров бесшумной работы водяных систем - предельная скорость теплоносителя во входном сечении клапана, не вызывающая превышение допустимого эквивалентного уровня звука по шуму. Для терморегуляторов у отопительных приборов с этой целью ограничен перепад давления теплоносителя на них [9].
Допустимые уровни звука по шуму в помещениях различного назначения нормированы [67]. Так, в жилых комнатах квартир - 30 dB(A). Данное требование отвечает международным требованиям [68], предъявляемым к комнате жилого здания, согласно которым допустимый уровень шума составляет:
• для сна - 30 dB(A);
• для дневного отдыха - 35 dB(A);
• для умственной работы - 40 dB(A);
• для домашней работы - 45 dB(A).
Выполнение таких условий обеспечивает жильцам удовлетворительные условия комфорта при сне, отдыхе, работе и неопасен для их здоровья. При этом допустимый уровень звукового давления в комнате жилого здания, создаваемый оборудованием в здании, составляет:
• для специфического оборудования - 35 dB(A);
• для обычного оборудования - 30 dB(A).
Таким образом, в зависимости от места установки запорно-регулирующей арматуры к ней предъявляют требования различного уровня. Если она установлена непосредственно в помещении, которое должно быть защищено от шума, то создаваемый ею шум не должен превышать предъявляемых требований к данному помещению. Если она установлена за пределами такого помещения, то создаваемый ею шум может превышать требования к помещению, но с учетом затухания шума - не превышать этих требований непосредственно в помещении. Такой двойной подход к запорно-регулирующей арматуре реализуют и при ее выборе.
Для запорно-регулирующей арматуры, устанавливаемой непосредственно в помещении с нормированными требованиями защиты по шуму или вблизи с ним, скорость движения воды в трубопроводе из условия бесшумности зависит от коэффициента местного сопротивления этой арматуры. В норме [65] даны предельные значения этих скоростей для стальных трубопроводов, представленные в табл. 6.4. В числителе указана допустимая скорость теплоносителя в пробочных кранах и кранах двойной регулировки, в знаменателе - в вентилях. Ориентировочные значения коэффициента местных сопротивлений % для различных типов запорно-регулирующей арматуры [46]:
|
краны шаровые полнопроходные - |
0,1. |
..0,4; |
|
то же, суженные - |
0,4. |
..1,6; |
|
то же, пробковые - |
0,4. |
..1,2; |
|
задвижки полнопроходные - |
0,1. |
..1,2; |
|
то же, суженные - |
0,2. |
..1,8; |
|
вентили проходные - |
4,5. |
..11,0; |
|
то же, прямоточные - |
0,3. |
..2,5; |
|
то же, мембранные - |
1,5. |
..7,0. |
|
Таблица 6.4 Допустимая скорость движения воды в стальных трубопроводах |
Допустимый
эквивалентный
уровень звука по шуму La, dB(A) |
Допустимая скорость движения воды, м/с, при коэффициентах местных сопротивлений узла теплообменного прибора или стояка с арматурой, приведенных к скорости теплоносителя в трубах |
|
% < 5 |
% =10 |
% =15 |
% =20 |
% =30 |
|
25 |
1,5/1,5 |
1,1/0,7 |
0,9/0,55 |
0,75/0,5 |
0,6 /0,4 |
|
30 |
1,5/1,5 |
1,5/1,2 |
1,2/1,0 |
1,0 /0,8 |
0,85/0,65 |
|
35 |
1,5/1,5 |
1,5/1,5 |
1,5/1,1 |
1,2 /0,95 |
1,0 /0,8 |
|
40 |
1,5/1,5 |
1,5/1,5 |
1,5/1,5 |
1,5 /1,5 |
1,3 /1,2 |
|
Из приведенных данных следует, что максимально допустимая скорость теплоносителя в стальных трубопроводах зависит от требований к конкретному помещению по условиям бесшумности. В общем случае эта скорость не должна превышать 1,5 м/с. Для пластиковых труб, способных гасить как звук, так и гидравлические удары, это значение несколько выше, а именно: в стояках - до 2,5 м/с, в распределительных и сборных трубопроводах - до 2,0 м/с. Скорость воды в медных трубопроводах с незащищенной внутренней поверхностью имеет дополнительное ограничение. Она не должна способствовать разрушению образующейся защитной оксидной пленки на внутренней поверхности трубы. Ее максимальное значение в системах обеспечения микроклимата не должно превышать 1 м/с.
Для запорно-регулирующей арматуры, устанавливаемой вдали от помещений с требованиями защиты по шуму, скорость воды во входном сечении не должна превышать 3 м/с. При такой скорости теплоносителя эквивалентный уровень звука по шуму примерно равен 40 dB(A). Исходя из этих условий, в табл. 6.5 представлены максимально допустимые объемные расходы теплоносителя в запорно-регулирующей арматуре.
|
Таблица 6.5 Допустимый объемный расход воды в клапанах |
|
Параметр |
Типоразмер клапана dy, мм |
|
15 |
20 |
25 |
32 |
40 |
50 |
65 |
80 |
Максимально допустимый объемный расход теплоносителя
Vmax, м3/ч, в клапане |
1,9 |
3,4 |
5,3 |
8,7 |
13,6 |
21,2 |
35,8 |
54,3 |
|
Для запорно-регулирующей арматуры, которой присущи конструктивные особенности, в техническом описании на графике зависимости AP = f( V) указаны границы предельных перепадов давления, создающих шум. Так, например, для перепускного клапана AVDO эти границы зависят от положения настройки клапана, и граница приемлемого шума указана на графике пунктирной линией (см. п. 6.2.5).
I Образование шума в клапанах зависит от создаваемого им сопротивления и скорости теплоносителя. Скорость теплоносителя перед клапанами в тепловом пункте не должна превышать 3 м/с.
6.2. АВТОМАТИЧЕСКИЕ РЕГУЛЯТОРЫ ПРЯМОГО ДЕЙСТВИЯ
Автоматический регулятор - устройство, которое реагирует на изменение параметра, характеризующего объект регулирования, и автоматически управляет процессом для поддержания этого параметра в заданных пределах или изменения его по определенному закону. Автоматический регулятор состоит из: измерительного, управляющего, исполнительного и регулирующего элемента. Регуляторы прямого (непосредственного) действия относят к автоматическим регуляторам, у которых при изменении значения регулируемого параметра перемещение регулирующего элемента происходит только за счет усилий, возникающих, как правило, в измерительном (чувствительном) элементе.
¦ Автоматические регуляторы прямого действия не требуют дополнительных источников энергии.
6.2.1. Регуляторы перепада давления
Автоматические регуляторы перепада давления - устройства, стабилизирующие располагаемое давление регулируемого участка на заданном уровне. Общий вид регуляторов перепада давления показан на рис. 6.28.
Регуляторы перепада давления имеют многообразное конструктивное исполнение, позволяющее применять их для любых проектных решений по стабилизации давления теплоносителя. Они могут быть с внутренней или наружной резьбой, с фланцами, с приварными патрубками. Выполнены с одной или несколькими импульсными трубками, присоединяемыми к корпусу регулятора или трубопроводу. Комплектуемые, при необходимости, охладителем импульса давления, устанавливаемым между штуцером отбора импульса давления и мембранной коробкой для охлаждения теплоносителя и уменьшения его деструктивного воздействия на мембрану. Со съемными приводами для увеличения разнообразных комбинаций с седельными клапанами либо со стационарными приводами. С вариантами подачи импульса давления в подмембранное либо надмембранное пространство в зависимости от конструктивных особенностей регулятора. С фиксированной настройкой перепада давления либо регулируемой. Применяемыми для поддержания перепада давления на регулируемом участке, регулирования давления до себя, либо после себя. И многое другое.
Каковы бы ни были конструктивные отличия регуляторов перепада давления все они основаны на одном принципе работы - начальном уравновешивании давления пружины настройки 10 и давления теплоносителя,
 |
|
Регуляторы перепада давления |
 |
AVP |
|
AFP/VFG |
|
AVP-F |  |
Регуляторы давления "до себя"
AVA
AFA/VFG |
AVD
Регуляторы давления "после себя"
Рис. 6.28. Регуляторы перепада давления
передаваемого через гибкую диафрагму (мембрану) 7 (рис. 6.29). Диафрагма - измерительный элемент. Она воспринимает импульсы давления с обеих сторон и сопоставляет их разницу с заданной величиной, устанавливаемой посредством соответствующего сжатия пружины рукояткой настройки 9. Каждому числу оборотов рукоятки настройки соответствует автоматически поддерживаемый перепад давления. При наличии рассогласования образующаяся активация диафрагмы передается на шток 5 и перемещает затвор клапана 2 относительно регулирующего отверстия. Импульс давления попадает в подмембранное и надмембранное пространство, образуемое крышками 6 и 8, через перепускное отверстие 12 и штуцер 11.
Рис. 6.29. Устройство регулятора перепада давления AVP

- корпус;
- затвор (разгруженный);
- вкладыш;
- соединительная гайка;
- шток;
- нижняя крышка мембранной коробки;
- мембрана;
- верхняя крышка мембранной коробки;
- рукоятка настройки с возможностью опломбирования;
10- пружина настройки;
11 - штуцер для подключения импульсной трубки;
12 - перепускное отверстие
Взаимодействие регулирующего клапана, например, регулятора теплового потока и автоматического регулятора перепада давления показано на рис. 6.30. Основная суть их совместной работы заключается в том, что любые возмущения перепада давления в точках отбора импульса давления, создаваемые работой регулятора теплового потока, компенсируются создаваемым перепадом давления АР
? на клапане автоматического регулятора перепада давления. При этом заданный перепад давления на регуляторе остается постоянным и соответствует потерям давления на регулируемом участке АР = const. Зона автоматически поддерживаемого перепада давления 5 заштрихована на графике в косую линию.
В пределах зоны 5 работает регулятор теплового потока. Сопротивление этой зоны равно сопротивлению регулируемого участка (кривая 7 без учета потерь давления в регуляторе температуры) и сопротивлению регулятора теплового потока, разложенного на активную и пассивную составляющие. Пассивную составляющую AP
vs определяют по максимальной пропускной способности k
vs регулятора теплового потока и расчетному расходу теплоносителя Vn С учетом этой составляющей кривая 7 занимает положение кривой 8. Дальнейшее ее смещение может происходить только влево, например, в положение 9 за счет активной составляющей от перемещения штока регулятора теплового потока. Из верхнего графика следует, что через регулятор теплового потока ни при каких обстоятельствах не пройдет теплоноситель с бульшим расходом, чем Vn, поскольку на регулируемом участке при максимально открытом регуляторе теплового потока кривая 8 никогда не сместится вправо. Такая совместная работа клапанов учтена в [80] и допущено в этом случае не применять лимитную диафрагму.
 |
Рис. 6.30. Ограничение расхода теплоносителя регулятором перепада давления и регулятором теплового потока:
1 - характеристика теплосети до регулятора перепала давления в расчетном режиме; 2 - то же, с учетом пассивной составляющей потерь давления в регуляторе перепала давления; 3 - то же, с учетом пассивной и активной составляющей потерь давления на регуляторе перепада давления; 4 - то же, при уменьшении расхода теплоносителя при закрывании регулятора теплового потока; 5 - зона автоматически поддерживаемого перепада давления регулятором перепада давления; 6 -характеристика нерегулируемого насоса теплосети; 7 - характеристика регулируемого участка без учета потерь давления в регуляторе теплового потока; 8 - то же, с учетом пассивной составляющей потерь давления в регуляторе теплового потока; 9 - то же, с учетом пассивной и активной составляющей потерь давления регулятора теплового потока |
При закрывании РТ уменьшается расход теплоносителя. Это приводит к изменению характеристики системы теплоснабжения из положения 3 в положение 4 и возрастанию активной составляющей потерь давления АР
ау на регуляторе перепада давления соответственно точек А и Б. Однако на регулируемом участке сохранится автоматически поддерживаемый перепад давления. Поэтому для наглядности верхней части рисунка основание оси ординат является общим для указанных точек (АРд,
АРб). При рассмотрении кривой 8 за основу следует принимать АРд, а кривой 9 - АРб.
Потери давления, создаваемые смещением хода штока (активная составляющая АР
ау) регулятора перепада давления, образуют зону, которая заштрихована сеточкой. Эта зона ограничена максимальным и минимальным перепадом давления. Максимальный примерно равен напору насоса, т. е. АР
а? ~ АР
н (левая граница). В этой зоне регулятор давления работает в почти закрытом положении. Минимальный перепад давления в зоне работы регулятора равен нулю (правая граница). Регулятор полностью открыт. Создаваемые им потери давления характеризуют лишь пассивной составляющей AP
vs, определяемой его максимальной пропускной способностью k
vs. За пределами минимальной границы регулирование отсутствует, т. к. мембрана находится в крайнем положении и упирается в мембранную коробку.
Из нижнего графика следует: выбор регулятора перепада давления необходимо осуществлять таким образом, чтобы его работа не попадала в зону минимального перепада давления. Для этого необходимо, чтобы AP
vs в сумме с автоматически поддерживаемым им перепадом давления
АР были меньше располагаемого давления. Тогда характеристика теплосети будет соответствовать не кривой 2, а кривой 3. Шток регулятора при расчетных условиях сместится из полностью открытого в промежуточное положение, соответственно точки А. Он сможет не только закрываться при увеличении давления в теплосети, но и открываться при его уменьшении. Безусловно, для полного учета такой работы регулятора перепада давления необходимо знать отклонение давления в теплосети на абонентском вводе.
Отличительной особенностью регулятора давления "после себя” либо "до себя" является то, что по обе стороны мембраны воздействуют не два импульса давления теплоносителя, как у регулятора перепада давления, а один. Со второй стороны мембраны действует атмосферное давление.
Импульс давления теплоносителя регулятора давления "после себя" отбирается на выходе из клапана по направлению движения теплоносителя, поддерживая заданное давление на постоянном уровне в точке отбора этого импульса. При увеличении давления теплоносителя на входе такого регулятора он прикрывается, защищая систему от избыточного давления, но не от опорожнения.
Импульс давления теплоносителя регулятора давления "до себя" отбирается на входе клапана, стабилизируя в этой точке давление. При уменьшении давления теплоносителя на входе такого регулятора он прикрывается, защищая систему от опорожнения либо от вскипания теплоносителя. Следует иметь в виду, что регулятор не сможет поддерживать давление до себя большее, чем давление в подающей магистрали.
Выбор регулятора осуществляют по его максимальной пропускной способности. Следует стремиться к тому, чтобы требуемая пропускная способность регулятора была ниже максимальной пропускной способности, но не более чем на 70 %. Требуемый автоматически поддерживаемый перепад давления, либо автоматически поддерживаемое давление регулятором должно находиться примерно в середине регулируемого им диапазона. Установку регулятора на требуемый перепад давления, либо на давление осуществляют соответствующим поворотом гайки настройки.
Некоторое конструктивное отличие имеют регуляторы перепада давления с ручным ограничителем расхода (рис. 6.31). У этих клапанов внутри корпуса расположены два затвора. Одним (6) управляет автоматический привод (мембрана 10), второй затвор (4) настраивают вручную. В регуляторе объединены в одном корпусе клапана функции автоматического регулирования давления и ручного ограничения расхода. Поэтому автоматически поддерживаемый перепад давления на регуляторе равен потере давления на регулируемом участке и потере давления на ограничителе расхода. Характерным визуальным признаком такого регулятора является наличие дросселя, расположенного на корпусе регулятора противоположно автоматическому приводу.

Рис. 6.31. Устройство регулятора перепада давления AFPB-F/VFQ
1 - гайка настройки ограничителя расхода;
2 - шток ограничителя расхода;
3 - корпус;
4 - затвор ограничителя расхода;
5 - седло;
6 - затвор регулятора давления;
7 - шток регулятора давления;
8 - крышка;
9 - мембранная коробка;
10 - мембрана;
11 - предохранительный клапан;
12- штуцер для импульсной трубки от подающего трубопровода;
13- сильфон
Ограничение расхода осуществляют поворотом гайки настройки против часовой стрелки из закрытого положения в соответствии с диаграммой, предоставляемой в техническом описании [62]. При внешнем авторитете ограничителя расхода свыше 0,5 расходные характеристики, предоставляемые производителем, и реальные будут примерно одинаковы. Внешний авторитет ограничителя расхода определяют по потере
|
АП |
 |
Рис. 6.32. Работа регулятора перепада давления с ограничителем расхода и регулятором теплового потока:
1 - характеристика теплосети до регулятора перепала давления в расчетном режиме; 2 - то же, с учетом пассивной составляющей потерь давления в регуляторе перепала давления; 3 - то же, с учетом пассивной и активной составляющей потерь давления на регуляторе перепада давления; 4 - то же, при уменьшении расхода теплоносителя регулятором теплового потока; 5 - зона автоматически поддерживаемого перепада давления регулятором перепада давления; 6 - характеристика нерегулируемого насоса теплосети; 7 - характеристика регулируемого участка без учета потерь давления в ограничителе расхода и регуляторе теплового потока; 8 - то же, с учетом пассивной составляющей потерь давления в регуляторе теплового потока; 9 - то же, с учетом потерь давления, создаваемых ограничителем расхода; 10 - то же, с учетом активной составляющей потерь в нем |
давления на нем, отнесенной к автоматически поддерживаемому перепаду давления. Для более точной настройки на расход следует определить базовый авторитет ограничителя расхода и учесть влияние внешнего авторитета на его расходную характеристику.
Ограничение расхода на регулируемом участке происходит за счет дополнительного сопротивления, создаваемого затвором ограничителя расхода при его настройке. Чем больше его сопротивление, тем круче кривая 9 (рис. 6.32) и тем меньше расход на регулируемом участке (сопоставь с рис. 6.30). При этом следует иметь в виду, что уменьшение расхода ограничителем, т. е. увеличение его внешнего авторитета, снижает внешний авторитет клапана регулятора теплового потока. Такое взаимовлияние регуляторов должно быть целенаправленным, например, на линеаризацию логарифмической характеристики клапана регулятора теплового потока.
Регулятор перепада давления на абонентском вводе, помимо основной функции - обеспечения стабильной работы теплосети путем ограничения максимального потока теплоносителя, создает условия эффективной работы регулирующему клапану, повышая его внешний авторитет; улучшает качество регулирования объекта регулирования; защищает объект регулирования (регулируемый участок) от влияния колебаний давления теплоносителя извне.
6.2.2. Регуляторы расхода

Автоматические регуляторы расхода применяют для стабилизации расхода теплоносителя (рис. 6.33). В отличие от лимитной диафрагмы, регуляторы расхода работают при переменном перепаде давления как в теплосети, так и инженерных системах здания, устраняя их разрегулировку. Необходимость их установки вызвана тем, что даже в однотрубных либо двухтрубных системах отопления с постоянным гидравлическим режимом в действительности происходят значительные колебания расхода теплоносителя, вызываемые изменяющимся гравитационным давлением и работой терморегуляторов у отопительных приборов [18]. Если на стояках или приборных ветках таких систем не предусмотрены регуляторы расхода, то по крайней мере его следует установить в тепловом пункте. Принципиальным отличием регулятора расхода от регулятора перепада давления является то, что он дополнительно содержит встроенный регулируемый дроссель, на котором автоматически поддерживается фиксированный перепад давления. Дроссель является единственным элементом регулируемого участка, т. е. регулятор расхода регулирует перепад давления на собственном дросселе, поддерживая постоянный расход через него.
Измерительным элементом регулятора расхода является диафрагма (мембрана) 7 (рис. 6.34). С обеих сторон она воспринимает импульсы давления через полый затвор 12 и внешнюю импульсную трубку (показана на рис. 6. 33), сопоставляя их разницу с заданной величиной (например, на AVQ заводская настройка осуществлена на 20 кПа) на дросселе 3. При рассогласовании давлений происходит активация диафрагмы 7, которая передается через шток 11 и перемещает затвор 12. Это рассогласование давления моментально компенсируется создаваемым перепадом давления на затворе 12, не допуская превышения расхода теплоносителя через регулятор. Установку расхода осуществляют поворотом дросселя 3 против часовой стрелки из закрытого положения.

Рис. 6.34. Устройство регулятора расхода AVQ:
1 - колпачок;
2 - крышка;
3 - дроссель ограничителя расхода;
4 - перепускное отверстие;
5 - соединительная гайка;
6 - нижняя крышка мембранной коробки;
7 - мембрана;
8 - верхняя крышка мембранной коробки;
9 - встроенная пружина контроля расхода;
10 - втулка;
11 - шток;
12- разгруженный затвор
Стабилизация расхода теплоносителя на регуляторе расхода передается на весь регулируемый участок, которым может быть вся система. Взаимодействие регулятора расхода с системой показано на рис. 6.35. При увеличении сопротивления системы на АР ее характеристика 3 стремится занять положение 5. Но регулятор расхода пропорционально приоткрывается, уменьшая потери давления АР
? на себе, т. е. АР
? = АР.
Такая компенсация давления оставляет характеристику 3 на прежнем месте. При уменьшении сопротивления системы происходит аналогично противоположная работа регулятора расхода: при уменьшении сопротивления системы регулятор расхода пропорционально прикрывается. Таким образом, в регуляторе расхода в частности и в системе в целом расход теплоносителя и потери давления остаются постоянными.
На рис. 6.35 показаны характеристики 4 и 5, к которым стремиться система соответственно при уменьшении и при увеличении сопротивления.
Например, при полностью закрытых и при полностью открытых терморегуляторах у отопительных приборов. В этом случае кривая 5 характеризует сопротивление однотрубной системы отопления, создаваемое циркуляцией теплоносителя только через замыкающие участки либо обводные участки узлов обвязки отопительных приборов, а кривая 4 - через эти участки и через отопительные приборы.
 |
Рис. 6.35. Работа регулятора расхода:
1 - характеристика насоса; 2 - характеристика системы без учета потерь давления в регуляторе расхода; 3 - то же, с учетом потерь давления в регуляторе расхода (система в расчетном и рабочем режиме); 4 и 5 - характеристики системы соответственно при увеличении и уменьшении ее сопротивления |
Выделенная заштрихованная зона между кривыми 4 и 5 охватывает диапазон возмущений гидравлических параметров регулируемого участка, которые устраняет автоматический регулятор расхода. Для того чтобы регулятор расхода мог регулировать как при увеличении давления (открыванием), так при его уменьшении (закрыванием) при проектировании теплового пункта следует предусматривать минимальный запас давления, рекомендуемый производителем. Для AVQ он равен 0,5 бар. Этот запас необходим для, начального смещения затвора в промежуточное рабочее положение.
Регулятор расхода стабилизирует работу системы в течение длительного времени эксплуатации путем компенсации возрастания гидравлического сопротивления элементов системы от коррозии и накипи, компенсации колебаний гравитационного давления, компенсации колебаний давления при работе терморегуляторов у отопительных приборов, компенсации колебаний давления в теплосети.
6.2.3. Регуляторы температуры

Регуляторы температуры прямого действия предназначены для поддержания температуры воды в бойлере или на выходе из теплообменника, либо температуры воздуха за калорифером на заданном уровне (рис. 6.36). Принцип их работы состоит в уменьшении проходного сечения клапана (закрывание) при повышении температуры.
Регуляторы AVTB и AVT применяют преимущественно в системах горячего водоснабжения. В зависимости от используемого датчика их могут устанавливать как на подающем, так и на обратном трубопроводе. Однако AVTВ 20-60 °С необходимо всегда устанавливать только на обратном трубопроводе, чтобы температура датчика была выше температуры корпуса клапана.
Отличительная особенность AVT состоит в том, что термоэлемент является съемным и может быть установлен на любой регулирующий клапан VG2. Кроме того, посредством специальной соединительной детали, он может сочетаться в различных комбинациях для двухтемпературного регулирования, однотемпературного регулирования и обеспечения температурной безопасности термостатами STIL или STIW.
В основу работы регулятора температуры положен принцип объемного расширения. Например, при изменении температуры измеряемой среды регулятором AVTВ (рис. 6.37) изменяется давление газа, которым заполнен чувствительный элемент 12 (датчик), и передается через капиллярную трубку в сильфонный узел 9. Сильфон в зависимости от давления газа в датчике либо удлиняется, либо укорачивается и, воздействуя на шток 5, перемещает затвор клапана 8. Затвор, в зависимости от положения, пропускает теплоноситель в большей, либо меньшей степени. Настройку регулятора на поддерживаемую температуру осуществляют вращением маховика 1, регулируя степень сжатия пружины 3. Силой давления пружины с одной стороны и давлением газа в сильфоне с другой стороны обеспечивают равновесное состояние затвора, соответствующее требуемой температуре. Диафрагмы 6 с обеих сторон штока разгружают клапан по давлению теплоносителя, облегчая регулирование объекта.

Рис. 6.37. Устройство регулятора температуры AVTВ:
1 - маховик;
2 - кожух;
3 - регулирующая пружина;
4 - кольцевое уплотнение;
5 - шток;
6 - диафрагма;
7 - корпус;
8 - затвор;
9 - сильфонный узел;
10 - сильфонный стопор;
11 - шток сильфонного узла;
12- датчик;
13 - сальник капиллярной трубки
Датчик регулятора температуры 12 располагают в специальной гильзе. Гильзу устанавливают в трубопровод либо воздуховод навстречу потоку. Положение датчика как относительно вертикальной плоскости, так и относительно корпуса клапана следует принимать по рекомендациям производителя.
Датчик совместно с настроечным узлом образуют термоэлемент. Устанавливая жидкостные термоэлементы серии AFT (рис. 6.38) на двухходовые и трехходовые регулирующие клапаны серии VFG, образовывают регуляторы температуры и ограничители температуры. При этом настроечный узел может быть как встроенным, так и выносным, а датчик - с погружной гильзой, либо без нее. В последнем случае значительно уменьшается инерционность отслеживания температуры (постоянная времени) - со 120 с до 20 с. Такой датчик выполнен с навивкой. Возможны также различные комбинации получаемых регуляторов с термостатами безопасности STFW и STFL для комплексного управления тепловыми процессами.
Некоторое конструктивное отличие имеет клапан-ограничитель температуры возвращаемого теплоносителя FJV. Его устанавливают на обратном трубопроводе непосредственно в точке отслеживания температуры теплоносителя. Поэтому он выполнен без датчика 12. Теплота теплоносителя передается непосредственно на сильфонный узел и осуществляется регулирование. Применяют клапан-ограничитель в системах централизованного теплоснабжения с постоянным температурным режимом после системы горячего водоснабжения и отопления для обеспечения оптимального температурного режима источника теплоты.

Поддержание требуемой температуры осуществляется в пределах зоны пропорциональности Хр, определяемой по графикам [62]. Если регулятор температуры настроен на 55 °С с Хр = 9 °С, это означает, что клапан будет полностью открыт при температуре ниже 55 - 9 = 46 °С, а полностью закрыт при 55 °С. В пределах Хр = 9 °С затвор переместится на полный ход штока. Для скоростных теплообменников регулятор в диапазоне 4 °С < Хр < 8 °С, для емкостных 6 °С < Хр < 14 °С.
I Регуляторы температуры прямого действия не используют дополнительную энергию и поддерживают заданную температуру воды в пределах ее нормативного отклонения.
6.2.4. Комбинированные регуляторы
Многофункциональность запорно-регулирующей арматуры - одно из основных направлений арматуростроения. При этом в одном корпусе сочетают различные регулирующие приводы, создавая комбинированные регуляторы (рис. 6.39). Такими устройствами достигают наилучшей взаимоувязки различных процессов регулирования, либо обеспечивают идеальные условия регулирования одного из них; повышают надежность, т. к. применяют меньшее количество элементов и их соединений, чем при использовании двух отдельных клапанов; уменьшают металлоемкость и габариты теплового узла.
В регуляторах AVPQ и AFPQ объединены функции поддержания перепада давления и стабилизации расхода. Клапаны закрываются при превышении перепада давления на регулируемом участке и при превышении
заданного расхода теплоносителя. В них встроен дроссель-ограничитель расхода, на котором поддерживается одной из мембран перепад давления. Второй мембраной обеспечивается требуемый перепад давления на регулируемом участке, на котором может быть установлен, например, регулятор теплового потока. Эти клапаны применяют для автоматического ограничения расхода теплоносителя на здание, либо ответвление.
 |
AFPQ
AFQM
AVTQ
Рис. 6.39. Комбинированные регуляторы |
 |
|
AVPQ |
В регуляторе ЛУТЦ конструктивно реализовано регулирование в области минимального отклонения зоны пропорциональности, чем достигнута стабилизация температуры воды. Он предназначен для работы со скоростными водоподогревателями системы горячего водоснабжения. Предотвращает внезапное повышение температуры воды при резком сокращении водопотребления. Клапан закрывается при нагреве температурного датчика до заданной температуры, а также при резком водоразборе; поддерживает температуру воды, равной примерно 35 °С, при отсутствии водоразбора.
Регулятор AFQM является электроприводным регулирующим клапаном с автоматическим ограничением расхода. Этот регулятор, в отличие от традиционно применяемой в отечественной практике для этой цели лимитной диафрагмой, обеспечивает ограничение расчетного расхода в нестационарном гидравлическом режиме как теплосети, так и инженерной системы здания. Ограничение расхода в регуляторе осуществлено ограничением хода штока со стороны присоединения электропривода.
I Комбинированные регуляторы выполняют несколько функций, присущих традиционно применяемым в тепловых пунктах однофункциональным регуляторам, чем обеспечивают уменьшение габаритов и упрощение монтажа теплового пункта.
6.2.5. Перепускные клапаны
 |
AFPA
AVPA
AVDO
Рис. 6.40. Перепускные клапаны |
Перепускные клапаны (рис. 6.40) в тепловых пунктах централизованных систем теплоснабжения обеспечивают работоспособность насосов при закрытых терморегуляторах. Для перепуска теплоносителя могут применять клапаны AFPA и AVPA [62] мембранного типа, либо AVDO пружинного типа [69]. При превышении установленного на них перепада
давления они приоткрываются и пропускают теплоноситель.
Конструктивное устройство перепускного клапана мембранного типа и принцип его работы аналогичны регулятору перепада давления, рассмотренного в п.6.2.1. Он открывается либо закрывается в зависимости от соотношения усилий мембраны, воспринимающей разность перепада давления в точках отбора импульса, и пружины.
Принцип действия перепускного клапана пружинного типа основан
на непосредственном восприятии давления потока на затвор клапана 7 и сопоставления его с усилием пружины 5 (рис. 6.41). Равновесное состояние обеспечивают регулировкой

Рис. 6.41. Автоматический перепускной клапан AVDO:
1 - регулировочная рукоятка;
2 - шток настройки клапана;
3 - крышка;
4 - направляющая пружины;
5 - пружина;
6 - уплотнительное кольцо;
пружины при враще- 7 - затвор клапана;
нии рукоятки (махови- р | 8 - корпус
ка) 1. Перемещение рукоятки по внутренней резьбе передается через шток 2 на направляющую 4 пружины 5. До тех пор пока давление теплоносителя недостаточно, затвор закрыт. При превышении установленного значения - он открывается.
Перепускными клапанами обеспечивают работоспособность оборудования систем при закрывании регулирующих клапанов в двухтрубных системах здания с переменным гидравлическим режимом. Особенности их подбора рассмотрены в примерах 6.13 и 6.14.
Пример 6.13. Проектируют двухтрубную систему отопления с терморегуляторами. Гидравлическое сопротивление системы составляет 0,15 бар. Здание присоединено к источнику теплоты, по требованиям эксплуатации которого расход теплоносителя должен составлять не менее 2,0 м
3/ч. Насос в системе нерегулируемый. По условиям эксплуатации источника теплоты допускается переток теплоносителя из подающей магистрали в обратную магистраль.
Необходимо подобрать перепускной клапан, который открывается одновременно с закрыванием терморегуляторов у отопительных приборов (падением нагрузки в системе) и обеспечивает минимальный расход теплоносителя в источнике теплоты.

Решение. Принимают схему установки перепускного клапана на перепускной перемычке между подающей и обратной магистралями.
Перепад давления на клапане, при котором он начинает открываться, принимают равным гидравлическому сопротивлению системы, т. е. - 0,15 бар.
По рабочей характеристике насоса определяют развиваемое им давление при расходе теплоносителя 2,0 м
3/ч. Допустим оно равно 0,25 бар.
Выбирают перепускной клапан, который при давлении насоса 0,25 бар пропускает не менее 2,0 м
3/ч теплоносителя. Таковым является клапан AVDO 25. Для этого на диаграмме перепускного клапана определяют точку пересечения горизонтальной пунктирной линии, характеризующей давление насоса (0,25 бар), и рабочей расходной характеристики клапана при установленном перепаде давления 0,15 бар. Вертикально
 |
|
Рис. 6.42. Диаграмма пропускной способности перепускного клапана AVDO 25 |
опущенная пунктирная стрелка указывает на минимальный расход теплоносителя через клапан, равный 2,75 м
3/ч, что удовлетворяет требованию эксплуатации источника теплоты, т. к. превышает 2,0 м
3/ч. Точка пересечения пунктирных прямых не должна выходить за пределы зоны бесшумности клапана, которая ограничена пунктирной кривой в правом верхнем углу рис. 6.42.
Регулировочной рукояткой устанавливают по шкале клапана перепад давления на 0,15 бар.
Перепускной клапан применяют также для предотвращения шумо-образования терморегуляторов у отопительных приборов. Он должен не допустить возрастания перепада давления в системе отопления сверх предельного значения по шуму и обеспечить насос минимальным расходом из условия его эксплуатации.
Пример 6.14. Запроектирована двухтрубная система отопления с терморегуляторами. Гидравлическое сопротивление системы составляет 0,15 бар, расход теплоносителя - 3,0 м
3/ч. В системе применен нерегулируемый насос, по требованиям эксплуатации которого расход теплоносителя должен быть не менее 10 % от номинального расхода. Предельный перепад давления по условию бесшумности терморегуляторов равен 0,25 бар. По условиям эксплуатации источника теплоты не допускается переток теплоносителя из подающей магистрали в обратную магистраль.
Необходимо подобрать перепускной клапан, который не допускает шумообразования терморегуляторов и обеспечивает минимальный расход теплоносителя через насос.

Решение. Принимают схему установки перепускного клапана на перепускной перемычке насоса.
Перепад давления на клапане, при котором он начинает открываться, принимают равным гидравлическому сопротивлению системы, т. е. 0,15 бар.
По рабочей характеристике насоса определяют расход теплоносителя при 0,25 бар. Он равен, например, 2,0 м
3/ч.
Выбирают перепускной клапан, который при давлении насоса 0,25 бар пропускает не менее 2,0 м
3/ч теплоносителя. Таковым является клапан AVDO 25. Для этого на диаграмме перепускного клапана определяют точку пересечения горизонтальной пунктирной линии, характеризующей границу бесшумности терморегуляторов (0,25 бар), и рабочей расходной характеристики клапана при установленном перепаде давления 0,15 бар, характеризующем начало открывания перепускного клапана. Вертикально опущенная пунктирная стрелка указывает на расход теплоносителя 2,75 м
3/ч, который проходит через клапан при полностью закрытых терморегуляторах (рис. 6.42). Однако насос при этом перепаде обеспечивает расход, равный 2,0 м
3/ч. Этот расход удовлетворяет требованию эксплуатации насоса, т. к. превышает 10 % от 3,0 м
3/ч.
Регулировочной рукояткой устанавливают по шкале клапана перепад давления на 0,15 бар.
В рассмотренных примерах настройка перепускного клапана принята равной гидравлическому сопротивлению системы. Допускается принимать настройку на 10 % выше, если получаемый при этом перепад давления не превышает предельного значения по условию бесшумности терморегуляторов. Такое завышение настройки несколько улучшает работу системы, т. к. соответствует ее равновесному состоянию с учетом некоторого прикрытия терморегуляторов относительно номинального положения, вызванного увеличением поверхности отопительных приборов [9].
Работа перепускного клапана AVDO, установленного, например, на перемычке за насосом двухтрубной насосной системы отопления с терморегуляторами, показана на рис. 6.43. Характеристика перепускно-
 |
-1-1-1
????=?с о
Рис. 6.43. Работа перепускного клапана:
1 - характеристика нерегулируемого насоса; 2 - характеристика системы отопления в расчетном режиме; 3 - характеристика перепускного клапана; 4 - характеристика системы отопления с частично закрытыми терморегуляторами при отсутствии перепускного клапана; 5 -характеристика системы отопления с частично закрытыми терморегуляторами и частично открытым перепускным клапаном; 6 - характеристика системы отопления с открытыми терморегуляторами |
го клапана 3 получена из рис. 6.42 путем зеркального отображения. Ось расхода 0-V
v этой характеристики расположена в нижней части рис. 6.43 противоположно оси расхода 0-V, т. к. при уменьшении расхода в системе отопления он увеличивается в перепускном клапане.
В расчетных условиях кривая 2 соответствует характеристике системы. Закрывание терморегуляторов приводит к уменьшению теоретического расхода Д?'
С в системе и к подъему характеристики системы, обозначенной кривой 4. При этом открывается перепускной клапан для пропуска теоретического расхода V'
v = Д?'
С. В результате сложения параллельных участков, которыми являются система с характеристикой 4 и перепускной клапан на перемычке с характеристикой 3, получают результирующую характеристику системы, соответствующую кривой 5. Реальные расходы на перепускном клапане и в системе составляют ?
? = Д?
С. Они отличаются на Д?' от теоретических расходов. Это отклонение является несоответствием регулирующего воздействия перепускного клапана на изменение температурной обстановки в помещениях.
При открывании терморегуляторов изменяется характеристика системы отопления. Ей соответствует кривая 6. Перепускной клапан находится в закрытом положении и не влияет на работу системы. Открывание терморегуляторов увеличивает расход в системе на Д V".
В системе отопления с перепускным клапаном за насосом на перемычке происходят колебания расхода Д? и давления ДР' при закрывании терморегуляторов, а также Д? и ДР'' при их открывании. Возникающее перераспределение теплоносителя между регулируемыми участками изменяет тепловой поток от отопительных приборов с незакрытыми терморегуляторами до тех пор, пока они не начнут соответственно реагировать. Запаздывание реагирования терморегуляторов в полной мере зависит от инерционности здания и системы отопления, что не лучшим образом отображается на тепловом комфорте помещения и на энергосбережении [5].
Уменьшения рассогласования достигают применением регуляторов перепада давления AVPA, AFPA. Тогда отклонение давления в системе отопления при работе терморегуляторов будет в пределах зоны пропорциональности Хр, а результирующий график - с почти горизонтальной срезкой характеристики насоса (см. рис. 6.4,г и сопоставь с рис. 6.4,в).
Таким образом, автоматический перепускной клапан пружинного типа обеспечивает приблизительное постоянство перепада давления в системе, в отличие от перепускного клапана мембранного типа, при закрывании терморегуляторов у отопительных приборов. Возникающие изменения гидравлических параметров теплоносителя тем выше, чем больше система. Поэтому применение перепускных клапанов пружинного
типа допустимо в тепловых пунктах для небольших систем отопления.
Автоматический перепускной клапан стабилизирует перепад давления в тепловом пункте с отклонением от расчетного значения в пределах зоны пропорциональности.
Применение перепускных клапанов пружинного типа рекомендуется для тепловых пунктов небольших систем отопления.
6.3. ОТКЛЮЧАЮЩИЕ КЛАПАНЫ
В тепловых пунктах наряду с автоматическими и ручными балансировочными клапанами широко применяют отключающие клапаны (запорная арматура). Их основная функция состоит в отключении здания, системы, отдельных веток и стояков, теплообменных приборов и другого оборудования. Применять запорную арматуру в качестве регулирующей не допускается [3]. В соответствии с обязательной классификацией арматуры [3], запорный клапан - клапан, предназначенный для перекрытия рабочей среды, в то время как регулирующий клапан предназначен для регулирования параметров рабочей среды посредством изменения ее расхода.
Рассматривая взаимодействие всех элементов системы и их влияние на процесс регулирования, следует отметить, что отключающие клапаны вносят свой негативный вклад в этот процесс. Они отбирают на себя часть располагаемого давления и уменьшают тем самым внешний авторитет регулирующих клапанов. Поэтому, если запорная арматура установлена в потоке теплоносителя, ее сопротивление должно быть минимальным, а если вне потока, например, для слива грязи из грязевиков или спуска воздуха, то такое требование не имеет смысла. В этом случае соответственно следует применять краны и вентили.
Современные отключающие клапаны в значительной мере отличаются от традиционно применяемых в отечественной практике по своей надежности, габаритам и массе. Так, в системах горячего водоснабжения и отопления наряду с двухходовыми применяют комбинированные Т-образные и крестообразные клиновые задвижки (до 90 °С) (рис. 6.44)[70]. У последних соответственно в одном корпусе есть три и четыре отключаемых входа (выхода). Дополнительно предусмотрен заглушенный один неотключаемый вход (выход), который при необходимости можно присоединить к трубопроводу. Такие задвижки в несколько раз снижают габариты распределительных и сборных узлов, что уменьшает размеры помещений, где они установлены.
Более значительного уменьшения размеров теплового пункта достигают при использовании дисковых поворотных заслонок (рис. 6.45). Их
устанавливают на трубопроводах между стандартными фланцами без применения прокладок (ее функции выполняет футеровка). Для центровки затвора между фланцами на корпусе выполнены наружные проушины, через которые пропускают стяжные болты. Допустимая температура теплоносителя 1...110 °С. Затворы оснащают либо зубчатой рукояткой на 2.5 положений, либо редуктором с червячной передачей, либо электроприводом переменного/постоянного тока.
 |
|
Рис. 6.44. Клиновые задвижки |
 |
Рис. 6.45. Поворотные
затворы Баттерфляй |
 |
MSV-M
USV-M
Рис. 6.46. Запорные вентили |
Отличительной чертой запорных вентилей является отсутствие у них затвора и его уплотнителя в виде отдельных элементов. Запирание осуществляют специально подготовленной торцевой поверхностью штока, которая подогнана к поверхности седла и выполняет функцию затвора. Представленные на рис. 6.46 вентили имеют также встроенные спускные краники меньшего размера, что делает их применение более универсальным. Так ими можно спустить воздух из работающей системы либо слить теплоноситель при
ее отключении.
Широкое применение находят разнообразные конструкции шаровых кранов (рис. 6.47). Они могут быть со встроенными вентильками, пробками, штуцерами для присоединения шланга. Соединение резьбовое, фланцевое, под сварку.
Для подключения к теплосети систем отопления и горячего водоснабжения применяют специально предназначенную группу шаровых кранов типа JIP [71], обеспечивающих высокую степень безопасности. Они выполнены полностью из
 |
|
Рис. 6.47. |
Запорные вентили
стального сварного корпуса и отвечают всем требованиям, которые предъявляют к современной арматуре. Клапаны снабжены уникальным уплотнением штока с применением фторопласта, что гарантирует герметичность и повышенную цикличность даже при высоких и изменяющихся температурах теплоносителя. В клапане применена самообжимная конструкция шара за счет специальной пружины с двумя кольцами из армированного углеволокном фторопласта. Этим обеспечено герметичное запирание потока теплоносителя и оптимальное требуемое усилие для его поворота. Краны выполняют под резьбовое, фланцевое, сварное или комбинированное присоединения (с одной стороны фланец или резьба, с другой - патрубок под сварку); с ручным либо механическим управлением; условным диаметром до 500 мм включительно. Такими клапанами можно осуществить врезку в трубопровод, находящийся под давлением. Для этого используют специальные свёрла. Главная особенность такого крана, кроме применения термоустойчивых уплотнителей, состоит в недопущении какого-либо негативного влияния температуры и давления теплоносителя на шар и уплотнители. С этой целью усилия от температурного удлинения трубопроводов воспринимаются корпусом клапана, защищая шар от заклинивания. Этим конструктивным решением увеличивается срок службы клапана за счет несрабатываемости прокладок.
¦ Отключающие клапаны должны иметь минимальное сопротивление для обеспечения максимальных авторитетов регулирующих клапанов.
6.4. ДРОССЕЛЬНЫЕ ДИАФРАГМЫ
Традиционно в отечественной практике проектирования тепловых пунктов применяли дроссельные диафрагмы для погашения избыточного давления перед гидроэлеваторами. При этом не рассматривалось воздействие создаваемого дроссельной диафрагмой перепада давления на процесс смешивания теплоносителя, поскольку система теплоснабжения и система отопления имели стационарные гидравлические режимы. Этот подход перекочевал на проектирование современных тепловых пунктов с автоматическими регуляторами теплового потока и регуляторами температуры без достаточных на то оснований. Различие в традиционных и новых тепловых пунктах заключается не только в применяемом оборудовании, но и в переходе от качественного к качественно-количественному регулированию потребителя, что требует более пристального рассмотрения роли дроссельной диафрагмы.
Наиболее комплексно рассмотрено применение средств автоматики для ограничения расхода в правилах проектирования тепловых пунктов [8]. Так, автоматизация тепловых пунктов закрытых и открытых систем теплоснабжения должна обеспечивать ограничение максимального расхода воды из тепловой сети на тепловой пункт путем прикрытия клапана регулятора расхода теплоты на отопление закрытых систем теплоснабжения для отдельных жилых и общественных зданий и микрорайонов с максимальным тепловым потоком на вентиляцию не менее 15 % максимального теплового потока на отопление либо путем прикрытия клапана регулятора температуры воды, поступающей в систему горячего водоснабжения в тепловых пунктах открытых систем теплоснабжения и закрытых систем теплоснабжения промышленных зданий с максимальным тепловым потоком на вентиляцию более 15 % максимального теплового потока на отопление. Допускается ограничение максимального расхода воды из тепловой сети на тепловой пункт путем установки специального регулятора с клапаном на подающем трубопроводе. Эту же роль выполняет регулятор постоянства расхода воды, устанавливаемый на перемычке II ступени водоподогревателя при отсутствии регулятора расхода теплоты на отопление и закрытой задвижке перемычки между II ступенью водоподогревателя и обратным трубопроводом.
В правилах [8] указано также, что на трубопроводах тепловых сетей при необходимости поглощения избыточного напора должны устанавливать регуляторы перепада давления или дроссельные диафрагмы. Как следует из этих правил, диафрагма не предназначена для лимитирования расхода теплоносителя, поскольку не справляется с такой задачей. Рассмотрим это на графике (рис. 6.48) при установке дроссельной диафрагмы, между регулятором перепада давления и регулятором теплового потока.
Взаимодействие регулятора перепада давления и регулятора теплового потока с дроссельной диафрагмой между ними показано на рис. 6.48,а. Оно аналогично взаимодействию регулятора перепада давления с ограничителем расхода и регулятора теплового потока, представленном в описании к рис. 6.32. Ограничение расхода в обоих случаях достигнуто за счет дополнительного сопротивления, приводящего к смещению кривой 8 в положение 9. Чем больше сопротивление дроссельной диафрагмы при постоянном автоматически поддерживаемом перепаде давления регулятором перепада давления, тем круче кривая 9 и меньший расход сетевой воды. Однако ограничения расхода сетевой воды можно достичь и без дроссельной диафрагмы.
Один из способов - применение клапана регулятора теплового потока с меньшей пропускной способностью (рис. 6.48,б). Создаваемое им сопротивление при номинальном расходе Vn должно равняться сумме сопротивлений заменяемого клапана и дроссельной диафрагмы. В таком случае кривая 8 на рис. 6.48,б стает круче, т. е. равной кривой 9 на рис. 6.48,а, и обеспечивает рабочую точку и по давлению и по расходу. Такое проектное решение предпочтительнее за счет отказа от диафрагмы с фланцами и применения клапана теплового потока меньшего типоразмера. Однако это решение является частным случаем, поскольку необходимо, чтобы требуемая и действительная максимальные пропускные способности клапана регулятора теплового потока совпадали. В проектной практике это встречается крайне редко. Поэтому номинальный расход обеспечивают иным способом.
Наиболее общее решение - изменение автоматически поддерживаемого перепада давления регулятором перепада давления ДР2 < ДРі до требуемого для обеспечения номинального расхода Vn на полностью открытом клапане (рис. 6.48,в). В этом случае определяют требуемую пропускную способность клапана регулятора теплового потока. Затем выбирают клапан с ближайшей бульшей максимальной пропускной способностью. Потом по ней определяют потери давления на клапане. Наконец принимают требуемый автоматически поддерживаемый перепад давления равным потерям давления на клапане регулятора теплового потока (см. пример 6.1). При таком подходе кривая 8 так же, как и на рис. 6.48,а,б, определяется пассивной составляющей потерь давления на клапане регулятора теплового потока - по k
vs и номинальному расходу Vn, т. е. при максимально открытом положении клапана. Увеличение расхода в зоне автоматически поддерживаемого перепада давления 5 невозможно, т. к. клапан регулятора теплового потока своим сопротивлением в максимально открытом положении ограничивает его.
 |
|
О а У |
Рис. 6.48. Работа регулятора перепада давления с регулятором теплового потока:
а - с дроссельной диафрагмой между ними; б - при меньшей максимальной пропускной способности регулятора теплового потока; в - при меньшем автоматически поддерживаемом перепаде давления регулятором перепада давления; 1 - характеристика теплосети до регулятора перепада давления в расчетном режиме; 2 - то же, с учетом пассивной составляющей потерь давления в регуляторе перепада давления; 3 - то же, с учетом пассивной и активной составляющей потерь давления на регуляторе перепада давления; 4 - то же, при уменьшении расхода теплоносителя регулятором теплового потока; 5 - зона автоматически поддерживаемого перепада давления регулятором перепада давления; 6 - характеристика нерегулируемого сетевого насоса; 7 - характеристика регулируемого участка без учета потерь давления в дроссельной диафрагме и регуляторе теплового потока; 8 - то же, с учетом пассивной составляющей потерь давления в регуляторе теплового потока; 9 - то же, с учетом потерь давления, создаваемых дроссельной диафрагмой; 10 - то же, с учетом активной составляющей потерь в регуляторе теплового потока
В регуляторе перепада давления конструктивно предусмотрена возможность пломбирования настройки автоматически поддерживаемого перепада давления. Такое проектное решение предпочтительнее, поскольку отсутствует дроссельная диафрагма.
Особое внимание при применении дроссельной диафрагмы следует обращать на ее взаимодействие с клапаном регулятора теплового потока в динамическом режиме. Эти оба элемента являются составляющими регулируемого участка. Тогда чем выше сопротивление дроссельной диафрагмы, тем ниже внешний авторитет клапана и, соответственно, более искажена его расходная характеристика (см. п. 6.1.3). Работа регулирующего клапана стремиться к двухпозиционной.
Сопротивление дроссельной диафрагмы не должно отдалять проектировщика от достижения линейного (идеального) регулирования объекта регулирования. Однако, если за цель проектирования поставить только достижение идеального регулирования без учета других факторов, то в принципе могут быть совмещены на регулируемом участке дроссельная диафрагма и двухходовой клапан регулятора теплового потока с логарифмической характеристикой для достижения линейности смесеобразования в тепловых пунктах с зависимым присоединением системы отопления к теплосети. В результате получат скачки расхода при положении клапана близком к закрытому, присущие логарифмическому закону регулирования с низким общим внешним авторитетом (см. рис. 6.11). Более рациональное проектное решение по надежности и экономичности - отсутствие дроссельной диафрагмы и применение клапана регулятора теплового потока с линейной характеристикой.
Применение дроссельной диафрагмы должно быть взаимоувязано с работой автоматических регулирующих клапанов. Кроме того, должен быть найден экономически и технически оправданный оптимум, из которого следует необходимость в обеспечении как можно большей потери давления на клапанах и отказе от применения диафрагм. В соответствии с уравнением из табл. 6.1 - чем меньший перепад давления требуется потерять на клапане, тем больше требуемая его пропускная способность и, следовательно,- типоразмер.
В современном регулирующем клапане теряемое давление может достигать до 20 бар без какого-либо ущерба для него. Поэтому роль дроссельной диафрагмы для снижения давления перед таким клапаном неоправданна. Однако не следует также возлагать всю задачу по гашению избыточного давления на клапан. Необходимо устранить причину, а не бороться с ней. Применение автоматически регулируемых сетевых насосов, полный демонтаж гидроэлеваторов - одни из способов сниже-
ния давления на абонентских вводах, позволяющих не только улучшить работу тепловых пунктов, но и получить экономический эффект. Следующий способ - нормативное и инструктивное устранение отрицательного воздействия дроссельной диафрагмы. Так в [80] допускается не устанавливать ограничительную дроссельную диафрагму при наличии регулятора перепада давления (расхода) если избыточной напор составляет 5...8 м вод. ст. Кроме того, запрещена установка диафрагмы во фланцевое соединение регулятора перепада давления и теплового потока (температуры), а также определено место ее установки на подающем трубопроводе: перед регулятором перепада давления (расхода).
Дроссельная диафрагма, устанавливаемая перед регулирующим клапаном, ухудшает регулирование объекта.
Ограничение расхода теплоносителя у потребителя вместо дроссельной диафрагмы осуществляют сопротивлением максимально открытого клапана регулятора теплового потока (температуры) и автоматически поддерживаемым перепадом давления на этом клапане.
6.5. ВОЗДУХООТВОДЧИКИ
Удаление воздуха из теплоносителя является важным фактором работоспособности водяных инженерных систем здания. Так, например, при концентрации кислорода в теплоносителе 10 мг/л возрастает сопротивление системы отопления, выполненной из стальных трубопроводов, в 3 раза через семь лет ее эксплуатации [14]. При этом происходит перераспределение давления на регулируемых участках от регулирующих клапанов к трубопроводам. Кроме того, со временем следует увеличивать напор насоса, что уменьшает внешние авторитеты регулирующих клапанов. Все это ухудшает регулирование системы отопления. Поэтому удаление воздуха из теплоносителя осуществляют изо всех мест возможного его скопления как в системе отопления, так и в тепловом пункте.
В тепловых пунктах удаляют воздух как вручную, так и автоматически. Ручная запорная арматура - запорные вентили, периодически открываемые для выпуска воздуха при обслуживании оборудования, например, грязевиков. Применение ручной арматуры зачастую обусловлено высокой рабочей температурой теплоносителя. Для теплоносителя с температурой до 110 °С используют автоматические воздухоотводчики, например, МАТІС (рис. 6.49). В любом случае, следует иметь в виду, что воздух не только выделяется из теплоносителя, но и поглощается теплоносителем при снижении температуры, а также поступает через стенки трубопроводов, выполненных из полимерных материалов (кислородная диффузия). Поэтому ручное удаление воздуха не является столь эффективным, как автоматическое, особенно за регулирующими клапанами, насосами, полимерными трубопроводами.

Автоматическое удаление воздуха становится неотъемлемым атрибутом современных систем. Автоматический воз-духоотводчик состоит из корпуса и поплавка, который перемещается по мере накопления воздуха и открывает через передаточный механизм выпускное отверстие. Площадь контакта воздуха с водой при этом весьма незначительна, что уменьшает обратный процесс - насыщение кислородом теплоносителя. Кроме того, воздухоотводчик снабжен обратным клапаном, позволяющим демонтировать корпус без отключения системы и предотвратить попадание воздуха в систему.
Некоторые особенности имеет организация воздухоудаления в местных (квартирных) тепловых пунктах. При их использовании не исключена возможность заполнения системы отопления водогликолевой смесью. В этом случае на нормальную работу автоматического воздухоотводчика может оказывать влияние пенообразование теплоносителя. При таком влиянии возможно применение комбинированного воздухо-удаления - автоматическое и ручное.
¦ Автоматическое удаление воздуха из водяных инженерных систем здания продлевает их срок службы.
6.6. ФИЛЬТРЫ
В тепловых пунктах в соответствии с [3] предусматривают установку грязевиков для осаждения твердых частичек, но этого недостаточно для обеспечения работоспособности и избежания повреждений автоматической запорно-регулирующей арматуры, тепломеров, водосчетчиков и насосов с мокрым ротором. Причина - неспособность грязевиков без соответствующих сеточных фильтров осаждать мелкие загрязняющие частички, приходящие с сетевой водой. Кроме того, водяные инженерные системы здания сами являются причиной загрязнения теплоносителя - окалины, пакля... Это же касается и систем с чугунными радиаторами, из которых в течение многих лет эксплуатации вымываются частички формовочной массы.

Усугубляет ситуацию по образованию загрязнения спуск воды из систем здания при ремонтах и в межотопительный период. Ускорение кор-розиеобразования в этом случае достигает 8... 10 раз. Последующему отрыву отложений от стенок трубопровода способствуют даже незначительные гидравлические удары [83]. Это является дополнительной причиной нормативного запрета применения запорных клапанов, в том числе и соленоидных, для регулирования в тепловых пунктах [3].
Наличие загрязнения в теплоносителе предопределяет эксплуатационные затраты по обслуживанию тепловых пунктов. Чем крупнее размер механических примесей, тем короче межремонтный период обслуживания оборудования тепловых пунктов и гидравлических систем здания (таблица 6.6). Для автоматических клапанов Данфосс, применяемых в тепловых пунктах, допускается применять сетку фильтров с ячейкой 0,6 мм и более.
|
Зависимость межремонтного периода арматуры и приборов Таблица 6.6 от дисперсности механических примесей* [83] |
|
Тип прибора или арматуры |
Межремонтный период, лет, при дисперсности механических примесей в воде |
|
100 мкм |
500 мкм |
800 мкм |
1500 мкм |
|
Теплообменник пластинчатый |
3 |
0,5 |
0,2 |
0,02 |
|
Водосчетчик турбинный |
10 |
1,5 |
0,6 |
0,005 |
|
Радиаторы стальные штампованные |
20 |
15 |
12 |
8 |
|
Радиаторы алюминиевые секционные |
20 |
12 |
7 |
5 |
|
Воздухоотводчики автоматические |
8 |
4 |
2 |
отказ |
|
Воздухоотводчик ручной Маевского |
20 |
11 |
6 |
4 |
|
Термостатический клапан |
10 |
8 |
2,5 |
1,1 |
|
Электромагнитный клапан |
10 |
3 |
0,5 |
отказ |
|
|
*При постоянном содержании частиц указанного размера 10 мг/дм3. |
Для очистки теплоносителя от мелких частичек используют сетчатые фильтры Данфосс с различным размером ячеек. Они могут быть: 0,3; 0,5; 0,8; 1,25; 1,6 мм. Загрязняющие частички бульшего от ячейки размера оседают на сетку фильтра, находящуюся под углом к потоку воды, и собираются в камере. Камера может быть оснащена шаровым краном для спуска теплоносителя перед съемом сетки. Во всех фильтрах сетка выполнена съемной для регенерации без демонтажа корпуса. Она изготовлена из нержавеющей стали. Корпус фильтров выполнен из латуни для резьбового соединения либо чугуна для фланцевого соединения.
I Надежная работа оборудования теплового пункта и систем здания во многом обеспечивается отсутствием загрязняющих частичек в теплоносителе.
6.7. ОБРАТНЫЕ КЛАПАНЫ И ОБРАТНЫЕ ЗАТВОРЫ
|
і |
 |
Затвор подъемный в виде тарелки
Рис. 6.51. Обратные клапаны и обратные затворы |
Обратные клапаны предназначены для предотвращения движения теплоносителя в обратном направлении [57]. В тепловых пунктах применяют обратную арматуру поворотного и подъемного принципа действия (рис. 6.51). Обычно при работе системы обратная арматура находится в постоянно открытом положении. При этом затвор (тарелка, сегмент, шар) приподнят над седлом. В то же время, в некоторых схемах, например, на рис. 2.2, обратный клапан при работе насосов должен находиться в закрытом положении.
В обратном клапане подъемного типа затвор перемещается параллельно потоку, а в обратном затворе - поворачивается. Для того, чтобы клапан был открыт, силовое гидравлическое воздействие потока на него должно уравновешивать его вес. В таком случае затвор создает наименьшее гидравлическое сопротивление, но обладает одним недостатком - определенным положением установки. Устраняют этот недостаток подпружиниванием затвора, что позволяет располагать его в любом положении. Однако при этом увеличивается его сопротивление. В любом случае, возможность применения обратной арматуры без пружины и допустимое ее рабочее положение следует уточнять по техническому описанию к конкретному типу.
Обратную арматуру выполняют с внутренней резьбой, с фланцами, либо предназначенную для безфланцевой установки.
¦ Конструктивные особенности обратной арматуры определяют ее требуемое положение в вертикальной плоскости теплового пункта.
6.8. ТЕПЛОСЧЕТЧИКИ
|
Теплосчетчик (тепломер) - прибор для измерения количества теплоты, которую получает потребитель от теплосети. Существует большое многообразие конструкций теплосчетчиков, но все они состоят из трех основных частей - расходомера, тепловычислителя и датчиков температуры теплоносителя. |
 |
SONOMETER 1000
SONOMETER 2000
Рис. 6.52. Теплосчетчики «Данфосс»:
1 - ультразвуковой расходомер;
2 - тепловычислитель;
3 - датчики температуры воды |
Рассматривая разнообразие расходомеров с гидравлической точки зрения, особого внимания заслуживают ультразвуковые (рис. 6.52). У них расходомер выполнен либо в виде трубы Вентури, либо - полнопроходного патрубка. Создаваемое им гидравлическое сопротивление является минимальным. Это означает, что такой расходомер, являясь элементом регулируемого участка, не гасит на себе располагаемое давление и не ухудшает управляемость объектом регулирования. Особенно важно это преимущество при установке расходомера в действующих тепловых пунктах. Тогда не требуется пересчет и замена регулирующих клапанов и насосов из-за вносимого дополнительного гидравлического сопротивления.
Ультразвуковой теплосчетчик SONOMETER 1000 - это компактный прибор коммерческого учета тепловой энергии (dу = 15...32 мм; Vn = = 0,6...6,0 м
3/ч; V
max = 1,2.12 м
3/ч). В нем использован исключительно электронный метод измерения расхода теплоносителя, основанный на определении разницы времени прохождения ультразвукового сигнала вдоль и против потока теплоносителя. Для этого применены специальные излучатели, отражатели и приемники сигналов. Их особенность заключается в том, что они не создают отрывных течений теплоносителя, а очищаются потоком от каких-либо возможных отложений, обеспечивая длительный межповерочный интервал в 4 года. Полученные сигналы от датчиков расходомера и датчиков температуры обрабатываются тепловычислителем и выдаются в виде параметров теплоносителя. Результаты выводятся на встроенный жидкокристаллический дисплей. Кроме того, предусмотрена возможность дистанционного считывания данных посредством M-Bus, RS232, радио или оптического интерфейса.
Получаемая информация от теплосчетчика всеобъемлюща и предназначена для удовлетворения запросов как потребителя, так и теплоснабжающей организации. Некоторые из отображаемых измеряемых и архивированных параметров -
• суммарное потребление энергии;
• потребление энергии на расчетную дату;
• потребление энергии в сопоставлении с прошлым годом на расчетную дату;
• мгновенные значения расхода теплоносителя и теплопотребления;
• пиковые (за месяц) значения расхода теплоносителя и тепло-потребления;
• температура в подающем и обратном трубопроводе, а также разность температур теплоносителя;
• количество часов работы;
• учет энергопотребления по нескольким тарифам;
• код ошибки.
Помесячный архив данных составляет 24 месяца.
SONOMETER
TM1000 является первым аттестованным в Европе по EN1434 теплосчетчиком класса точности 2. Пусковой (стартовый) расход теплоносителя в нем - 1...12 л/ч, а полный диапазон измерения расхода составляет не менее 1:1500. Такие уникальные характеристики позволяют применять тепломер для потребителей с незначительным тепло-потреблением - офис, квартира, установка. Это особенно актуально при отсутствии методики консолидированного расчета различных потребителей, расположенных в одном здании, а также при низком качестве предоставляемых теплосетью коммунальных услуг для адекватной их оплаты.
Питание тепловычислителя двойное; основное и резервное. Основное может быть реализовано от сети переменного тока 220 либо 24 В и от литиевого аккумулятора (базовая комплектация) со сроком службы до 16 лет. Предусмотренная возможность применения аккумулятора особо актуальна при нестабильном электроснабжении здания. Резервное питание встроено в тепловычислитель и предназначено на случай неработоспособности основного питания. Оно обеспечивает сохранение настроек, данные об ошибках, а также фиксацию времени отключения основного питания и нерабочего периода тепломера. Оплата за этот период осуществляется абонентом в соответствии с предусмотренным вариантом оплаты по договору с теплоснабжающей организацией, например по тарифам за отапливаемую площадь помещений.
Следующим в типоряде ультразвуковых тепломеров Данфосс является SONOMETER 2000. Он состоит из расходомера SONO 2500 СТ (dy = 25...80 мм) и тепловычислителя INFOCAL 5 либо INFOCAL 5 OS, а также датчиков. В этих тепловычислителях реализованы те же функции, которые рассмотрены выше. Однако есть и некоторые существенные отлития.
Ультразвуковой теплосчетчик с INFOCAL 5 предназначен только для применения в закрытых системах теплоснабжения. Тепловычислитель комплектуют датчиками температуры Pt 500. Он имеет архив данных на 960 часов, 120 дней и 24 месяца.
Ультразвуковой теплосчетчик с INFOCAL 5 OS предназначен для применения как в закрытых (без водоразбора из теплосети), так и открытых (с непосредственным водоразбором из теплосети) системах теплоснабжения. Кроме датчиков температуры Pt 500 (до трех шт.), к INFOCAL 5 OS могут быть присоединены датчики давления теплоносителя MBS 3000 (до двух шт.), например, с выводом показаний на дисплей. Имеет расширенный архив данных; на 4320 часов, 360 дней, 36 месяцев, 15 лет. Этот вычислитель может обрабатывать данные с нескольких расходомеров (до 4 шт.), причем один из каналов может иметь иной вид сигнала, т. е. считывать показания с другого типа расходомера. Такие возможности позволяют решать задачи коммерческого учета практически любых схемных решений присоединения потребителя.
Ультразвуковые расходомеры обладают незначительным гидравлическим сопротивлением, не искажают расходные характеристики регулирующих клапанов и не влияют тем самым на управление объектом регулирования.
Модернизация тепловых пунктов путем установки ультразвуковых расходомеров не требует дополнительных существенных гидравлических затрат.
6.9. ПЛАСТИНЧАТЫЕ ТЕПЛООБМЕННИКИ
 |
Неразборные
Разборные
Рис. 6.53. Пластинчатые теплообменники |
Пластинчатый теплообменник - аппарат, в котором происходит теплообмен между сетевой водой и водой системы отопления либо горячего водоснабжения (рис. 6.53). Его поверхность теплообмена собрана из параллельно расположенных штампованных пластин с тиснением определенной конфигурации. Каждая вторая пластина развернута на 180°, образовывая с первой и последующей щелевидные каналы для теплоносителя и точки опор. Тонкие пластины и малые расстояния между ними позволяют получить высокую компактность и низкую металлоемкость теплообменника, а оптимизированная конфигурация каналов - повышенную интенсивность теплообмена, что недостижимо в других типах жидкостных теплообменников.
В тепловых пунктах обычно применяют пластинчатые теплообменники неразборной либо разборной конструкции. В неразборных - все пластины и их точки опор спаяны между собой и образовывают с концевыми пластинами цельную конструкцию. К концевым пластинам припаяны подводящие и отводящие патрубки с резьбой либо фланцами на концах для присоединения к трубопроводам. Применяют неразборные теплообменники чаще для систем отопления. Их недостаток - недоступность пластин для механической очистки. Однако, допускается применение промывки химическими реактивами, в том числе кислотами, поскольку пластины неразборных и разборных теплообменников «Данфосс» выполнены из кислотостойкой нержавеющей стали.
Наиболее практичными для очистки поверхности теплообмена являются разборные теплообменники. Их чаще применяют в системах горячего водоснабжения. Они состоят из отдельных пластин с прокладками; приспособлены для быстрой разборки и сборки. Вся поверхность теплообмена доступна для очистки. Пластины стягивают между собой болтами, зацепляемыми за концевые пластины. Благодаря такому зацеплению, теплообменники обладают высокой эксплуатационной надежностью и минимальным временем для ревизии и очистки.
В разборных пластинчатых теплообменниках обеспечивают герметичность между каналами упругими многократно используемыми прокладками. Их прикрепляют к пластинам специальными клипсами, позволяющими при необходимости осуществить быструю замену.
Общепринятых рекомендаций по области применения неразборных или разборных пластинчатых теплообменников нет. Общим подходом является применение разборных конструкций при теплоносителе плохого качества. В то же время, неразборные теплообменники предпочтительнее для большинства случаев применения по экономическим показателям. Кроме того, они прочнее разборных теплообменников. К тому же большинство из них имеют меньший вес и размеры.
В теплообменнике применяют только однотипные пластины. Наименьшее количество - три. При этом образовывается два канала: один для охлаждения сетевой воды, второй для нагрева воды инженерной системы здания. Требуемую тепловую мощность теплообменника увеличивают добавлением пластин. Их количество определяют теплогидравлическим расчетом. Такая конструктивная возможность обеспечивает большую степень унификации, в том числе реализацию прямоточной либо противоточной, одноходовой либо двухходовой схемы (рис. 6.54).

Одноходовая схема Двухходовая схема
Рис. 6.54. Наборы пластин теплообменника
Одноходовым называют теплообменник с односторонним присоединением подводящих и отводящих патрубков. С таким теплообменником осуществляют более компактную трубопроводную обвязку. Он удобней в обслуживании.
Двухходовой теплообменник имеет патрубки с двух сторон. Проходные каналы расположены одновременно параллельно и последовательно. По своей сути такая схема объединяет два одноходовых теплообменника, соединенных последовательно. При этом в нем проходит три циркуляционных контура, например, - системы теплоснабжения, системы отопления и системы горячего водоснабжения. Применяют такие теплообменники в основном для двухступенчатого нагрева воды в системах горячего водоснабжения.
При проектировании всегда стоит задача выбора оптимального проектного решения как по теплогидравлическим, так и по экономическим критериям. Однозначного решения во множестве практических задач не существует. Однако найти его возможно, используя компьютерную программу подбора теплообменников "Данфосс НЕХ". Из расчета нескольких вариантов решений выбирают наиболее приемлемый.

Производимые пластинчатые теплообменники полностью готовы для практического применения. Они собраны и проверены на герметичность. При необходимости могут быть укомплектованы теплоизоляционными скорлупами и опорными подставками (рис. 6.55).
Пластинчатый теплообменник обеспечивает высокодинамичный процесс нагрева воды в соответствии с переменным теплогидравлическим режимом системы.
Пластинчатый теплообменник с односторонним присоединением уменьшает габариты теплового пункта и упрощает обслуживание.
6.10. АВТОМАТИЧЕСКИЕ РЕГУЛЯТОРЫ НЕПРЯМОГО ДЕЙСТВИЯ
В современных зданиях применяют комплексную систему автоматического регулирования инженерных систем направленного действия. Она динамична и функционально замкнута. Состоит из регулируемых объектов и автоматических регуляторов прямого и непрямого действия.
Автоматическое регулирование непрямого действия основано на применении дополнительной энергии. В теплотехнике - электроэнергии. При этом сигнал либо усилие от чувствительного элемента (датчика) при изменении значения регулируемой величины воспринимается и обрабатывается управляющим либо усиливающим элементом (электронным регулятором), с подведенной электроэнергией, передается к исполнительному механизму (электроприводу), который воздействует на регулирующий клапан.
Регуляторы непрямого действия позволяют объединить воедино регулирующие элементы теплового пункта и комплексно воздействовать на регулируемый объект, достигая наилучших показателей энергоэффективности, например, применяя регулирование по погодным условиям, режим ночного снижения теплопотребления... Такими регуляторами быстрее и точнее оказывают влияние на объект регулирования воздействуя на него по определенным законам регулирования.
¦ В современных зданиях все процессы управления инженерными системами автоматизированы.
6.10.1. Законы регулирования
В системе автоматического регулирования необходимо учитывать динамические характеристики объекта. Тогда работу регулятора настраивают по определенным принципам и законам. По принципу действия различают регуляторы непрерывного либо прерывистого действия. Регуляторы непрерывного действия, в свою очередь, подразделяют по закону регулирования. Законом регулирования считают закономерность изменения выходного сигнала регулятора в зависимости от сигнала на его входе. Различают следующие законы регулирования:
• двухпозиционный;
• пропорциональный;
• интегральный (астатический);
• пропорционально-интегральный (изодромный);
• пропорционально-интегрально-дифференциальный.
Основы этих законов рассмотрим на примере работы системы теплоснабжения калорифера приточной системы вентиляции (рис. 6.56). Положительной и отрицательной осями Q указано соответственно теп-лопоступление и теплопотери помещения. Положительной и отрицательной осями t - повышение и понижение температуры воздуха. Положительной и отрицательной осями h - направление перемещения затвора клапана на открывание и закрывание.
Наиболее простое регулирование - двухпозиционное. При таком законе клапан либо полностью открыт, либо закрыт. Применение двухпозиционного регулирования (пропусками), например, клапаном с электромагнитным (соленоидным) приводом в тепловых сетях запрещено [3]. В то же время, для регулирования конечного потребителя во внутренних системах здания, такого как калорифер, фанкойл, радиатор и т. п., двухпозиционный закон регулирования имеет широкое применение. Его реализуют клапанами с термоприводами. Термопривод изменяет положения затвора клапана (закрыто или открыто) в течение обычно не менее т = 3...5 мин. Это позволяет предотвратить гидравлическую нестабильность работы системы: гидроудары, шум и пр.
Пропорциональное регулирование (П-регулирование), по своей сути, является реализацией идеального регулирования, рассмотренного в
+
Q |
 |
|
П-регулирование |
Теплопоступления
+ -—
Q-----
— ’' Теплопотери
Ашшшгжш
( ?\ААД'лА/??^алА/
Двухпозиционное регулирование |
|
Тепг |
опоступлі |
эния |
|
Т< |
зплопотер |
>и |
|
 |
|
Рис. 6.56. Регулирование температуры воздуха калорифером системы воздушного отопления |
|
п. 5.1.1. Изменению теплового состояния объекта регулирования соответствует перемещение затвора клапана. При использовании этого закона необходимо учитывать влияние авторитета клапана на его расходную характеристику. В противном случае возникает остаточная неравномерность регулируемого параметра.
Пропорционально-интегральный закон регулирования (ПИ-регулирование) сочетает положительные свойства пропорционального и интегрального регулирования (И-регулирование). Пропорциональной составляющей обеспечивается лучший процесс перехода в новое положение затвора клапана, а интегральной - создается колебательное перемещение затвора, возобновляющее регулируемый параметр без остаточной неравномерности. Таким образом, регулирующее воздействие пропорционально отклонению регулируемого параметра и интегралу времени этого отклонения. При этом происходит лишь незначительное отклонение температуры воздуха t в начале изменения теплового баланса помещения. Эта способность достигнута применением гибкой (упругой) обратной связи между регулируемым параметром и регулирующим клапаном. Поэтому для своевременного реагирования на изменение теплового режима в помещении регуляторы непрямого действия управляют электроприводами. |
Пропорционально-интегральное регулирование имеет преимущество при регулировании быстро и резко изменяющихся регулируемых величин с самовыравниванием и без самовыравнивания за счет тепловой инерции регулируемого объекта, например, тепловой инерции здания. При регулировании температуры воздуха в помещениях здания с ограждающими конструкциями, имеющими большую тепловую инерцию и незначительном запаздывании реагирования температуры воздуха на изменение температурной обстановки, выбор пропорционального либо пропорционально-интегрального закона регулирования не дает существенных преимуществ. Однако в зданиях с ограждающими конструкциями, имеющими малую тепловую инерцию, преимущества пропорционально-интегрального закона более значительны. В любом случае, возможность реализации регуляторами непрямого действия регулирования по погодным условиям, режима выходного дня и т. п. позволяет получить экономический эффект за счет своевременного обеспечения теплового комфорта.
При регулировании инженерных систем здания пропорционально-интегрально-дифференциальный закон регулирования практически не применяют. Его особенность состоит в том, что перемещение затвора клапана ставят в зависимость не только от скорости, но и от ускорения изменения регулируемой величины, что с учетом инерционности рассматриваемых объектов регулирования является мало востребованной функцией.

Двухпозиционное регулирование (регулирование пропусками) в тепловых сетях, например, соленоидными клапанами, запрещено нормативно.
П-регулирование и ПИ-регулирование - наиболее применяемые законы при автоматищзации инженерных систем зданий.
6.10.2. Датчики температуры
Датчик температуры - устройство в системе автоматического регулирования и контроля, воспринимающее через чувствительный элемент изменение контролируемой температуры воздуха или теплоносителя и осуществляющее ее функциональное преобразование во входной сигнал для электронного регулятора. Датчик температуры представляет собой платиновый термометр сопротивления Pt 1000, который имеет линейную зависимость между электрическим сопротивлением и температурой измеряемой среды. При температуре 0 °С его сопротивление составляет 1000 Ом. С увеличением температуры сопротивление также увеличивается, на что соответствующе реагирует регулятор.
%

ESMT
Рис. 6.57. Датчики температуры
Все температурные датчики являются двухпроводными. Конструктивно выполнены под условия и параметры измеряемой среды (рис. 6.57). Так, ESMT предназначен для измерения температуры наружного воздуха; ESM-10 - внутреннего воздуха; ESMU - жидкости; ESM-11 и ESMC - поверхности, например, трубопровода; ESMB-12 - универсального применения. Датчики для непосредственного измерения температуры в потоке жидкости размещают в специальных гильзах.
 |
|
Рис. 6.58. Блок дистанционного управления ECA61 и его дисплей |
Для регулирования температуры воздуха в помещении в соответствии с заданным потребителем тепловым режимом - постоянным комфортным, пониженным, переменным (понижение в выходные дни, ночное понижение...) -применяют комнатные регуляторы ЕСА (рис. 6.58). Они воспринимают температуру воздуха в помещении со встроенного датчика температуры, сопоставляют ее с заданным тепловым режимом и передают сигнал на электронный регулятор в тепловом пункте. В зависимости от модели, таким комнатным регулятором можно корректировать параметры настройки электронного регулятора теплового пункта. Все настройки отображаются на дисплее. Кроме того, на нем может быть отражено текущее время, температура наружного воздуха, наибольшее значение температуры наружного воздуха за ночь и многое другое.
¦ Датчик температуры Данфосс линейно реагирует на изменение температуры измеряемой среды.
6.10.3. Электронные регуляторы
Электронный регулятор ECL Comfort (рис. 6.59) - устройство, которое воспринимает сигналы от всевозможных датчиков (температуры наружного воздуха, внутреннего воздуха, теплоносителя, горячей воды и т. д.), обрабатывает и формирует на их основании сигнал, передаваемый исполнительному механизму. Он имеет тиристорные выходы для управления регулирующими клапанами и релейные выходы для управления насосами либо запорными клапанами. Кроме того, у некоторых моделей могут быть расширены характеристики входов и выходов путем добавления аналоговых и релейных модулей.
 |
|
Рис. 6.59. Общий вид электронного регулятора ECL Comfort 300 с чип-картой и указанием потребительских настроек |
Номенклатура ECL Comfort охватывает как очень простые регуляторы с традиционным аналоговым управлением, так и современные регуляторы с полностью цифровым интерфейсом. Ими можно управлять любыми водяными инженерными системами зданий и различными их комбинациями. Для упрощения управления и установки сложных и совершенных функций применена технология интеллектуальной чип-карты. Чип-карта является съемной. Ее программируют по параметрам, типу и особенностям инженерных систем конкретного здания. Соответствие применяемых чип-карт инженерным системам и их комбинациям приведены в [34].
Электронный регулятор ECL Comfort разработан как для настенного, так и для щитового исполнения. Устанавливают его в помещении теплового пункта. Пользовательские установки осуществляют при помощи кнопок на регуляторе (рис. 6.59) либо блока дистанционного управления ECА61 (рис. 6.58). Интересуемые параметры установки отображаются на дисплее. Кроме того, ECL Comfort могут устанавливать связь посредством RS 232 и LON. Такая возможность позволяет дистанционно контролировать и управлять его работой. По стандартному протоколу LONTalk® электронный регулятор ECL Comfort могут применять в зданиях с централизованной системой управления и контроля.
Кроме указанных выше возможностей, электронные регуляторы осуществляют:
функцию оптимизации энергопотребления объекта регулирования; отображение времени с автоматическим переходом на летнее и зимнее время;
ограничение температуры в подающем и обратном трубопроводах с учетом погодных условий;
ограничение максимальной и минимальной температуры теплоносителя;
защиту системы от замораживания; автоматическое отключение системы отопления; автоматическое изменение настроек ночного снижения температуры в зависимости от погодных условий;
обеспечение приоритета системы горячего водоснабжения и зарядку бака-аккумулятора;
контроль температуры воды в системе горячего водоснабжения; управление работой насоса (задержка запуска, остановки и защита от залипания);
защиту электроприводов клапанов от колебательных движений при низких нагрузках;
автоматическую настройку системы горячего водоснабжения со скоростным теплообменником (достаточно открыть водоразборный кран, нажать кнопку, и в течение 7...15 мин произойдет самонастройка регулятора);
• аварийную сигнализацию.
Питание электронных регуляторов осуществляют от сети переменного тока 220 В или 24 В. Они имеют встроенные аккумулятор для поддержки работы часов при отсутствии основного питания.
¦ Электронным регулятором реализуют эффективное управление инженерными системами здания с максимальным энергосбережением.
6.10.4. Электроприводы
Электропривод - исполнительный механизм, воспринимающий командный сигнал от электронного регулятора ECL Comfort (либо подобного) и преобразующий его в воздействие на регулирующий клапан. Он представляет собой электромотор, вращение которого через передаточный
механизм преобразуется в поступательное движение, передаваемое на шток регулирующего клапана (рис. 6.60). Между количеством оборотов двигателя и ходом штока клапана создана четкая взаимосвязь, позволяющая устанавливать необходимую пропускную способность регулирующего клапана адекватно изменениям регулируемого объекта.
АМ?/Е 13
АМ?/Е 20/30
АМ?/Е 23/33
АМ?/Е 10
АМ? 323/423/523
АМ? 00
АМ?/Е 25/35
АМ?/Е 15
АМ?/Е-Н 610/613/633 '
АМ? 85 86
АМ?/Е 410/413/
Рис. 6.60. Электроприводы
Объекты регулирования могут иметь различную инерционность, поэтому для них применяют приводы с соответствующей скоростью перемещения штока. По скорости действия различают быстрые и медленные электроприводы: у быстрых - время перемещения штока регулирующего клапана на 1 мм до 3 с; у медленных - свыше 14 с. В соответствии с этим выбирают область применения электроприводов. Например, быстрые - для систем горячего водоснабжения со скоростным теплообменником, а медленные - для инерционных систем, таких как системы отопления и горячего водоснабжения с емкостными бойлерами.
Электроприводы с регулирующими клапанами разделяют по условиям работы: предназначенными для легких, средних или тяжелых условий. К легким условиям относят применение во внутренних инженерных системах здания. К средним - в небольших индивидуальных тепловых пунктах с температурой теплоносителя до 150 °С. К тяжелым -при температуре теплоносителя до 300 °С. В последнем случае применяют удлинители штока.
По управляющему сигналу электроприводы классифицированы: на AME и AMV. Положение штока клапана с приводом AME зависит от значения управляемого сигнала - силы тока, либо напряжения. Положение штока клапана с приводом AMV зависит от так называемого трехпозиционного сигнала. При этом за счет длительности и полярности управляющего сигнала шток клапана может занимать любое промежуточное положение.
В современных электроприводах реализовано множество возможностей управления клапанами. Их можно подобрать для решения любых задач теплоснабжения зданий. При этом учитываются не только рабочие характеристики объекта регулирования, но и внештатные ситуации. Специально разработаны приводы с функцией безопасности. Их применяют для недопущения образования чрезмерных температур в системах. Активизация этой функции происходит при обесточивании. Срабатывает встроенный термостат безопасности на отключение системы питания и возвратная пружина привода моментально перекрывает клапан. Данная функция обеспечивает закрытие клапана даже в условиях воздействия значительных перепадов давления. Приводом без функции безопасности, при необходимости, можно управлять вручную одним поворотом рукоятки на весь ход штока с визуализацией его положения.
При выборе электропривода следует обращать внимание на развиваемое им усилие, т. е. противодействие давлению теплоносителя, передаваемого через шток клапана на двигатель [62]. Для клапана с неразгруженным по давлению затвором максимально допустимое усилие на привод указано в техническом описании к клапану и является функцией перепада давления на клапане и условного диаметра клапана. По этим значениям необходимо осуществлять проверку работоспособности клапана. Если перепад давления теплоносителя при закрытом клапане не превышает допустимого усилия на электропривод, значит, эти элементы совместимы. Если нет, то следует перед клапаном снизить давление регулятором перепада давления, либо заменить клапан на разгруженный по давлению. У такого клапана конструктивно минимизировано влияние давления теплоносителя на затвор и, следовательно, на электропривод. Максимально допустимое усилие на его штоке не зависит ни от перепада давления теплоносителя, ни от типоразмера.
ІПри выборе электропривода следует проверять его конструктивную совместимость с регулирующим клапаном и управляющей автоматикой (по типу сигнала). Скорость привода должна соответствовать инерционности системы, а развиваемое усилие - быть достаточным для закрытия клапана.
6.11. НАСОСЫ
6.11.1. Общие сведения
Насос является основным элементом водяной инженерной системы здания. Его работа полностью взаимосвязана со всем оборудованием системы, в том числе и запорно-регулирующей арматурой. От их совместной работы зависит эффективность функционирования всей системы. Особенно это касается систем с переменным гидравлическим режимом, где регулирование расходом теплоносителя приводит к изменению гидравлических и электрических параметров насоса.
Обеспечение эффективной работы системы решают не только производители запорно-регулирующей арматуры, но и производители насосов. Насосы постоянно совершенствуют, иногда воплощая функции запорно-регулирующей арматуры. Так, сегодня изготавливают насосы сдвоенными, с входом и выходом в одну линию, со встроенными с обеих сторон поворотными заслонками... Все это значительно упрощает узлы обвязки насосов. Современные насосы оснащают также электронными регуляторами, автоматически поддерживающими требуемое давление теплоносителя за ними, что позволяет отказаться от перепускных клапанов, улучшить работоспособность системы в целом и регулирующих клапанов в частности.
Некоторые насосы из обширного многообразия показаны на рис. 6.61. Каждый насос выполнен с конструктивными отличиями, но в то же время обладает общими закономерностями, которые следует учитывать при проектировании тепловых пунктов.
 |
Насосы с мокрым ротором
Насосы с сухим ротором
Рис. 6.61. Общий вид насосов |
Циркуляционные насосы с мокрым ротором требуют определенного пространственного расположения: ось двигателя всегда должна быть горизонтальна для обеспечения смачиваемости омываемого теплоносителем подшипника. У таких насосов все части, вращающиеся внутри мотора (ротор, подшипники), работают в перекачиваемой среде. У них отсутствует сальник и скользящее торцевое уплотнение, применяемые для уплотнения вала. Смазка подшипников вала и охлаждение частей мотора осуществляется перекачиваемой жидкостью. Поэтому они очень требовательны к качеству теплоносителя. Взвешенные частицы в воде (песок, окалина) являются причиной заклинивания вала двигателя, и насос при этом может сгореть. Перед такими насосами обязательна установка сетчатых фильтров.
Часть мотора, находящаяся под напряжением (статор с обмоткой), размещена в моторном блоке с кожухом и защищена от, так называемой, мокрой полости разделительным стаканом с кольцевым уплотнением. Кроме того, двигатель специально выполняют с пониженным к.п.д., чтобы при электропробое его обмотки не произошло расплавление элементов насоса, и тем самым человек был защищен от поражения электрическим током. Таким образом, у насосов с мокрым ротором преимущественное внимание уделено электробезопасности, чем к.п.д.
Характерным отличием насосов с мокрым ротором является отсутствие ребер на наружной поверхности двигателя и вентилятора охлаждения. Эти насосы малошумны и могут применяться в тепловых пунктах, граничащих с обслуживающими помещениями и даже в них. Однако такие насосы пока не перекрывают весь необходимый диапазон гидравлических параметров систем инженерного обеспечения зданий и, кроме того, имеют меньший к.п.д., чем насосы с сухим ротором.
Насосы с сухим ротором выполнены с мотором, который не соприкасается с перекачиваемой средой. Между улиткой насоса и электродвигателем всегда есть уплотнение, например, скользящее торцевое . Оно состоит, если рассматривать упрощённо, из двух колец с очень точно отполированными поверхностями. Пружина прижимает их друг к другу, и они вращаются друг относительно друга при работе насоса. Так как вода в отопительном контуре находится под повышенным давлением по сравнению с окружающей атмосферой, между поверхностями скольжения образуется тонкая пленка воды. Она герметизирует насос при его работе. Кольца изготавливают обычно из агломерированного угля. Для работы в сложных условиях - из керамики или нержавеющей стали.
Характерным визуальным отличием насосов с сухим ротором является наличие крышки в торце двигателя, под которой расположена крыльчатка вентилятора, прогоняющего воздух вдоль ребер на корпусе двигателя. Двигатели применяют обычные трёхфазные с постоянным основным числом оборотов. Насосы с сухим ротором менее требовательны к монтажу и качеству теплоносителя. Единственно недопустимое положение насоса - мотором вертикально вниз, что связано с возможным попаданием конденсата в вентилятор и клеммник мотора.

Насосам с сухим ротором присущ бульший коэффициент полезного действия и бульший создаваемый шум. Их устанавливают за пределами обслуживаемых помещений и даже зданий. Подсоединяют к трубопроводам систем через гибкие вибровставки, показанные на рис. 6.62. Эти вставки предотвращают передачу механической вибрации по трубопроводам, устраняют распространение шума, в пределах собственной деформации компенсируют линейное тепловое удлинение труб, являются электрическим изолятором. Выполняют вибровставки из полихлоропреновой резины в виде гофрированного патрубка с чугун- Рис. 6.62. Вибровставки ными муфтами либо стальными фланцами Данфосс
на торцах. Однако наличие вибровставок и виброоснований для насосов не всегда является достаточной мерой защиты системы от шумообразования. Шумообразование зачастую возникает при неконтролированных изменениях гидравлических параметров системы, происходящих из-за неправильного подбора оборудования, в том числе и регулирующих клапанов теплового пункта, а также наличия кислорода в воде, малого избыточного давления перед насосом...
Конструктивные особенности насосов определяют их расположение и обвязку.
6.11.2. Шумообразование системы
Источником шумообразования системы с переменным гидравлическим режимом может быть как насос, так и любой ее элемент, создающий местное гидравлическое сопротивление теплоносителя. На рис. 6.63 представлены характеристики нерегулируемого насоса: характеристика насоса ^P-H, = f(V), кавитационная характеристика NPSH (Net Positive Suction Head - абсолютный напор на входе), характеристика мощности P2 = f(V) и коэффициент полезного действия, указанный в процентах. Все эти параметры зависят от расхода теплоносителя, изменяющегося в процессе работы терморегуляторов у отопительных приборов, которые могут не только закрываться, но и открываться относительно расчетных условий.
|
50% 50% |
 |
 |
0 5 10 15 20 25 30 35 V, мэ/ч
1 -1-1-1-1-1-1-1
Р2, 0,0 0,5 1,0 1,5 2,0 2,5 3,0 V, м/с
кВт
0,4
0,3
0,2
0,1
0,0 |
 |
0 5 10 15 20 25 30 35 V, м7ч
1 -1-1-1-1-1-1—I-1-1-1—Г
0 1 2 3 4 5 6 7 8 9 10 V, л/с
Рис. 6.63. Изменение параметров насоса при работе системы отопления: 1 - характеристика насоса; 2 - характеристика системы в расчетном режиме; 3 - характеристика системы при открытых терморегуляторах |
Подбирают насос по расчетному расходу и потерям давления в системе при частично закрытых терморегуляторах. Проектным условиям соответствует рабочая точка А на пересечении характеристик насоса 1 и системы 2, при этом насос работает с максимальным коэффициентом полезного действия, равным примерно 72 %.
В процессе открывания терморегуляторов изменяется характеристика системы. Она занимает положение, соответствующее кривой 3. Если терморегуляторы у отопительных приборов были запроектированы с общим авторитетом 0,7 [5; 18], то ожидаемое увеличение потока (см. верхнюю часть рисунка) до точки В не будет достигнуто из-за кривизны характеристики насоса 1. Реальное увеличение расхода теплоносителя соответствует точке С. Приблизиться к этой точке можно при использовании насоса с более плоской характеристикой.
Положение кривой 3 соответствует эксплуатационной работе системы отопления. Рассмотрение этого режима работы еще не стало повсеместным. Его следует определять по общему авторитету терморегуляторов отопительных приборов. Ограничение общего авторитета до 0,7 предотвращает работу насоса за пределами рабочей характеристики и исключает появление кавитации, дает возможность определения максимальной скорости теплоносителя в трубопроводах и остальных элементах системы для проверки на бесшумность.
RTD-N15
4 5 6 7 N |
ДР.кПа
80
60
50
40
30
20
10
8 |
|
|
|
|
|
|
|
|
|
|
|
|
|
|
|
|
|
|
|
|
|
|
|
|
|
|
|
|
|
|
|
|
|
|
|
|
|
|
|
|
|
|
|
|
|
|
|
|
|
|
|
|
|
|
|
|
|
|
|
|
|
|
|
|
|
|
|
|
|
|
|
|
|
|
|
|
|
|
|
|
|
|
|
|
|
|
|
|
|
|
[ \ |
|
|
|
|
|
|
|
|
|
|
|
|
|
|
|
|
|
|
|
|
|
|
|
|
|
|
|
|
|
|
|
|
« |
|
|
|
|
|
|
|
|
|
|
|
|
|
|
|
|
|
|
|
|
|
|
|
|
|
|
|
|
|
|
|
|
|
t J |
|
|
|
|
|
|
|
|
|
|
|
|
|
|
|
|
|
|
|
|
|
|
|
|
|
|
|
|
|
|
|
|
|
і/ |
|
|
|
|
|
|
|
|
|
|
|
|
|
|
|
|
|
|
|
|
|
|
|
|
|
|
|
|
|
|
|
|
|
|
|
|
|
|
|
|
|
|
|
|
|
|
|
|
|
|
|
|
|
|
|
|
|
|
|
|
|
|
|
|
|
|
|
/\ |
|
|
|
|
|
|
|
|
|
|
|
|
|
|
|
|
|
|
|
|
|
|
|
|
|
|
|
|
|
|
|
|
|
|
|
|
г, |
|
|
|
|
dE |
(A |
) |
|
|
|
|
|
|
|
|
|
|
|
|
|
|
|
|
|
|
|
|
|
|
|
|
|
|
|
|
|
1 |
|
|
|
|
|
|
|
|
|
|
|
|
|
|
|
|
|
|
|
|
|
|
/| |
|
|
|
2 |
5 d |
e( |
\) |
|
|
|
|
|
|
|
|
|
|
|
|
|
|
|
|
|
|
|
|
|
|
|
|
|
|
|
г |
|
|
|
|
|
|
|
|
|
|
|
|
|
|
|
|
|
|
|
|
|
|
|
|
|
|
|
|
|
|
|
|
|
|
|
|
|
|
|
|
|
|
|
|
|
|
|
|
|
|
|
|
|
|
|
|
|
|
|
|
|
|
|
|
|
|
|
|
|
|
|
|
|
|
|
|
|
|
|
|
|
|
|
|
|
|
|
|
|
|
|
|
|
|
|
|
|
|
|
|
|
|
|
|
|
|
|
|
|
|
|
|
|
|
|
|
|
|
|
|
|
|
|
|
|
|
|
|
|
|
|
|
|
|
|
|
|
|
|
|
|
|
|
|
|
|
|
|
|
|
|
|
|
|
|
|
|
|
|
|
|
|
|
|
|
|
|
|
|
|
|
|
|
|
|
|
|
|
|
|
|
|
|
|
|
|
|
|
|
|
|
|
|
|
|
|
|
|
|
|
|
|
|
|
|
|
|
|
|
|
|
|
|
|
|
|
|
|
|
|
|
|
|
|
|
|
|
|
|
|
|
|
|
|
|
|
|
|
|
|
|
|
|
|
|
|
|
|
|
|
|
|
|
|
|
|
|
|
|
|
|
|
|
|
|
|
|
|
|
|
|
|
|
|
|
|
|
|
|
|
|
|
|
|
|
|
|
|
|
|
|
|
|
|
|
|
|
|
|
|
|
|
|
|
|
|
|
|
|
|
|
|
|
|
|
|
|
|
|
|
|
|
|
|
|
|
|
|
|
|
|
|
|
|
|
|
|
|
|
|
|
|
|
|
|
|
|
|
|
|
|
|
|
|
|
|
|
|
|
|
|
|
|
|
|
|
|
|
|
|
|
|
|
|
|
|
|
|
|
|
|
|
|
|
|
|
|
|
|
|
|
|
|
|
|
|
|
|
|
|
|
|
|
|
|
|
|
|
|
|
|
|
|
|
|
|
|
|
|
|
|
|
|
|
|
|
|
|
|
|
|
|
|
|
|
|
|
|
|
|
|
|
|
|
|
|
|
|
|
|
|
|
|
|
|
|
|
|
|
|
|
|
|
|
|
|
|
|
|
|
|
|
|
|
|
|
|
|
|
|
|
|
|
20 30 40 50 70 100
200 300 500 600 700 G.kt/ч |
Закрывание терморегуляторов приводит к возрастанию перепада давления на них до точки D (рис. 6.63). Этот перепад не должен создавать шум в запорно-регулирующей арматуре. Предельные значения перепада давления, при котором создается шум, указаны производителем в техническом описании на клапаны.
Рис. 6.64. Характеристика терморегулятора RTD-N 1 5 по шумо-образованию
Так, у терморегуляторов RTD-N15 он ограничен пунктирной линией на гидравлических характеристиках и зависит от предварительной настройки дросселя (рис. 6.64)[64]. С увеличением настройки уменьшаются допустимые перепады давления.
Проектировать тепловой пункт следует таким образом, чтобы при работе системы отопления не было превышения границы шумообразо-вания арматуры не только в расчетном (статическом) режиме, но и в динамическом режиме. Для этого необходимо определить возникающее максимальное давление теплоносителя в системе при минимальном его расходе.
Определяют давление в системе с переменным гидравлическим режимом при нулевом расходе в зависимости от принятых технических решений. При установке перемычек с перепускными клапанами, это давление примерно равно автоматически поддерживаемому давлению на перемычке (см. рис. 2.4). При этом происходит срезка верхней части характеристики насоса (см. рис. 6.43), что в некоторой степени ограничивает возрастание давления в системе. Гораздо лучший способ - применение насосов с функцией контроля давления. Характеристики таких насосов показаны на рис. 6.65.
 |
|
Рис. 6.65. Характеристики насосов: а - со ступенчатым регулированием давления; б - с постоянным перепадом давления; в - с пропорциональным изменением давления; г - с постоянно-пропорциональным перепадом давления; д - с параллельным изменением давления |
Максимальный перепад давления, возникающий в системе, обозначен точкой D. Он не должен превышать максимально допустимого перепада давления на запорно-регулирующей арматуре, исходя из условий ее бесшумной работы.
В насосах со ступенчатым регулированием частоты вращения происходит ступенчатое изменение внешнего авторитета регулирующих клапанов [43]. С уменьшением частоты увеличивается внешний авторитет клапанов, т. е. их характеристики стремятся к пропорциям потоко-распределения, заложенным производителем. Однако возникает скачкообразное перераспределение потоков между регулируемыми участками, что не лучшим образом отражается на гидравлическом режиме системы, поэтому такие насосы применяют в небольших системах.
Гораздо лучшее взаимодействие с регулирующими клапанами у насосов с автоматическим бесступенчатым управлением перепада давления. Они поддерживают постоянный напор насоса (рис. 6.65,б), уменьшают его либо на половину по пропорциональному закону (рис. 6.65,в), либо на одну четверть по постоянно-пропорциональному закону (6.65,г), либо параллельно характеристике системы (рис. 6.65,д). Изменение внешних авторитетов регулирующих клапанов при этом происходит плавно либо остается на прежнем уровне.
Установку способа регулирования осуществляют на панели управления клеммной коробки насоса. При этом задают номинальное значение напора насоса, равное потерям давления в системе.
Кроме указанных способов регулирования, применяют также автоматическое регулирование напора насоса с учетом температуры воды. Реализуют его в системах с переменным гидравлическим режимом при скользящей температуре на входе и в системах с постоянным расходом.
Насосы с автоматическим бесступенчатым регулированием экономят до 50 % электроэнергии. Дополнительный эффект до 25 % получают
за счет оптимизации потребляемой насосом электроэнергии при малой нагрузке системы, например, при снижении нагрузки системы регулятором теплового пункта по погодным условиям.
Автоматическое регулирование насосами осуществляют частотными преобразователями. У небольших насосов они расположены на корпусе. У больших - выполнены в виде отдельных блоков. Реализуемый микропроцессором способ регулирования распространяется на систему в целом и может не совпадать с действием отдельно взятых терморегуляторов у отопительных приборов, поэтому самым лучшим способом управления давлением в системе является автоматическое регулирование насосом всей системы совместно с автоматическими регуляторами прямого действия, устанавливаемыми на стояках (приборных ветках), либо узлах обвязки теплообменных приборов.
Регуляторы перепада давления обеспечивают постоянный перепад давления между точками D и D при всех режимах работы терморегуляторов (на рис. 6.66 выделено затемненной зоной). При этом характеристика сопротивления стояка либо приборной ветки (обозначена пунктирной кривой) образовывает отдельную подсистему и изменяет свои параметры в относительной системе координат АР и V. Эта система координат дрейфует по характеристике насоса, уменьшенной на автоматически поддерживаемый регулятором перепад давления. Начало относительной системы координат расположено в точке пересечения суммарной характеристики системы (обозначенной линией из точек) и уменьшенной характеристики насоса. При проектировании необходимо, чтобы перепад давления между точками D и D не превышал допустимого перепада давления по шуму на терморегуляторах.

Аналогичные подходы определения максимального давления, возникающего на терморегуляторах у отопительных приборов, применяют
для суммарных характеристик параллельно либо последовательно соединенных насосов.
^.........
I Л" я
Пример 6.15. Запроектирована система отопления. Гидравлический режим системы - переменный. Система вертикальная (со стояками). Коэффициент местного сопротивления любого элемента стояка (тройника, отвода на 90°, компенсатора линейного удлинения, отопительного прибора, отключающего клапана стояка и т. д.) не превышает значение 15. Перепад давления в системе равен 30 кПа и ограничен перепускным клапаном на перемычке у насоса. Тип применяемых терморегуляторов у отопительных приборов - RTD-N15. Расчетные (номинальные) скорости теплоносителя на участках трубопроводов ?^ = 0,4...0,6 м/с.
Необходимо проанализировать тепловой пункт на бесшумность работы системы отопления.
Решение. По нормативу [67] определяют допустимый уровень шума в жилых помещениях. Он равен 30 dB(A).
Проверяют систему на бесшумность в помещениях по работе терморегуляторов у отопительных приборов.
 |
|
4 5 7 10 20 30 40 50 70 100 200 300 500 600 700 G.kt/h |
По характеристике терморегулятора RTD-N15 на бесшумность при 30 dB(A) определяют допустимое минимальное предельное значение перепада давления. Оно соответствует настройке дросселя в положение N и равно примерно 27 кПа (см. по горизонтальной стрелке).
Полученные 27 кПа меньше перепада давления в системе, ограниченного перепускным клапаном в тепловом пункте на уровне 30 кПа. Однако, при закрывании бульшей части терморегуляторов на оставшихся увеличивается перепад давления до 30 кПа, что может привести к образованию шума, превышающего допустимый уровень 30 dB(A). Значит, условие по обеспечению бесшумной работы системы отопления не выполнено.
Проверяют систему на шумообразование трубопроводов. Определяют максимально возможную скорость теплоносителя в системе при открытых терморегуляторах RTD-N15 путем увеличения в 1,5 раза [5; 18] расчетной скорости теплоносителя иn Тогда
Umax =1,5 х 0,4...0,6 = 0,6...0,9 м/с.
Сравнивают полученные значения с нормативной максимально допустимой скоростью теплоносителя. Так, например, по нормативу [67] при значении коэффициента местных сопротивлений до 15 и допустимом эквивалентном уровне звука по шуму 30 dB(A) допустимая скорость теплоносителя в трубопроводе при наличии на нем вентиля равна 1,0 м/с (табл. 6.4). Поскольку значение U
max меньше полученного, то условие бесшумности трубопроводов выполнено.
Таким образом, в системе не возникает шум при открывании терморегуляторов и может возникнуть шум при их закрывании. Устраняют это либо снижением потерь давления в системе, либо установкой автоматических регуляторов перепада давления на стояках (приборных ветках) системы отопления.
I Рассматривать систему по уровню шумообразования следует при закрытых и полностью открытых терморегуляторах у отопительных приборов.
6.11.3. Циркуляционное давление насоса
Циркуляция теплоносителя в трубопроводах системы отопления создается работой насоса. Во время циркуляции происходит изменение температуры теплоносителя, сопровождающееся возникновением гравитационного (естественного) давления. Естественное давление АР
е, так же как и развиваемое давление насоса ДР
н, является побудителем движения теплоносителя. Направления их действия на поток могут совпадать либо не совпадать. Это зависит от расположения теплообменного прибора по отношению к источнику теплоты (рис. 6.67). Если центр отопительного прибора или калорифера выше центра теплообменника или точки смешивания теплоносителя в тепловом пункте, то направление циркуляций совпадает. Естественное давление при этом создает положительный дополнительный эффект для движения теплоносителя, поэтому при выборе насоса его напор необходимо уменьшить. Если центр отопительного прибора либо калорифера ниже центра теплообменника, то направление циркуляций не совпадает. В этом случае воздействие естественного давления является отрицательным, т. к. противодействует движению теплоносителя, и напор насоса необходимо увеличить. Таким образом, давление насоса при его подборе может быть уменьшенным или увеличенным на долю учитываемого естественного давления
ДР
н=1,1...1,15 ДР ± БДР
е, (6.33)
где 1,1.1,15 - коэффициент запаса на неучтенные потери циркуляционного давления [72]; АР - потери давления в основном циркуляционном кольце системы отопления; Б - поправочный коэффициент, учитывающий изменение естественного давления на протяжении отопительного периода при разных способах регулирования.
В данном уравнении знак минус принимают при совпадении направления естественной (на рис. 6.67 обозначена пунктирной стрелкой) и насосной (обозначена сплошной стрелкой) циркуляции. Знак плюс -при несовпадении. В системах с взаимокомпенсирующим действием знак принимают по преобладающему направлению естественного давления.
|
2 |
 |
|
охлаждения теплоносителя |
Естественное давление изменяется на протяжении отопительного периода. На это реагируют терморегуляторы, увеличивая либо уменьшая сопротивление системы. Устранить влияние естественного давления на терморегуляторы можно в двухтрубных системах с горизонтальными ветками. Для этого в местах присоединения веток к распределительным стоякам устанавливают автоматические регуляторы перепада давления. Они воспринимают на себя изменение естественного давления, поддерживая на терморегуляторах постоянный перепад давления.
В некоторых странах для уменьшения влияния естественного давления снижают перепад температур теплоносителя в системе, однако при этом увеличивается кривизна характеристики теплообменного прибора. В результате улучшается гидравлическая стабильность системы, но ухудшается регулирование теплообменных приборов. В других странах отдают предпочтение высоким перепадам температур теплоносителя. Каждый из подходов имеет свои преимущества и недостатки. Главное при этом - обеспечить тепловой комфорт в помещении при минимуме затрат энергоресурсов.
Влияние естественного давления теплоносителя необходимо оценить и при необходимости учесть в циркуляционном давлении системы отопления.
Устранение влияния естественного давления на гидравлический режим системы отопления достигают уменьшением температуры теплоносителя, применением автоматических регуляторов перепада давления либо расхода.
Завышение напора насоса для уменьшения доли естественного давления теплоносителя является энергозатратным проектным решением.
6.11.4. Выбор насоса
В системе отопления с терморегуляторами рекомендуется применять:
• при тепловой мощности системы 25 кВт и более - насос с регулируемым количеством оборотов с учетом разницы давления в подающем и обратном трубопроводах;
• при тепловой мощности системы до 25 кВт - насос с регулируемым количеством оборотов; для насоса с постоянным количеством оборотов необходимо предусматривать перемычку между подающим и обратным трубопроводами с автоматическим перепускным клапаном.
Приведенное значение мощности является директивой EnEV по экономии электроэнергии, вступившей в действие с 01.02.2002 г. (принята в окончательной редакции в ноябре 2001 г.). Эта директива направлена на снижение выбросов СО2 в атмосферу при выработке электроэнергии. По директиве, насосы, устанавливаемые в циркуляционных контурах систем отопления с котлами мощностью более 25 кВт, должны иметь не менее трех ступеней регулирования скорости вращения и обеспечивать потребление электроэнергии в точном соответствии с теплопотерями здания, обусловленными наружной температурой воздуха.
Системы отопления должны иметь не менее двух циркуляционных насосов, соединенных параллельно, либо один сдвоенный насос. Один из этих насосов является резервным. При этом расчетные параметры насосов определяют двумя способами:
• стопроцентного резервирования;
• пиковой нагрузки.
Первый способ: один насос рабочий, второй - резервный. Переключение с одного на второй для равномерного изнашивания осуществляется автоматически через 24 часа. Каждый насос при данном режиме эксплуатации подбирают на подачу всего расчетного расхода теплоносителя.
Для работы в системах отопления со сменным гидравлическим режимом оба насоса рекомендуется оборудовать устройствами автоматического изменения частоты вращения двигателя для наиболее полного соответствия гидравлической характеристике системы в режиме работы с частичной нагрузкой.
Второй способ: сдвоенные насосы подбирают на пятидесятипроцентную расчетную нагрузку системы на каждый насос. При невысоких тепловых нагрузках работает один насос в 24-часовом сменном режиме с другим насосом. Управляет насосами устройство автоматического переключения и регулирования частоты вращения. В пиковом режиме оба насоса работают параллельно.
При двух больших насосах рассматривают целесообразность их замены тремя меньшими. С эксплуатационной и экономической точки зрения такая замена имеет свои преимущества.
В небольших системах отопления (например, коттеджи) резервировать насос необязательно.
Использование автоматически регулируемого насоса не заменяет его правильного выбора. При этом необходимо учитывать следующее:
• расчетная точка (обозначена кольцом на рис. 6.68) автоматически регулируемого насоса не должна быть ниже рабочей точки (обозначена жирной точкой) более чем на 25 % (по расходу теплоносителя); для нерегулируемого насоса - не ниже, чем на 10 %;
• расчетная точка может находиться выше не более, чем на 10 % от рабочей точки для автоматически регулируемого и нерегулируемого насосов;
• рабочая точка должна находиться в зоне максимального к.п.д. насоса;
• эксплуатационное увеличение расхода теплоносителя, вызванное открыванием терморегуляторов системы отопления, должно находиться в рабочей зоне характеристики насоса;
• если несколько насосов отвечают проектным характеристикам системы, необходимо выбирать насос меньшей мощности.
Допустимое уменьшение гидравлических параметров насоса, показанное на рис. 6.68, определено с учетом того, что снижение расхода теплоносителя на 25 % в системах отопления приводит к незначительному уменьшению теплового потока отопительного прибора (примерно на 7 %). Эта недостача вполне компенсируется завышаемой в соответствии с [9] тепловой мощностью отопительного прибора на 10 % и возможностью терморегулятора открываться, пропуская бульший расход теплоносителя [5].
Допустимое увеличение гидравлических параметров насоса, показанное на рис. 6.68, определено с учетом роста электропотребления насоса, которое пропорционально расходу теплоносителя в кубической степени.
 |
|
Рис. 6.68. Допустимое отклонение гидравлических характеристик насоса при его выборе |
Характеристики насосов, как правило, определены для кинематической вязкости воды, равной 1 мм
2/с. При использовании жидкостей с другой плотностью, например, водогликолевой смеси, следует корректировать расчеты при выборе насосов и запрашивать информацию у производителей.
ІОт правильного выбора насоса зависит работоспособность регулирующих клапанов, бесшумность системы и ее энергоэффективность.
6.12. РАСШИРИТЕЛЬНЫЕ БАКИ
Мембранные расширительные баки применяют в водяных гидравлически независимых закрытых системах отопления с расчетной температурой теплоносителя в подающем трубопроводе до 100...120 °С (в соответствии с характеристикой бака), оборудованных автоматическим регулированием и защитой от превышения расчетных температур. Они предназначены для:
• принятия избыточного объема теплоносителя в системе, возникающего вследствие объемного расширения воды при повышении ее температуры;
• защиты оборудования от чрезмерного давления и коррозии;
• компенсации эксплуатационных потерь теплоносителя;
• упрощения конструирования и эксплуатации системы.
Расчет расширительного бака заключается в подборе его объема, определении начального давления газового пространства и диаметров присоединительных патрубков для бака и для предохранительного клапана [18]. При заниженном объеме бака давление в нижних точках системы может превысить максимально допустимое давление, что приведет к аварийному истечению воды через резьбовые соединения или образованию трещин в элементах системы. Для предотвращения этого обязательно предусматривают установку предохранительного клапана, сбрасывающего теплоноситель в канализацию, либо в специальный накопительный бак. Снижение температуры воды приводит к уменьшению ее объема в баке и падению давления в системе. При этом давление в высших точках системы может стать меньше минимально допустимого давления по условиям невскипания воды и недопущения просачивания атмосферного воздуха. Поэтому объем бака должен быть четко обусловлен допустимым диапазоном гидравлического давления в системе. Для этой цели обязательно на уровне присоединения бака устанавливают манометр с нижним измеряемым давлением, не превышающим гидростатического давления, и верхним, - не меньшим от максимально допустимого давления системы. Завышение емкости бака не имеет отрицательных последствий.
На практике встречаются случаи неверного подбора либо настройки баков. Они остаются пустыми вследствие неувязки давления воды под мембраной и давления газа над мембраной в статическом и динамическом режимах работы. В данном случае причиной является недостаточное начальное давление теплоносителя в системе. Во многом упростить решение этой задачи позволяют баки нового поколения.

На смену приходят безнапорные баки в комплексе с установкой автоматической защиты системы (рис. 6.69). Эта установка работает полностью в автоматическом режиме, одновременно выполняя функции поддержания давления, дегазации и подпитки, что обеспечивает оптимальный режим работы системы в целом. Все установки комплектуют многоступенчатыми насосами, а для систем большого объема - вертикальными нормальновсасывающими насосами. Также возмо-
Установка комплекс- жен вариант двухнасосной установки,
нои защиты системы где второй насос работает в резервном
отопления или пиковом режиме. Установки ос
нащены серийным механизмом плавного пуска и остановки насоса. При помощи потенциометров на плате в распределительном шкафу задают временные интервалы пуска и остановки, а также начальные пусковые моменты двигателя. Насосы включаются плавно без образования гидроудара.
Применяемые электромагнитные клапаны поддерживают постоянное давление в системе. При повышении температуры теплоносителя, давление в системе начинает расти, открывается перепускной клапан, и избыточный объем воды поступает в мембранную накопительную емкость внутри бака, защищая теплоноситель от контакта с атмосферным воздухом. Газовое пространство бака находится под атмосферным давлением.
Бак служит для накопления теплоносителя из системы при возрастании температуры теплоносителя и его возврата в систему при уменьшении температуры. Остывание теплоносителя в системе приводит к уменьшению его давления. С достижением минимального заданного значения, регистрируемого датчиком давления, включается насос и перекачивает теплоноситель из накопительной емкости обратно в систему, поддерживая в ней давление на постоянном уровне.
Дегазация осуществляется посредством перепуска избыточного объема теплоносителя в безнапорную накопительную емкость. От резкого снижения давления теплоносителя из него выделяется воздух, который удаляется через автоматический воздухоотводчик. Такой подход в значительной мере упрощает трудоемкий процесс дегазации всей системы отопления, особенно двухтрубной с горизонтальными приборными ветками, где эта задача частично возлагается на жильцов и осуществляется вручную.
Определение нехватки воды в системе происходит путем измерения массы бака датчиком, вмонтированным в одну из опор. При уменьшении установленного уровня воды в баке (задаваемое значение) включается устройство подпитки: открывается электромагнитный клапан на гидравлическом узле установки и остается в таком состоянии до достижения требуемого значения уровня теплоносителя в баке. Длительность подпитки контролируется. При превышении установленного значения блокируется тем же перепускным клапаном. Объем произведенной подпитки за отдельный период может регистрироваться контактным водосчетчиком.
Преимуществом установки комплексной защиты системы отопления является интерфейс, позволяющий интегрироваться в любую современную систему диспетчеризации зданий. Предоставляется возможность получения и, соответственно, обработки информацию о состоянии в центральном диспетчерском пункте, располагаемым на расстоянии до 1 км. Управление по заданным исходным данным системы осуществляется либо в ручном, либо в автоматическом режиме.
Подключают установку к обратной магистрали системы отопления, где эксплуатационная температура теплоносителя не превышает 70 °С, а максимальное избыточное рабочее давление до 10 бар.
Объем бака обусловлен гидравлическим давлением системы отопления в нерабочем и рабочем состояниях, ее емкостью и наличием примесей, снижающих температуру кристаллизации теплоносителя.
Неверный подбор давления газового пространства бака приводит к периодическому протеканию резьбовых соединений, вскипанию теплоносителя, разрушению оборудования.
Комплексная защита системы отопления с безнапорным баком упрощает задачу проектировщика и эксплуатационной организации по обеспечению работоспособности системы отопления.
7. ЭКОНОМИЧЕСКАЯ ЭФФЕКТИВНОСТЬ АВТОМАТИЗАЦИИ ТЕПЛОВЫХ ПУНКТОВ
Экономическую эффективность автоматизации тепловых пунктов определяют технико-экономическим сопоставлением различных проектных решений [25; 37; 73; 74]. При этом сравнивают капитальные и эксплуатационные расходы, сроки монтажа и эксплуатации систем. Рассчитывают также срок окупаемости капитальных вложений за счет уменьшения эксплуатационных расходов и соотносят его с нормативным значением. Обычно для стимулирования энергосберегающих мероприятий устанавливают срок окупаемости не выше 12...12,5 лет [59; 75].
Факторы, влияющие на энергосбережение от использования автоматизированных систем, - многогранны. На сегодняшний день отсутствуют полноценные отечественные методики их всестороннего учета, а имеющиеся - разобщены. Причиной является тот факт, что владельца здания (помещения), в первую очередь, интересуют реально ощутимые доходы, полученные от применения энергосберегающих мероприятий, в то время как, эти мероприятия имеют государственное и глобальное планетарное значение. В любом случае, основным фактором выступает экономия топливо-энергетических ресурсов при обеспечении теплового комфорта в помещении.
Одна из методик определения энергосбережения системами отопления здания с различной степенью автоматизации теплового пункта представлена в VDI 3808 [76]. В ней дана оценка энергосберегающих мероприятий по экономии теплопотребления вследствие ручного либо автоматического временную понижения (ночного, выходного дня) температуры помещения, недопущения избыточных теплопритоков, поддержания температурных условий в помещении. Суммарное влияние регулировочно-технического оснащения системы отопления и теплового пункта отражено коэффициентом сокращения теплопотребления вследствие поддержания требуемых температурных условий в помещении
(7.1)
где t - заданная температура здания, равная нормируемой температуре основных помещений от 17 °С до 23 °С; tz - средняя температура наружного воздуха за отопительный период, °С; и /%2 - коэффициент качества регулировочно-технического оснащения системы соответственно для базового и применяемого варианта проектных решений (табл. 7.1).
Ориентировочные значения коэффициента качества /r Табли ца 7.1 по VDI 2067 Blatt 2 [77]
|
Регулировочно-техническое оснащение |
Коэффициент
fR |
|
1. Ручное регулирование с незначительным вмешательством пользователя |
1,13 |
|
2. Ручное регулирование при частом вмешательстве пользователя |
1,10 |
|
3. Ручное регулирование и термостатические клапаны |
1,08 |
|
4. Регулирование по погодным условиям без применения терморегуляторов |
1,06 |
|
5. Комнатный терморегулятор, управляющий насосом, и терморегуляторы |
1,06 |
|
6. Регулирование температуры подаваемого теплоносителя с адаптацией кривой отопления по погодным условиям и/или условиям помещения |
1,05 |
|
7. Регулирование температуры подаваемого теплоносителя и терморегуляторы |
1,03 |
8. Регулирование температуры подаваемого теплоносителя с
адаптацией кривой отопления по погодным условиям и/или условиям помещения и терморегуляторы |
1,02 |
|
9. Центральное непрерывное регулирование температуры в помещении и терморегуляторы (односемейный дом) |
1,02 |
10. Два либо больше уровней регулирования по внешним условиям
• без адаптации кривой отопления
• с адаптацией кривой отопления
и разделом управления по сторонам света (применяемого зависимо от расположения солнца), с терморегуляторами либо с зональным регулированием отдельных помещений |
1,015
1,010 |
При расчете коэффициента снижения теплопотребления по уравнению (7.1) в качестве базового варианта сравнения проектных решений принимают ручное регулирование с незначительным вмешательством пользователя.
Пример 7.1. Необходимо определить снижение теплопотребления здания при модернизации теплового пункта путем установки регулятора подачи теплоносителя по погодным условиям. Система отопления без терморегуляторов на отопительных приборах. Температура здания принята t = 18 °С (в соответствии с бывшими нормами, до введения изменения [78]). Средняя температура наружного воздуха за отопительный период - t
Z = 1,4 °С (для Украины определена осреднением самого низкого и самого высокого значений, соответственно --2,5 °С для Сум и +5.2 °С для Ялты, согласно [26]).
Решение. За базовый вариант принимают систему отопления с тепловым пунктом при незначительном вмешательстве пользователя и ручном регулировании - f
R1 = 1,13 (позиция 1 табл. 7.1). Проектируемый вариант - система отопления без терморегуляторов (при незначительном вмешательстве пользователя и ручном регулировании) и тепловым пунктом с регулятором температуры подаваемого теплоносителя по погодным условиям - f
R2 = 1,05 (позиция 6 табл. 7.1). Тогда по уравнению (7.1)
0,924.
18x1,05-1,4
18x1,13-1,4
Снижение теплопотребления составит
(1 - 0,924)х100 = 7,6 %.
Дополнительный эффект, вносимый увеличением уровней автоматического регулирования, определяют сравнением вариантов проектных решений с различной степенью автоматизации.
Аналогичный подход, адаптированный к местным условиям, представлен в "Методике расчета удельного энергопотребления на отопление здания в течение отопительного периода" [79]. Сокращение требуемой теплоты достигают за счет восприятия теплопоступлений (бытовых, от солнечной радиации) сенсорами автоматического оборудования и адекватного воздействия регулирующими клапанами на тепловую мощность системы отопления. Степень восприятия теплопоступлений оценивают коэффициентом эффективности авторегулирования подачи теплоты в систему отопления Z (табл. 7.2). Чем выше восприятие системой отопления внешних и внутренних теплопоступлений, тем больше значение этого коэффициента, и, следовательно, значительнее энергосберегающий эффект.
|
Таблица 7.2 Коэффициент эффективности авторегулирования [79] |
|
Регулировочно-техническое оснащение |
Коэффициент Z |
|
1. Однотрубная система с терморегуляторами и с пофасадным авторегулированием на вводе или поквартирной горизонтальной разводкой |
1,00 |
|
2. Двухтрубная система отопления с терморегуляторами и с центральным авторегулированием на вводе |
0,95 |
|
3. Однотрубная система с терморегуляторами и с центральным авторегулированием на вводе или однотрубная система без терморегуляторов и с пофасадным авторегулированием на вводе |
0,90 |
4. Однотрубная система с терморегуляторами и без авторегулирования на вводе |
0,85 |
|
5. Система без терморегуляторов и с центральным авторегулированием на вводе |
0,70 |
|
6. Система без терморегуляторов и без авторегулирования на вводе, но с центральным регулированием в ЦТП или котельной |
0,50 |
|
Представленные выше методики определения энергоэффективности применения автоматизации абонентских вводов являются некомплексными, т. к. основаны на рассмотрении системы отопления, которая отделена от других инженерных систем здания и их энергетического взаимодействия. Кроме того, например, в [79], недостаточно обоснована трансформация показателей энергоэффективности двухтрубных систем отопления в однотрубные. Современный подход, реализуемый в странах европейского сообщества, основан на совместном рассмотрении систем отопления, вентиляции, горячего водоснабжения и электроснабжения с учетом их конструктивных особенностей, взаимосвязи, а также удельных теплопотерь здания и его полезной отапливаемой площади [25; 37; 73]. Причем данный подход дает оценку всем звеньям цепи трансформации энергии: от источника энергии до потребителя. Такой подход определяет энергосберегающий и экологический эффекты принимаемых технических решений у энергогенерирующей компании и у потребителя как на стадии проектирования, так и при аудите существующих зданий.
Наиболее истинные данные по энергосбережению получают мониторингом городов, микрорайонов, объектов. Особенно ярко выражен этот эффект при модернизации зданий. Тогда появляются базовые показатели, с которыми сравнивают достигнутые результаты.
Поучителен опыт получен при термомодернизации зданий [82]. В течение десятка лет под наблюдением находилось примерно 150 многосе-меных и 200 односемейных зданий общей жилой площадью 600 тыс. м
2. До 2005 г. в этих зданиях установлено 128 компактных автоматизированных тепловых пунктов с регуляторами по погодным условиям и заменены для 15 зданий центральные тепловые пункты с большей эффективностью. Кроме того,
• установлено 37000 терморегуляторов на отопительных приборах;
• установлено 9820 клапанов на стояках, что автоматизировало балансировку систем отопления примерно в 90 % зданий;
• установлено тепломеров в 98 % квартир;
• установлено 3000 терморегуляторов на циркуляционных трубопроводах систем горячего водоснабжения;
• утеплено 332052 м
2 наружных стен, что составляет около 96,9 % зданий, построенных до 1992 г.; в 2005 г. дополнительно утеплено еще 86000 м
2;
• утеплено 79180 м
2 крыш, что составляет около 50 % зданий, построенных до 1992 г.;
• заменено стеклопакетами 10700 окон в квартирах;
• заменено стеклопакетами окна на лестничных клетках многосемейных зданий.
За счет предпринятых мероприятий эффект энергосбережения составил: на отопление зданий - 58,6 %; на горячее водоснабжение - 52,1 %. При этом стоимость тепловой энергии за рассматриваемый период возросла на 55,3 %, что отразилось на изменении стоимости коммунальных услуг: за отопление - уменьшилась на 16 %; за горячее водоснабжение увеличилась на 16 %. Таким образом, термомодернизация здания с комплексной автоматизацией его инженерных систем приносит ощутимый экономический эффект, заключающийся в 50 % снижении потребления тепловой энергии. Оцененный период возврата инвестиций составляет 3,8 года.
При адаптации европейского опыта в энергосбережении и методик его оценки к условиям Украины необходимо учитывать то, что по сравнению с нашими зданиями европейские здания отличаются следующим:
• в несколько раз лучшей теплозащищенностю ограждающих конструкций и, следовательно, меньшим теплопоступлением от солнечной радиации;
• оснащенностью системами горячего водоснабжения с меньшим в три раза водопотреблением и, следовательно, меньшим теплопос-туплением от этих систем;
• применением бытовой техники с более высоким к.п.д. и, следовательно, меньшим теплопоступлением от нее;
• использованием кухни в значительно меньшей степени и, следовательно, меньшим теплопоступлением.
У наших зданий также иная пропорция между бытовыми теплопо-ступлениями и теплопотерями, иной способ теплоснабжения, характеризующийся большой инерционностью... Поэтому энергосберегающий эффект от применения автоматизации инженерных систем зданий у нас несколько выше, несмотря на то, что мы постепенно приближаемся к европейским показателям: по утеплению зданий, автоматизации инженерных систем и оснащению качественным бытовым оборудованием. Так, экономический эффект лишь от модернизации тепловых пунктов в 2000 г. школ г. Днепродзержинска превысил все ожидания (табл. 7.3). Это свидетельствует о значительной экономической выгоде автоматизации тепловых пунктов и учета теплопотребления не только во вновь возводимых, но и в существующих зданиях.
|
Таблица 7.3 Экономический эффект от модернизации тепловых пунктов |
|
|
Экономия денежных средств на отопление |
|
Объект |
Январь |
Фев |
раль |
Март |
|
|
% |
Грн. |
% |
Грн. |
% |
Грн. |
|
Школа № 21 |
34,5 |
7967 |
35,8 |
6748 |
50,2 |
7742 |
|
Школа № 29 |
26,8 |
5139 |
21,7 |
3350 |
16,5 |
2050 |
|
Школа № 30 |
40,3 |
8844 |
38,3 |
6780 |
36,3 |
5174 |
|
Школа № 40 |
32,8 |
7782 |
27,8 |
5255 |
20,6 |
3080 |
|
При модернизации тепловых пунктов школ применено минимальное автоматическое оснащение: заменен элеватор на насос, установлен регулятор теплового потока и тепломер. Регулирование теплопотребле-ния осуществлено по погодным условиям и по времени суток. Основной экономический эффект получен, прежде всего, за счет несоответствия расчетного теплопотребления, по которому ранее осуществлялась оплата, фактическому. Это несоответствие представлено в процентном отношении, а разница в оплате расчетного и фактического теплопотреб-ления - в денежном выражении (табл. 7.3).
Расчетное теплопотребление определено по утвержденным методикам, исходя из удельных затрат тепловой энергии на 1 м
2 отапливаемой площади. Фактическое - регистрировалось тепломерами. Полученные данные показывают, что окупаемость затрат на модернизацию теплового пункта составляет не более одного отопительного периода, поскольку затраты составляли примерно 12000 грн. Целесообразность модернизации теплового пункта для отечественного потребителя состоит не только в автоматизации абонентского ввода, но и в фактическом учете теплопотребления.
Чем выше автоматическое регулировочно-техническое оснащение теплового пункта, тем выше экономический эффект.
Термомодернизация зданий, включающая комплексную автоматизацию инженерных систем и теплоизоляцию ограждающих конструкций здания, приводит к примерно 50 % экономии тепловой энергии и сохранению коммунальных платежей на прежнем уровне при росте стоимости тепловой энергии примерно на 50 %.
СБОРНИК ВЫВОДОВ
1. Теплоноситель
I Качество теплоносителя является исходным фактором эффективной работоспособности автоматического оборудования.
Применение водогликолевых смесей требует корректировки гидравлических и тепловых показателей системы отопления, рассчитанной для теплоносителя воды. Водопропиленгликолевая смесь оказывает значительно меньшее влияние на изменение теплогидравлических характеристик системы, чем водоэтиленгликолевая смесь.
Качество воды в системе горячего водоснабжения со временем ухудшается, если проектно и эксплуатационно не обеспечено ее эффективное (термическое) обеззараживание.
2. Присоединение абонентов
2.1. Присоединение систем отопления
I Осуществить полную автоматизацию системы отопления можно только с циркуляционным насосом.
Нерегулируемый и регулируемый гидроэлеватор не создает достаточного располагаемого давления ни для двухтрубной, ни для однотрубной системы отопления с терморегуляторами у отопительных приборов и автоматическими регуляторами гидравлических параметров на стояках либо приборных ветках.
Регулирование пропусками теплоносителя соленоидными клапанами на абонентском вводе противоречит строительным нормам и неприемлемо для систем отопления высотных зданий во всем температурном диапазоне отопительного периода.
Независимое подключение системы отопления является идеальным решением для обеспечения ее автоматизации.
2.2. Особенности присоединения систем отопления с переменным гидравлическим режимом
ІВ системах отопления с переменным гидравлическим режимом необходимо устанавливать перепускной клапан на перемычке за насосом либо байпасе вокруг него.
Применение перемычки либо байпаса с перепускным клапаном осуществляют исходя из условий обеспечения работоспособности насоса и источника теплоты.

Настройку перепада давления перепускного клапана рекомендуется устанавливать на 10 % выше от перепада давления в точках присоединения перемычки либо байпаса.
Выбор перепускного клапана рекомендуется осуществлять по расходу теплоносителя, равному максимальному расходу системы отопления.
2.3. Обвязка насосов
Выбор способа и арматуры обвязки насоса зависит от тепловой мощности системы отопления, типа и функциональных особенностей насосов.
2.4. Присоединение систем отопления с учетом распределения давления в тепловой сети
I Тепловой пункт каждого здания имеет индивидуальное техническое оснащение.
Минимальное автоматическое оснащение теплового пункта нормировано требованиями СНиП 2.04.07-89 ''Тепловые сети ” и изм. № 2 к СНиП 2.04.05-91 ''Отопление, вентиляция и кондиционирование ”, а также предопределяется теплогидравлическими параметрами теплосети в динамическом и статическом состоянии на абонентском вводе.
2.5. Заполнение, подпитка и опорожнение системы отопления
¦ Заполнение и подпитку системы отопления теплоносителем предпочтительно осуществлять с обратной магистрали теплосети.
2.6. Коммерческий учет теплопотребления
¦ Коммерческий учет теплопотребления обязателен для всех зданий, присоединяемых к теплосети.
2.7. Присоединение систем горячего водоснабжения
Подключение систем горячего водоснабжения современных зданий к системе централизованного теплоснабжения преимущественно реализуют через скоростные пластинчатые теплообменники.
2.8. Особенности современных систем горячего водоснабжения
I.Проектирование системы горячего водоснабжения с гравитационной циркуляцией усложняет ее дальнейшую модернизацию с применением энергоэффективного оборудования.
Терморегулирование циркуляционных трубопроводов систем горячего водоснабжения современных зданий создает всем потребителям равные условия обеспечения горячей водой с требуемыми параметрами; обеспечивает рациональную циркуляцию воды; имеет возможность термической дезинфекции трубопроводов, снижает теплопот-ребление до 55 %.
2.9. Теплоснабжение систем вентиляции
¦ Теплоснабжение калориферов при наличии вероятности их замораживания следует осуществлять по схемам с постоянным гидравлическим режимом.
Трехходовые клапаны в системах теплоснабжения калориферов требуют проектного обеспечения их работоспособности во всех эксплуатационных режимах.
3. Модернизация тепловых пунктов
I Замена гидроэлеватора на насос позволяет реализовать множество энергосберегающих функций автоматического регулирования тепло-потребления здания как в момент модернизации теплового пункта, так и при последующей модернизации системы отопления и горячего водоснабжения.
3.1. Гидравлические особенности гидроэлеваторов
I Гидроэлеватор - низкоэффективное устройство, не сочетающееся с переменным гидравлическим режимом теплопотребления современного здания.
3.2. Автоматизация существующих тепловых пунктов
I.Модернизацию теплового пункта осуществляют на основании детального технического и теплогидравлического обследования абонентского ввода.
4. Блочные тепловые пункты
I Блочный тепловой пункт представляет собой готовое техническое решение для абонентского ввода. Теплогидравлическое взаимодействие и геометрическое расположение всех элементов в нем осуществляет производитель.
5. Объект регулирования
5.1. Регулирование теплового потока
5.1.1. Идеальное регулирование теплообменного прибора
I Линейное управление тепловым потоком теплообменного прибора -идеальный закон регулирования, к которому следует стремиться при проектировании водяных инженерных систем здания.
Выбор вида расходной характеристики клапана зависит от вида характеристики объекта регулирования.
5.1.2. Идеальное регулирование процесса
I Линейное управление процессами смесеобразования и водоразбора -идеальный закон регулирования, к которому следует стремиться при проектировании водяных инженерных систем здания.
6. Оборудование тепловых пунктов
ІсСовременное автоматическое оборудование наделено новыми свойствами и функциями, которые требуют корректировки традиционной отечественной практики проектирования тепловых пунктов.
6.1. Клапаны
Ц Клапаны следует применять согласно их назначению.
6.1.1. Пропускная способность клапана

Пропускная способность - основная гидравлическая характеристика клапана, которая учитывает его сопротивление, создаваемое проходу теплоносителя.
Подбор клапана по пропускной способности, расчетному перепаду давления и расчетному расходу теплоносителя пригоден лишь для определения типоразмера клапана и не отражает его регулировочную способность в системе.
6.1.2. Внешний авторитет клапана
Регулируемый участок определяет границы распространения колебания давления теплоносителя, возникающего при работе клапана. Отношение перепада давления на максимально открытом клапане к располагаемому давлению регулируемого участка называют (внешним) авторитетом клапана.
В процессе работы системы обеспечения микроклимата авторитеты регулирующих клапанов, в том числе и ручных, изменяются.
Ограничения изменения диапазона внешних авторитетов регулирующих клапанов достигают установкой автоматических балансировочных клапанов - регуляторов перепада давления либо ограничителей (регуляторов) расхода.
6.1.3. Расходная характеристика клапана
Форма затвора регулирующего клапана соответствует виду идеальной расходной характеристики.
Для автоматизируемой инженерной системы здания подбирают регулирующие клапаны с учетом их рабочей расходной характеристики.
6.1.3.1. Линейная рабочая расходная характеристика Рабочую расходную характеристику клапана определяют его общим внешним авторитетом. Общий внешний авторитет учитывает искажение идеальной расходной характеристики клапана под воздействием сопротивления корпуса клапана (определяют базовым авторитетом клапана) и сопротивления остальных элементов регулируемого участка (определяют внешним авторитетом клапана).
Линейная рабочая расходная характеристика клапана не претерпевает существенного искажения от внешнего авторитета, если его значение находится в диапазоне 0,5...1,0.
С уменьшением внешнего авторитета ниже 0,5 линейная рабочая расходная характеристика клапана значительно искажается, что следует учитывать при обеспечении регулируемости системы и возможности ее наладки.
6.1.3.2. Равнопроцентная рабочая расходная характеристика Логарифмическую (равнопроцентную) расходную характеристику клапана можно приблизить к линейной путем изменения внешнего авторитета.

Логарифмическая расходная характеристика клапана не претерпевает существенного изменения при внешнем авторитете 0,5...1,0.
С уменьшением внешнего авторитета ниже 0,5 логарифмическая рабочая расходная характеристика клапана значительно искажается, что следует учитывать при обеспечении регулируемости объекта регулирования и возможности его наладки.
В тепловом пункте для регулирования теплового потока теплообменников с выпуклой характеристикой, применяют клапаны с логарифмической рабочей расходной характеристикой.
Ручные балансировочные клапаны с логарифмической рабочей расходной характеристикой и малым гидравлическим сопротивлением наилучшим образом подходят для регулирования систем отопления с постоянным гидравлическим режимом и малым гидравлическим сопротивлением.
6.1.3.3. Логарифмическо-линейная рабочая расходная характеристика
Клапаны с логарифмическо-линейной рабочей расходной характеристикой имеют зону примерно линейного регулирования в широком диапазоне изменения общего внешнего авторитета.
Расходные характеристики клапана не претерпевают существенного изменения при внешнем авторитете 0,3...1,0.
Клапаны с логарифмическо-линейной характеристикой лучше всего подходят для регулирования теплообменников с линейной характеристикой (высоким перепадом температур теплоносителя).
6.1.3.4. Линейно-линейная рабочая расходная характеристика клапана
¦ Линейно-линейный закон регулирования объединяет положительные черты линейного и логарифмического законов.
Клапаны с линейно-линейной рабочей расходной характеристикой обеспечивают регулирование по закону, подобному к логарифмическому.
В тепловом пункте для регулирования теплового потока теплообменников с выпуклой характеристикой наилучшим образом подходят клапаны с линейно-линейной рабочей расходной характеристикой.
6.1.4. Расходные характеристики трехходовых клапанов
Применяя трехходовой регулирующий клапан, следует рассматривать его работу по двум проходящим через него циркуляционным контурам.
Для минимизации колебания расхода в контуре с постоянным гидравлическим режимом трехходового линейного/линейного регулирующего клапана его сопротивление должно быть в четыре раза больше, чем сопротивление системы (без учета сопротивления клапана).
Для минимизации колебания расхода в контуре с постоянным гидравлическим режимом трехходового логарифмического/линейного либо линейного/логарифмического регулирующего клапана следует обеспечить внешний авторитет, равный единице с регулирующей стороны, а с подмешивающей стороны - 0,1...0,3.
6.1.5. Взаимовлияние регулирующих клапанов
Искажение расходной характеристики под воздействием конструктивных особенностей клапана (базовый авторитет) и сопротивления элементов регулируемого участка (внешний авторитет) может существенно влиять на регулируемость объекта регулирования, что необходимо учитывать при проектировании и наладке системы.
Наличие на регулируемом участке нескольких клапанов требует рассмотрения совместимости диапазонов их внешних авторитетов. Лучшим вариантом проектного решения является применение только одного клапана на регулируемом участке.
Для достижения эффективной работы объекта регулирования необходимо выбирать клапан с расходной характеристикой, соответствующей характеристике объекта регулирования.
6.1.6. Кавитационная характеристика клапана
¦ Одним из вариантов уменьшения вероятности кавитации в регулирующем клапане является его расположение на обратной магистрали.
6.1.7. Шумовая характеристика клапана
I'Образование шума в клапанах зависит от создаваемого им сопротивления и скорости теплоносителя. Скорость теплоносителя перед клапанами в тепловом пункте не должна превышать 3 м/с.
6.2. Автоматические регуляторы прямого действия
¦ Автоматические регуляторы прямого действия не требуют дополнительных источников энергии.
6.2.1. Регуляторы перепада давления
I Регулятор перепада давления на абонентском вводе, помимо основной функции - обеспечения стабильной работы теплосети путем ограничения максимального потока теплоносителя, создает условия эффективной работы регулирующему клапану, повышая его внешний авторитет; улучшает качество регулирования объекта регулирования; защищает объект регулирования (регулируемый участок) от влияния колебаний давления теплоносителя извне.
6.2.2. Регуляторы расхода
I Регулятор расхода стабилизирует работу системы в течение длительного времени эксплуатации путем компенсации возрастания гидравлического сопротивления элементов системы от коррозии и накипи, компенсации колебаний гравитационного давления, компенсации колебаний давления при работе терморегуляторов у отопительных приборов, компенсации колебаний давления в теплосети.
6.2.3. Регуляторы температуры
I Регуляторы температуры прямого действия не используют дополнительную энергию и поддерживают заданную температуру воды в пределах ее нормативного отклонения.
6.2.4. Комбинированные регуляторы
¦ Комбинированные регуляторы выполняют несколько функций, присущих традиционно применяемым в тепловых пунктах однофункциональным регуляторам, чем обеспечивают уменьшение габаритов и упрощение монтажа теплового пункта.
6.2.5. Перепускные клапаны

Автоматический перепускной клапан стабилизирует перепад давления в тепловом пункте с отклонением от расчетного значения в пределах зоны пропорциональности.
Применение перепускных клапанов пружинного типа рекомендуется для тепловых пунктов небольших систем отопления.
6.3. Отключающие клапаны
¦ Отключающие клапаны должны иметь минимальное сопротивление для обеспечения максимальных авторитетов регулирующих клапанов.
6.4. Дроссельные диафрагмы
I Дроссельная диафрагма, устанавливаемая перед регулирующим клапаном, ухудшает регулирование объекта.
Ограничение расхода теплоносителя у потребителя вместо дроссельной диафрагмы осуществляют сопротивлением максимально открытого клапана регулятора теплового потока (температуры) и автоматически поддерживаемым перепадом давления на этом клапане.
6.5. Воздухоотводчики
¦ Автоматическое удаление воздуха из водяных инженерных систем здания продлевает их срок службы.
6.6. Фильтры
I Надежная работа оборудования теплового пункта и систем здания во многом обеспечивается отсутствием загрязняющих частичек в теплоносителе.
6.7. Обратные клапаны и обратные затворы
¦ Конструктивные особенности обратной арматуры определяют ее требуемое положение в вертикальной плоскости теплового пункта.
6.8. Теплосчетчики
¦ Ультразвуковые расходомеры обладают незначительным гидравлическим сопротивлением, не искажают расходные характеристики регулирующих клапанов и не влияют тем самым на управление объектом регулирования.
I Модернизация тепловых пунктов путем установки ультразвуковых расходомеров не требует дополнительных существенных гидравлических затрат.
6.9. Пластинчатые теплообменники
I Пластинчатый теплообменник обеспечивает высокодинамичный процесс нагрева воды в соответствии с переменным теплогидравлическим режимом системы.
Пластинчатый теплообменник с односторонним присоединением уменьшает габариты теплового пункта и упрощает обслуживание.
6.10. Автоматические регуляторы непрямого действия
¦ В современных зданиях все процессы управления инженерными системами автоматизированы.
6.10.1. Законы регулирования

Двухпозиционное регулирование (регулирование пропусками) в тепловых сетях, например, соленоидными клапанами, запрещено нормативно.
П-регулирование и ПИ-регулирование - наиболее применяемые законы при автоматищзации инженерных систем зданий.
6.10.2. Датчики температуры
¦ Датчик температуры Данфосс линейно реагирует на изменение температуры измеряемой среды.
6.10.3. Электронные регуляторы
¦ Электронным регулятором реализуют эффективное управление инженерными системами здания с максимальным энергосбережением.
6.10.4. Электроприводы
При выборе электропривода следует проверять его конструктивную совместимость с регулирующим клапаном и управляющей автоматикой (по типу сигнала). Скорость привода должна соответствовать инерционности системы, а развиваемое усилие - быть достаточным для закрытия клапана.
6.11. Насосы
6.11.1. Общие сведения
¦ Конструктивные особенности насосов определяют их расположение и обвязку.
6.11.2. Шумообразование системы
I.Рассматривать систему по уровню шумообразования следует при закрытых и полностью открытых терморегуляторах у отопительных приборов.
6.11.3. Циркуляционное давление насоса

Влияние естественного давления теплоносителя необходимо оценить и при необходимости учесть в циркуляционном давлении системы отопления.
Устранение влияния естественного давления на гидравлический режим системы отопления достигают уменьшением температуры теплоносителя, применением автоматических регуляторов перепада давления либо расхода.
Завышение напора насоса для уменьшения доли естественного давления теплоносителя является энергозатратным проектным решением.
6.11.4. Выбор насоса
ІОт правильного выбора насоса зависит работоспособность регулирующих клапанов, бесшумность системы и ее энергоэффективность.
6.12. Расширительные баки
Объем бака обусловлен гидравлическим давлением системы отопления в нерабочем и рабочем состояниях, ее емкостью и наличием примесей, снижающих температуру кристаллизации теплоносителя.
Неверный подбор давления газового пространства бака приводит к периодическому протеканию резьбовых соединений, вскипанию теплоносителя, разрушению оборудования.
Комплексная защита системы отопления с безнапорным баком упрощает задачу проектировщика и эксплуатационной организации по обеспечению работоспособности системы отопления.
7. Экономическая эффективность автоматизации тепловых пунктов
Чем выше автоматическое регулировочно-техническое оснащение теплового пункта, тем выше экономический эффект.
Термомодернизация зданий, включающая комплексную автоматизацию инженерных систем и теплоизоляцию ограждающих конструкций здания, приводит к примерно 50 % экономии тепловой энергии и сохранению коммунальных платежей на прежнем уровне при росте стоимости тепловой энергии примерно на 50 %.
ЛИТЕРАТУРА
1. VDI 2035-1:1996. Prevention of damage in water heating installations. Scale formation in hot water supply installations and water heating installations.
2. VDI 2035-2:1998. Prevention of damage in water heating installations. Water corrosion in water heating systems.
3. СНиП 2.04.07-89 Тепловые сети.- М.: ЦИТП Госстроя СССР, 1987.- 48 с.
4. Балабан-Ирменин Ю.В. О необходимости изменения норм воднохимического режима для систем централизованного теплоснабжения// Электрические станции.- 1999.- № 10.- С. 41-44.
5. Пырков В.В. Гидравлическое регулирование систем отопления и охлаждения. Теория и практика. К.: II ДП "Такі справи", 2005.- 304 с.
6. Волков С.В., Якименко А.В., Зайцева С.Г. Заражение легионеллами: основные причины данного явления и способы предупреждения заражений// Отопление, водоснабжение, вентиляция + кондиционирование.- 2004.- № 1.- С. 56-59.
7. Гершкович В.Ф. Термостатические клапаны... Взгляд на них пристальный и придирчивый, изложенный в виде вопросов и ответов// Энергосбережение в зданиях.- Киев: КиевЗНИИЭП, 1999. -№ 8 (№1, 99).- С. 4-22.
8. СП 41-101-95 Проектирование тепловых пунктов.- М.: Минстрой России, 1996.- 165 с.
9. Зміна № 2 до СНиП 2.04.05-91 "Отопление, вентиляция и кондиционирование" за наказом Держбуду Украіни № 273 від 15.11.1999 р.
10. Хаванов. ПА. Децентрализованное теплоснабжение - альтернатива или шаг назад. В сб.: Материалы Международной научно-технической конференции "Теоретические основы теплогазоснабжения и вентиляции 23-25 ноября 2005 г.".- М.: МГСУ, 2005.- С. 222-226.
11. Водяные тепловые сети: Справочное пособие по проектированию/ И.В. Беляйкина, В.П. Витальев, Н.К. Громов и др.; Под ред. Н.К. Громова, Е.П. Шубина. - М.: Энергоатомиздат, 1988.- 376 с.
12. Гершкович В.Ф. Рекомендации по применению регуляторов КИАРМ в абонентских вводах тепло- и водоснабжения.- Киев: КиевЗНИИЭП, 2005.- 50 с.
13. Постанова Кабінету Міністрів Украіни від 27 листопада 1995 р. № 947 "Про Програму поетапного оснащення наявного житлового фонду засобами обліку та регулювання споживання води і тепловоі енергіі на 1996-2007 роки" (Назва із змінами, внесеними згідно з
постановами Кабінету Міністрів Украіни від 19.10.98 р. № 1657, від 25.12.2002 р. № 1957).
14. Внутренние санитарно-технические устройства. Ч. 1. Отопление/ В.Н. Богословский, Б.А. Крупнов, А.Н. Сканави и др.; Под ред. И.Г. Староверова и Ю.И. Шиллера.- М.: Стройиздат, 1990.- 344 с. (Справочник проектировщика).
15. Еремкин А.И., Королева Т.И. Тепловой режим зданий.- М.: Изд-во АСВ, 2000.- 368 с.
16. Общие положения к техническим требованиям по проектированию жилых зданий высотой более 75 м.- М.: ГУП г. Москвы "НИАЦ", 2002.- 67 с.
17. Рекомендации по применению автоматизированных систем отопления и горячего водоснабжения в жилых и общественных зданиях [ЦНИИЭП инженерного оборудования].- М.: Стройиздат, 1975.- 35 с.
18. Пырков В.В. Особенности современных систем водяного отопления. К.: II ДП "Такі справи", 2003.- 176 с.
19. Подгорный В.Ю. Рекомендации по проектированию автоматизированных узлов присоединения многоэтажных зданий к тепловым сетям г. Киева. 2-я редакция.- К.: АО Киевпроект, 2000.- 23 с.
20. Гершкович В.Ф. Рекомендации центра энергосбережения КиевЗНИИЭП по применению современного эффективного оборудования в системах отопления и горячего водоснабжения зданий при централизованном теплоснабжении.- Киев: КиевЗНИИЭП, 2003.- 150 с.
21. Опалінський С. Методи заповнення, підживлення й спорожнення систем центрального опалення// Ринок інсталяційний.- 2000.-№ 4.- С. 7-9.
22. Пырков В.В., Сокиркин С.А. Мнимая экономия затрат на системах отопления многоэтажных и высотных зданий. Часть I// Данфосс INFO.- 2005.- № 2.- С. 8-13.
23. Пырков В.В., Сокиркин С.А. Мнимая экономия затрат на системах отопления многоэтажных и высотных зданий. Часть I// Данфосс INFO.- 2005.- № 3.- С. 8-11.
24. Зміна № 1 до СНиП 2.04.05-91 "Отопление, вентиляция и кондиционирование" за наказом Держбуду Украіни № 117 від 27.06.1996 р.
25. Пырков В.В. Электрические кабельные системы отопления. Энергетическое сопоставление.- К.: ООО "Издательский дом Дмитрия Бурого", 2004.- 88 с.
26. Справочник по теплоснабжению и вентиляции. Книга 1-я./ Р.В. Щекин, С.М. Кореневский, Г.Е. Бем и др.- К.: Будівельник, 1976.- 416 с.
27. Вороновский Г.К. Усовершенствование практики оперативного управления крупными теплофикационными системами в новых экономических условиях.- Х.: Изд-во "Харьков", 2002.- 240 с.
28. Шираке З.Э. Теплоснабжение.- М.: Энергия, 1979.- 256 с.
29. Глушков А.Ф., Довман Г.Б., Кукин Е.Б. Указания по ремонту и реконструкции эксплуатируемых теплових пунктов с целью повышения надежности функционирования и экономии теплоты/ АКХ им. К.Д. Панфилова.- М.: Стройиздат, 1990.- 112 с.
30. Внутренние санитарно-технические устройства. В 3 ч. Ч. 2. Водопровод и канализация/ Ю.Н. Саргин, Л.И. Друскин, И.Б. Покровская и др.; Под ред. И.Г. Староверова и Ю.И. Шиллера.- М.: Стройиздат, 1990.- 247 с. (Справочник проектировщика).
31. СНиП 2.04.01-85. Внутренний водопровод и канализация зданий.-М.: ЦИТП Госстроя СССР, 1986. - 56 с.
32. ДБНВ.2.2-15-2005. Житлові будинки. Основні положення.- К.: Укрархбудінформ, 2005.- 36 с.
33. Невзоров А. Горячее водоснабжение: от общего к частному// АкваТерм.- 2004.- № 2.- С. 8-10.
34. ECL Comfort Принципиальные схемы установок.- К.: Данфосс ТОВ, 2004.- 38 с.
35. Гершкович В.Ф. Можно обойтись без циркуляционного насоса// ЕСТА.- 2002.- № 8.- С. 33.
36. Авдиенко А.П., Нечепорчук А.А. Об опыте проектирования и строительства высотных зданий выше 25 этажей в странах СНГ. Пути совершенствования нормативной базы// Нові технологи. -2004.- № 1.- С. 6-12.
37. DINV 4701-10:2002. Belblatt 1. Energetische Bevertung heiz-undraum-lufttechnischer. Anlagen. Heizung, Trinkwassererewarmung, Luftung.
38. Сазонов Р.П., Гасилина М.М. Термическая дезинфекция трубопроводов тепловых сетей и систем горячего водоснабжения// Электрические станции.- 1999.- № 10.- С. 45-46.
39. СанПиН № 4723-88. Санитарные правила устройства и эксплуатации системы централизованного горячего водоснабжения.- М., 1989.
40. Альбом принципиальных схем узлов обвязки воздухонагревателей и воздухоохладителей систем обеспечения микроклимата.-К.: Данфосс ТОВ, 2005.- 32 с.
41. Гребенщиков В. О регулировании в системах тепло- и холодоснаб-жения// Аква-терм.- 2004.- № 4(7).- С. 52-53.
42. Лебедев Н. Клапаны и приводы для фэнкойлов// Аква-терм.-2004. - № 5(8).- С. 38-39.
43. Roos H. Zagadnienia hydrauliczne w instalacjach ogrzewania wod-nego.- Warszawa: CIBET, 1997.- 240 s.
44. Frotscher H. Fehlzirkulationen in heizungs- und lufttechnischen Anlagen, TAB, nr 2, 1977.
45. Сканави А.Н. Отопление.- М.: Стройиздат, 1988.- 416 с.
46. Гуревич Д.Ф., Шпаков О.Н. Справочник конструктора трубопроводной арматуры.- Л.: Машиностроение. Ленингр. отд-е, 1987.518 с.
47. Бутузов В.А. Анализ опыта установки приборов учета тепловой энергии в Краснодарском крае// Промышленная энергетика. -1997.- № 1.- С.14-15.
48. Зайцев А.П., Симохин В.М., Рыжков Н.М., Филиновская Н.В.// Сб. III семинара "Организация коммерческого учета теплоносителей”. Ч. I.- С.-Петербург, 1995.
49. Гилюс А., Исявичюс Э. Экспериментальные исследования тепловых вводов многоквартирных зданий// АВОК. - 2003. - № 3. -С. 58-61.
50. Глухов А.П., Канев С.Н. Опыт внедрения приборов учета тепла на объектах муниципальной собственности Хабаровска// Промышленная энергетика.- 1997.- № 2.- С. 10-13.
51. Гершкович В.Ф. Пособие по проектированию систем водяного отопления к СНиП 2.04.05-91 "Отопление, вентиляция и кондиционирование".- К.: КиевЗНИИЭП, 2001.- 63 с.
52. Жук А.З., Козлов Б.М. Оптимизация систем отопления и водоснабжения// Проблемы энергосбережения.- 2002.- № 1[9-10].- 13 с.
53. Альбом принципиальных схем блочных тепловых пунктов Данфосс.- К.: Такі справи, 2006.- 57 с.
54. Грановский В.Л. Основные принципы конструирования и испытаний отопительных приборов со встроенными терморегуляторами// АВОК.- 2005.- № 4.- С. 48-52.
55. Дзелтис Э.Э. Управление системами кондиционирования микроклимата: Справочное пособие.- М.: Стройиздат, 1990.- 176 с.
56. Petitjean R. Total hydronic balancing: А handbook for design and troubleshooting of hydronic Н?АС systems.- Gothenburg: ТА АВ, 1994. - 530 p.
57. ГОСТ 24856-81. Арматура трубопроводная промышленная. Термины и определения.- М.: Изд-во стандартов, 1982.
58. ГОСТ 14770-69. Устройства исполнительные ГСП. Технические требования. Методы испытаний. - M.: Госстандарт, 1988.
59. Jablonowski Н. Termostatyczne zawory grzejnikowe: Poradnik [Pomiar. Regula^. Montaz. Hydraulika]. - Warszawa: Polski insta-lator, 1992.- 267 s.
60. Коган Г.Б. Рекомендации по расчету и выбору регулирующих клапанов для систем вентиляции и кондиционирования воздуха.- Рига, 1969.- 23 с.
61. Внутренние санитарно-технические устройства. Ч. 3. Кн. 2. Кондиционирование [Справочник проектировщика].- М.: Стройиздат, 1992.- 415 с.
62. Каталог автоматических регуляторов для систем теплоснабжения зданий. Электронные регуляторы. Клапаны с электроприводами.- К.: Данфосс ТОВ, 2006.- 134 с.
63. Автоматические и ручные балансировочные клапаны. Каталог.-К.: Данфосс ТОВ, 2007.- 80 с.
64. Радіаторні терморегулятори RTD.- К.: Данфосс ТОВ, 2002.- 47 с.
65. СНиП 2.04.05-91. Отопление, вентиляция, кондиционирование.-М.: АПП ЦИТП, 1992.
66. Богданов С.Н., Иванов О.П., Куприянова А.В. Холодильная техника. Свойства веществ: Справочное пособие.- М.: Агропромиздат, 1985. - 208 с.
67. СНиП II-12-77. Защита от шума.- М.: Стройиздат, 1977.
68. Компендиум Европейской Экономической Комиссии, включающий образцы положений для строительных правил. - Нью-Йорк: ООН,1992.- 105 с.
69. Регулирование системы подпольного отопления. - К.: Данфосс ТОВ, 2002.- 28 с.
70. Каталог трубопроводной арматуры.- К.: Данфосс ТОВ, 2004.- 148 с.
71. Техническое описание. Шаровые краны JIP.- К.: Данфосс ТОВ, 2006.- 12 с.
72. Teekaram A., Palmer A. Variable-flow water systems. Design, installation and commissioning guidance.- BSRIA, 16/2002.- 81 p.
73. DINV 4701-10:2003-08. Energetische Bevertung heiz-undraumluft-technischer. Anlagen. Heizung, Trinkwassererewarmung, Luftung.
74. ASHRAE. Fundamentals of heating systems.- Atlanta, 1988.
75. Энергосбережение в системах теплоснабжения, вентиляции и кондиционирования воздуха: Справ. пособие/ Л.Д. Богуславский, В.И. Ливчак, В.П. Титов и др.; Под ред. Л.Д. Богуславского, В.И. Ливчака.- М.: Стройиздат, 1990.- 624 с.
76. VDI 3808: 1993. Energiewirtschaftliche Beurteilungskriterien fur heiztechinische Anlagen.
77. VDI 2067-2:1982. Berechnung der Kosten von Warme-versorgungsanlagen. Raumheizung.
78. Зміна № 2 (міждержавна) до СНиП "Отопление, вентиляция и кондиционирование” за наказом Держбуду Укра'іни за № 290 від 20 грудня 2000 р.
79. СП 23-101-2000. "Проектирование тепловой защиты зданий".-М.: Госстрой России, 2001.- 96 с.
80. Положення про розрахунки та встановлення обмежувальних при-стро'ів у системах теплопостачання.- К.: Акціонерна енергопоста-чальна компанія "Киівенерго", 2006.- 15 с.
81. Тимчасові правила обліку відпускання і споживання тепловоі енергіі.- К.: Держжитлокомунгосп Украіни, Міненергетики та електрифікаціі Украіни, 1996.- 63 с.
82. Пирков В.В. Реальний шлях до зниження енергоспоживання в житловому фонді// Ринок інсталяцій.- 2006.- № 4.- С. 22-25.
83. Сетчатые фильтры механической очистки// СОК.- 2006.- № 6.-С. 28-30.
84. Каталог автоматических регуляторов для систем теплоснабжения зданий. Регуляторы температуры прямого действия. Регуляторы давления прямого действия.- К.: Данфосс ТОВ, 2004.- 134 с.
Учет: Делопроизводство - Автоматизация - Софт